Hallo alle, ich brauche einen 1.9 GHz differentiellen Oszillator zum Testen enen PLL. Das ganze soll kurzen Leitungen realisiert sein. Ich weiss nicht wie ich die Leitungen auswählen soll. Könnte jemand mir helfen die Leitungen zu realisieren? FG
Wo ist da das frequenzbestimmende Element? http://edocs.tu-berlin.de/diss/2003/kuhnert_holger.pdf hier auf Seite 116-120 wird die Frequenz nur über die Versorgungsspannung von 1,9 bis 2,5 GHz durchgestimmt. http://www-brs.ub.ruhr-uni-bochum.de/netahtml/HSS/Diss/GrauGuenter/diss.pdf ab Seite 212 werden auch ein differentielle Oszillatoren beschrieben, für 5,8 GHz. http://www.onsemi.com/pub_link/Collateral/MC100EL1648-D.PDF ich dachte, dass es unter den ECL-Bauteilen auch einen differentiellen VCO gibt, aber der hier hat nur einen Ausgang.
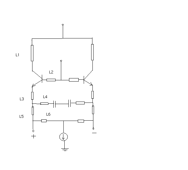
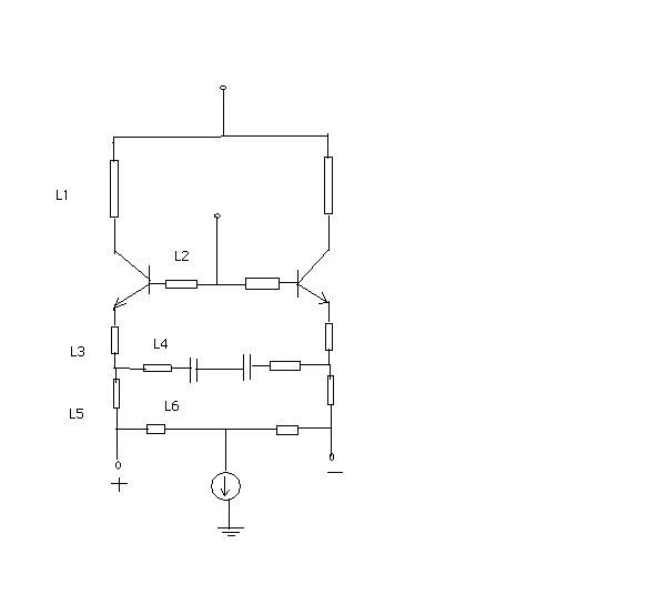
ECL : NBC12430, Das frequenzbestimmende Element ist die Leitung, in der Skizze als Widerstand eingezeichnet... und mit L.. beschriftet.
Ich bedanke mich shr für die Links. ich werde mir die Dokemente anschauen E. L.
Bitte melde dich an um einen Beitrag zu schreiben. Anmeldung ist kostenlos und dauert nur eine Minute.
Bestehender Account
Schon ein Account bei Google/GoogleMail? Keine Anmeldung erforderlich!
Mit Google-Account einloggen
Mit Google-Account einloggen
Noch kein Account? Hier anmelden.
