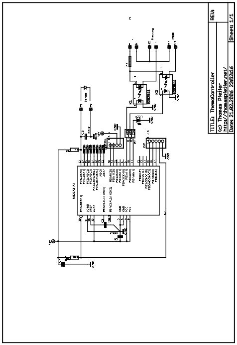
Hallo Forengemeinde, ich bin Microkontroller-Anfänger und möchte die Schaltung im Anhang nachbauen. Ich habe bisher keine Bezugsquelle für den Mega 8-AI gefunden und hoffe nun auf Eure Hilfe. Kann mir jemand eine Bezugsquelle oder einen kompatiblen Typ nennen? Bei Ebay wird "Atmel ATMega88 Mega88-20" angeboten. Währe der für die Schaltung geeignet? Besten Dank im Voraus.
Hallo,
> Ich habe bisher keine Bezugsquelle für den Mega 8-AI gefunden
Diese Bezeichnung ist vom "alten" Mega8 (nicht ROHS-kompatibel); dieser
wird nicht mehr hergestellt.
Der aktuelle Nachfolger ist der Mega8-AU (genau: ATMega8-16AU).
Der Mega88 ist ein neuerer Controller von ATMEL; er hat im Vergleich zum
Mega8 einige weitere Funktionen erhalten. Er ist zwar weitgehend
pinkompatibel zum Mega8, hat aber eine andere Register-Struktur. Siehe
dazu das Datenblatt von ATMega88 und ATMega8.
Bitte melde dich an um einen Beitrag zu schreiben. Anmeldung ist kostenlos und dauert nur eine Minute.
Bestehender Account
Schon ein Account bei Google/GoogleMail? Keine Anmeldung erforderlich!
Mit Google-Account einloggen
Mit Google-Account einloggen
Noch kein Account? Hier anmelden.
