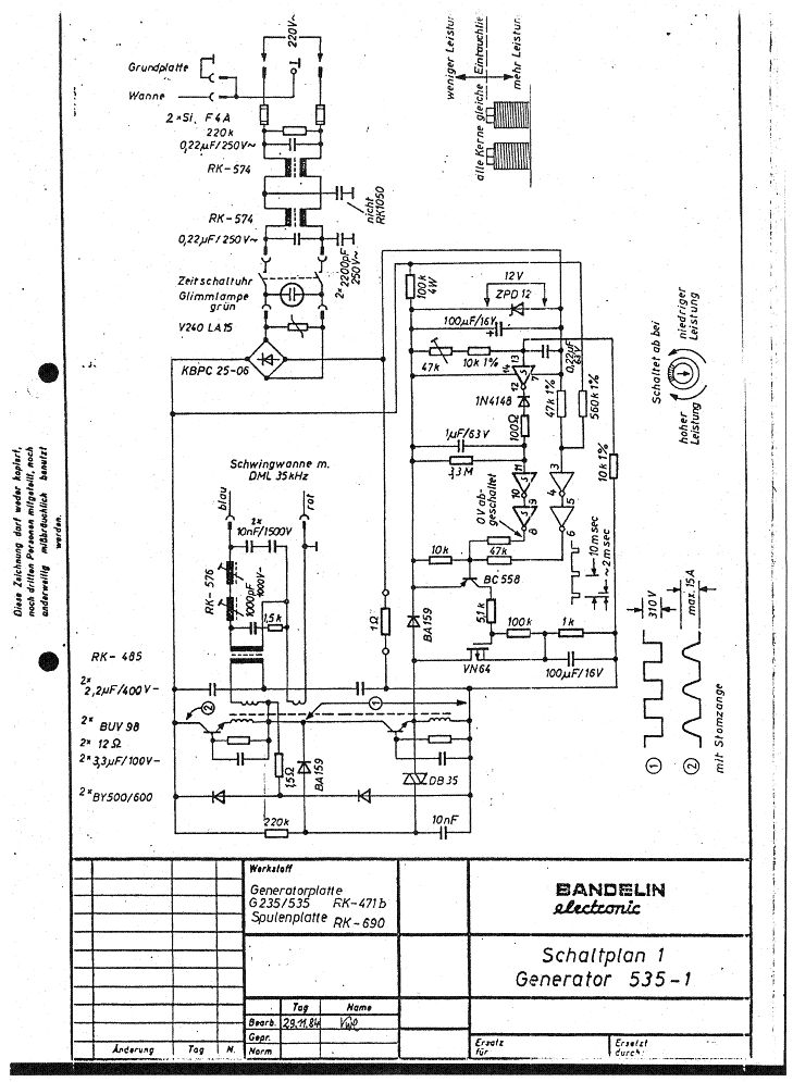
Hallo Habe gestern schonmal einen Beitrag geschrieben bezüglich Tausch einens Entstörkondensators bei einem Ultraschallreinigungsgerät. Da dachte ich mir wenn ich sowieso schon dabei bin und die Enstörkondensatoren auf der Platine tausche kann ich gleich noch ein weiteres "Problem" angehen. Habe mir sagen lassen dass die Schwingelemente nicht an Leistung verlieren sondern entweder funktionieren sie oder nicht. Das einzige was die Leistung des Ultraschallgeräts beeinflusst sind die Kondensatoren für die Schwingelemente da diese mit der Zeit an Kapazität verlieren. Da das Gerät ja schon einige jährchen auf dem Buckel hat wollte ich nun gleich auf Nummer sicher gehen. Nun weis ich nicht welche das sein sollen da ja einige verbaut sind . Kann jemand von euch mit den Zeichnungen was anfangen bzw. mir sagen welche hierfür in Frage kommen??? Vielen Dank erstmal. Gruß Mario
Das sollten dann Elkos sein und davon gibt es nur einen in deinem Schaltplan, denn würde ich tauschen. Aber an deiner Stelle würde ich das lassen, weil du keine Ahnung hast.
Wenn es zu kompliziert wird lass ich das den Elektriker bei uns in der Firma machen :-) ......Worin besteht denn da die Gefahr bzw. was ist die Schwierigkeit daran? Gruß
Ach ja welcher ist das wollte morgen die Teile noch besorgen damit ich weis was ich einkaufen muss.
Das meinte ich ;-) Die Runden Dinger mit zwei Beinen. 100µF/16V. Den musst du richtig gepolt einbauen, sonst knallt es. Aber du solltest lieber jemanden fragen der das für dich machen kann, wenn du nicht weißt was das ist.
AH ok grad mal gegoogelt ....dageht mit der Zeit das Elektrolyt raus deswegen auch der Kapazitätsverlust?!? Gut ich frag morgen mal im Fachmarkt nach der sollte das auch wissen das Löten an sich sollte kein Problem sein ging jedenfalls beim Rausmachen der Entstörkondensatoren auch ganz einfach. Danke erstma für die Auskunft!!! Gruß
Bitte melde dich an um einen Beitrag zu schreiben. Anmeldung ist kostenlos und dauert nur eine Minute.
Bestehender Account
Schon ein Account bei Google/GoogleMail? Keine Anmeldung erforderlich!
Mit Google-Account einloggen
Mit Google-Account einloggen
Noch kein Account? Hier anmelden.


