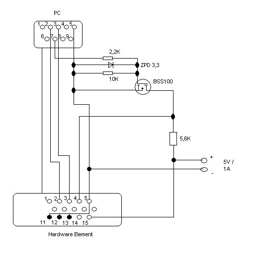
Hallo, ich benötige für eine Schutzfunktion einen BSS100 vorgegeben im Plan. Ich muss ein Hardwareelement über ein Adapterkabel an eienm COM Port verbinden. Über das Adapterkabel wird eine 5V Spannung auf die Hardware gespeist. Nun habe ich das Problem, dass es dieses Bauteil in den Läden, wo ich es bestellen könnte, nicht mehr gibt. Nun meine Frage, welche Bauteile würden dem BS100 am ehestem entsprechen.
danke schonmal für deine schnelle Antwort. Die SMD Bauform ist kein Problem. Von den Technischen Daten her passt er ja bis auf den Id. In dem Datenblatt vom BSS100 was ich habe, steht der Wert von 220mA. Bei Conrad vom BSS123 steht der Wert 170mA. Ist das problematisch, wenn nein würde ich mich über eine Erklärung freuen. Unter den Maximum Ratings des BSS123 sind die Werte teilweise kleiner als beim BSS100. Muss ich die beachten?
Bei der Schaltung ist das recht egal. Der Mosfet wird da nur als (Logik)Inverter benutzt. Der max. Strom wird über den 5k6 Widerstand festgelegt, bei 5V also nichtmal 1mA.
alltransistors.com liefert als Ersatztypen: 2SK1484 2SK2962 2SK3446 2SK3447 2SK3670 2SK4093 2SK4150 2SK4151 BS108 BSN254 BSN254A
Bitte melde dich an um einen Beitrag zu schreiben. Anmeldung ist kostenlos und dauert nur eine Minute.
Bestehender Account
Schon ein Account bei Google/GoogleMail? Keine Anmeldung erforderlich!
Mit Google-Account einloggen
Mit Google-Account einloggen
Noch kein Account? Hier anmelden.
