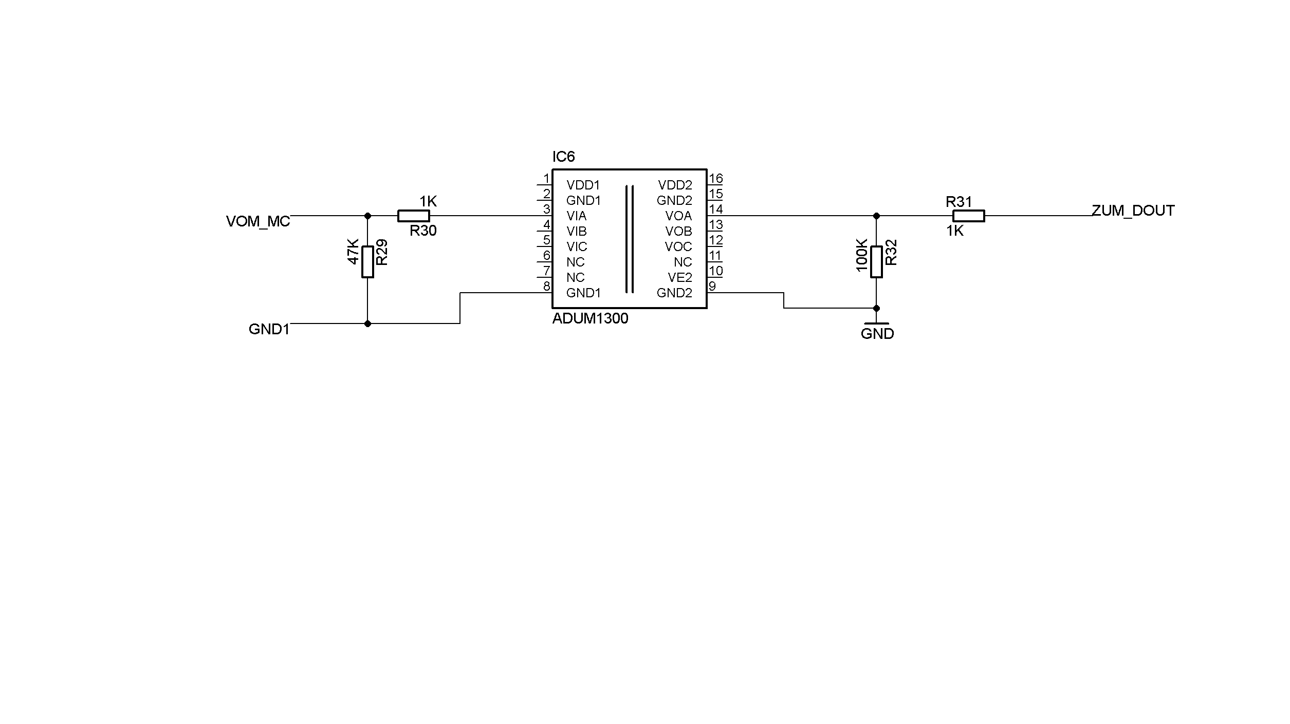
Ich habe eine Frage zum Thema galvanische Trennung mittels ADUM. Ist es sinnvoll, zwischen Mikrocontroller-Ausgang und ADUM eine Terminierung gegen Masse sowie einen Längswiderstand einzubauen, damit im Falle der falschen Pin-Konfig am MC keine Schäden auftreten? PS: der ADUM hat keine Randbeschaltung - es geht nur im die Signalterminierung :-)
Also der ADUM hat digitale Aus- und Eingänge. Deine Frage bezieht sich also gar nicht speziell darauf. Wozu ich bei einem digitalen Eingang einen Sicherheitswiderstand brauche, erschließt sich mir nicht. Der Eingang ist hochohmig. Es ist also egal ob ich den Pin als Ausgang oder Eingang konfiguriert habe, es passiert nichts. Bei einem digitalen Ausgang sollte verhindert werden dass der Pin am Controller ebenfalls Ausgang ist. Wenn hier nicht von aussen irgendwas konfiguriert werden können soll, halte ich es für Quatsch. Mach dein Programm korrekt. Du kannst nicht sämtliche Programmierfehler durch HW-Beschaltung abfangen. Dann die PullDowns: Kann der Controllerpin auch mal abgetrennt werden? Wenn nein, dann wozu? Der treibt den Eingang vom ADUM per Push/Pull. Der Ausgang des ADUMs wird normalerweise ebenfalls direkt getrieben. Außer bei bidirektionalen Typen (für I2C z.B.) und dort brauchts dann aber einen Pull-Up Wiederstand. Alles in allem. Lass die Widerstände weg, die bringen so nichts. Nicht bis zu spezielle Anfordungen hast, die du noch nicht geschrieben hast. z.B. Steckbar, Anwenderkonfigurierbar usw. gruß cyblord PS: Lass mal das dauernde Gerede von "Terminierung". Was soll das in diesem Fall sein? Macht wenig Sinn.
Bitte melde dich an um einen Beitrag zu schreiben. Anmeldung ist kostenlos und dauert nur eine Minute.
Bestehender Account
Schon ein Account bei Google/GoogleMail? Keine Anmeldung erforderlich!
Mit Google-Account einloggen
Mit Google-Account einloggen
Noch kein Account? Hier anmelden.
