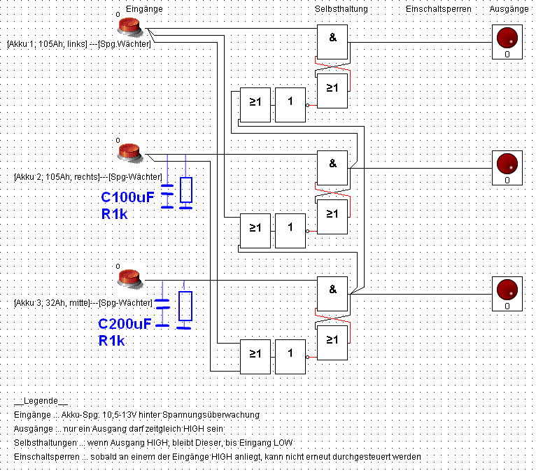
Hallo! Bei folgender Aufgabe komme ich leider nich weiter. _Funktion_ 3 von 1-Schaltung. 3 Akkus sollen nacheinander verbraucht werden. Immer nur ein Akku ist durchgeschaltet, bis dessen Spag.wächter auf LOW geht. Danach sollte der nächste HIGH-Akku anhand einer Priorisierung durchgesteuert werden. _Problem_ Mir fehlt der letzte Schritt - die Priorisierung. Prio: Akku 1 > Akku 2 > Akku 3 Aktuell kommt die LOGIK durcheinander, wenn der aktive Akku auf LOW geht und 2 weitere in Bereitschaft stehen. _Nachwort_ Spannundswächter stehen. Lastausgänge über MOSFET. Bauteil-Vereinfachung ist der Schritt nach der Prio-Logik.
...einige Gedanken weiter, steht die Prio-Logik! Leider ist noch ein Fehler (innerhalb der Simulation) auf getreten - wenn alle 3 Akkus HIGH sind und die Anlage eingeschaltet wird, schalten alle 3 Akkustränge zeitgleich durch und verbleiben in diesem Zustand.
Du must den obersten aktiven Ausgang verriegelnd auf die anderen beiden UND-Gatter und den mittleren Ausgang verriegelnd auf das untere UND-Gatter geben. So bekommst du deine Priorisierung. Denn die Reihenfolge sollte ja von oben nach unten anhand der leeren Akkus geschehen...
[Zeichnung oben, noch mal sauberer gezeichnet] Direkt auf die UND der anderen Beiden darf ich nicht, da sonst die Selbsthaltung des "aktiven Zweig" gestört wird (wenn ich dich richtig verstanden habe...). Die Prio innerhalb einer laufenden Schaltung funktionier jetzt, A B E R, der Einschaltmoment der gesamten Anlage ist Fehlerbehaftet >>> siehe Abbildung 2 Leider verstehe ich immer noch nicht warum.
Hallo - ein Wochenende weiter - mit frischen Ideen... (1) Könnte es an der Logik-Simulation (LogicSim V2.4) liegen, dass im Einschaltmoment alle Spannungszweige zeitgleich eingeschaltet werden? oder (2) Was haltet ihr von der oberen Zeichnung mit den Kondensatoren und dessen jeweiligen Entladewiderständen? Die Kond. sollen eine kurze Durchschaltverzögerung einleiten bis sich die Gesamtschaltung stabilisiert hat.
Bitte melde dich an um einen Beitrag zu schreiben. Anmeldung ist kostenlos und dauert nur eine Minute.
Bestehender Account
Schon ein Account bei Google/GoogleMail? Keine Anmeldung erforderlich!
Mit Google-Account einloggen
Mit Google-Account einloggen
Noch kein Account? Hier anmelden.




