Hallo Mir hat mal jemand gezeigt, wie man mit einem Schaltkontakt zwischen zwei LED hin und her Schalten kann. Also ich habe einen Schaltkontakt (AUF/ZU) und möchte damit zwischen 2 led hin und her schalten können. Also wenn die eine Spannung bekommt, soll die andere auf 0.7V herunter gezogen werden , sodass sie erlischt... Bekomme es aber nicht mehr hin :( War irgendwie ne diode drin, die die led auf 0.7V runter zieht, und nen widerstand und die 2 LED natürlich. Könnt ihr mir da helfen? Wäre klasse :) Basti http://www.kampfkeks.com
ich gehe mal davon aus dass du einen umschalter meinst, der zwei schalterstellungen zulässt und du je nach stellung die eine oder andere LED zum leuchten bringen willst. habe schnell nen schaltplan hingeschmiert (siehe anhang) also bei rote LEDs brauchst du in der Regel einen Spannungsabfall von 1,6V damit sie leitend wird. bei 1,6 V lässt sie einen strom von ca 20mA fließen (ist nicht bei allen Dioden so!). wenn du also z.B. 5V versorgungsspannung hast dann brauchst du nen vorwiderstand von (5V - 1,6V) / 20mA = 170 Ohm. mfg
Wenn man eine rote(über Schalter) und eine grüne parallel schaltet, geht das. Ist der Schalter geschlossen brennt rot, sonst grün. Geht auf Grund der unterschiedlichen Durchflussspannung. Der Trick mit der Diode in Reihe geht natürlich auch, der Schalter ist dann in reihe zur 1sten LED, die Diode in reihe zur zweiten... alles klar?
Ne so meinte ich das nicht. Ich habe nur einen auf-zu kontakt. Also Leitung offen leitung geschlossen. Wenn die eine led leuchtet, liegt irgendwie ne normale diode parallel zur anderen, damit diese nicht leuchtet...Die 2. LED die dann nicht leuchten darf wenn der kontakt geschlossen ist, hat nur eine spannung von 0.7v durch die parallel geschaltete diode...aber ich weiß nicht mehr genau wie das war.. :( Mit einem Schalter der 2 Stellungen hat ist das ja easy....ich hab schon Ahnung von Elektronik....trotzdem Danke.... Vielleicht weiß das ja jemand..
@ Robert: Sieht dann so aus, oder hab ich dich falsch verstanden? Wenn die linke LED rot, die rechte blau ist, dann müsste das doch funktionierten (sogar ohne Diode), oder?
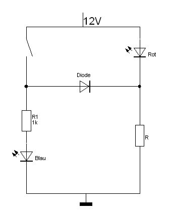
naja aber genau falsch rum, habs probiert...die rote leuchtet nur dann...aber es soll die blaue angehen, wenn der Kontakt geschlossen wird. Aber eben bei dem Aufbau kam mir die Erleuchtung...habs heraus gefunden, male mal kurz nen Schaltplan...
So hab ichs gemacht...die mittlere Diode zieht die rote Diode auf 0.7V runter, wenn der Kontakt geschlossen wird...Also leuchtet sie ja nicht weil die Spannung nicht mehr reicht...die Blaue geht dafür an... Super Sache, immer sehr nützlich ::
Bitte melde dich an um einen Beitrag zu schreiben. Anmeldung ist kostenlos und dauert nur eine Minute.
Bestehender Account
Schon ein Account bei Google/GoogleMail? Keine Anmeldung erforderlich!
Mit Google-Account einloggen
Mit Google-Account einloggen
Noch kein Account? Hier anmelden.


