Verkauf 2x defekte Keithley 179A TRMS Multimeter als defekt. Beide zeigen leider in keiner der Ranges messwerte an. Gehe davon aus, dass der AD Wandler einen Fehler hat. Habe leider keine Zeit dazu sie selbst zu reparieren. Kann bei Kaufinteresse auch gernen messungen bezüglich des defektes durchführen. Hier das Manual inklusive Schaltplan: https://download.tek.com/manual/32430A(Model179A).pdf? Würde 30€ plus Versand ansetzen
:
Bearbeitet durch User
Beide wieder verfügbar Preis ist pro Gerät. Für beide Geräte 50€
:
Bearbeitet durch User
Falls Es Dir hilft Stefan: Wenn Du möchtest, versuche ich Dir die beiden zu reparieren. Kosten fallen keine an für Dich ausser dem Hin&Rückversand (Stuttgart). Die Tüftler im RepairCafe hier haben bereits mehrfach erfolgreich die Keithley wieder in Funktion gebracht. Kontakt über PN oder meien hier bekannte mail.
Beide Keithleys sind verkauft. Danke für das Angebot, allerdings ist der Verkaufsgrund eher mangelnde Zeit und nutzen der DMMs. Deswegen besteht meinerseits leider kein Interesse.
> Falls Es Dir hilft Stefan: Wenn Du möchtest, versuche ich Dir die beiden > zu reparieren. Haben die Teile nicht auch einen diskret aufgebauten ADC? Bei meinem 199er laeuft so langsam der uA Bereich weg und wenn ich da auf die Platine schaue dann entlockt die mir doch einen Saeufzer.... Vanye
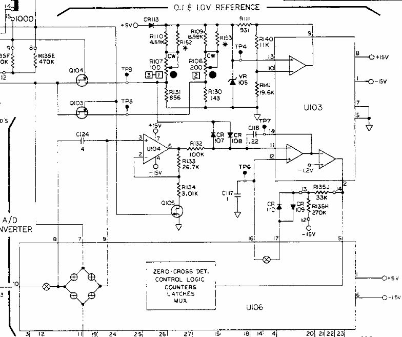
Ja, der AD ist diskret aufgebaut so wie bei den meisten Multimeter dieser Zeit. Siehe oben Manual, da ist ein Schaltplan
> > Die Tüftler im RepairCafe hier haben bereits mehrfach erfolgreich die > Keithley wieder in Funktion gebracht. Es ist nicht immer ein elektronisches Problem. Ich habe auch eins das in den meisten Bereichen nicht mehr funktioniert hat; bei mir lags schlicht an den total oxidierten Kontakten der Druckschalter; nach einer gründlichen Reinigung mit Kontaktspray und mechanischer Betätigung gings wieder einwandfrei. VG Reiner
Stefan schrieb: > Ja, der AD ist diskret aufgebaut Naja, ist vllt. definitionsabhängig, aber den um ICL8052 (U103) + ICL71C03 (U106, DB s. Anhang) herum aufgebauten ADC würde ich für meine Begriffe eher integriert nennen, von dem bißchen diskreten Hühnerfutter drumrum mal abgesehen. Diese beiden ICs sind leider nur noch sporadisch und teuer zu bekommen, wenn man Originale und keine potentiellen Fakes aus China haben will.
Bitte melde dich an um einen Beitrag zu schreiben. Anmeldung ist kostenlos und dauert nur eine Minute.
Bestehender Account
Schon ein Account bei Google/GoogleMail? Keine Anmeldung erforderlich!
Mit Google-Account einloggen
Mit Google-Account einloggen
Noch kein Account? Hier anmelden.







