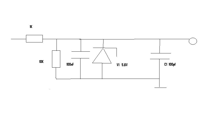
Hallo ich habe einen 8-Bit Controller. An einem Analogeingang ist folgende Schaltung angeschlossen. Leider ist die Elektronik noch recht neu für mich. Ich mache gerade ein Parktikum in diesem Bereich und hoffe hier Hilfe zu finden. Wer kann mir die Schaltung erklären? Was ich bisher weis ist das die Diode meinen Eingang vor Überspannung schützen soll. Der Kondensator C1 soll die Flankensteilheit meines gemessenen Analogwertes einstellen. Aber wofür sind die beiden anderen Widerstände und der zweite Kondensator? Danke
Die zwei Rs bilden einen Spannungsteiler (googlen). Die 2 Cs filtern das Eingangssignal. Die Z-Diode begrenzt die Spannung auf 5,6V.
Dietmar schrieb: > Aber wofür sind die beiden anderen Widerstände > und der zweite Kondensator? Die beiden Widerstände bilden einen Spannungsteiler. 100nF sind in der Digitaltechnik häufig eingesetzte Entstörkondensatoren um hochfrequente nicht gewollte Frequenzen herauszufiltern.
Bitte melde dich an um einen Beitrag zu schreiben. Anmeldung ist kostenlos und dauert nur eine Minute.
Bestehender Account
Schon ein Account bei Google/GoogleMail? Keine Anmeldung erforderlich!
Mit Google-Account einloggen
Mit Google-Account einloggen
Noch kein Account? Hier anmelden.
