Hallo, ich will die Ausgangsspannung eines Bleiakku auf 12V stabilisieren, um dann einen Router da dranhängen zu können. Normal kommen aus so einem Akku ca. 13,8?V. Hat da jemand nen hilfreichen Tip? Vom Schaltungsaufwand sollte das ganze möglichst nicht zu aufwendig sein. Danke
Akkumeister schrieb: > Normal kommen aus so einem > Akku ca. 13,8?V. 13,8 V wenn voll, 12 V bei Nennbelastung, bis zu 9 V runter bei leerem Akku. Nun befindet sich deine gewünschte Ausgangsspannung genau mittig in diesem Bereich, sprich du brauchst eine aufwendige Schaltung, z.B. einen Sepic-Wandler. :-)
Akkumeister schrieb: > Hallo, > > ich will die Ausgangsspannung eines Bleiakku auf 12V stabilisieren, um > dann einen Router da dranhängen zu können. Wenn Du das als Notstrom benutzen willst, kannst Du einen vollen Akku auch ohne Stabilisierung anschliessen. Zum Laden musst Du ihn aber abklemmen. Gruss Harald
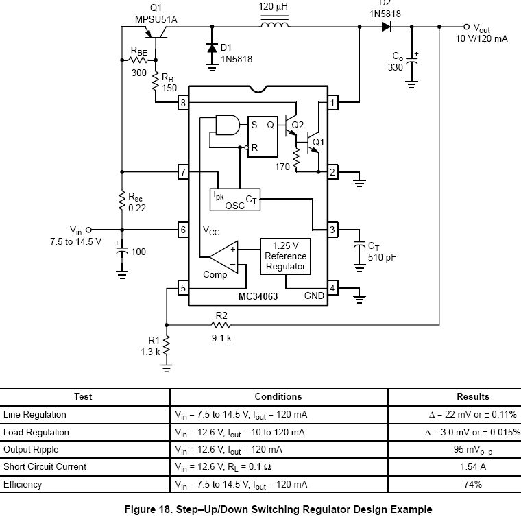
So geht's: Ein Step-Up/Down-Wandler überdeckt den ganzen Bereich. Hab ich aus ON-Application Note AN920/D. (http://onsemi.com) MC34063 ist ein Billigteil (Reichelt 27Cent) und steckt in fast jedem 12V-Ladekabel.
Dein Router funktioniert auch wenn Du ihn direkt an den Akku anschließt.
Danke für die vielen Antworten. Bestimmt ist in dem Router ein Spannungsregler verbaut, der aber 12V erwartet und bei einer höheren Spannung wahrscheinlich schneller das Zeitliche segnet.
Oh Mann ... bei 10% mehr brauchst du dir nicht ins Hemd zu machen. Die Wahrschenlichkeit, daß du mit deinem Selbstbaugewurschtel was schrottest ist viel höher.
Franz schrieb: > Bestimmt ist in dem Router ein Spannungsregler verbaut, der aber 12V > erwartet und bei einer höheren Spannung wahrscheinlich schneller das > Zeitliche segnet. Das glaub ich nun garnicht. Wenn da 12V draufsteht, und das Ding bei 12V +10% kaputt geht, hat der Hersteller mehr Probleme als er seinen Aktionären erklären kann. Es gibt auch einen technischen Grund. Die Logic innen wird heutzutage mit 3,3V arbeiten. Da ist also sicher ein Schaltregler drin. Dem sollten 13,8V, und auf diese Spannung sollte der Akku geladen werden, nichts ausmachen. Ein kleiner Test wäre, das Teil mal ans Labornetzteil bei 12V hängen, und dann die Spannung runterregeln und dabei den Strom beobachten. Wenn er dabei steigt, ist es sicher ein Schaltregler. Wenn man jetzt noch sicherer gehen will, aufmachen und auf die Spannung der Elkos am Regler schauen. @Franz da sind sicher extra 12V Kondensatoren verbaut, statt der üblichen 16V. MfG Klaus
Das ist kein Problem den Router einfach an den akku zu hängen. betreibe hier meine fritzbox auch so. auch beim laden gibt es keine mukken. gruss
Hallo, hab den Router aufgemacht und das Datenblatt zu dem DCDC-Wandler da drin angeschaut, 7-20V Input :) Danke für eure Hilfe!
Bitte melde dich an um einen Beitrag zu schreiben. Anmeldung ist kostenlos und dauert nur eine Minute.
Bestehender Account
Schon ein Account bei Google/GoogleMail? Keine Anmeldung erforderlich!
Mit Google-Account einloggen
Mit Google-Account einloggen
Noch kein Account? Hier anmelden.
