Hallo Jungs, ich suche einen Schaltplan für einen DC-DC Wandler.Sollte einfach sein, mit Standard Bauteilen. Eckdaten : 24V in 5V Out ca 5 Amper. Fertig Geräte sind aber leider teuer..Ab 50 € Hat jemand einen Tip für mich ?
Hört sich schon nicht schlecht an, aber..Beim Hinkel kostet € 22 und in der Bucht gibt es nur aus USA...heftig...
aus Deutschland: ca. 7 Euronen http://cgi.ebay.de/LM2678S-ADJ-LM2678S-LM2678SADJ-LM2678-/220607796910?pt=Bauteile&hash=item335d3fd6ae
Letztere schon besser, aber SMD..ich denke ich suche mir einen anderen Lösungsweg...
Tiny, 2 Transistoren und ne Drossel, baut sich schnell selber, wenn man uC programmieren kann. Gruß Knut
Thomas Kiss schrieb: > Letztere schon besser, aber SMD..ich denke ich suche mir einen anderen > Lösungsweg... Bist du so verliebt in das Löcherbohren? Bohr' die Löcher daneben - du mußt sie ja nicht benutzen ;-)
Ein bisschen kann ich Bascom Proggen...wie könnte sowas aussehen ?
oder sowas : http://www.mikrocontroller.net/articles/MC34063 StepDown Schaltungvariante 1 Wie sollte ich 5 A dann rauskriegen ?
Thomas Kiss schrieb: > Wie sollte ich 5 A dann rauskriegen ? Warum sollten mit der Schaltungsvariante 1 deine 5 A herauszuholen sein? Lt. Datenblatt kann der Wandler mit dem internen Endtransistor max. 1,5 A. Für höhere Ströme wird ein externer Transistor benötigt.
Datanblatt gelesen, weiss ich, dass nur 1.5A spezifiziert sind...Es ging um die Beschaltung für 5 V Wie schliesse ich den Externe Transistor an ?
http://www.national.com/pf/LM/LM2677.html LM2677T-5.0/NOPB im TO-220 Gehäuse kostet gerade mal 3,85 Euro Grüße Michelle
Thomas Kiss schrieb: > Datanblatt gelesen, weiss ich, dass nur 1.5A spezifiziert sind...Es ging > um die Beschaltung für 5 V > > Wie schliesse ich den Externe Transistor an ? Nach Datenblatt des MC34063? Fig. 11a
Bin nochmal da: Den LM2677T-ADJ/NOPB in TO-220 kannste als kostenloses Musterexemplar bestellen. Grüße Michelle
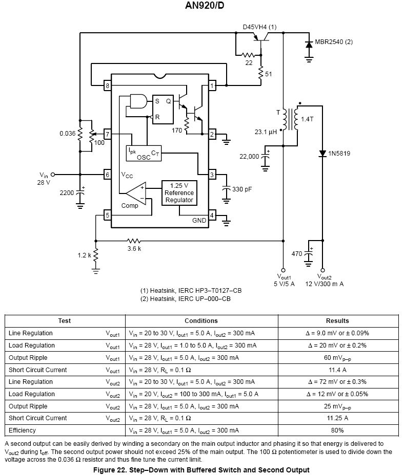
Thomas Kiss schrieb: > Wie schliesse ich den Externe Transistor an ? Hier ist die fertig dimensionierte Schaltung mit MC34063 aus einer Applikation von OnSemi.com Die zusätzlichen 12V kann man weglassen.
Bitte melde dich an um einen Beitrag zu schreiben. Anmeldung ist kostenlos und dauert nur eine Minute.
Bestehender Account
Schon ein Account bei Google/GoogleMail? Keine Anmeldung erforderlich!
Mit Google-Account einloggen
Mit Google-Account einloggen
Noch kein Account? Hier anmelden.
