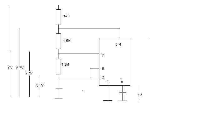
Hallo and die Gemeinde, ich habe da ein Problem mit einem astabilen Multivibrator und hoffe es kann mir jemand helfen. Die Schaltung arbeitet in einem Weidzaungerät das erste mal war der Ausgang des Ne555 defekt. Getauscht--> läuft super, allerdings nur 2Stunden :( Habe die Schaltung nach einem Probelauf von 30 min mit plastik 70 versiegelt. und dann gings noch 1, 5 stunden gut. Jetzt schaut es allerdings so aus also ob das discharge gestartet wird , aber es kann der Kondensator nicht unter die Schaltschwelle entladen werden(Werte aus Anhang). Habe momentan keine Ahnung wo ich ansetzen soll? mfg Andreas
tintifax schrieb: > Hallo and die Gemeinde, > > ich habe da ein Problem mit einem astabilen Multivibrator und hoffe es > kann mir jemand helfen. > Die Schaltung arbeitet in einem Weidzaungerät das erste mal war der > Ausgang des Ne555 defekt. Getauscht--> läuft super, allerdings nur > 2Stunden :( > Habe die Schaltung nach einem Probelauf von 30 min mit plastik 70 > versiegelt. und dann gings noch 1, 5 stunden gut. > > Jetzt schaut es allerdings so aus also ob das discharge gestartet wird , > aber es kann der Kondensator nicht unter die Schaltschwelle entladen > werden(Werte aus Anhang). > > Habe momentan keine Ahnung wo ich ansetzen soll? > > mfg > > Andreas Hallo Andreas, wo hast Du denn die seltsame Schaltung her? Als wichtigstes solltest Du das Ic mit eineer festen Spannung von z.B. 9V und nicht über einen Widerstand anschliessen. Dann braucht der 555 auf jeden Fall einen Kondensator direkt an den Betriebsspannungsklemmen. Zeit- bestimmende Widerstände im Megaohmbereich bei einer Schaltung die vermutlich draussen arbeitet, sind auch nicht besonders sinnvoll. Was hast Du denn am Ausgang angeschlossen? Vielleicht bekommst Du ja Störimpulse von hinten, die Dein IC "töten". Gruss Harald
hallo Harald, danke für die schnelle antwort. Die Schaltung ist quasi original so verbaut Horizont Horimaster 250 also nix selbe gebasteltes. Der ausgang geht über einen kondensator-> Widerstand auf einen Transitor der über einen Übertrager einen Thyristor Zündet. mfg Andreas PS. werd mal großflächig die Lötmaschine angehen lassen
Bitte melde dich an um einen Beitrag zu schreiben. Anmeldung ist kostenlos und dauert nur eine Minute.
Bestehender Account
Schon ein Account bei Google/GoogleMail? Keine Anmeldung erforderlich!
Mit Google-Account einloggen
Mit Google-Account einloggen
Noch kein Account? Hier anmelden.
