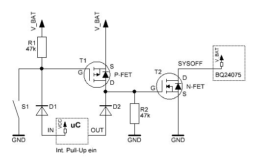
Hi, vielleicht steh ich auch nur auf dem Schlauch... Ich möchte eine Taster der GND druchschaltet in meiner Schaltung für 2 Funktionen verwenden! 1: Wenn die Schaltung ausgeschaltet ist, zieht er SYSOFF am BQ24075 auf Low und gibt damit der Schaltung die Batteriespannung.... Ist der µC "hochgefahren" übernimmt er mit einem PortPin und setzt das SYSOFF signal auf Low, um sich die Spannungsversorgung zu erhalten. 2: Ich möchte den Taster aber zur Laufzeit noch an einem PortPin abfragen. Frage: Wenn ich nun alles so anschließ, kann ich den Taster ja nicht mehr abfragen, da er immer auf LOW(durch den PortPin der SYSOFF setzt) ist. Wie geht das, das ich den Jetzt entkopple? Ist sicher ein bekanntes problem... Danke für eure Vorschläge.
Hier mal meine Version... geeht das auch ohne die beiden MOSFETS?
So? Der Pull-Up R1 kann vermutlich auch entfallen (interner Pullup von uC verwenden).
Vielen Dank schonmal, das ist schon viel einfacher... Eine Frage hab ich noch: Ich bräuchte max. 0,4V für Low-Level... habe ich da ein Problem mit der Schwellspannung der Diode? Zur Info: SYSOFF wird mit 5MOhm PullUp standartmäßig auf High gelegt. THX
tip schrieb: > So? > Der Pull-Up R1 kann vermutlich auch entfallen (interner Pullup von uC > verwenden). Und was denkst du passiert, wenn die Schaltung hinter dem BQ (also auch der µc) spannungslos ist?
Magnus Müller schrieb: > tip schrieb: > Und was denkst du passiert, wenn die Schaltung hinter dem BQ (also auch > der µc) spannungslos ist? Das Passt so schon, dann wird sysoff im bq intern auf High gezogen und die schaltung ist im definierten "Aus-Zustand". Für das Einschalten wird wieder der Taster Sysoff auf GND ziehen...
tweaker schrieb: > Das Passt so schon, dann wird sysoff im bq intern auf High gezogen und > die schaltung ist im definierten "Aus-Zustand". In diesem Falle fliesst ein (geringer) Strom über D2 in den Portpin des Controllers und wird über die interne Schutzdiode gegen VCC abgeleitet. Damit wird zwar die Schwellspannung von 0,4V vermutlich überschritten, aber eine saubere Lösung ist das definitiv nicht.
Letztendlich ist ja meine Frage ob die Schwellspannung beim beim drücken des Tasters überhaupt unter 0,4V kommt... Wenn nicht, werde ich bei der MOSFET-Variante bleiben...
tweaker schrieb: > Letztendlich ist ja meine Frage ob die Schwellspannung beim beim drücken > des Tasters überhaupt unter 0,4V kommt... Wenn du Shottky Dioden verwendest ist das kein Problem.
Magnus Müller schrieb: > In diesem Falle fliesst ein (geringer) Strom über D2 in den Portpin des > Controllers und wird über die interne Schutzdiode gegen VCC abgeleitet. > Damit wird zwar die Schwellspannung von 0,4V vermutlich überschritten, > aber eine saubere Lösung ist das definitiv nicht. Passiert das auch wenn der PortPin zuvor als Ausgang konfiguriert wurde?
Magnus Müller schrieb: > In diesem Falle fliesst ein (geringer) Strom über D2 in den Portpin des > Controllers und wird über die interne Schutzdiode gegen VCC abgeleitet. > Damit wird zwar die Schwellspannung von 0,4V vermutlich überschritten, > aber eine saubere Lösung ist das definitiv nicht. Passiert das auch wenn der PortPin zuvor als Ausgang konfiguriert wurde? EDIT: ich mein als INPUT
tweaker schrieb: > Passiert das auch wenn der PortPin zuvor als Ausgang konfiguriert wurde? > > EDIT: ich mein als INPUT Es ist egal, was dein Programm mit den Portpins anstellt. Wenn der BQ dem uC den Saft abdreht, ist es so als würdest du den SYSOFF Pin über D2 und die AVR interne Schutzdiode mit VCC (bzw. "OUT" des BQs) verbinden.
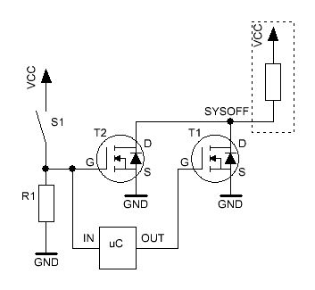
eine typische OR Verknüpfung. nicht EXOR und nicht AND IN Text: wenn einer der Transistoren durchgeschaltet hat herscht an Messpunkt "Sysoff" Lowpegel. k.
tip schrieb: > würde es so mit zwei N-Mosfet sauber funktionieren? Mich stört das "VCC" in deinem Schaltplan... und ein hochohmiger PullDown am Gate von T1 kann auch nicht schaden.
also dann bleib ich bei meiner oben geposteten variante, da die von tip ja nicht mit LOW-Activ Taster arbeitet.
Magnus Müller schrieb: > Mich stört das "VCC" in deinem Schaltplan... und ein hochohmiger > PullDown am Gate von T1 kann auch nicht schaden. VCC ist V_BAT. Und am Eingang braucht es ggf. einen Spannungsteiler (R2). Hier mal noch eine modifizierte Variante, die nach meinen Überlegungen funktionieren sollte. tweaker schrieb: > also dann bleib ich bei meiner oben geposteten variante Mir ist einfach noch nicht klar wie deine Variante Beitrag "Re: Taster an SYSOFF und PortPin gleichzeitig" funktionieren soll mit den P-Mosfet?
im Prinzip wie deine, nur dass ich mit GND schalte und die Gate's auf Vcc bzw. Vbat vorspanne... Oder sieht hier jemand bedenken?
tip schrieb: > Mir ist einfach noch nicht klar wie deine Variante > Beitrag "Re: Taster an SYSOFF und PortPin gleichzeitig" > funktionieren soll mit den P-Mosfet? tweaker schrieb: > im Prinzip wie deine, nur dass ich mit GND schalte und die Gate's auf > Vcc bzw. Vbat vorspanne... > > Oder sieht hier jemand bedenken? Weißt du wie ein P-Mosfet funktioniert...?
http://www.sprut.de/electronic/switch/pkanal/pkanal.html#nkanal oder ist das Falsch? Wenn ich einen DenkFehler gemacht habe, dann sag bitte direkt was falsch ist.... Viele Dank
Hab grad gesehen, das ich die MosFets falsch rum drinne hab... Hab Drain mit Source vertauscht....
@magnetus: deine Frage sagt mir, dass du meinst das ich etwas falsch gemacht habe... Könntest du das verdeutlichen?
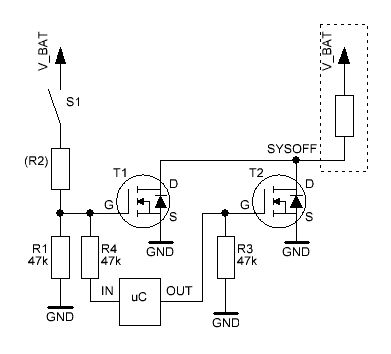
tweaker schrieb: > Hab grad gesehen, das ich die MosFets falsch rum drinne hab... > Hab Drain mit Source vertauscht.... Zeichne mal die Spannungen U_GS mit dem P-Fet auf. Dann siehst du es. In deinem Link mit dem P-Fet, hängt das "Lämpchen" (Last) an GND und wird gegen Plus geschalten. In deiner Schaltung ist die "Last" der interne Pullup-Widerstand. Dieser hängt jedoch an Plus und wird gegen GND geschalten. In meinem Vorschlag hatte es auch noch einen Fehler. Darum nochmals eine Ergänzung. Wenn der uC spannungslos ist, und mit dem Taster geschalten wird, so fliest über den IN-Eingang und die internen Schutzdioden des uC ein Strom der nicht begrenzt ist. Darum zusätzlich noch den Eingang mit einem Widerstand (R4) schützen. Ist zwar immer noch unschön, aber es zerstört den uC sicher nicht mehr. So sollte es funktionieren, oder sieht noch jemand ein Problem?
@tip: Mittlerweile ist deine Lösung genau so aufwändig wie meine mit den NPN Transen (http://www.mikrocontroller.net/attachment/122360/SYSOFF.PNG), nur dass meine Lösung für den Controller definitiv ungefährlich ist ;) Meine Schaltung sollte sich allerdings genau so mit MOSFETs einsetzen lassen.
Magnus Müller schrieb: > Mittlerweile ist deine Lösung genau so aufwändig wie meine mit den NPN Es sagt niemand, dass nur meine am optimalsten ist. Ich hab bisher einfach noch keine andere Variante gesehen ;) Gibt das aber bei deiner Schaltung keine Probleme, wenn diese mit Mosfets realisiert wird. Und zwar in dem Fall, wenn UC_PWR_CTRL geschalten ist, dass dadurch auch T2 eingeschalten wird?
Vielen Dank erstmal für die Hilfe! Ich habe aber immer noch das Problem, das ich mit den Taster gnd schalten möchte... wäre dankbar, wenn die Vorschläge in diese Richtung abgewandelt werden könnten... stelle fest, das ich noch Hilfe bei diskreten Schaltungen brauche. vielen Dank
Die Schaltung von magnetus hat mich noch auf eine Idee gebracht. Sie ist zwar nicht weniger aufwendig, aber anders.
Super, sieht schon mal nach dem aus was ich brauche, nur verstehe ich den Sinn und Zweck von R1 & D1 nicht... könntet Ihr das mal erläutern?
tweaker schrieb: > nur verstehe ich den Sinn und Zweck von R1 & D1 nicht... > könntet Ihr das mal erläutern? Wenn der uC spannungslos ist (SYSOFF = high), wird mit dem Pullup R1 das Gate von T1 auf V_BAT gezogen. Source liegt auch an V_BAT, dadurch ist U_GS = 0V und T1 sperrt. Damit kein Strom von V_BAT über R1 in den spannungslosen uC hineinfliessen kann (via die internen Schutzdioden des uC zu VCC) wird D1 eingesetzt. Damit aber der uC an seinem Eingang, trotzt D1, noch einen High-Pegel erkennen kann, muss der interne Pullup aktiviert werden.
Viele Dank... jetzt ist es klar... Mal ne letzte Frage am Rande... ist zwar bissle spät aber vielleicht richtig... Im grunde ist das ja nur ne UND-Schaltung. wenn eine von beiden Signalen auf GND geht, dann muss der Ausgang auch auf GND... Kann ich da einfach ein Logik-Gatter nehmen? Müsste ich da auch eine Schutzschaltung für den µC einbauen, wenn er spannungslos ist? Zur Info: Der µC wird mit SYSOFF hochohmig von VBat bzw. VCC getrennt.
Tweaker schrieb: > Zur Info: Der µC wird mit SYSOFF hochohmig von VBat bzw. VCC getrennt. Wird bei SYSOFF der uC auch von GND getrennt? Fragen zu deiner Variante mit dem AND-Gatter: Mit welcher Speisung versorgst du das AND? (Mit VCC oder V_BAT?) Und wie fragst du nun den Taster mit dem uC ab?
nei, wird nur von vcc getrennt. den 75hct08 versorg ich mit vbat, da er immer laufen muss. den taster schließ ich einfach parallel zum and input anden uc.
Tweaker schrieb: > Müsste ich da auch eine Schutzschaltung für den µC einbauen, wenn er > spannungslos ist? Ja, denn es ist immer noch die Problematik, dass via den PullUp ein kleiner Strom in den spannungslosen uC fliest und via die internen Schutzdioden auf VCC und den Rest der Schaltung. Dadurch ist der Eingangspegel am uC (und somit auch am AND) u.U. nicht mehr definiert. Das gleiche gilt für den uC-Ausgang. Aber macht das überhaupt noch Sinn den uC abzuschalten, wenn doch noch eine Schaltung an V_BAT daran hängt? Reicht der Sleep-Mode nicht vom uC? (Typ?) Und 1M ist zu hoch (etwas um die 100k) es fliesst im Ruhezustand ja nichts.
tip schrieb: > Aber macht das überhaupt noch Sinn den uC abzuschalten, wenn doch noch > eine Schaltung an V_BAT daran hängt? Reicht der Sleep-Mode nicht vom uC? > (Typ?) Es kommt ein atmega324PA zum einsatz und da der Rest der Schaltung doch noch über 20mA im leerlauf ziehen kann, macht es sinn die gesammte schaltung auszuschalten... Der Logic-Baustein braucht nur ca. 10µA im Aktiv-Mode,das sollte kein Problem darstellen. Ich Grunde muss ich nun entscheiden, ob ich die Mosfet oder AND Variante nimm. Momentan tendier ich zur Mosfet, da ich da die Batterie im OFF-State absolut nicht belaste. Was denkt ihr?
Kommt darauf an, ob der 74hct08 auch in der restlichen Schaltung noch verwendet wird, oder extra nur für diese eine Funktion. Aber vielleicht wäre der Ansatz besser, den uC dauernd an Spannung (im Schlafmodus), und die "Weckfunktion" mit diesem realisieren um den stromfressenden Rest der Schaltung abzuschalten.
das Gerät wird in einer Woche später nur an bestimmten Tagen und max. 2 Stunden am stück genutzt... den Rest liegt es rum... in dieser Zeit möchte ich so wenig wie möglich den Akku belasten.... aber die Überlegung ist es wert, den Rest der schaltung nur nach Bedarf einzuschalten. ich werde die Mosfet Variante einsetzen, da ich dann dasGerät auch ohne Akku mit SteckerNetzteil benutzen kann. Danke nochmal für eure Hilfe... Ist die letzte Mosfet Version so einsetzbar?
tweaker schrieb: > Ist die letzte Mosfet Version so einsetzbar? Ja, von meinen Überlegungen her sollte sie so funktionieren. -> http://www.mikrocontroller.net/attachment/122741/Key_IO5.gif (Und man könnte sie auch mit PNP und NPN-Transistoren aufbauen. Es wären dann einfach noch zwei zusätzliche Widerstände notwendig.)
OK um nochmal die AND Version zu überprüfen... Hier mit Dioden... sollte so funktionieren oder? Im grunde ist es egal welche version ich verwende, da eh beide am Akku hängen und strom-technisch auch keinen wirklichen unterschied darstellen. Der Nachteil ist... Wenn ich keine Akku angeschlossen habe, kann ich evtl. die Schaltung nicht einschalten, da dann der IC bzw. Mosfet nicht versorgt werden.
Tweaker schrieb: > Hier mit Dioden... sollte so funktionieren oder? Ja, und ich nehme an, MITTE ist nun der Eingang des uC, und der Taster geht von GND direkt an Pin1 des AND. (vielleicht doch mal alles einzeichnen) > Der Nachteil ist... Wenn ich keine Akku angeschlossen habe, kann ich > evtl. die Schaltung nicht einschalten, da dann der IC bzw. Mosfet nicht > versorgt werden. Ohne jetzt den Rest der Schaltung zu kennen, kannst du grundsätzlich V_BAT und VCC mit zwei Dioden zusammenschliessen, so dass das AND und die wichtigsten Teile der Schaltung immer versorgt wird. Und in welchem Spannungsbereich muss denn die Schaltung laufen mit V_BAT und VCC?
Mir ist noch eine einfachere Variante in den Sinn gekommen. Und ob das bei dir ohne Akku läuft, hängt vom Rest deiner Schaltung ab. Auch die Schnittstelle des spannungsversorgtem zu abgetrenntem Schaltungs-Teil im Auge behalten.
tip schrieb: > Mir ist noch eine einfachere Variante in den Sinn gekommen. > > Und ob das bei dir ohne Akku läuft, hängt vom Rest deiner Schaltung ab. > Auch die Schnittstelle des spannungsversorgtem zu abgetrenntem > Schaltungs-Teil im Auge behalten. Supper.... genau so etwas hat in meinen Hinterkammern geschwebt...;-) Das ist auch unabhänig vom Akku und muss von diesem auch nicht permanent versorgt werden. Denn ich gib GND auf SYSOFF nicht via einem weitern Bauteil, sondern nur vom Schalter aus. Wenn der µC dann läuft(Schaltung eingeschaltet), dann kann ich den Zustand mittels dem Output halten. Hab zur Vollständigkeit noch die Version mit AND RICHTIG mit Schalter gezeichnet, für die, die das in einpaar "JAHREN" lesen....
Tweaker schrieb: > Supper.... genau so etwas hat in meinen Hinterkammern geschwebt...;-) ...mir eigentlich auch ;-) Oft braucht es halt ein paar Umweg-Varianten bis man auf die zündende Idee kommt.
Noch eine Frage: Der interne PullUp im BQ ist mit ca. 5MOHM ziehmlich hoch. Kann es sein, das durch den gesperrten Mosfet(reststrom) die Spannung auf GND gezogen wird?
Bitte melde dich an um einen Beitrag zu schreiben. Anmeldung ist kostenlos und dauert nur eine Minute.
Bestehender Account
Schon ein Account bei Google/GoogleMail? Keine Anmeldung erforderlich!
Mit Google-Account einloggen
Mit Google-Account einloggen
Noch kein Account? Hier anmelden.









