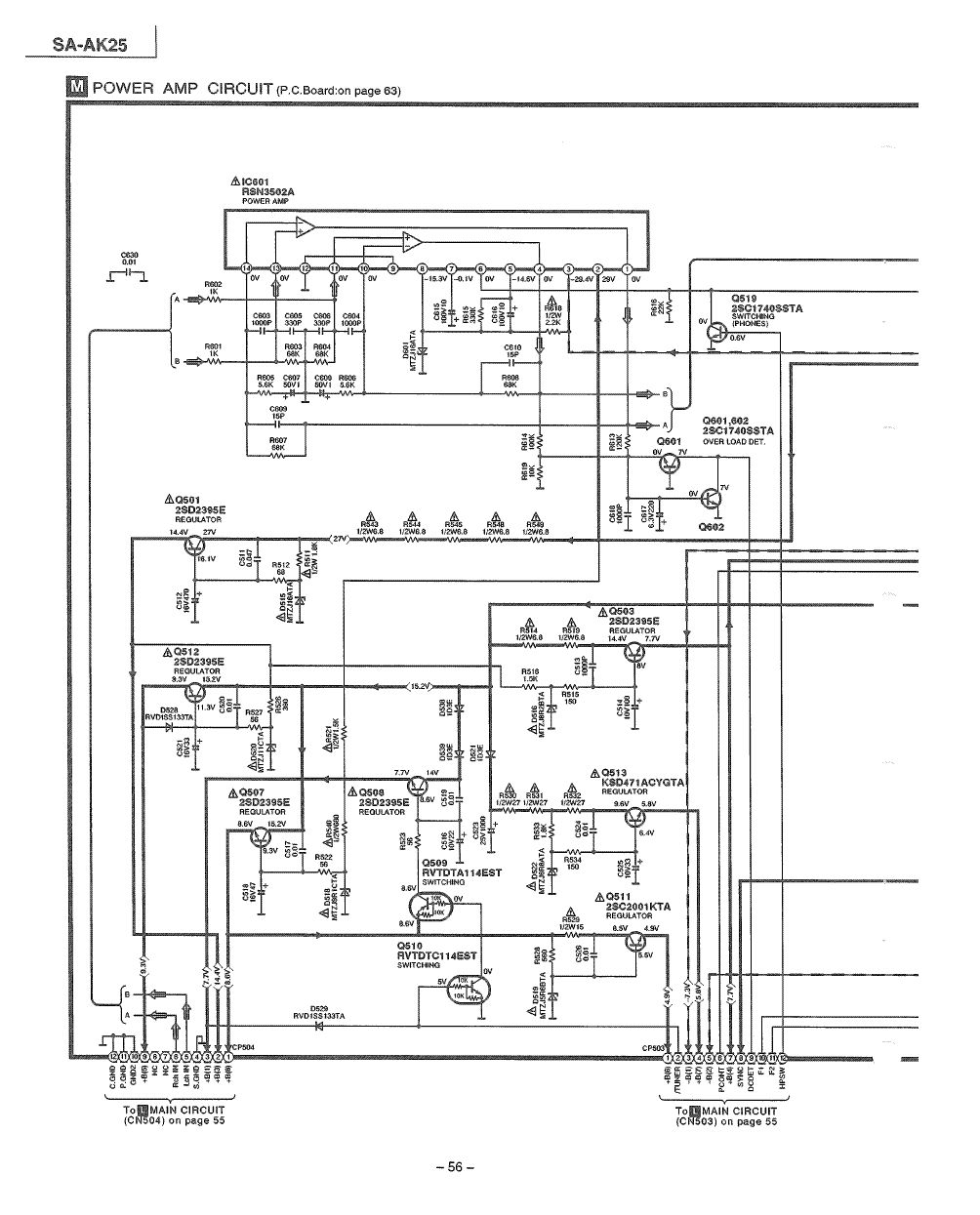
Hallo, ich möchte an meine alte Panasonic sa-ak 25 Kompaktanlage eine Visaton Alto III C Box anschließen, nur leider gibt es da folgendes Problem: Anscheinend hat die Anlage eine Frequenzweiche eingebaut, somit steht mit am Anschlußterminal nur "Low" und "High" zur Verfügung. (siehe Bild 1) Der Plan ist nun aus der Kompaktanlage die Frequenzweiche zu entfernen so das man den Verstärker für andere Boxen benutzen kann die Weichen schon eingebaut haben. Glücklicherweise habe ich in einem portugiesischem Forum den Schaltplan der Anlage gefunden. (Siehe Bild 2 und 3) Nun bin ich mir nicht ganz sicher wo ich das Signal abgreifen soll. Gedacht habe ich mir, L601/R639 und L602/R640 auszulöten und dort zwei Kabel anlöten die auf eine neue externe Klemme gehen. Nachdem ich aber die Funktion von der Spule und parallel geschalteten Widerstand nicht verstehe frage ich hier lieber nochmal nach. Wo also das Signal am besten abgreifen?
"LOW" lässt Du frei und bei "HIGH" schliesst Du deine Boxen an. Ob Du allerdings mit der Anlage deiner Visaton Boxen "überschäumende Spielfreude" http://www.visaton.de/de/bauvorschlaege/3_wege/alto_iiic/index.html entlocken kannst, sei dahin gestellt ;) Die empfohlene Lautsprecherimpedanz für deinen Verstärkers liegt irgentwo bei 6 Ohm. Also nicht so laut drehen! Die alto hat "nur" 4 Ohm und ist mit 86db Schalldruck keine hocheffizientes Druckkammersystem ;) Wird aber wohl gehen. Probiers aus. die 10 Ohm Wiehderstände am Ausgang dienen nur als Spulenkörper und als elektrische Bedämpfung für den darüber aufgewickelten Spulendraht. Dieser dient, zusammen mit den kleinen Kondensatoren am Ausgang der Schwingneigungsunterdrückung. Viel Spaß, schönen Gruß Axelr.
Du musst gar nichts ändern. Schließ die LS am High-Anschluss an, und lass den Low-Anschluss unbelegt.
error schrieb: > Wo also das Signal am besten abgreifen? Dort, wo der Hersteller es möchte: An den Buchsen. Wenn ich Bild 3 richtig sehe, sind beide Buchsen parallel geschaltet und der Rest der Filter ist in Deinen Boxen? Die im Verstärker befindlichen Teile sollen ein Schwingen der Endstufe verhindern.
Vielen Dank schon mal für eure Antworten! >Rest der Filter ist in Deinen Boxen? Bei den original 2 Wege Boxen sieht man das der Tieftöner keine Weiche hat, der Hochtöner ist versteckt aber ich messe das ein Kondensator in Reihe zu ihm liegen muss. So wie ich das nun verstehe dienen die Kondensatoren (hinter dem Low Anschluss) der Unterdrückung der Schwingung und beinhaltet noch einen Tiefpass da es in der Box keine Weiche an dem Tieftöner gibt? Die Spule mit dem Widerstand (L601/R639) ist kein Hochpass und dient nur der Unterdrückung von Schwingungen, somit liegt am High Anschluss das "unverfälschte" verstärkte Signal an?
> Wenn ich Bild 3 richtig sehe, sind beide Buchsen parallel geschaltet Nein, sind sie nicht. Einfach mal die Masseanschlüsse betrachten. > So wie ich das nun verstehe dienen die Kondensatoren (hinter dem Low > Anschluss) der Unterdrückung der Schwingung und beinhaltet noch einen > Tiefpass da es in der Box keine Weiche an dem Tieftöner gibt? Die 100p/47n-Kondensatoren bilden mit den Lautsprechern Hochpässe. Die Boucherot-Glieder C611/R611 und C612/R612 dienen der Schwingungsunterdrückung. > somit liegt am High Anschluss das "unverfälschte" verstärkte Signal an? Ja.
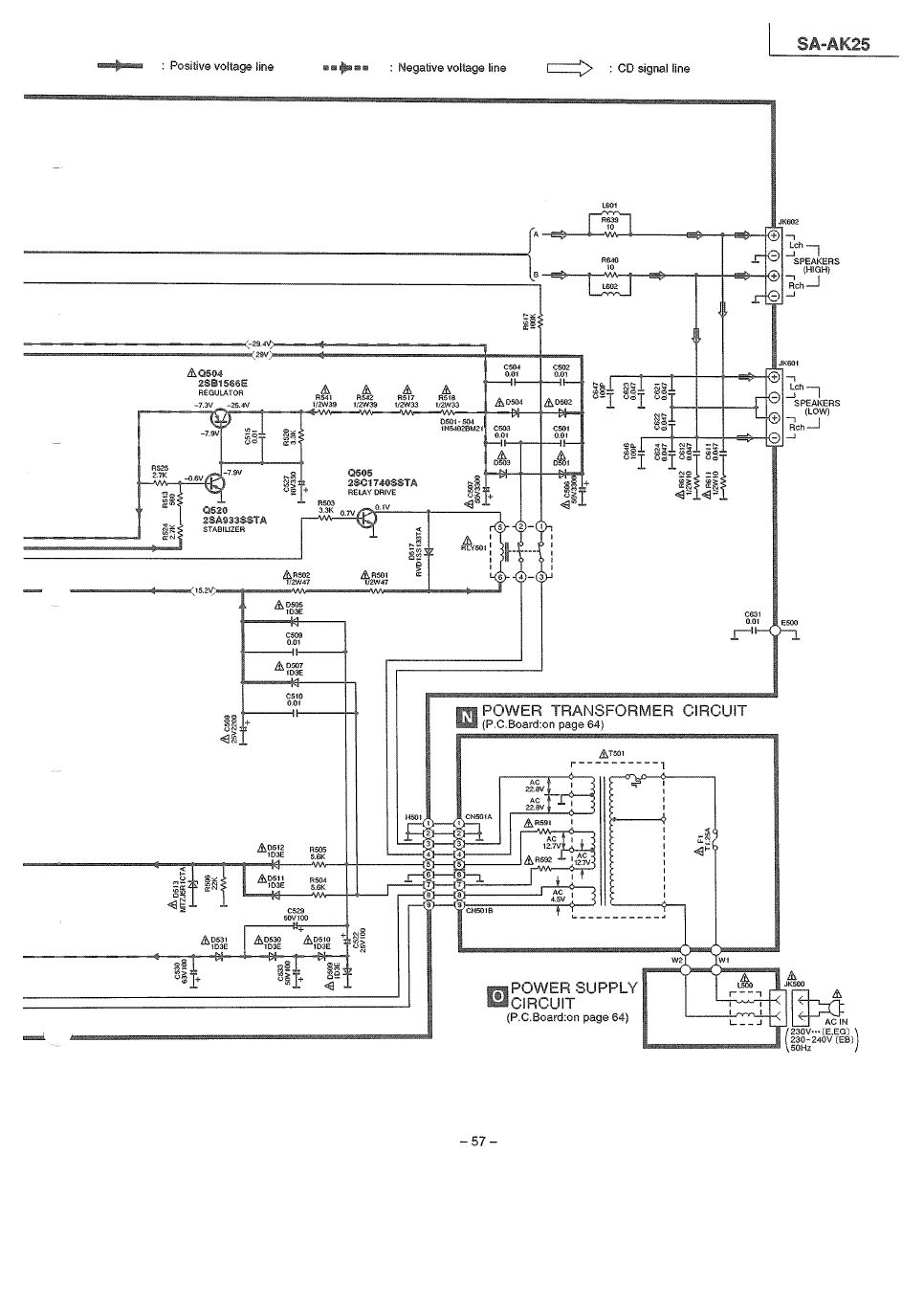
Am Low-Anschluß sind die Lautsprecher gegenphasig in Reihe (Surround-Sound). Mit Low sind also die hinteren Lautsprecher gemeint. Peter
Warum greift man nicht an den Punkte A und B ab, die auf dem dritten Schaltplanteil zu sehen sind - dann ist man den ganzen Weichenschnickschnack los?
> Warum greift man nicht an den Punkte A und B ab Weil dann bei kapazitiver Last Schwinggefahr besteht, weil die Entkopplungsglieder L601/C639... fehlen.
Nochmals vielen Dank für die Erklärung.
>Die 100p/47n-Kondensatoren bilden mit den Lautsprechern Hochpässe.
Meinst du nicht Tiefpässe?
An den Low Anschluss sind auch die Tieftöner der original Boxen
angeschlossen...
ArnoR schrieb: >> weil die Entkopplungsglieder L601/C639... fehlen. > > meinte natürlich L601/R639 und L602/R640 Ok, ist einzusehen. Aber danach, das müsste doch gehen. Zumal die Hochtonschiene und die Tieftonschiene dassselbe Signal erhalten - nur dass beim Tiefton ein paar Cs die hohen Frequenzen wegnehmen. Also ist die oben geschilderte Methode, einfach nur den Hochtonausgang zu nehmen doch am sinnvollsten, oder? Da HT und TT quasi parallel geschaltet sind stellt sich mir die Frage nach den Impedanzen der ursprünglichen LS. Waren das 12-Ohm-Systeme?
Bitte melde dich an um einen Beitrag zu schreiben. Anmeldung ist kostenlos und dauert nur eine Minute.
Bestehender Account
Schon ein Account bei Google/GoogleMail? Keine Anmeldung erforderlich!
Mit Google-Account einloggen
Mit Google-Account einloggen
Noch kein Account? Hier anmelden.


