Wenn ich eine Telefonleitung(Amtsleitung) in PSPICE oder QUCS simulieren möchte, wie sähe das aus?
Ruhezustand: Eine 60V Gleichspannungsquelle mit Vorwiderstand. ankommender Ruf: 60V / 25Hz Wechselspannung.
E.T. schrieb: > Vorwiderstand. Wert? > ankommender Ruf: 60V / 25Hz Wechselspannung. Und Telefonat? Wie wird die eigene Sprache und die des anderen aufmoduliert?
Kurt schrieb: >> Vorwiderstand. > Wert? Kannst du nachmessen: Widerstand dran und Spannungsabsenkung messen -> Spannungsteiler rechnen
E.T. schrieb
> ankommender Ruf: 60V / 25Hz Wechselspannung.
hast du das schon probiert? denn richtig wäre etwas anderes!
Diskutiert nicht über unwichtiges. Wichtig ist, was beim Gespräch passiert. Wie kann ich Sprache einer Gegenstelle simulieren?
Kurt schrieb: > Wie kann ich Sprache einer Gegenstelle simulieren? Kommt drauf an - soll es POTS, ISDN oder VOIP sein? Und welcher Text? Weibliche oder männliche Stimme? Gruss Reinhard
Elo schrieb: > @ Werner, wie groß der R-Wert? > 600 Ohm! Bei 600Ω an 60V solltest du einen Leistungswiderstand mit mehr als 5W nehmen. P=U²/R Am genausten wird die Messung des Innenwiderstandes, wenn die Spannung mit Lastwiderstand auf die Hälfte der Leerlaufspannung abnimmt.
Reinhard Kern schrieb: > Kurt schrieb: >> Wie kann ich Sprache einer Gegenstelle simulieren? > > Kommt drauf an - soll es POTS, ISDN oder VOIP sein? Und welcher Text? > Weibliche oder männliche Stimme? > > Gruss Reinhard Der gute alte Telefondienst. Welcher Text ist egal, männlich oder weiblich auch, da kann man einfach 500 Hz konstant nehmen.
Es geht darum, was mit diesen 7 bzw. 12 Volt, die beim Abheben anliegen passiert, wenn a) Sound übermittelt b) Sound empfangen c) Sound übermittelt und empfangen wird Wie werden die Klangquellen vermischt, wie gefiltert? Habe ich etwa eine Gabelschaltung, wie verändert das Signal der Primärseite die Telefonleitung auf der Sekundärseite und umgekehrt.
Kurt schrieb: > Diskutiert nicht über unwichtiges. Wichtig ist, was beim Gespräch > passiert. Wie kann ich Sprache einer Gegenstelle simulieren? Diskutiert nicht über unwichtiges. Wichtig ist, was beim Gespräch passiert. Wie kann ich Sprache einer Gegenstelle simulieren?
Werner schrieb: > Bei 600Ω an 60V solltest du einen Leistungswiderstand mit mehr als 5W > nehmen. P=U²/R > Am genausten wird die Messung des Innenwiderstandes, wenn die Spannung > mit Lastwiderstand auf die Hälfte der Leerlaufspannung abnimmt. Diskutiert nicht über unwichtiges. Wichtig ist, was beim Gespräch passiert. Wie kann ich Sprache einer Gegenstelle simulieren?
Hallo, im Prinzip wird mit dem Ton (0..3 kHz) der Schleifenstrom moduliert, also geht z.B. eine Spannunqsquelle, die Sinus kann, und die eine spannungsgesteuerte Stromquelle steuert. Klingeln brauchst du ja wohl nicht. Schalte halt mal einen Widerstand in die Stromschleife und schau auf dem Oszi an, was anliegt. Gruss Reinhard
Kurt schrieb: > Diskutiert nicht über unwichtiges. Wichtig ist, was beim Gespräch > passiert. Wie kann ich Sprache einer Gegenstelle simulieren? Ein geeigneter Modulator für analoge Signale wäre z.B. eine DC-Quelle für den Sprechstrom (Höhe nicht so kritisch können z.B. 12 oder 24 Volt sein). In Reihe damit schaltest du eine Wicklung eines NF-Übertragers. An die andere Wicklung des Übertragers kommt ein Signalgenerator oder das o.a. WAV File. Ein Telefon ist im aufgelegten Zustand hochohmig für DC, die Klingel ist kapazitiv abgekoppelt und reagiert auf hohen Wechselstrom, wie oben angemerkt. Nach dem Abheben haben die meisten Telefone einen Widerstand im Bereich von 400-1000 Ohm. Da sind mittlerweile oft erstmal Dioden drin (manchmal sogar Graetzbrücken), so dass eine Mindest(sprech-)spannung gebraucht wird.
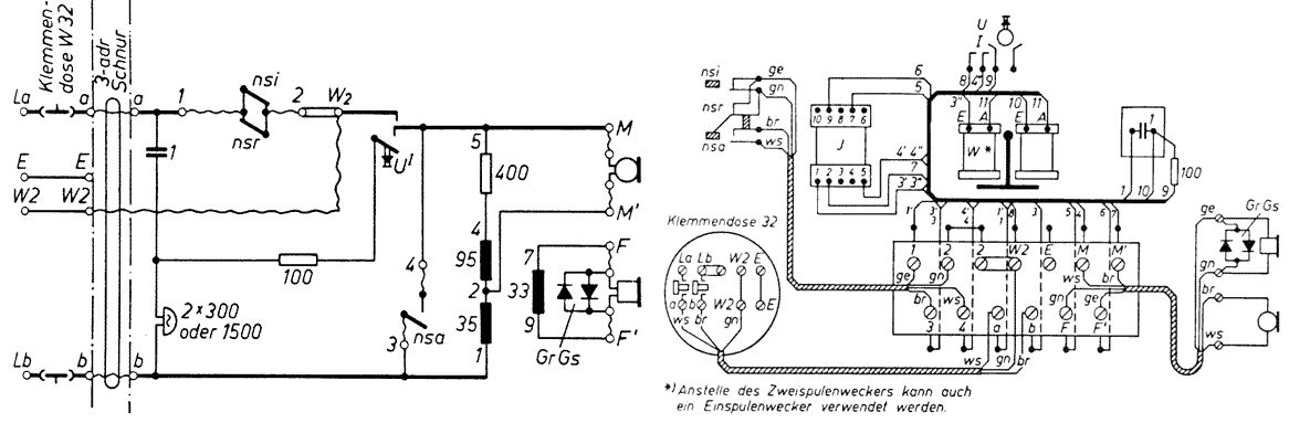
Kurt schrieb: > Wie werden die Klangquellen vermischt, wie gefiltert? Habe ich etwa eine > Gabelschaltung, wie verändert das Signal der Primärseite die > Telefonleitung auf der Sekundärseite und umgekehrt. So genau weiss ich nicht was du mit "Klangquellen" meinst, ich nehme an beiden Sprachsignale der entfernten bzw lokalen Stimme: ja, damit man sich nicht selbst im Hörer laut hört, ist in den Telefonen eine Gabelschaltung drin. In historischen Modellen wie dem W48 ist das ein Übertrager. Die Primärwicklung hat eine Anzapfung in der Mitte auf die das Kohlemikrofon arbeitet (Widerstandsmodulation), an der Sekundärseite ist der Hörer angeschlossen. Hat die Telefonleitung die richtige Impedanz hört man sich selbst idealerweise überhaupt nicht im eigenen Hörer. Modernere Telefone nutzen einen Operationsverstärker. Google mal nach "W48 Stromlaufplan", das alte Teil ist noch ohne Elektronik und leicht zu durchschauen.
>..."W48 Stromlaufplan", das alte Teil ist noch ohne Elektronik...
Ja. Alles japanische Papierfalttechnik! Oder waren es
Steckrübenornamente? Hmm...
Holler schrieb: > Google mal nach "W48 Stromlaufplan", das alte Teil ist noch ohne > Elektronik und leicht zu durchschauen. Na, so ganz primitiv ist die Gabelschaltung auch wieder nicht, wenn man sie richtig verstehen will. Sie ist immerhin ein analoges Interface Zweidraht-Vierdraht-Zweidraht, mit bloßem Auge sieht man das nicht so. Als Azubi durchschaute man das nicht so wirklich richtig. In Leitungsverstärkern für die zweidrahtige analoge Amtsleitung wurde die Gabelschaltung auch für Verstärker in beide Richtungen verwendet. Wie sollte man sonst auch verstärken? Solche Verstärker hießen NLT-Verstärker. Die Gabelschaltung alleine werde ich gelegentlich mal simulieren...
Hmm schrieb: >>ne, handgeknüpfte Kabelbäume. > Hmm. Jedenfalls siehst Du da keine "Elektronik"? ...aber einen Wecker, damit der Servicetechniker nicht einschläft... :-) Gruss Harald
Autor: Werner (Gast) Datum: 27.10.2012 10:43 > Bei 600Ω an 60V solltest du einen Leistungswiderstand mit mehr als 5W > nehmen. P=U²/R > Am genausten wird die Messung des Innenwiderstandes, wenn die Spannung > mit Lastwiderstand auf die Hälfte der Leerlaufspannung abnimmt. Du kommst nicht aus dem Bereich NT, sonst hättest du die Frage nicht so zerissen, die 600 Ohm sind die Normimpedanz drahtgebundener Festnetzanschlüsse am Endgerät, nachzulesen in der 1TR110 und nein, beim Schleifenstromfall mit abgenommenen Hörer liegen keine 60 Volt mehr an, da brauchts auch keinen 5 Watt-R, wegen der zu verbratenden P
Hallo, das ist ja eine interessante historische Diskussion, aber hat Kurt nicht eigentlich nach der Simulation der Amtsleitung gefragt? Gruss Reinhard
Reinhard Kern schrieb: > Hallo, > > das ist ja eine interessante historische Diskussion, aber hat Kurt nicht > eigentlich nach der Simulation der Amtsleitung gefragt? > > Gruss Reinhard Richtig. Wenn schon, das ganze System.
Reinhard Kern schrieb: > Hallo, > > das ist ja eine interessante historische Diskussion, aber hat Kurt nicht > eigentlich nach der Simulation der Amtsleitung gefragt? > > Gruss Reinhard Habe bereits geschrieben, daß sich die Leute hier in Unwichtigem verlieren. Am besten ist, wenn jemand ein Ersatzschaldbild hochlädt, damit jeder seinen eigenen Simulator - bei mir QUCS - nutzen kann.
Ersatzschaltbild für den Fall, daß die Verbindung hergestellt und gesprochen bzw. gehört wird.
andreas6 schrieb: > ein Blick in die Norm 1TR110 der T-Com wäre nützlich. Dort findet sich die Antwort nicht.
> Wenn ich eine Telefonleitung (Amtsleitung) in PSPICE oder QUCS simulieren > möchte, wie sähe das aus? und wieso machst du das nicht einfach mal, oder brauchst du dafür die Einzelkomponenten als Vorgabe? - eine Wechsel-U-quelle mit ca. 600 Ohm (oder siehe 1TR110) Innen-R im f-Bereich 0,3 ... 3,4 kHz , - zwei syymetrische Cu-Leiter, wovon einer die A-Ader mit Minus-Potential ca. 24 48 60 V hat und die B-Ader dann natürlich + (pos.) Potential führt, - die a-Ader geerdet ist, beide parallel verlaufen, somit eine induktive wie kapazite Komponente beinhalten (aufweisen), die ohmsche ja logischerwies auch noch, abhängig von Länge und Querschnitt (0,35 ...0,8 mm Drchmssr.), - der Abschluß der Leitung ebenfalls mit ca. 600 Ohm erfolgt als tlws. ohmsche + kapazitve und induktive Last,
Hallo, Kurt schrieb: > andreas6 schrieb: >> ein Blick in die Norm 1TR110 der T-Com wäre nützlich. > > Dort findet sich die Antwort nicht. dann ist möglicherweise die Frage nicht korrekt formuliert worden. Viel genauer als in dieser Norm geht es nicht. Die hier schon genannten historischen Apparate (wie auch diverse andere benannte Werte) erfüllen diese Norm natürlich gar nicht mehr. Ein Wx8 läuft heute an keiner regulären Amtsleitung mehr. Wer mag, kann es gerne probieren. Zwischen der altbekannten 1TR6 und der aktuellen Norm gibt es doch erhebliche Differenzen. Ein alter Spruch dazu: Ein Dummer kann mehr Fragen stellen, als hundert Weise beantworten können. Zu deutsch: Sage genau, was Du willst, nur dann bekommst Du konkrete Antworten. Falls sich jemand findet, Dir dieses Wissen zu überlassen. MfG. Andreas
Hallo, schon vor Urzeiten (weiter oben nachzulesen) hast du ausgesagt, du wärst zunächst mit einem festen Ton zufrieden, und ich habe darauf vorgeschlagen, eine Stromquelle mit einer Sinusspannung zu steuern (die von Elo angegebene Wechselspannungsquelle mit entsprechendem Innenwiderstand ist ja etwa das Gleiche) - da dir das nicht zusagt, weiss ich auch keine Lösung, solange du nicht angibst, worauf es dir eigentlich ankommt, falls du das überhaupt weisst. Natürlich reicht mein Vorschlag nicht, um einen Blitzeinschlag in die Leitung zu simulieren, aber ohne jede Angabe dazu, was das Ganze soll, weiss ich auch nicht was man alles noch dazufügen müsste. Eigentlich ist die alte Telefontechnik ja überhaupt nicht kompliziert, um zu testen, ob ein Modem die Leitung erkennt und sich anschaltet, habe ich ein Netzteil, einen Widerstand und eine LED verwendet - real, nicht simuliert. Mit so einer Primitiv-Stromschleife kann man auch 2 Telefone verbinden, ganz alte Bastlerkiste, geht schon mit 9V und 300 Ohm laut Internet. Ein Ausgang wie das Hornberger Schiessen ist hier abzusehen. Gruss Reinhard
Elo schrieb: >> Wenn ich eine Telefonleitung (Amtsleitung) in PSPICE oder QUCS simulieren >> möchte, wie sähe das aus? > und wieso machst du das nicht einfach mal, oder brauchst du dafür die > Einzelkomponenten als Vorgabe? Genau. Bei deiner Beschreibung läßt sich alles Mögliche reininterpretieren.
Reinhard Kern schrieb: > Hallo, > > schon vor Urzeiten (weiter oben nachzulesen) hast du ausgesagt, du wärst > zunächst mit einem festen Ton zufrieden, und ich habe darauf > vorgeschlagen, eine Stromquelle mit einer Sinusspannung zu steuern (die > von Elo angegebene Wechselspannungsquelle mit entsprechendem > Innenwiderstand ist ja etwa das Gleiche) - da dir das nicht zusagt, Paß auf deinen Ton auf. Weiterhin zeichne doch bitte ein Ersatzschaltbild, denn wenn du beschreibst, wird das fehlinterpretiert werden.
Ach ja, wenn ich so einen alten W48 Schaltplan sehe, komme ich auch ins Schwärmen! Aber das ist ja hier nicht die Frage- Entschuldigung!
Goeorg schrieb: > Ach ja, wenn ich so einen alten W48 Schaltplan sehe, komme ich auch ins > Schwärmen! Aber das ist ja hier nicht die Frage- Entschuldigung! Du scheinst deinem natürlichen Tod sehr nahe zu sein, wenn du das kennst.
Kurt schrieb: > Paß auf deinen Ton auf. > > Weiterhin zeichne doch bitte ein Ersatzschaltbild Zuerst sich nichts sagen lassen, dann unverschämt reagieren und dazu noch Forderungen stellen - so macht man sich ganz sicher so beliebt, dass einem jeder helfen will. Wobei für jemanden, der für das Verständnis einer Stromschleife unbedingt ein Ersatzschaltbild benötigt, sowieso jede Hilfe zu spät kommt. Gruss Reinhard
Kurt schrieb: > Wenn ich eine Telefonleitung(Amtsleitung) in PSPICE oder QUCS simulieren > möchte, wie sähe das aus? Hallo Kurt, vielleicht gehst Du mal in die Yahoo-Group fuer LTSpice und fragst dort nach bzw. durchforstest zunaechst mal das INhaltsverzeichnis.... bin fast sicher, das gibt es schon was.... Gruss Michael
Bitte melde dich an um einen Beitrag zu schreiben. Anmeldung ist kostenlos und dauert nur eine Minute.
Bestehender Account
Schon ein Account bei Google/GoogleMail? Keine Anmeldung erforderlich!
Mit Google-Account einloggen
Mit Google-Account einloggen
Noch kein Account? Hier anmelden.
