Hallo! Ich brauche eure Hilfe. Ich verwende den I²C Bus und muss ihn galvanisch trennen. Habe das mit der Application Note laut Philips gelöst. Hat auch alles schon wunderbar funktioniert. Habe auf der P82B96 Seite mit einem Spannungspegel von 2,5V und 100 Ohm Vorwiderständen (vor Optokoppler) gearbeitet. Auf der anderen Seite habe ich einen 3,3 V Spannungspegel und 330 Ohm Vorwiderstände. Muss nun aus Störungsgründen die Seiten wechseln also 3,3V und 330 Ohm Vorwiderstand auf P82B96 Seite und 2,5V und 100 Ohm auf der anderen Seite. Problem: Nach wechseln der Widerstände auf die jeweils andere Seite und ebenfalls verkehrtes anschließen der Spannungspegel funkioniert das Ganze nicht mehr. Habe nicht den Hauch einer Ahnung warum. Ich bekomme die Pegel von der einen auf die Andere Seite. Habe das mit dem Oszi überprüft. Das einzige was mir aufgefallen ist, dass auf der 2,5V ( wo der Slave antwortet) Seite, wenn Signale kommen, ich auf dem RX oder RY am Baustein P82B96 immer einen kurzen LOW Pegel Impuls bekomme. Zeitgleich mit dem ersten Takt vom Clock. (LOW Pegel an RX oder RY ca. 300mV) Habe auch schon probiert andere VOrwiderstände vor den Optokoppler zu verwenden. Wo ist mein Denkfehler? Danke für Hilfe und Antworten! LG Lkke
6n137 VCC Supply Voltage, Output 4.5(min) 5.5(max) V könnte es damit zusammenhängen? Es gibt doch genügend I2C Isolatoren, ich würd ja einen fertigen nehmen, der auch mit meinen Spannungen zusammenarbeitet.
st schrieb: > 6n137 > VCC Supply Voltage, Output 4.5(min) 5.5(max) V > > könnte es damit zusammenhängen? Kann damit eigentlich nicht zusammenhängen, da es ja schon mit den Spannungspegeln 3,3V und 2,5V funktioniert hat nur auf der jeweils anderen Seite. Und supply voltage vom 6N137 habe ich ja auf beiden Seite. > Es gibt doch genügend I2C Isolatoren, ich würd ja einen fertigen nehmen, > der auch mit meinen Spannungen zusammenarbeitet. Ja? Wo?
Lukke schrieb: > Ja? Wo? ADUM 1250 beispielsweise (gibt es bei Kessler). P.S.: Nicht über obigen, gelöschten Beitrag wundern - wollte erst nachsehen, ob ADUM 1250 ein Isolator oder nur ein Level-Shifter ist.
Oder von Silicon Labs den SI8400: http://www.silabs.com/applications/industrial/pages/i2c-isolation.aspx
Kannst Du mal einen Link zur Application Note einfügen? Ich interessiere mich nämlich für die Schaltung, verstehe deren Funktionsprinzip jedoch noch nicht (für die Flussrichtung von rechts nch links).
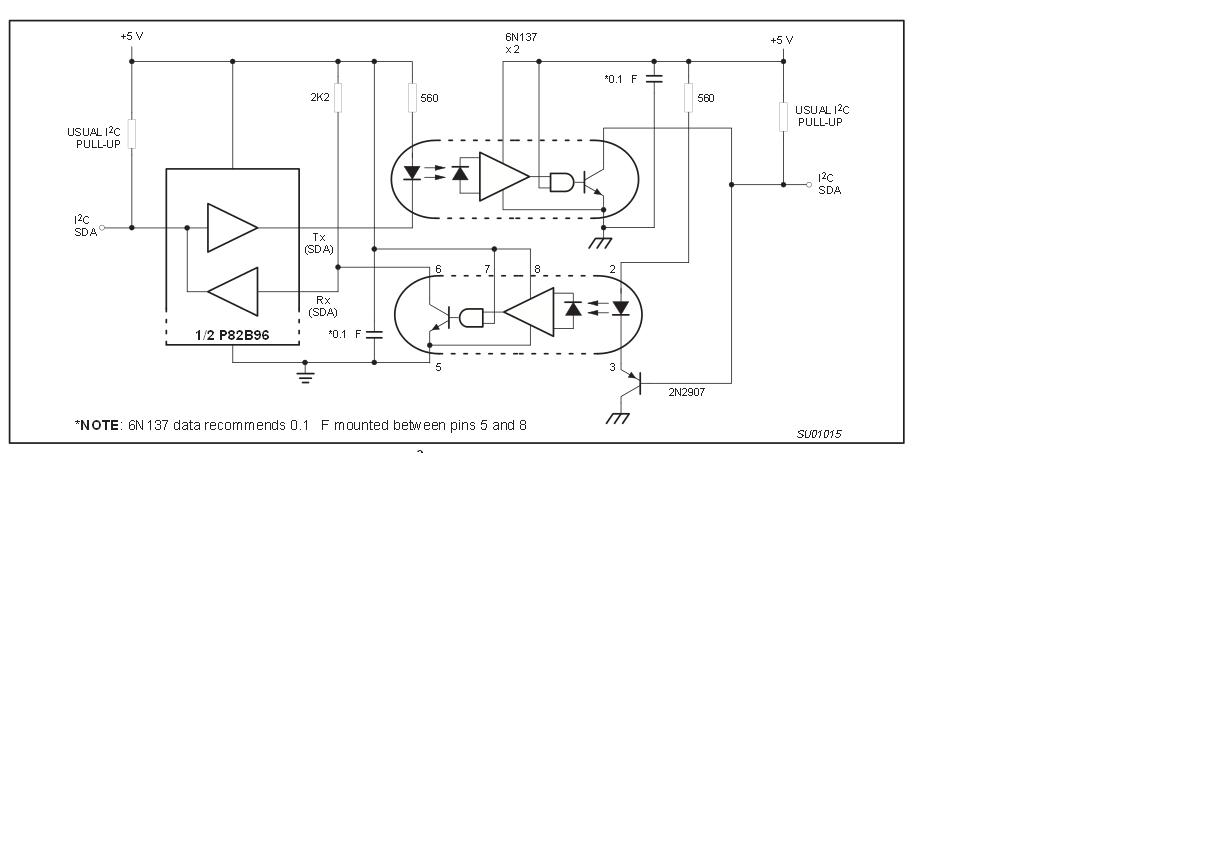
http://ics.nxp.com/support/documents/interface/pdf/an460.pdf Das wäre ein Link. Hat keiner eine IDee was das Problem sein könnte? Immerhin hat die Schaltung schon funktioniert. Lediglich hab ich die Seiten geändert.
Tausch auch die Optokoppler gegeneinander. Vielleicht hast Du Exemplarstreuungen. Fairchild gibt im Datenblatt einen Mindeststrom für den Optokoppler mit 6,3mA an (siehe Bild). Bei 330 Ohm und 3,3V darf die Forward Voltage des Optokopplers maximal 1,22V betragen.
Bitte melde dich an um einen Beitrag zu schreiben. Anmeldung ist kostenlos und dauert nur eine Minute.
Bestehender Account
Schon ein Account bei Google/GoogleMail? Keine Anmeldung erforderlich!
Mit Google-Account einloggen
Mit Google-Account einloggen
Noch kein Account? Hier anmelden.

