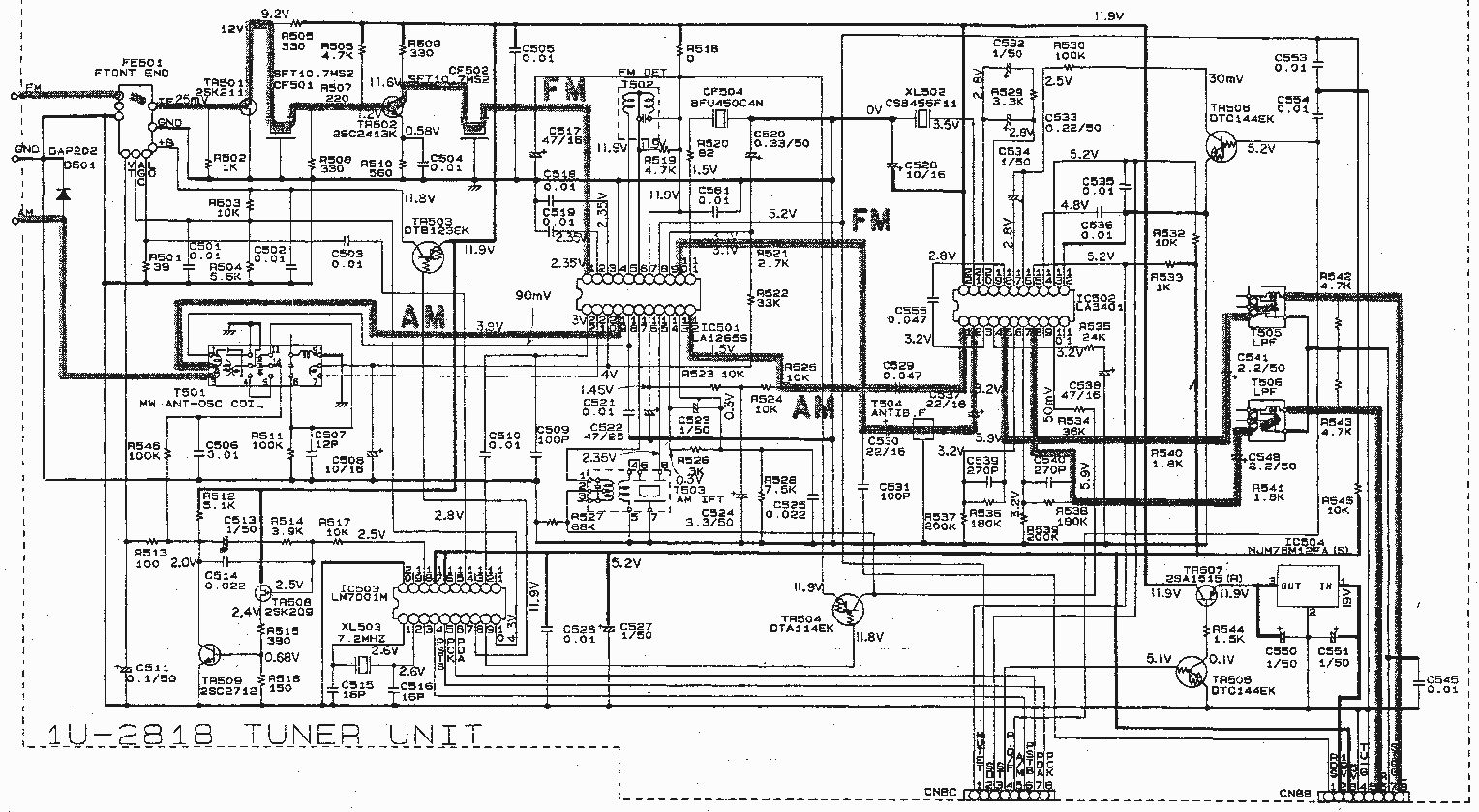
Hallo, in einem noch gut funktionierenden Denon Receiver dessen FM Empfang nicht mehr funktioniert. Ich habe dann rausgefunden, dass sich auf der Radioplatine 1U-2818 ein Schwingkreis verändert haben könnte. Dieser wird über das Bauteil T502 eingestellt. Dies scheint auchg zu funktionieren. Wenn ich an dem Bauteil drehe, verändert sich die Empfangssensitivität. Allerdings ist das Bauteil recht schwergängig und die Kunststoffschraube jetzt defekt. :-(. Seitlich ist das Ding mit 9008 01388 beschriftet. Könnt Ihr mir sagen, was das für ein Bauteil ist, und wo ich es ggf. herbekommen kann? Danke Christoph
Das ist eine Filterspule. die "Schraube" da drin ist ein kleiner Ferritkern der weiter rein oder raus geschraubt werden kann. mit Sicherheit auch nicht ohne Grund schwergängig. jetzt hast du dran "herumgekurbelt" und wenn Du dir nicht zumindest die Stellung gemerkt hast, wie die "Schraube" stand, ist jetzt auch ohne dass das Ding der Fehlerverursacher war, der Radioempfang gestört. war das Teil denn der Fehler? ist da nicht evtl nur eine kalte Lötstelle, ein rottiger Kontakt oder ähnliches die Ursache?
Genauer gesagt ist das der ZF-Übertrager. Gehört zur Schaltung um CF501, CF502 und IC501. Ohne Service-Manual und Messplatz / Wobbler wirst du schlechte Karten haben, das wieder hinzukriegen. Wie kamst du überhaupt drauf, dass die Spule defekt sei?
Christoph M. schrieb: > Könnt Ihr mir sagen, was das für ein Bauteil ist, und wo ich es ggf. > herbekommen kann? Das ist die Filterspule für den Quadratur Detektor des verwendeten AM/FM/ZF ICs LA1265S. Wahllos daran zu drehen wenn der FM-Empfang nicht mehr richtig geht ist ziemlich kontraproduktiv. Sieh zu dass du in ebay ein komplettes Moudul findest, die werden häufig angeboten, da das Modul in diversen Denon Geräte verbaut ist. Das Filter allein wirst du nur über den Denon Service bekommen
Wenn man ein Radio hat, auf dass es nicht ankommt, macht es durchaus Spass an allem mal rumzukurbeln. eine Art "Was-Passiert-Dann-Spiel" oder Spulen etwas weiter auseinander biegen oder zusammendrücken. -'s müssen noch garnicht mal grossartig Bauteile ausgetauscht werden, um doch schon deutlich andere Empfangsbereiche hinzukriegen. ansonsten kann solch ein Teil immer noch als "Nerv-Generator" dienen :D
Christoph M. schrieb: > Allerdings ist das Bauteil recht schwergängig und die Kunststoffschraube > jetzt defekt. Ja, jetzt ist der Ferritkern durch falsches Werkzeug und/oder Gewalt zerbröselt, und die Krümel kleben in den Gewindegängen. Ende Gelände.
☞ J-A von der H. schrieb: > Wenn man ein Radio hat, auf dass es nicht ankommt, > macht es durchaus Spass an allem mal rumzukurbeln. Ja, das kenn ich auch. Mir hat mal einer ein Radio gebracht, das sollte ich mal anschauen. Irgendwas geht nicht mehr. Der Typ sagte:"Ich hab aber schon mal alle Schrauben festgezogen", dabei deutete er auf die Spulen und Bandfilter....
☞ J-A von der H. schrieb: > Wenn man ein Radio hat, auf dass es nicht ankommt, > macht es durchaus Spass an allem mal rumzukurbeln. > > eine Art "Was-Passiert-Dann-Spiel" Ohne zu wissen woran man rumkurbelt, ein ziemlich sinnentleertes Spiel nach meinem Empfinden.
Hp M. schrieb: > Ja, jetzt ist der Ferritkern durch falsches Werkzeug und/oder Gewalt > zerbröselt Kann auch einfach Altersschwäche sein. Manche Ferritkerne haben da irgendeinen Schraubenkopf aus Polymeren, welche im Laufe der Zeit eine Neigung zum Zerbröseln entwickeln.
Den On schrieb: > ☞ J-A von der H. schrieb: >> Wenn man ein Radio hat, auf dass es nicht ankommt, >> macht es durchaus Spass an allem mal rumzukurbeln. >> >> eine Art "Was-Passiert-Dann-Spiel" > > Ohne zu wissen woran man rumkurbelt, ein ziemlich sinnentleertes Spiel > nach meinem Empfinden. da hat einer den Forscherdrang verloren
Auslöten lassen wenn du es nicht selber kannst, dann die Induktivität messen und Ersatz suchen mit Kern im Frequenzbereich der ZF. Eventuell findest du im Netz dafür ein Datenblatt. Wenn du sonst nix verstellt hast und kein andere Fehler noch ist,dann bekommst den auch wieder zum laufen
☞ J-A von der H. schrieb: > da hat einer den Forscherdrang verloren An Allem mal rumkurbeln ist Spieltrieb, kein Forscherdrang. Und führt - wie man hier sieht - nicht unbedingt zu befriedigendem Ergebnis :-) Wenn dabei allerdings die Erkenntnis gewonnen wurde, dass man ohne Ahnung, Schaltbild und Servicemanual besser nicht allem mal rumkurbeln soll, ist das ja auch schon was. Wie heißt es so schön: Die Summe aller Reinfälle nennt man Erfahrung!
herbert schrieb: > Auslöten lassen wenn du es nicht selber kannst, dann die Induktivität > messen und Ersatz suchen mit Kern im Frequenzbereich der ZF. Wenn das so einfach wäre. Das ist keine einfache Spule sondern ein Phasenschieberfilter für einen Quadraturemodulator. Er erzeugt ein um 90 Grad verschobenes ZF-Signal. In dem Minigehäuse sind zwei Spulen und ein Kondensator, exakt aufeinander abgestimmt. Wer befreit von jeglicher Zurückhaltung erst mal so ein Ding kaputtdreht wird wohl auch nicht die Erfahrung und die Messmittel haben, die zum Selbstbau und Abgleich selbigen Phasenschieberfilters nötig sind.
Hallo, Gerald M. schrieb: > Wahllos daran zu drehen wenn der FM-Empfang nicht mehr richtig geht ist > ziemlich kontraproduktiv. das hab ich jett auch gelernt... Er ging aber gar nicht mehr... > Sieh zu dass du in ebay ein komplettes Moudul findest, die werden häufig > angeboten, da das Modul in diversen Denon Geräte verbaut ist. Das war auch mein erster Versuch gewesen. Bisher hab ich leider keins gefunden. Lt. einem Denon Servicepartner, den ich angefragt hatte, ist das Modul als Ersatzteil nicht mehr lieferbar. M.N. schrieb: > Ohne Service-Manual und Messplatz / Wobbler wirst du schlechte Karten > haben, das wieder hinzukriegen. Wie kamst du überhaupt drauf, dass die > Spule defekt sei? Lt. Service Manual ist T502 ein "FM DET Trans". Ich wollte den justieren, um den Empfang wieder hinzukriegen. Lt. Service Manual soll man da 98Mhz bei 60 dbµ einspeisen und soll dan zwichen R522 und Masse 50mV messen. Meßplatz ist natürlkch nicht vorhanden. Ich dachte ursprünglich, im Bauteil sei ein Kunststoffkappe. Mittlerweile bin ich mir nicht mehr sicher, ob der Schlitz direkt in dem Ferrit Kern drin war. Es ist auf jeden fall zerbröselt, dafür jetzt aber leichtgängig; der LAck ist jetzt wohl weg. Markierung auf der ursprünglichen Stellung hab ich natürlich nicht. Mir ist im übrigen druchaus bewusst, dass ich keine Ahnung habe. Aber das Ding ist nunmal auch ohne mein Zutun kaputt. Dann kann ich auch dran rumspielen... Wenn ich das Erstazteil nicht mehr finde, kriegt Mama eben nen separaten FM Empfänger mit Line Out Grüße Christoph P.S.: Danke für Eure Hilfe. Das nächste mal frag ich hier vorher nach... :-)
Also hier ist das Datenblatt des ZF-ICs: http://pdf.datasheetcatalog.com/datasheet/sanyo/ds_pdf_e/LA1265.pdf Da gibts auch Hinweise auf die Art der Spulenwicklung (FM single tuning detection coil): 84.5T : 19T||82pF Auch die Spulengüte ist mit 35 angegeben. Nichts desto Trotz wird man um einen Abgleich auf 10,7 MHz und korrekte Phasenlage nicht herumkommen :-(
Spieltrieb gehört ganz genauso dazu!!!
ich würde sogar sagen, wenn man den verloren hat, ist man geistig tot.
wie ich oben schrieb
>Wenn man ein Radio hat, auf dass es nicht ankommt(...)
-ist es dann auch egal wenn was kaputt geht.
an irgendwas herumbrechen sollte man natürlich trotzdem nicht
unnötigerweise.
M.N. schrieb: > Nichts desto Trotz wird man um > einen Abgleich auf 10,7 MHz und korrekte Phasenlage nicht herumkommen > :-( Wie würde man das denn einstellen? Wie hier http://www.audiobaz.webd.pl/images/Denon%20DRA-1000%20sm.pdf auf Seite 30 beschrieben? Gruß C
Christoph M. schrieb: > Mir ist im übrigen druchaus bewusst, dass ich keine Ahnung habe. Aber > das Ding ist nunmal auch ohne mein Zutun kaputt. Aber dieses Bauteil war vermutlich garnicht der Grund, warum Dein Radio nicht spielte.
Christoph M. schrieb: > Wie hier http://www.audiobaz.webd.pl/images/Denon%20DRA-1000%20sm.pdf > auf Seite 30 beschrieben? Das Dokument endet bei S. 27.
Gerald. M schrieb: > Wenn das so einfach wäre. Das ist keine einfache Spule sondern ein > Phasenschieberfilter für einen Quadraturemodulator. Er erzeugt ein um 90 > Grad verschobenes ZF-Signal. In dem Minigehäuse sind zwei Spulen und ein > Kondensator, exakt aufeinander abgestimmt. Ja dann kann man das vergessen...manchmal ist es eine Vorteil wenn man alle Beiträge liest.Sorry ich war zu schnell...
tmomas schrieb: > Das Dokument endet bei S. 27. Nö, das lädt nur recht langsam. Kann schon sein, dass die dort auf Seite 30 beschriebene Prozedur dafür da ist, kann man schwer beurteilen. Das Datenblatt des ICs enthält zwar Beispielschaltungen, aber verrät keinerlei Idee, wofür die einzelnen Pins da sind, sodass man auch kaum einschätzen kann, was nun genau die auf der entsprechenden Seite genannten 50 mV an einem bestimmten Widerstand genau sein sollen.
Christoph M. schrieb: > Allerdings ist das Bauteil recht schwergängig und die Kunststoffschraube > jetzt defekt. :-(. Seitlich ist das Ding mit 9008 01388 beschriftet. Die Kerne haben meisst auf beiden Seiten den "Schlitz". Wenn du Glück hast könntest du da von der anderen Seite ran kommen und seeeer vorsichtig da zu drehen versuchen (passendes Werkzeug ist Pflicht). Kern andersrum reindrehen, Spule wieder reinlöten, und dann abgleichen, (geht auch nach Gehör). Kurt (zum Abgleich sollte der empfangene Sender in "der Mitte" stehen) .
Dirk J. schrieb: > Kurt B. schrieb: >> (geht auch nach Gehör) > > KNACK! Kenn ich bestens! (ohne Verluste geht's halt nicht, und alles lässt sich halt nicht simulieren sondern nur "erfahren", oder auch "erknacken") Kurt
Kurt B. schrieb: > (ohne Verluste geht's halt nicht, und alles lässt sich halt nicht > simulieren sondern nur "erfahren", oder auch "erknacken") Nur gut, dass du nicht Pilot geworden bist...
Harvey schrieb: > Kurt B. schrieb: >> (ohne Verluste geht's halt nicht, und alles lässt sich halt nicht >> simulieren sondern nur "erfahren", oder auch "erknacken") > > Nur gut, dass du nicht Pilot geworden bist... Schon gut, wenn du einen Beiflieger erwischt der dich raussperrt, dumme Sache dann (da lässt sich auch keine Erfahrung sammeln). Kurt
Die Ferritkerne sind eher mit Wachs als mit Lack fixiert, oder da ist ein Gummiband im Gewinde, welches den Kern fixiert. Nach Gehör einstellen geht auch, ohne Messgeräte und Wobbler, aber nur grob. Habe da früher immer "verschobene" Tuner so eingestellt, kann aber nicht mehr sagen wie rum das ging. Ich meinte, bei FM wird an den Bandfiltern so rumgedreht, dass man maximales Rauschen hort, und bei einem wird so gedreht, dass es fast verschwindet, den Tipp hatte mir mal ein RFTechniker gegeben, ist aber schon 30 Jahre her. War aber ausdrücklich bei Analogradios mit Kondensatorabstimmung ohne PLL. Bei DAB ist das natürlich Geschichte mit dem Einstellen nach Gehör. Was die Experimentierfreudigkeit betrifft; Wenn irgendwo was zu schrauben ist, dann ist da nicht umsonst solch ein Schlitz in der Schraube, und da kann man auch mal dran rumdrehen, um herauszufinden, ob sich da was tut. Sollte man am Auto eher bleiben lassen, wenn man nichts davon versteht, aber an einem Radio kann man nicht viel kaputt machen, bzw man gefährdet sich nicht selbst, es sei denn, der Besitzer rächt sich gar fürchterlich ob der Zerstörung des Radios :-) Übrigens: Die Ferritkerne werden nicht mit einem Schraubendreher mit Metallklinge abgeglichen, sondern mit Kunststoffabgleichbesteck, genauso wie Trimmkondensatoren.
Thomas S. schrieb: > > Ich meinte, bei FM wird an den Bandfiltern so rumgedreht, dass man > maximales Rauschen hort, und bei einem wird so gedreht, dass es fast > verschwindet, So ist es, und erst dann wird ein Sender (sauber/mittig) eingestellt, und dann kann man bei dem "letzten" Filter noch versuchen obs ev. noch besser wird. Kurt
Thomas S. schrieb: > Habe da früher immer "verschobene" Tuner so eingestellt, kann aber nicht > mehr sagen wie rum das ging. > > Ich meinte, bei FM wird an den Bandfiltern so rumgedreht, dass man > maximales Rauschen hort, und bei einem wird so gedreht, dass es fast > verschwindet, Vater, vergib ihnen, sie wissen nicht was sie tun! Lukas 23,34. Ich sehe im Schaltbild nur ein Keramikfilter, da gibts nix zu drehen. Die Spule die der TO beschädigt hat ist kein Bandfilter, sondern der Phasenschieber des FM-Koinzidenzdemodulators.
Harvey schrieb: > Thomas S. schrieb: >> Habe da früher immer "verschobene" Tuner so eingestellt, kann aber nicht >> mehr sagen wie rum das ging. >> >> Ich meinte, bei FM wird an den Bandfiltern so rumgedreht, dass man >> maximales Rauschen hort, und bei einem wird so gedreht, dass es fast >> verschwindet, > > Vater, vergib ihnen, sie wissen nicht was sie tun! > Lukas 23,34. > > Ich sehe im Schaltbild nur ein Keramikfilter, da gibts nix zu drehen. > > Die Spule die der TO beschädigt hat ist kein Bandfilter, sondern der > Phasenschieber des FM-Koinzidenzdemodulators. Und da wird das Rauschen geringer wenn er die Phase passend schiebt. Kurt
Kurt B. schrieb: > Und da wird das Rauschen geringer wenn er die Phase passend schiebt. Mag durchaus sein. > Ich meinte, bei FM wird an den Bandfiltern so rumgedreht, dass man > maximales Rauschen hort, und bei einem wird so gedreht, dass es fast > verschwindet Nur sollte man sich halt darüber im Klaren sein, woran man dreht. Ob man da dreht wo das Rauschen verschwinden soll oder da wo es maximal werden soll. Sonst dreht man besser gar nicht.
> Sonst dreht man besser gar nicht.
Vor allem muss man mit dem richtigen Werkzeug drehen. Mal davon
abgesehen, dass (Fein)Schraubenzieher aus Metall die Abstimmung stören,
ruinieren sie auch den Schlitz. Ein Zahnstocher, zugefeiltes Hartplastik
oder sowas gehen besser. Gegen hartes Wachs hilft einmal kurz die
Lötspitze auf den Kern. Gegen hart gewordenen Gummi ein paar Tropfen
Spiritus. Und wenn man doch einen Kern zerknubbelt hat, kann man ihn mit
einem passend gebohrten Loch auf der Platine (eigentlich immer
einseitig, daher relativ gefahrlos) noch rausbekommen und umgedreht
einsetzen. Falls nur noch Brösel übrig sind, kann man einen etwas
kleineren Kern aus Schrotttunern zB. mit Tesafilm umhüllt einschrauben.
Ist jedenfalls besser als gar nix...
Man kann auch aus einem anderen FM Radio den Kreis 'blau' gewinnen, es muss allerdings wirklich der blaue sein, orange oder weiss geht hier natürlich nicht. Orange/Weiss - 10,7Mhz ZF-Übertrager Blau - Quadraturdemodulator
Matthias S. schrieb: > Orange/Weiss - 10,7Mhz ZF-Übertrager > Blau - Quadraturdemodulator Interessant! Wie ist das bei AM und bei TV, wo findet man das?
Vor einigen Jahren habe ich einen alten Tuner wiederbelebt und brauchte einen 10,7 MHz Bandfilter fuer die aufzubauende ZF-Stufe. Gefunden habe ich den im Pollin-Sortiment "Bandfilter" (das gibt es noch). Eine andere Quelle waere Oppermann Elektronik. Die sind gut sortiert mit allem, was in Richtung HF geht. Oder direkt beim Hersteller einen passenden Typ suchen.. Reinhofer: http://www.roehrentechnik.de/html/zf-bandfilter.html Toko: http://www.toko.co.jp/products/en/index2.html ..und beim Distributor bestellen.
olibert schrieb: > Vor einigen Jahren habe ich einen alten Tuner wiederbelebt und > brauchte > einen 10,7 MHz Bandfilter fuer die aufzubauende ZF-Stufe. Gefunden habe > ich den im Pollin-Sortiment "Bandfilter" (das gibt es noch). Herein, der nächste, der Bandfilter empfiehlt. Hier wird doch kein Bandfilter gesucht, wenn ich das richtig mitbekommen habe, sondern ein Phasenschieberkreis.
Elektrolurch schrieb: > Hier wird doch kein Bandfilter gesucht, wenn ich das richtig mitbekommen > habe, sondern ein Phasenschieberkreis. Dessen Aufbau sich aber nur in den Details von einem Bandfilter unterscheidet. Beim TBA120S ist der Phasenschieberkreis ein einfacher bedämpfter Schwingkreis. Beim hier benutzten IC gibt es noch eine zweite Wicklung, die aber im gleichen Gehäuse sitzt. Sollte man mit Selbstwickeln schon hinbekommen, aber ganz ohne irgendwelche Messmittel wird es schwierig. Die Chance, aus irgendeiner Sammelsuriums-Tüte eine fix und fertig benutzbare Spule zu bekommen, ist in der Tat nahe Null.
Übrigens, wenn Du dann den neuen Filter drinn hast wird das trotzdem nichts. In dem ALPS Tuner ist ein HF-Transistor und der hat eine Macke. Ich habe in meinem Receiver einen ALPS Tuner in der gleichen Bauart da hat der HF Transistor gesponnen.
Ach ja, noch ein Tipp, lass den Phasenschieberfilter drin. Schau das du den Kern rauskriegst und dann einen anderen Kern mit den passenden Abmessungen reindrehst. Die Bandbreite bei den Kernen in den magnetischen Eigenschaften ist nicht so groß. Trick aus der guten alten Zeit als Radio- und Fernsehtechniker wenn mal wieder solche Vollcheckerheimwerkelektroniksachverständigen ihre Geräte selber billiger reparieren wollten und dabei alle Kerne kaputt gemacht haben.
Hp M. schrieb: > Wie ist das bei AM und bei TV, wo findet man das? Für AM (Mittelwelle) Rot - MW Oszillatorkreis Gelb - 455kHz ZF-Übertrager M.W. gibt es für TV keine derartige Vereinbarung.
Bitte melde dich an um einen Beitrag zu schreiben. Anmeldung ist kostenlos und dauert nur eine Minute.
Bestehender Account
Schon ein Account bei Google/GoogleMail? Keine Anmeldung erforderlich!
Mit Google-Account einloggen
Mit Google-Account einloggen
Noch kein Account? Hier anmelden.


