Hallo! Habe das Netzteil für eine symmetrische Ausgangsspannung nach http://www.transkommunikation.ch/dateien/schaltungen/diverse_schaltungen/power_supplys_circuits/Symmetrische%20Spannung%20mit%20einfachem%20Netzteil.pdf in ltSpice nachgebaut. Nun habe ich das Problem, dass ich das Teil nicht simulieren kann. Die Buttons "Visible traces" "Set aut probe" sind grau und deaktiviert. Eine Simulation kann ich starten, die läuft auch in der Statusleiste, allerdings ewig und kommt zu keinem Ende. Was mache ich falsch? Ein Ausgabe-Fenster für die Grafen wird nicht angezeigt. btw.: wie zwingt man einen Core i7 in die Knie? Simulation laufen lassen, Prozess auf einen Kern legen (ltSpice läuft singlethreaded, Prozesszugehörigkeit im taskmanager auf einen Kern legen) und Prozesspriorität auf Echtzeit stellen Wenn die ltSpice-Simulation nicht iwann stoppt hilft nur noch der Reset-Knopf! obwohl Echtzeit-Priorität auf einem einzelnen Kern sonst nie das gesamte System lahmlegt aber hier geht echt nix mehr (Win8.1 Pro 64 auf core i7 4790) der Mauszeiger ruckelt noch über den Screen aber ansonsten ist Ebbe
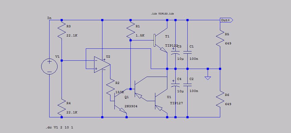
Diese Schaltung steckt so voller offensichtlicher Fehler, dass die Simulation nicht lohnt. konkret 1) der gewählte OPV war selbst im Jahr 2001 schon ein Fossil 2) der npn-Transistor macht zusätzliche Spannungsverstärkung innerhalb der Regelschleife und 3) die Ausgänge werden kapazitiv belastet. Beides stellt die Stabilität der Regelschleife in Frage und würde zumindest eine Kompensation erfordern - nichts dergleichen zu sehen. 4) die Ankopplung der Basis des npn-Transistors über 150k an den OPV-Ausgang ist auch einfach nur Panne. Es findet sich sicherlich noch mehr. Alles in Allem mal wieder so ein typischer "Elektor"
voltwide schrieb: > Diese Schaltung steckt so voller offensichtlicher Fehler, dass die > Simulation nicht lohnt. Besonders schön ist, das sich die ganze Schaltung so wie sie dasteht vereinfachen lässt zu: in----------out> Ausgang und Rückkopplungspfad auf Masse... auch tendenziel eher ungünstig.
Ich habe übrigens keinerlei Probleme bei der Simulation in LTSpice. Sobald man die Last etwas unsymmetrisch macht, beginnt durch einen der Darlingtons Strom zu fließen und das Ganze schwingt - wie schon vermutet.
Hallo Mike, im Bild ist der Transistor U1 falsch herum eingesetzt. Sein Emitter sollte auf der virtuellen Masse liegen und nicht auf der Minusspannunhg? Gruß. Tom
Mike B. schrieb: > btw.: wie zwingt man einen Core i7 in die Knie? > Simulation laufen lassen, Prozess auf einen Kern legen (ltSpice läuft > singlethreaded, Prozesszugehörigkeit im taskmanager auf einen Kern > legen) und Prozesspriorität auf Echtzeit stellen > Wenn die ltSpice-Simulation nicht iwann stoppt hilft nur noch der > Reset-Knopf! LTspice hat ein äußerst leistungsfähiges Multithreading. (siehe angehängten Sceenshot) Warum sollte man also derartigen Unfug treiben und das deaktivieren? Anwendungen unter Windows auf Priorität "Echtzeit" zu stellen ist ebenso Unfug, es bringt keine meßbare Mehrleistung, verhindert aber wirksam, daß man so ein Programm noch beenden kann, wenn es mal nicht mehr antwortet... Wenn eine Simulation unter LTspice endlos Rechenzeit benötigt, sitzt der Fehler in praktisch 100% der Fälle ca. 50 cm vor dem Monitor... Anstatt dann an der Task-Priorität zu schrauben, sollte man sich seine Schaltung nochmal ansehen und den (die) Fehler suchen und beheben.
J. T. schrieb: > voltwide schrieb: >> Diese Schaltung steckt so voller offensichtlicher Fehler, dass die >> Simulation nicht lohnt. > > Besonders schön ist, das sich die ganze Schaltung so wie sie dasteht > vereinfachen lässt zu: > > in----------out> so ist diese Schaltung auch tatsächlich gedacht, es geht ja um die Erzeugung einer stabilen symmetrischen Gleichspannung aus einer normalen Gleichspannung
Ja, sie ist ja auch im Prinzip richtig - dabei aber voller Fehler.
korrekt, das hatte ich glatt übersehen. LTSpice kann nun wirklich nichts dafür, wenn man es mit solchem Schrott füttert.
Thosch schrieb: > Mike B. schrieb: >> btw.: wie zwingt man einen Core i7 in die Knie? >> Simulation laufen lassen, Prozess auf einen Kern legen (ltSpice läuft >> singlethreaded, Prozesszugehörigkeit im taskmanager auf einen Kern >> legen) und Prozesspriorität auf Echtzeit stellen >> Wenn die ltSpice-Simulation nicht iwann stoppt hilft nur noch der >> Reset-Knopf! > > LTspice hat ein äußerst leistungsfähiges Multithreading. > (siehe angehängten Sceenshot) > Warum sollte man also derartigen Unfug treiben und das deaktivieren? weil ich sehe, dass die Simulation auf meinem 8Kerner (4cores+Hypetrthreading) 12% Last bringt, also höchstwahrscheinlich mit einem thread Vollast läuft und damit genau in diese Simulation keine anderen Anwendungen reinfunken bzw. umgekehrt Windows gar nicht erst versucht, diese eine Last ständig auf die Kerne zu verteilen wie man das häufig beobachten kann, zwinge ich ltspice explizit auf einen Kern > Anwendungen unter Windows auf Priorität "Echtzeit" zu stellen ist ebenso > Unfug, es bringt keine meßbare Mehrleistung, verhindert aber wirksam, > daß man so ein Programm noch beenden kann, wenn es mal nicht mehr > antwortet... im Normalfall hat Windows das locker im Griff und blockiert bein einem Kern/Echtzeit nicht gleich das ganze System > Anstatt dann an der Task-Priorität zu schrauben, ... das war auch mehr so aus Gewohnheit denn aus Performancegründen, ich hatte nicht wirklich Aussicht auf Besserung erhofft
Thosch schrieb: > LTspice hat ein äußerst leistungsfähiges Multithreading. > (siehe angehängten Sceenshot) bei mir sind die Einstellungen nicht verfügbar (grau)
voltwide schrieb: > Diese Schaltung steckt so voller offensichtlicher Fehler, dass die > Simulation nicht lohnt. > konkret > 1) der gewählte OPV war selbst im Jahr 2001 schon ein Fossil > 2) der npn-Transistor macht zusätzliche Spannungsverstärkung innerhalb > der Regelschleife und > 3) die Ausgänge werden kapazitiv belastet. > > Beides stellt die Stabilität der Regelschleife in Frage und würde > zumindest eine Kompensation erfordern - nichts dergleichen zu sehen. > > 4) die Ankopplung der Basis des npn-Transistors über 150k an den > OPV-Ausgang ist auch einfach nur Panne. > > Es findet sich sicherlich noch mehr. Alles in Allem mal wieder so ein > typischer "Elektor" na diese Kritik reiche ich dann einfach direkt an Elektor weiter Als Anfänger dachte ich halt, mit einer Schaltung aus einer bekannten Zeitschrift für Elektronik wenig falsch machen zu können, woher soll ich ahnen, dass die Schrott veröffentlichen? Was sollte ich bzgl. der Punkte 2) und 4) ändern?
voltwide schrieb: > korrekt, das hatte ich glatt übersehen. LTSpice kann nun wirklich > nichts > dafür, wenn man es mit solchem Schrott füttert. Man könnte meinen, es hibt höflichere Arten jemanden auf einen Fehler hinzuweisen.
Mike B. schrieb: > Thosch schrieb: >> LTspice hat ein äußerst leistungsfähiges Multithreading. >> (siehe angehängten Sceenshot) > bei mir sind die Einstellungen nicht verfügbar (grau) Korrektur: die Simulation lief noch (seit vier Stunden, lol) die gezeigten Einträge sind bei mir gleich
Schaltung geändert, T2 gedreht Was bedeuten die Error-log-Ausgaben:
1 | Pseudo Transient failed in finding the operating point. |
2 | Trouble finding operating point....skipping operating point for Transient analysis. |
3 | Changing Tseed to 1e-007 |
4 | Changing Tseed to 1e-009 |
5 | Changing Tseed to 1e-006 |
6 | Changing Tseed to 1e-010 |
7 | Changing Tseed to 1e-005 |
8 | Changing Tseed to 1e-011 |
9 | Changing Tseed to 0.0001 |
10 | Changing Tseed to 1e-012 |
11 | Changing Tseed to 0.001 |
12 | Changing Tseed to 1e-013 |
13 | Changing Tseed to 0.01 |
14 | Changing Tseed to 1e-014 |
15 | Fatal Error: Analysis: Time step too small; initial timepoint: trouble with u2:md2-instance d:u2:d2 |
Mike B. schrieb: > Schaltung geändert, T2 gedreht > Es wäre hilfreich wenn Du mal das ASC-File hier zu Verfügung stellst. Die Schaltung sollte jetzt eigentlich funktionieren. mfg klaus
voltwide schrieb: > Diese Schaltung steckt so voller offensichtlicher Fehler, dass die > Simulation nicht lohnt. > konkret > 1) der gewählte OPV war selbst im Jahr 2001 schon ein Fossil Wieso ist das ein offensichtlicher Fehler? Solche OPVs funktionierten Jahrzehnte lang und auch heute noch. > 2) der npn-Transistor macht zusätzliche Spannungsverstärkung innerhalb > der Regelschleife Welche Verstärkung? Der Basiswiderstand 150k macht mit dem Eingangswiderstand des Transistors eine Teilung von ~(B*Ut/Ic)/150k~1/175. Dazu kommt noch die Dämpfung durch den Darlington-Emitterfolger. Die Verstärkung wird durch diese Teilung wieder aufgefressen. Die "zusätzliche Verstärkung" in der Rückkoppelschleife ist ~1. > 4) die Ankopplung der Basis des npn-Transistors über 150k an den > OPV-Ausgang ist auch einfach nur Panne. Sie hat schon ihren Grund, s.o..
Klaus R. schrieb: > Mike B. schrieb: >> Natürlich, bitte sehr! > > TIP127, CA3140 und NpnDarlington fehlen. > mfg klaus ??? Wo fehlen die? Wo muss ich die eintragen? Sind doch im Schaltplan enthalten? Oder die Modelle? Die hab ich in der Sammlung drin und daraus eingefügt. nur beim Tip127 seh ich gerade sagt er mir bei Rechtsklick: "TIP127 Bipolar PNP Darlington, this component can not be edited"
Haalo, TIP127, CA3140 und NpnDarlington gehören nicht zur Standardausstattung von LTspice. Die Modelle und Symbole solltest Du dann mitliefern. mfg klaus
http://ltwiki.org/?title=Components_Library_and_Circuits in der "LargeCollection" müssten die drin sein Link "The whole library replacement with additions plus tons of examples as one zip file - about 33 MEG."
Mike B. schrieb: > Schaltung geändert, T2 gedreht > Und wieso wird das Ganze mit einer Sinus-Spannungsquelle gespeist?
voltwide schrieb: > Mike B. schrieb: >> Schaltung geändert, T2 gedreht >> > > Und wieso wird das Ganze mit einer Sinus-Spannungsquelle gespeist? das ist nur ein Versuch überhaupt einen Graph zu bekommen, da kann auch iwas anderes stehen, ich bekomm einfach keine Analyse zum Laufen
voltwide schrieb: > Versuchs mal damit: der CA-Ausgang kann doch niemals den Basisstrom für zwei NPN-Darlingtons liefern... und was soll das im Endeffekt für eine Ausgangsspannung sein? das EEG von einer Seegurke? wo kommen den diese Schwingungen her?
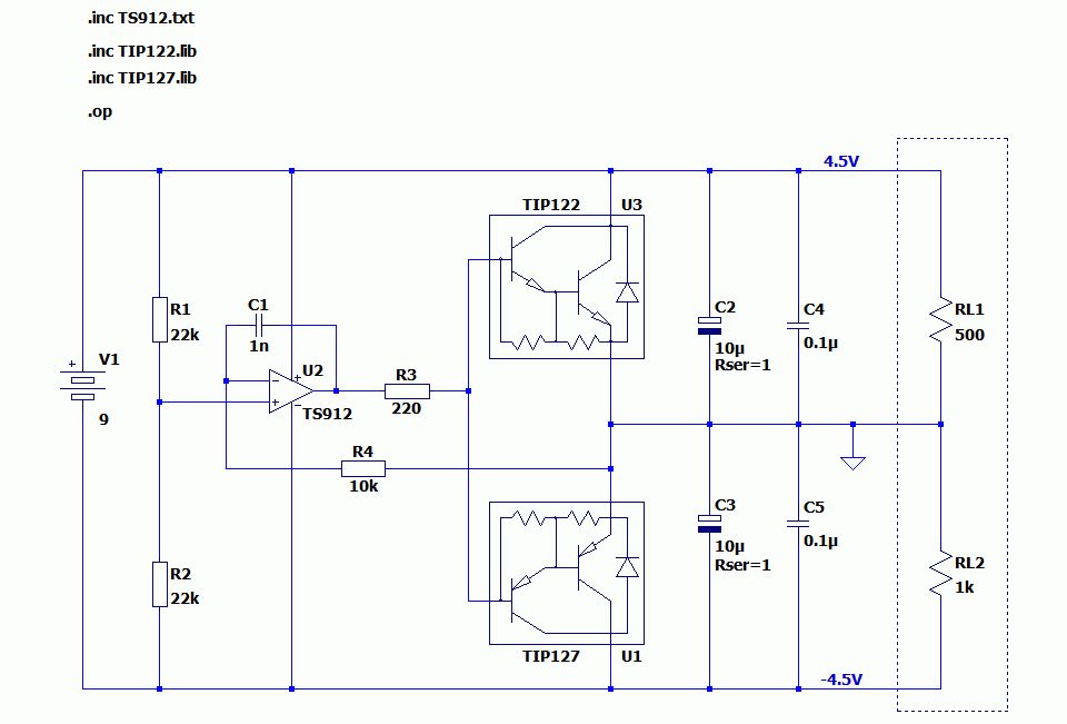
Hallo Mike, So wie in meinem Schaltplan könntest du das machen. Das geht natürlich nicht ab 2V aber das braucht auch niemand. Gruß Helmut
Natürlich nicht denn der extra invertierende Transistor ist die größte Schwäche der Originalschaltung bezüglich Stabilität. Hau weg den Transistor!
Helmut S. schrieb: > Hallo Mike, > > So wie in meinem Schaltplan könntest du das machen. Das geht natürlich > nicht ab 2V aber das braucht auch niemand. > > Gruß > Helmut nicht mal mit dieser Schaltung bekomme ich eine grafische Anzeige, was mache ich falsch?
Helmut S. schrieb: > Natürlich nicht denn der extra invertierende Transistor ist die > größte > Schwäche der Originalschaltung bezüglich Stabilität. Hau weg den > Transistor! ich habe diese Schaltung hier zusammengelötet vor mir auf einer Platine, die bringt stabil ihre ziemlich symmetrische Ausgangsspannung hab zwei große LEDs dran +/GND bzw. Gnd/- die jeweils knapp 40mA bei 3,2V ziehen, die beiden TIP werden mit kleinen Kühlkörpern mit der Zeit handwarm
Das war jetzt nur mal ".OP"-Analyse. Da erscheinen nur die Arbeitspunkte. Beachte die "4.5V" und "-4.5V" (blauer Text). Ich mach dir mal ein Beispiel mit transienter Last und .TRAN-Analyse. Gib mir 5 Minuten.
voltwide schrieb: > Versuchs mal damit: ich meine dass die symNT3.asc nicht dem in diesem Post beigefügten Schaltplan entspricht
Das sollte sie aber, ich schau noch mal nach. Die Schaltung rechts im Bild ist ein Rechteckpulser, der die Stabilität des Ganzen testet. Opv bringen typischerweise 10mA oder mehr Ausgangsstrom. Darlingtons verstärken so um 1000-fach. Reicht Dir das nicht?
Hallo Mike, Geschafft. Jetzt kannst du mal an C1, C2, C3 und der asymmetrischen Lastquelle I1 "spielen". Gruß Helmut
Helmut S. schrieb: > Hallo Mike, > > Geschafft. > Jetzt kannst du mal an C1, C2, C3 und der asymmetrischen Lastquelle I1 > "spielen". > > Gruß > Helmut darf ich fragen, was C1 für einen Zweck hat? Die 0,07V Einbrüche bei den für Logikverhältnisse hohen Impulsbelastungen sind ausreichend/hinnehmbar, oder?
Kleine Einbrüche wird es immer geben. Auch die Quelle (9V) hat in der Realität noch einen Innenwiderstand. Außerdem hast du ja eventuell gar keine Lastsprünge mit 1us Anstiegszeit. Mit C1 wird die Stabilität der Regelschaltung verbessert. Mit C1=100f (0.1p) schwingt die Schaltung. Es gibt übrigens von TI einen Extra-Baustein für diese Anwendung. Da ist alles drin. http://www.ti.com/lit/ds/symlink/tle2426.pdf
Helmut S. schrieb: > > Es gibt übrigens von TI einen Extra-Baustein für diese Anwendung. Da ist > alles drin. > http://www.ti.com/lit/ds/symlink/tle2426.pdf gut zu wissen, jetzt wo ich die Schaltung zusammengebraten habe... Aber vielen vielen Dank soweit!
Helmut S. schrieb: > So wie in meinem Schaltplan könntest du das machen. Schön dass es auch Leute gibt deren Schaltplan nicht wie Kraut uznd Rüben aussieht.
Ich brauche am Ausgang + und - (also die Lasten RL1 und RL2) rechteckähnliche Lasten. Quasi als Simulation angeschlossener Gates, die ihre Eingaben als Rechtecksignal von anderen Gates oder von Tastern bekommen. Geht das nur über die von Helmuth verwendeten Strom-Pulser, oder gibt es auch für Widerstände pulsierende "Veränderbarkeiten"?
Du kannst z.B. einen Widerstand über einen spannungsgesteuerten Schalter hinzuschalten. Oder Du nimmst eine pulsende Spannungsquelle, die über einen Widerstand an der Spannungsquelle liegt. Oder Du nimmst als dummy-Last eine spannungsgesteuerte Stromquelle. Oder Du betreibst einen gate-Treiber, der eine definierte Kapazität treibt. Es gibt da unüberschaubar viele Möglichkeiten.
oh man, das sagt mir als Anfänger ziemlich wenig War das was Helmut oben gemacht hat denn eine Last wenn er eine pulsierende Stromquelle ranhängt?
> War das was Helmut oben gemacht hat denn eine Last wenn er eine
pulsierende Stromquelle ranhängt?
Das war eine pulsierende(rechteckförmige) Last mit 0A/0,1A und 500Hz
Wiederholrate. Das Tastverhältnis war 50%.
Helmut S. schrieb: >> War das was Helmut oben gemacht hat denn eine Last wenn er eine > pulsierende Stromquelle ranhängt? > > Das war eine pulsierende(rechteckförmige) Last mit 0A/0,1A und 500Hz > Wiederholrate. Das Tastverhältnis war 50%. o.k., Danke sehr!
Bitte melde dich an um einen Beitrag zu schreiben. Anmeldung ist kostenlos und dauert nur eine Minute.
Bestehender Account
Schon ein Account bei Google/GoogleMail? Keine Anmeldung erforderlich!
Mit Google-Account einloggen
Mit Google-Account einloggen
Noch kein Account? Hier anmelden.





