Hallo, möchte eine Temperaturgesteurte Lüfterschaltung mithilfe eines NPN bauen. Hab auf die schnelle mal einen Schaltplan entworfen und wollte nun Fragen ob dieser den so funktionieren würde. Die Leuchte + Widerstand ist nur ein Platzhalter für den Lüfter. Bin mir vorallem unsicher ob der Grün hinterlegte Teil als Strombegrenzung für die Basis des NPN so richtig ist. Wie müsste die Schaltung aussehen wenn ich sie um eine zweite Stufe und einen Spannungsteiler erweitern will? Müsste ich dafür einfach noch einmal die selbe Schaltung mit anderem R1 Wert hinzuschalten. Vielen Dank schonmal im Vorraus :)
Wenn du schon keinen Mikrocontroller dafür verwenden willst, würde ich zumindest einen NE555 nehmen mit dem du Entweder einen MOSFET ansteuerst oder den PWM-Pin eines 4-Pin Lüfters. So in etwa http://www.overclockers.com/pwm-fan-controller/
Hausmeister Krause schrieb: > Hallo, möchte eine Temperaturgesteurte Lüfterschaltung mithilfe eines > NPN bauen. dein schaltplan ist etwas zu primitiv . und sind wieder mal sämtliche suchmaschinen offline?
Das es primitive ist ist mir auch klar, ich Frage ja nur ob es prinzipiell funktionieren würde. PS: Die Suchmaschine funktioniert übrigens einwandfrei ;^)
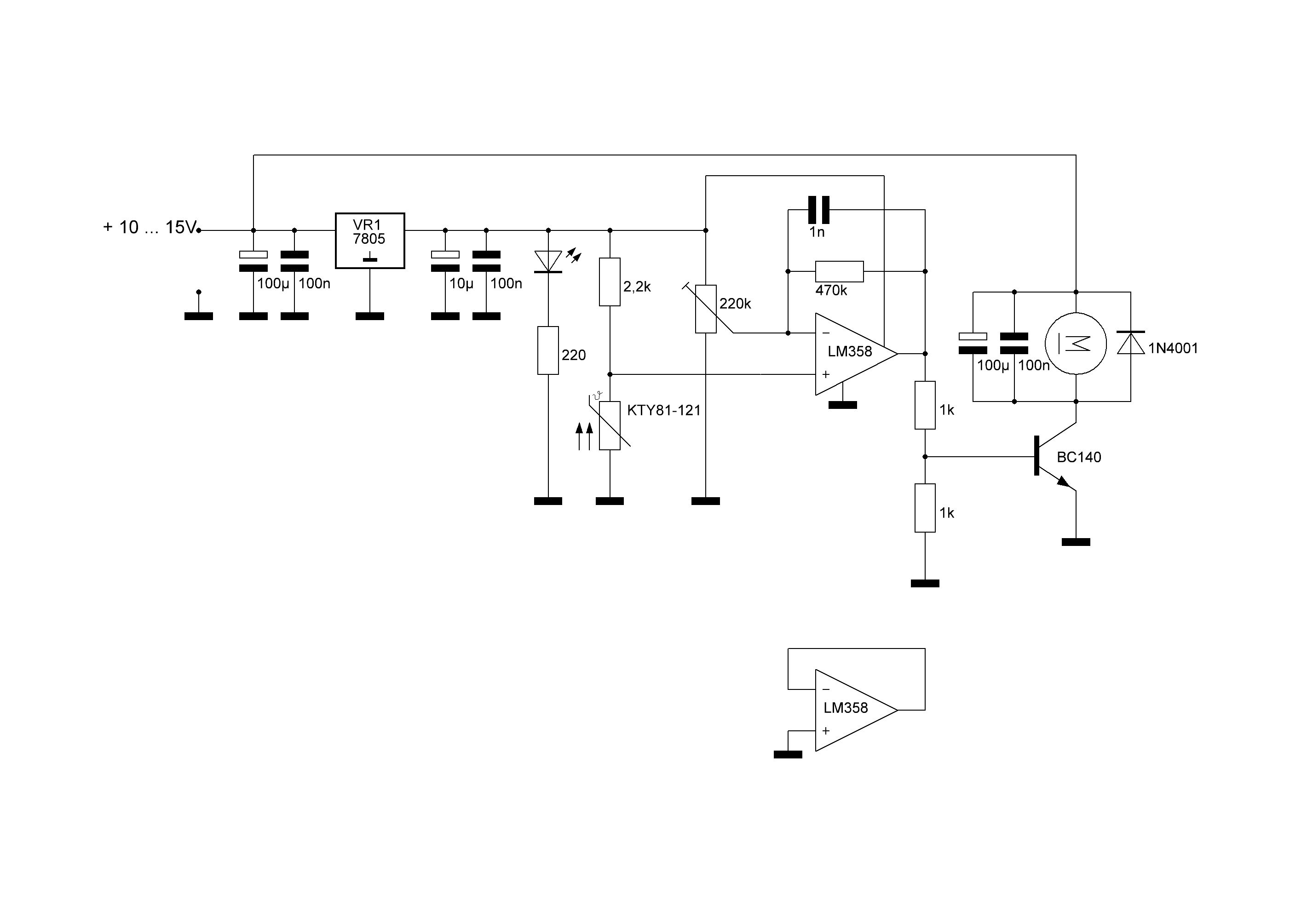
hier ein schaltvorschlag von vielen. das teil regelt den lüfter in meiner symasym endstufe. mfg
Bitte melde dich an um einen Beitrag zu schreiben. Anmeldung ist kostenlos und dauert nur eine Minute.
Bestehender Account
Schon ein Account bei Google/GoogleMail? Keine Anmeldung erforderlich!
Mit Google-Account einloggen
Mit Google-Account einloggen
Noch kein Account? Hier anmelden.

