Hallo zusammen ich suche verzweifelt ein Modul oder IC Chip mit welchem ich mit einem klingel Taster/schalter (nicht rastend) mehrere Relais oder Kanäle durchschalten kann.. 4 bis 6 Also so in etwa.. drücke taster: 1X erster kanal wird aktiviert zweites mal, zweiter Kanal wird aktiviert drites mal, dritter kanal wird aktiviert usw. dies benötige ich um mit einem schalter mehrer videoquellen via relaischaltung zu aktivieren. möchte nicht 6 einzel schalter verbauen sondern nur einer mit welchem ich durchschalten kann. habe nur ein display für mehrere videoquellen. https://www.loxone.com/dede/kb/mehrfachklick/ leider finde ich den Chip niergends. wie realisiere ich das am besten mit fertigbausätze oder ähnlichem? danke für jeden tipp :))
andy schrieb: > https://www.loxone.com/dede/kb/mehrfachklick/ > > leider finde ich den Chip niergends. Das ist ja auch ein Softwarebaustein! In kurzer Zeit mit einem µC realisierbar. Alternativ: Ein Zähler IC aus der 749X Reihe,z.74LS90 Und ein Demultiplexer z.B. 74LS138 Dazu noch ein Transistorarray, um die Relaisspulen zu treiben
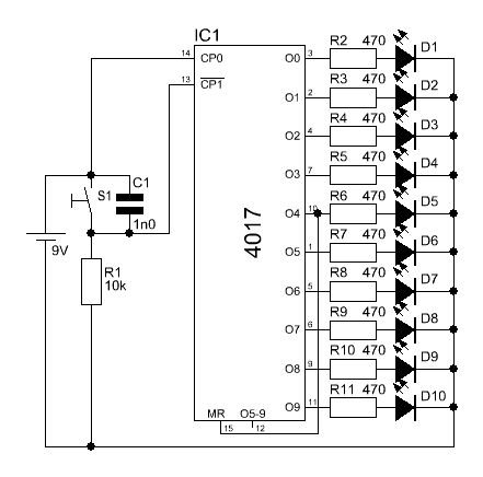
klingt doch sehr nach einem 4017. Taste mit Entprellung an den Takteingang und Treiber für die Ausgänge.
Arduino F. schrieb: > 74LS90 genao so was einfaches habe ich gesucht.. und dann auch eine schönes schaltbeispiel gefunden :) unter: Begrenzung der Ausgänge http://www.dieelektronikerseite.de/Elements/4017%20-%20Der%20besondere%20Zaehler.htm so währe dass ja korrekt? entprellt ist der schalter auch.. sehe ich dass richtig?
Bitte melde dich an um einen Beitrag zu schreiben. Anmeldung ist kostenlos und dauert nur eine Minute.
Bestehender Account
Schon ein Account bei Google/GoogleMail? Keine Anmeldung erforderlich!
Mit Google-Account einloggen
Mit Google-Account einloggen
Noch kein Account? Hier anmelden.
