Hallo, ich würde gern zwei neue K140UD12 Operationsverstärker, die zum Bau eines Polivoks VCF Eurorack Modul gedacht waren, verkaufen wollen. 10€
Mich würde interessieren, wie die von innen aussehen. Wenn Richard in absehbarer Zeit einen Termin frei hat, würde ich ihm diese spenden.
Jack V. schrieb: > Wenn Richard in absehbarer Zeit einen Termin frei hat, würde ich ihm > diese spenden. Ich würde mich mit Hälfte beteiligen. rhf
Mark schrieb: > K140UD12 Sind übrigens К140УД1А (K140UD1A), relativ teuer damals. Ich müsste auch noch einen haben.
Jörg W. schrieb: > Sind übrigens К140УД1А (K140UD1A), relativ teuer damals. Ich müsste auch > noch einen haben. Gibts da einen vergleivchbaren West-Typ?
Harald W. schrieb: > Jörg W. schrieb: > >> Sind übrigens К140УД1А (K140UD1A), relativ teuer damals. Ich müsste auch >> noch einen haben. > > Gibts da einen vergleivchbaren West-Typ? Meines Wissens nicht. Die Sowjets haben ziemlich lange auf ziemlich viel eigenes Zeug gesetzt.
Die Dinger zwecks Fotos zerstören könnt ihr nicht machen. Das ist die einzige Technik, die Russland wieder als Hochtechnologieland einsetzen kann weil sie keinen westlichen Ausfuhrbeschränkungen unterliegt. Die brauchen die Dinger dringendst wieder zurück!
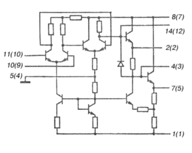
Originell: Das Ding hat anscheinend nicht nur normal Anschlüsse für positive und negative Betriebsspannung wie allgemein üblich, sondern außerdem noch einen weiteren für Masse - 0V herausgeführt. Kann das sein, oder täusche ich mich da? http://www.chipinfo.ru/dsheets/ic/140/ud1.html
Tom K. schrieb: > Das Ding hat anscheinend nicht nur normal Anschlüsse für > positive und negative Betriebsspannung wie allgemein üblich, sondern > außerdem noch einen weiteren für Masse - 0V herausgeführt. Kann das > sein, oder täusche ich mich da? Sieht so aus, noch ein Grund so ein Ding von Richard sezieren zu lassen. rhf
Der µA702 wird ziemlich weit unteen als Vergleichstyp genannt Зарубежные аналоги µ A702HC, µ A702PC
Gerald B. schrieb: > Der µA702 wird ziemlich weit unteen als Vergleichstyp genannt > > Зарубежные аналоги > > µ A702HC, µ A702PC Naja, passt nicht nur wegen des fehlenden Anschlusses fürs Bezugspotenzial nicht wirklich.
Ben B. schrieb: .....ie Russland wieder als Hochtechnologieland einsetzen > kann weil sie keinen westlichen Ausfuhrbeschränkungen unterliegt. Die > brauchen die Dinger dringendst wieder zurück! Vielleicht könnte Miele daraus eine Waschmaschine bauen;-)
Jörg W. schrieb: > Meines Wissens nicht. Die Sowjets haben ziemlich lange auf ziemlich viel > eigenes Zeug gesetzt. Das Ding ist ein uA702, alter Schrott, nix wert.
Michael B. schrieb: > Das Ding ist ein uA702 Wenn du dir wenigstens die Innenschaltung angeguckt hättest, wüsstest du, dass es das nicht ist – auch, wenn es einige als Vergleichstyp aufführen. Ja klar ist das Ding uralt. Steht ja drauf.
Jörg W. schrieb: > Wenn du dir wenigstens die Innenschaltung angeguckt hättest Hab ich > wüsstest du, dass es das nicht ist – So so.
Gerald B. schrieb: > Vergleichstyp Vergleichen kann man natürlich vieles... Michael B. schrieb: > Hab ich Hmmm... Welch ein Pech daß dem µA702 Screenshot die Anschlussbelegung fehlt. Da findet sich doch bestimmt auch was passendes. Oder nicht?
Zwischenstand: Richard würde die gerne nehmen, ich hatte den TE gestern entsprechend um die Mitteilung der Zahlungsmodalitäten gebeten. Sobald ich da Rückmeldung habe, geht’s weiter.
Michael B. schrieb: > Jörg W. schrieb: >> Wenn du dir wenigstens die Innenschaltung angeguckt hättest > > Hab ich > >> wüsstest du, dass es das nicht ist – > > So so. Klar haben die eine Ähnlichkeit (und es sind beides sehr frühe Entwicklungen), aber es sind keine völligen Äquivalente. Bilder gibt's hier: http://www.155la3.ru/k140.htm und eine (russische) Diskussion, die auch beide vergleicht: https://rt20.getbb.ru/viewtopic.php?t=92285 Keine Ahnung, was aus so einer Diskussion an Inhalt rauskommt, wenn man sie maschinell übersetzen lässt.
Michael B. schrieb: > Jörg W. schrieb: >> Wenn du dir wenigstens die Innenschaltung angeguckt hättest > > Hab ich > >> wüsstest du, dass es das nicht ist – > > So so. Abgesehen von den Unterschieden in der Innenschaltung, sind deren Parameter doch sehr verschieden. Fängt schon bei der spannungsmäßig deutlich höheren Robustheit des K140 an, höhere Leerlaufverstärkung, dafür ist er z.B. deutlich langsamer. Also ein Vergleichstyp sieht anders aus ...
Tom K. schrieb: > Originell: Das Ding hat anscheinend nicht nur normal Anschlüsse für > positive und negative Betriebsspannung wie allgemein üblich, sondern > außerdem noch einen weiteren für Masse - 0V herausgeführt. Das scheint damals groß in Mode gewesen zu sein, es gibt nämlich noch andere OPV wo das auch gemacht wurde, z.B. beim MC1430 und seinen Verwandten. Im Anhang die Innenschaltung, die gegenüber dem µA702 schon etwas fortschrittlicher ist. Von den MC1430 habe ich noch einige im TO- und DIL-Gehäuse, alle mit vergoldeten Beinchen, auch die im DIL.
Jörg W. schrieb: > Michael B. schrieb: >> Das Ding ist ein uA702 > > Wenn du dir wenigstens die Innenschaltung angeguckt hättest, wüsstest > du, dass es das nicht ist – auch, wenn es einige als Vergleichstyp > aufführen. So oder so, einen solchen OPV will man heutzutage nicht mehr verwenden.
Harald W. schrieb: > So oder so, einen solchen OPV will man heutzutage nicht mehr verwenden. Ja, das allerdings.
Jörg W. schrieb: > Mark schrieb: >> K140UD12 > > Sind übrigens К140УД1А (K140UD1A), relativ teuer damals. Ich müsste auch > noch einen haben. Die sind soweit ich weiß baugleich..
Harald W. schrieb: > Jörg W. schrieb: >> Michael B. schrieb: >>> Das Ding ist ein uA702 >> >> Wenn du dir wenigstens die Innenschaltung angeguckt hättest, wüsstest >> du, dass es das nicht ist – auch, wenn es einige als Vergleichstyp >> aufführen. > > So oder so, einen solchen OPV will man heutzutage nicht mehr verwenden. Im Audio Sektor ist er sehr gefragt, weil spezieller Klang. Röhren sind auch weit hinter dem Mond, aber klanglich unschlagbar.
Mark schrieb: > Im Audio Sektor ist er sehr gefragt, weil spezieller Klang. > Röhren sind auch weit hinter dem Mond, aber klanglich unschlagbar. "Goldohrenstandard" - so wie der aussieht, muß der einfach gut klingen :-P
Falls jemand die Beschaltung als VCF interessiert, dann hätte ich hier einen Schaltplan..
Hallo, Mark schrieb: > Im Audio Sektor ist er sehr gefragt, weil spezieller Klang. Ein "spezieller Klang" ist eine Eigenschaft, die ein Operationsverstärker definitiv nicht haben sollte. rhf
Roland F. schrieb: > Hallo, > Mark schrieb: >> Im Audio Sektor ist er sehr gefragt, weil spezieller Klang. > > Ein "spezieller Klang" ist eine Eigenschaft, die ein > Operationsverstärker definitiv nicht haben sollte. > rhf Im Idealfall nicht, dass stimmt. Um den Klang aus der Vergangenheit aufleben zu lassen, ist das eine Eigenschaft, die so gewollt in Kauf genommen wird.
Roland F. schrieb: > Ein "spezieller Klang" ist eine Eigenschaft, die ein > Operationsverstärker definitiv nicht haben sollte. In diesem Fall schon. Anzuhören ist ein Polivoks VCF - Nachbau z.B. hier: https://www.youtube.com/watch?v=cODAO-A6pcg Außerhalb dieser Nische wird es nicht viele Anwendungen für diesen OpAmp geben, aber eben dafür ist er gesucht.
Mark schrieb: > Jörg W. schrieb: >> Mark schrieb: >>> K140UD12 >> >> Sind übrigens К140УД1А (K140UD1A), relativ teuer damals. Ich müsste auch >> noch einen haben. > > Die sind soweit ich weiß baugleich.. Die sind alles andere, nur nicht baugleich. https://ic-info.ru/upload/iblock/944/140%D0%A3%D0%9412.pdf Der К140УД12 sieht deutlich moderner aus, hat um Größenordnungen bessere Daten, und er besitzt Pins für den Anschluss einer Offset-Korrektur.
Jörg W. schrieb: > Mark schrieb: >> Jörg W. schrieb: >>> Mark schrieb: >>>> K140UD12 >>> >>> Sind übrigens К140УД1А (K140UD1A), relativ teuer damals. Ich müsste auch >>> noch einen haben. >> >> Die sind soweit ich weiß baugleich.. > > Die sind alles andere, nur nicht baugleich. > https://ic-info.ru/upload/iblock/944/140%D0%A3%D0%9412.pdf > Der К140УД12 sieht deutlich moderner aus, hat um Größenordnungen bessere > Daten, und er besitzt Pins für den Anschluss einer Offset-Korrektur. Gut, dann bin ich jetzt schlauer. Danke für den Hinweis😉!
@TE: nachdem du hier am laufenden Band postest, aber weder auf meine erste Antwort, noch auf die PN eingehst: muss ich annehmen, dass du’s mir nicht verkaufen möchtest?
Jack V. schrieb: > @TE: nachdem du hier am laufenden Band postest, aber weder auf > meine erste Antwort, noch auf die PN eingehst: muss ich annehmen, dass > du’s mir nicht verkaufen möchtest? Ich habe dir vor anderthalb Stunden per PN geantwortet.
Fehler lag auf meiner Seite, MDA hat sich verschluckt. Sorry für’s Rauschen. Zwischenstand nun also: TE hat einen anderen Interessenten. Warum dann hier im Verkaufsthread nicht darauf hingewiesen, sondern weiter die Verfügbarkeit suggeriert wird, erschließt sich mir hingegen nicht vollständig.
Mark schrieb: >> So oder so, einen solchen OPV will man heutzutage nicht mehr verwenden. > > Im Audio Sektor ist er sehr gefragt, weil spezieller Klang. > Röhren sind auch weit hinter dem Mond, aber klanglich unschlagbar. Ja, solche Bauelemente machen einen "unschlagbar tollen" Klang. Der hat aber wenig mit den von Verstärkern gewünschten, unver- fälschten Klang zu tun. Ausnahme sind da Gitarrenverstärker. Sie sind Teil der Klangerzeugung.
Roland F. schrieb: > Hallo, > Mark schrieb: >> Im Audio Sektor ist er sehr gefragt, weil spezieller Klang. > > Ein "spezieller Klang" ist eine Eigenschaft, die ein > Operationsverstärker definitiv nicht haben sollte. > > rhf Stattdessen soll er eigentlich nur operieren - also Operationen durchführen ...
Jack V. schrieb: > Zwischenstand nun also: TE hat einen anderen Interessenten. Hoffentlich interessiert der sich auch für den К140УД1А und nicht für den К140УД12, der in der Überschrift steht. ;-)
Bitte melde dich an um einen Beitrag zu schreiben. Anmeldung ist kostenlos und dauert nur eine Minute.
Bestehender Account
Schon ein Account bei Google/GoogleMail? Keine Anmeldung erforderlich!
Mit Google-Account einloggen
Mit Google-Account einloggen
Noch kein Account? Hier anmelden.




