Hallo zusammen, gibt es an der o.a. Schaltung etwas auszusetzen, für den Betrieb im Motorrad (Zündung)? Habe temporäre Resets, mal dauernd, mal tagelang nicht. Schließe aufgrund dieses unregelmäßigen Verhaltens mal einen Programmfehler aus, oder liege ich da falsch? Mir gehen so langsam die Ideen aus. Wäre nett, wenn da mal jemand draufschauen könnte. Gruß Toni
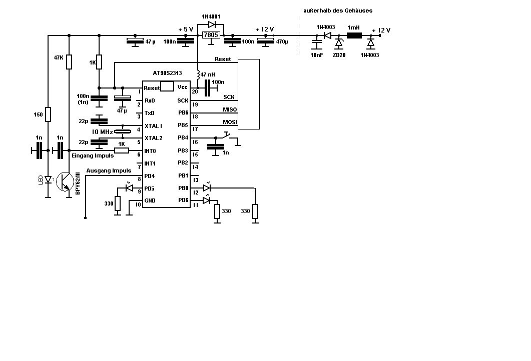
> gibt es an der o.a. Schaltung etwas auszusetzen, für den Betrieb > im Motorrad (Zündung)? So auf Anhieb sieht es erstmal okay aus. Man koennte vielleicht die 28V Zenerdiode durch etwas schnelleres ersetzen, aber daran werden deine Probleme wohl nicht liegen. Die Fragen die sich da stellen: Hat deine Schaltung ein gut geerdetes Metallgehaeuse? Hast du eine gute Masseverbindung? Wie sehen die Aus und Eingangsleitungen aus? Ich hoffe mal nicht das jemand so doof war einfach eine Leitung direkt vom Microcontroller nach draussen zu legen oder? Du musst dir darueber im klaren sein das ueber alle raus und reingehenden Leiter Stoerungen reinkommen koennen. Da muessen Filter dran. Wenn dein Motorrad zu Sorte der starken Vibrierer gehoert wuerde ich den Quarz lieber durch einen Keramikresonator ersetzen. Den Mikrocontroller natuerlich einloeten und nicht sockeln. Die Elkos sollten 105Grad Typen sein. Wenn der 1nF an PB4 als Schutz des Pins gedacht ist dann sollte da auch noch ein Widerstand hin. Ist er zu Entprellung gedacht dann ist das eine Scheissloesung. Ich frag mich auch ob die Signalqualitaet vom Phototransistor ohne Schmittriger gut genug fuer den IRQ-Eingang ist. Dazu solltest du mal selber das Datenblatt lesen. Eventuell den 47k verkleinern. Die 47nH an VCC des Controllers halte ich fuer uebertrieben. Entweder man vertraut seiner Spannungsregelung oder nicht. Es gibt ja sonst keine ernsten Stoerer nach dem Spannungsregler. Wenn der 7805 in TO220 ist dann sollte er gut befestigt sein. Mehr faellt mir auf Anhieb nicht ein. :-) Olaf
Wenn der Conroller in dieser Schaltung auch programmiert werden soll, sind 1K Pullup an Reset zu hart, 4K7 besser (O-Ton Atmel). Die alten AT90 gelten als problematisch in störverseuchter Umgebung. Besser ATTiny2313 oder noch besser Typen bei denen die kritischen Leitungen in der Mitte statt an den Ecken auflaufen (Tiny26,Mega8). Klarerweise: Alle Leitungen so kurz wie möglich. Ganz besonders natürlich Reset.
Hallo zusammen, schon mal danke für die Tips. Metallgehäuse mit guter Masseverbindung ist vorhanden. Was die I/O-Leitungen angeht: wie sehen die Filter idealerweise aus, reicht da ein 1K Widerstand in der Zuleitung und 1nF KerKo nach Masse? Probleme treten im höheren Drehzahlbereich auf, im Leerlauf gibts keine Probleme. Manchmal aber auch über etliche KM keine Aussetzer. Gruß Toni
Hallo Olaf, demnach kann ich einen Softwarefehler ausschließen, z.B. Stacküberlauf, verschachtelte Interrupts? Gruß Toni
Hallo Toni, Wenn es an den schon gegeben Tips nicht lag : Die Dioden würde ich bei KFZ Anwebdungen gegen 1N4007 (D1F60)tauschen wegen der höheren Sperrspannung. Die 100nF müssen nahe an den Anschlüssen sitzen sonst kann es sein das der Regler schwingt. Bei Atmel gibt eine gute Applikation note/ Einleitung : AVR Hardware considerations mit der Nr. AVR042. Zur weiteren Fehlersuche würde ich dann eine 2. Schaltung aufbauen und prüfen ob sie das gleiche Verhalten zeigt. Hans
Was macht denn der Ausgangsimpuls oder PD4 ? Wie ist das verdrahtet oder weiter angeschlossen ? Gruß Sven
Hallo, ich schliesse aus deinem Text, dass Du einen AT90S2313 meinst, deshalb rate ich Dir zu einem ATtiny2313. Die AT90S Serie hat ein sehr bescheidenes RST Verhalten. Der RST kommt von deiner Zündspule über die +B leitung. Du musst die Betriebsspannung weiter filtern z.B. Spule, EMI Filter oder vielleicht reichen schon Supressor Dioden.
Hallo Sven, der Ausgangsimpuls (PD4) steuert über einen Optokoppler (CNY17)ein Bosch Zündmodul an. Gruß Toni
Bitte melde dich an um einen Beitrag zu schreiben. Anmeldung ist kostenlos und dauert nur eine Minute.
Bestehender Account
Schon ein Account bei Google/GoogleMail? Keine Anmeldung erforderlich!
Mit Google-Account einloggen
Mit Google-Account einloggen
Noch kein Account? Hier anmelden.
