Welche Vorteile bringt mir eine Isolierte Spannungsmessung, z.b. Spannungsteiler+OPV. Hilft mir das Störungen auf der Leitungen bei der Messung zu verhindern/auszublenden? Danke Für die Hilfe
Ich verstehen nicht ganz was du mit Spannungsteiler und OPV meinst. Den OP dann als Impedanzwandler geschaltet? Dann dient er dazu das die SPannung die du messen willst nicht belastet wird. Sonnst würde der Innenwiderstand die Messung verfälschen. Gruß Michael
Michael Mayer schrieb: > OP dann als Impedanzwandler genau das meine Ich. Wenn ich jedoch die Spannung meiner Versorgungsbatterie (36V) messen will und der OPV seine Versorgung von dieser bezieht, kann ich ihn gerade weg lassen, oder ? weil er dann die quelle auch belastet. Danke für die Antwort
So weit ich weiß kannst du ihn dann auch weg lassen. Gruß Michael
@ Peter (Gast) >> OP dann als Impedanzwandler >genau das meine Ich. Wenn deine Quelle sehr schwach/hochohmig/whatever ist, muss man mit einem OPV eine Entkopplung vornehmen. Der OPV-Eingang ist sehr hochohimg, je nach Typ mit nA oder pA Eingangsstrom, der Ausgang liefert mehrere mA, da kann man problemlos messen. >Wenn ich jedoch die Spannung meiner Versorgungsbatterie (36V) messen >will und der OPV seine Versorgung von dieser bezieht, kann ich ihn >gerade weg lassen, Kommt drauf an, meisten ja. Deine Batterie wird sicher problemlos 100uA für einen Spannungsteiler aufbringen. GGf. muss aber hinter dem Spannungsteiler ein OPV sitzen, um den ADC-Eingang trieben zu können, denn die sind meist nicht so hochohmig, bzw. brauchen zumindest für den kurzen moment der Abtastung schon ordentlich Strom. MFG Falk
@falk du meinst, dass wenn der ADC abtastet das ergebniss verfälscht werden könnte? (ohne OPV)
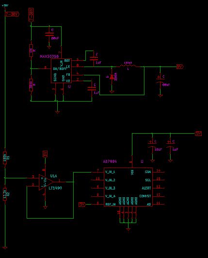
Hi Leute, Hab hier mal eine Lösung für meine Spannungsmessung gezeichnet. Wie findet ihr das? Sollte so funktionieren. Habt ihr irgend einen Verbesserungsvorschlag oder Kritik? Danke
muß KiCAD eigentlich wie ein 80er Jahre 4bit-Color CAD System ausehen, oder kann man die Farben auch anders einstellen?
Ansgar k. schrieb: > Schwarz ist doch schön vorallem für das Auge Wenn ers mir schwarz vor den Augen wird, empfinde ich das eher als unschön. Gruss Harald
Bitte melde dich an um einen Beitrag zu schreiben. Anmeldung ist kostenlos und dauert nur eine Minute.
Bestehender Account
Schon ein Account bei Google/GoogleMail? Keine Anmeldung erforderlich!
Mit Google-Account einloggen
Mit Google-Account einloggen
Noch kein Account? Hier anmelden.

