Hi, hier gab es schon einmal einen Thread dazu, hab ihn mir durchgelesen aber wirklich hilfreich war das leider nicht... Folgendes Problem, ich habe eine kleine Schaltung auf einem Steckbrett aufgebaut, PIC 16F84A mit 2 Tastern, einer LED als Funktionsanzeige und einem LC Display mit PCD8544 Controller. Der PIC soll nun auf dem Display ein kleines Logo darstellen. Aber an der LED kann man schon sehen, dass der PIC offenbar nicht einmal die Initialisierung schafft... Als Frequenz waren 20Mhz vorgesehen, getestet hab ich mittlerweile alles bis 4Mhz. Die Quartze scheinen nicht zu schwingen... Ich habe bereits Abblockkondensatoren aufgesteckt, genug, aber hat leider auch nichts gebracht. Ich weiß wirklich nicht mehr weiter, ich weiß dass es Probleme der Taktversorgung von Mikrocontrollern bei diesen Steckbrettern gibt, aber dass es teils so schlimm ist... Nebenbei bemerkt, das Brett ist neu, auf den alten hatte ich keine Probleme. der einzige Unterschied zu dem alten, das alte hatte statt einer Kunststoffplatte eine Metallplatte untendrunter. Ich habe bei dem neuen versucht mir da zu behelfen, in dem ich ein Kupferblech unter dem Brett angeracht habe und dieses mit auf Masse gelegt hab, aber das half leider auch nichts. Habt ihr noch einen Rat für mich? Ich würde gern die neuen Steckbretter nutzen können, da ich sie ja dafür gekauft habe... Bei den alten sind die Federkontakte schon ausgeleiert. Im Anhang befindet sich das Datenblatt des Displays, falls sich jemand dafür interessiert. Der Takt für das Display wird über einen I/O des PICs erzeugt.
Schaltplan + Foto vom Aufbau würde helfen. Ansonsten ist meine Glaskugel heute leider dunkel.
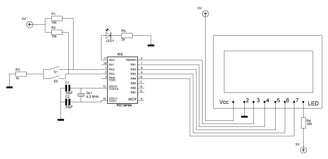
Hier ein kleiner Schaltplan...nicht schön, aber zweckdienlich. Die Ablockkondensatoren über der Versorgungsspannung sind nicht eingezeichnet, diese haben jeweils 150nF, die Elkos 47µ. Die Pinbelegung des Displays: 1 VCC - power input 2 GND - Ground 3 SCE - Chip Select 4 RST - Reset 5 D\C - data / instruction selection 6 DN - Serial Data Line 7 SCLK - Serial Clock Line 8 LED - backlight console
Magnus Müller schrieb: > Hast du den PIC auch schön brav an die Versorgungsspannung > angeschlossen? Wenn dem nicht so wäre, würde die LED nicht flackern ohne das Kupferblech, dass ich zur Schirmung angebracht habe...
1. Ob der PIC überhaupt läuft, testet man mit einem kleinen Blinkprogramm loop bsf PORTA, 0 call warte bcf PORTA, 0 call warte goto loop ; macht warteschleife ca 500 msec ... warte ... return 2. Bei dem Drahtverhau kann es sein, dass die parasitären Kapazitäten für den Oszillator zu hoch sind. Mach mal die Lastkondestoren für den Quarz kleiner: 10..15..20pF
Bevor ich 33pF gesteckt habe, hatte ich 22pF drauf, macht keinen Unterschied. 10pF hab ich leider nicht da. Nettes Programmierbeispiel...am besten du siehst dir mal das Video an, dass ich hochgeladen habe(DDL). Das zeigt das Verhalten der Schaltung wenn das Kupferblech nich drutner ist und man mit dem Finger unterhalb des Brettes an die Stelle tippt, wo sich der Quartz befindet. Man beachte auch das Display. Sorry wegen der Linkverschlüsselung, aber mein Link wurde immer als Spam eingestuft. http://secured.in/download-1336335-719c1c71982.html
Kanns auf den bild nicht richtig erkennen aber ist mclr hoch?
Schobbejack schrieb: > Kanns auf den bild nicht richtig erkennen aber ist mclr hoch? Oh mann, wenn man nich alles tausend ma prüft...^^ Danke für den Tipp, das hatte ich ganz vergessen... Wenn ich wieder zu Hause bin, werd ich's dann mal testen, hoffentlich hat das Display keinen Schaden genommen, laut Datenblatt soll der ja PCD8544 ja spätestens 100ms nach dem Vdd On ist einen Reset bekommen...
Bitte melde dich an um einen Beitrag zu schreiben. Anmeldung ist kostenlos und dauert nur eine Minute.
Bestehender Account
Schon ein Account bei Google/GoogleMail? Keine Anmeldung erforderlich!
Mit Google-Account einloggen
Mit Google-Account einloggen
Noch kein Account? Hier anmelden.

