Hallo Es geht um die Schaltung im Anhang, ich weis sie funktioniert so nicht. Es handelt sich hier um eine Steuerung / Überwachung eines Terrariums (Luftfeuchte, Licht, Wärme), es ist ein fertiges Teil. Das Problem ist aber das bei einer Störung die LED 1 nur etwas heller leuchtet, und bei Normalbetrieb etwas dunkler (man kann es meist nicht genau unterscheiden), bei Normalbetrieb liegen - 2,2 V an und bei einer Störung -7,8, und wenn die -7,8V anliegen hätte ich gerne das eine 2. LED (LED 2) angeht, das rot umkreiste ist in der Box schon vorgegeben, und die Werte habe ich gemessen, und dort will ich dran gehen. Ich hoffe ich habe die Schhaltung einigermassen gezeichtet, nur ich bekomme die Ansteuerung der Basis des BC 557 nicht in griff - oder gibt es eine Alternative ? Danke Gruss
Da sind +/-12V vorhanden, das schreit nach einem OP http://www.mikrocontroller.net/articles/Operationsverst%C3%A4rker-Grundschaltungen#Der_Komparator aber mit Hysterese natürlich.
Noch einen 1K vom Emitter nach -12V. Dann sollte das gehen. Die Dioden sind falschherum gezeichnet.
> Es geht um die Schaltung im Anhang, ich weis sie funktioniert so nicht. Ja, die Schaltung ist Schrott. Sie funktioniert nicht. Das hast Du ja nun schon selbst rausgefunden. > oder gibt es eine Alternative ? Eine funktionierende Schaltung zeichnen? Oder nochmals tief in Dich gehen und überlegen, was Du eigentlich willst? Dann versuchen Dein Anliegen möglichst klar und verständlich zu formulieren? Vielleicht kann man Dir dann doch noch helfen?
Da die 'Störungsspannung' recht belastbar scheint (LED1 wird ja auch
davon gespeist), spricht eigentlich nichts dagegen, LED2 nur über
Z-Diode und Vorwiderstand gegen die +12Volt zu schalten:
Eine 15V Z-Diode müsste reichen:
Z-Di
+12 o--|/<|-----
|
-
| | 470R-1k
| |
-
|
--
\/ LED
--
|
-2,2 |
-7,8 o----------
Hallo Danke für die Tipps, einen 1k Widerstand vom Emitter zur Basis brachte keinen Erfolg, die LED 2 leuchtet bei -2,2 V was Sie ja nicht soll. eine 15V Z Diode habe ich zur Zeit nicht zur Hand. Aber die Idee einen PNP Transistor zu nehmen ist doch ok ?
oldeurope schrieb: Das Emitter zur Basis nicht funzt ist klar. Probiere es mal so: > Noch einen 1K vom Emitter nach -12V. Dann sollte das gehen.
Pavel Buglav schrieb: > eine 15V Z Diode habe ich zur Zeit nicht zur Hand. > Aber die Idee einen PNP > > Transistor zu nehmen ist doch ok ? Du meinst die Z-Spannung der BE-Diode + der Deiner Z-Diode und dann einen Kondensator ... Beitrag "Astabiler Multivibrator" Damit die LED dann blinkt? Ja, hat was. ;-)
oldeurope schrieb: >> Noch einen 1K vom Emitter nach -12V. Dann sollte das gehen Ja richtig meinte ich auch so war nur noch in gedanken. Habe ich so probiert aber die LED 2 wurde minimal heller bei den angelegten -2,2 V (im versuchsaufbau) blinken brauch die LED 2 nicht, es sollte einfach bleiben.
Pavel Buglav schrieb: > Habe ich so probiert aber die LED 2 wurde minimal heller bei den > > angelegten -2,2 V Oh oh ...
Du kannst auch Z-Dioden in Reihe schalten, um deren Spannung zu addieren. Ausserdem ist die BE Strecke von Transistoren auch eine Zenerdiode, wenn sie in Sperrichtung betrieben wird. Da die Zenerspannung allerdings von Transistor zu Transistor unterschiedlich ist, wirst du dir welche ausmessen müssen.
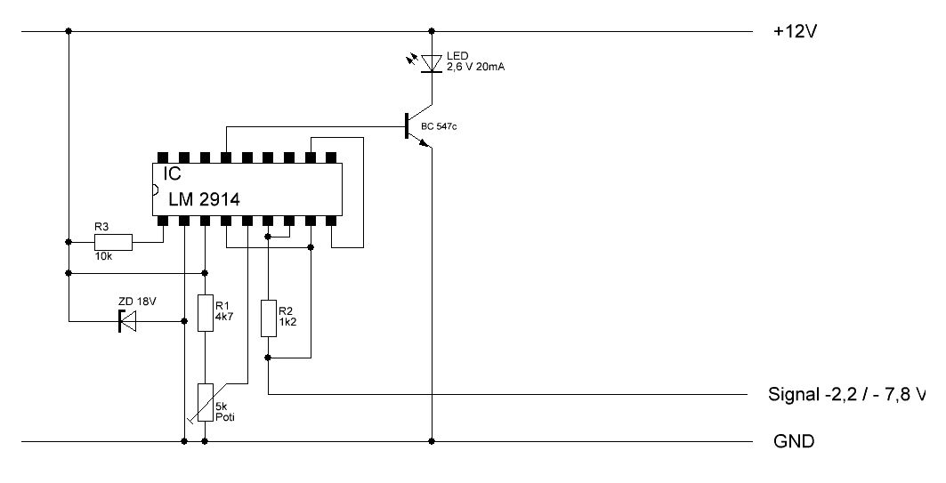
So ich habe den Plan nocheinmal komplett überarbeitet, und so funktioniert meine schaltung über das poti kann ich einen beliebigen Ausgang anwählen über den LM 3914, ist zwar doch etwas "aufwendiger", aber so gehts liegen -7,8V kann ich über das Poti meinen Ausgang wählen, der dann auf die Basis meines BC 547c geht. Das kuriose ist ich brauche für die LED keinen Vorwiderstand, setzte ich einen 1k rein wird die LED nur dunkler. habe es schon mehrere Stunden im Testlauf.
Ich fasse es nicht. Du hast damit den Preis der Woche gewonnen für die maximal mögliche Komplexität einer Schaltung für ein gegebenes simples Problem. Komplizierter wäre wohl nur noch der Einsatz eines µC geworden. Einfach eine Z-Diode vor LED1 zu schalten und dafür R1 etwas kleiner machen war wohl zu einfach, oder?
Pavel Buglav schrieb: > So ich habe den Plan nocheinmal komplett überarbeitet Das ist kein Schaltplan. Hast du schon mal andere und lesbare Schaltpläne angesehen? Ist da ein Gehäuse reingemalt? > eine 15V Z Diode habe ich zur Zeit nicht zur Hand. Aber die Idee einen > PNP Transistor zu nehmen ist doch ok ? Das ist, wie wenn du sagst: ich möchte ein Haus bauen. Ziegelsteine habe ich nicht, aber die Idee, Dachplatten zu nehmen, ist doch ok? Und dann sage ich: natürlich kannst du ein Haus komplett aus Dachplatten bauen. Auch die Wände. Macht das Sinn? Nein, diese Vorgehensweise ist einfach nur unpraktisch... Wenn ich nur den BC557 hätte, dann würde ich das so machen:
1 | GND ----------o---- |
2 | | |
3 | LED grün |< |
4 | -----|<--47k-| |
5 | |\ |
6 | | |
7 | 2k2 |
8 | | |
9 | V |
10 | - LED |
11 | | |
12 | -12V ---------o---- |
Pavel Buglav schrieb: > Das kuriose ist ich brauche für die LED keinen Vorwiderstand, > setzte ich einen 1k rein wird die LED nur dunkler. Ja, das würde mir sehr, sehr zu Denken geben... :-/
J. L. schrieb: > Einfach eine Z-Diode vor LED1 zu schalten und dafür R1 etwas kleiner > > machen war wohl zu einfach, oder? Funktioniert nicht, LED 1 im Orginalen STG, geht dann aus Lothar Miller (lkmiller) schrieb > Das ist kein Schaltplan. Hast du schon mal andere und lesbare > Schaltpläne angesehen? Ist da ein Gehäuse reingemalt? darum habe ich ja Plan geschrieben > ich möchte ein Haus bauen. Ziegelsteine > habe ich nicht, aber die Idee, Dachplatten zu nehmen, ist doch ok? Das ist wie Äpfel mit Birnen vergleichen, ist beides Obst (Baumaterial) Auch deine Schaltung geht nicht, die Spannungs/Stromversorgung an deiner grünen LED ist nicht groß genug, bzw. wird vom STG nicht genug breitgestellt, sie geht dann aus und LED geht nicht an. > Ja, das würde mir sehr, sehr zu Denken geben... :-/ Danke
Pavel Buglav schrieb: > Auch deine Schaltung geht nicht, die Spannungs/Stromversorgung an deiner > grünen LED ist nicht groß genug, bzw. wird vom STG nicht genug > breitgestellt, sie geht dann aus und LED geht nicht an. Beweis mir das. Wenn du im "Normalfall" -2,2V hast, und im "Fehlerfall" -7,8V, dann leuchtet die LED am Kollektor im Fehlerfall. Und nur auf diese LED kommt es an. Die grüne LED ist nämlich nur wegen ihrer Uf von 2 V da drin, ein evtl. auftretendes Leuchten (das wegen des 47k-Widerstands sowieso bestenfalls ein "Glimmen" wäre) ist ein Abfallprodukt und kann durch lichtdichten Einbau unterdrückt werden... > Das ist wie Äpfel mit Birnen vergleichen, ist beides Obst (Baumaterial) Du hast damit angefangen: Z-Dioden mit Transistoren zu vergleichen ist ähnlich, beides Halbleiter...
Leute, was wollt Ihr? Der Pavel hat für sich eine Lösung gefunden und die hier netterweise noch gezeigt. Also kommt mal wieder runter. Mir wäre es natürlich auch lieb gewesen, hätten wir ihm helfen können. War aber nicht. Punkt.
Es könnte ja sein, dass irgendwann später mal irgendjemand die Formsuche bemüht, und dann wegen eines fehlenden Kommentars eine suboptimale Lösung nachbauen würde. Das möchte ich verhindern. Dass Pavel mit seiner Lösung zufrieden ist, tut da nichts zur Sache...
Bitte melde dich an um einen Beitrag zu schreiben. Anmeldung ist kostenlos und dauert nur eine Minute.
Bestehender Account
Schon ein Account bei Google/GoogleMail? Keine Anmeldung erforderlich!
Mit Google-Account einloggen
Mit Google-Account einloggen
Noch kein Account? Hier anmelden.

