Um einen neuen Thread mit passenden Subject aufzumachen, hier ist er! (Die alte Diskussion ist in http://www.mikrocontroller.net/forum/read-1-84826.html nachzulesen. Ich hab die Schaltung für den neuen Reglerentwurf ins Netz gestellt: http://www.ganter.at/elektronik/index.html ganz unten. Falls jemand die Regelung vermisst: Ich weiss nicht ob ich eine reinmache, es soll mit ca. 0.6A geladen werden, das Tastverhältnis steuere ich mit dem Mega8. Ich dachte mir, ich messe einfach mal den Ladestrom bei gegebener Eingangsspannung und Tastverhältnis und lasse dann den Mega8 das richtige Tastverhältnis in Abhängigkeit von der Eingangsspannung berechnen. Ich habe vor ca. 10 Sekunden zu laden, dann 1 Sekunde abschalten, die Spannung am Akku messen und dann weiterzuladen.
Da stimmt was an deinem Schaltplan nicht. D1 sollte doch wohl links von der Speicherdrosel also an der Verbindung Q1 und L1 angeschlossen sein. Ansonsten sollte das mit der Pulsweite bei einigermassen konstanter Ein- und Ausgangsspanung wohl funktionieren. Aber warum nicht regeln ? Ein Shuntwidertand zwischen Akku Minus und Masse, sagen wir 0,5 Ohm gibt 0,3V Spannungsabfall, das läst ich doch ganz gut mit dem AD messen. Uwe
Hallo Uwe! Stimmt, die Diode ist falsch. Das kommt dazu wenn man die Schaltung hübsch zeichnen will und beim umstellen halt durcheinanderkommt. Aber wenigstens kein Basisvorwiderstand vergessen. Wegen Strommessung: Die Schaltung kommt dann in den Wecker rein, dass heisst, es wird in der Schaltung geladen, und da ist ein Widerstand zw. Akku und Masse nicht sonderlich toll, oder? Hat jemand Erfahrung damit? Im Wecker ist allerdings die Stromaufnahme nur zw. 0.6µA und 2mA, so dass die 0.5 Ohm nicht schaden. Sonst hätte ich im + Zweig des Akkus halt 2 mal messen müssen. Eigentlich eine gute Idee.
Nein, die Diode war falsch (ist jetzt auf der Webseite korrigiert). Zur Berechnung hab ich das gefunden: http://henry.fbe.fh-darmstadt.de/cgi-bin/smps_e.pl?Ue_min=6&Ue_max=15&Ue=15&Ua=3&Ia=0.6&f=300&vmodus=vorschlag&L=39.27E-6&dIL=0.24&Wandlertyp=0
@Fritz wie kommt man denn auf diese Seite, wen man sich was berechnen lassen will? Dein Link liefert nur ein (dein?) Ergebnis! Nur der Domainname liefert 'Under Construction'...
Die Startseite ist: http://henry.fbe.fh-darmstadt.de/smps_e/smps_e.asp#Abw Ich hab jetzt die Spannungsmessung mit eingebaut, also ev. ein Reload machen, wenn ihr den aktuellen Schaltplan ansehen wollt. Was viel wichtiger ist: Passt die MOSFET Beschaltung? Laut Datenblatt sollte es funktionieren.
Hallo Fritz, kennst Du die App-Note 450 von Atmel (Ladeschaltung)? Stefan
@Stefan: Ja kenn ich, ich will das aber nicht stur nachbauchen sondern mir selber gedanken machen. Jedoch hab ich den Schaltplan dazu nicht gefunden. @Axel: Deswegen frag ich ja, steh mit Mosfet auf Kriegsfuss. 2 Fehler sind drin, ich wollte einen P-Kanal BUZ171 hab aber einen N-Kanal eingezeichnet, und ausserdem falsch rum. Oder trotzdem falsch? Menno, ich bin verwirrt. Was ich brauche ist eine Beschaltung als wenn es ein PNP wäre, also leitet, wenn ich das Gate gegen Masse ziehe. Passt diese Version? http://www.ganter.at/elektronik/mikrocontroller/ladersch3.png
Es war eh ein P-Kanal drin, war nur verwirrt wegen dem falschen Pfeil. Heut oder morgen sollte ich meine ersten MOSFETs bekommen, dann kann ich mir das mal in Reallife austesten, hatte sowas noch nie in der Hand.
jahaa, so stimmts. musst Dir nur das nur "von oben" vorstellen, mit Plus als Masse. Axel OT: unterstrichen fett ?kursiv? weiss einer, wie ich kursiv darstelle? #kursiv#
Hi, Wie machst Du denn die PWM mit 0.3MHz? Die Frequenz wird da in kHz angegeben, haste Dich da vielleicht vertan? Dafür könntest Du die Mosfetansteuerung auch komplett vergessen. Viel mehr als ein paar kHz würde ich mit so einer simplen Ansteuerung nicht machen und selbst damit muß R9 viel kleiner werden. 1k vielleicht. Schau Dir mal ein Datenblatt eines Fet an. Da ist irgendwo ein Diagramm Gatespannung vs. Gateladung. Mit der Ladung steigt die Spannung erst linear, dann gehts ein Stück waagerecht (da schaltet der Fet) und dann gehts weiter linear nach oben. Nun musst Du möglichst schnell über diesen waagerechten Teil rüber, auch beim ausschalten! Dieser Vorgang sollte max ein paar % einer PWM-Periode dauern. Rechnet man das nach kommt man bald zum Schluss, daß man bei einigen 10kHz schnell mal ein paar 100mA braucht. Leider brauchst Du dann aber auch mehr Induktivität. Du kannst aber so weit damit runter, daß der Strom gerade eben nicht lückt. C5 sollte dann ruhig 100n sein. Ausserdem R13 100k und C8 100n. Achte dann auch auf den Sättigungsstrom der Spule. Gruß, Norbert
Hallo Norbert! Vielen Dank, dass du dir das so genau angesehen hast. "Schau Dir mal ein Datenblatt eines Fet an. Da ist irgendwo ein Diagramm Gatespannung vs. Gateladung. Mit der Ladung steigt die Spannung erst linear, dann gehts ein Stück waagerecht (da schaltet der Fet) und dann gehts weiter linear nach oben." Da ist kein Diagramm, aber folgende Angaben: Turn-on delay time 20ns Rise time 110ns Turn-off delay time 70ns Fall time 100ns Also wenn ich zusammen 300ns nehme, ist der Kehrwert 3.3MHz. Dann wären die Flanken bei 300kHz 10% vom Signal, gut, da sollte man runter. Die Spule ist eben das Problem, wobei in diesem Fall der Wirkungsgrad nicht so wichtig ist wie bei einem Netzteil. "C5 sollte dann ruhig 100n sein." Stimmt, war eigentlich zum ausfiltern der Störspitzen gedacht, als ich dass noch mit Längsregler betrieben habe. "Ausserdem R13 100k und C8 100n" = 0.01sekunden, könnte auch grösser werden denke ich, weil ich will den Strom eh langsam erhöhen um nicht ins Überschwingen zu kommen. Die MOSFETs kommen erst morgen. Ich hab eine 40µH Drossel für 3A da und will nicht der Elektronikapotheke noch Geld in den Rachen werfen. Ich komme jetzt mit 60kHz und 1A Delta-I auf 40µH runter. Aber ich will das ganze eh erst erforschen, wird sicher ein fluchreiches Wochenende. :-)
Hallo Fritz, Neieiein! Ein mieses Datenblatt. Naja, ist ja auch ein mieser Fet ;-) Aber bei den Zeiten steht Vgs - 10V und Rgs 50 Ohm. Du hast weder 10V noch 50 Ohm. Rise time und Fall time dürften der waagerechte Bereich sein. Delay jeweils der Bereich davor und danach. Also: Beim Einschalten schiebst Du Ladung ins Gate. Es passiert mehr oder weniger nix, dauert nur etwas (Delay). Dann wird die Thresholdspannung erreicht und der Fet fängt an zu schalten. Das ist der waagerechte Bereich. Die Gatespannung steigt nicht, obwohl Du weiterhin Ladung in den Fet schiebst. Währendessen sinkt der Widerstand D-S von unendlich auf den Rds-on. Das sind die Schaltverluste, denn in diesem Moment ist der Widerstand des Fets irgendwo dazwischen und verbrät Leistung. Die 60kHz vergiss mal schnell, da könntest Du ohne Push-Pull-Treiber fürs Gate gleich einen Linearregler nehmen. Nimm den R16 ganz raus und R9 wird 100 Ohm. Dabei verballerst Du aber ohne Ende Strom wenn Du den Fet einschaltest. Also vielleicht R9 470 Ohm und weiterhin ohne R16. Dann gehst Du mit der Frequenz so weit runter, daß Du mit dI etwas vom Nennstrom der Spule wegbleibst. 2,5A vielleicht. Laß ihn lücken, das macht nichts, wenn Du die Spannung am Akku zum Messen gut genug glättest. So könnte das vielleicht gehen. Besser wäre wirklich ein Push-Pull-Treiber. Hier findest Du vielleicht Anregungen und einige Grundlagen: http://www.sprut.de/electronic/switch/index.htm Hast Du ein Oszi zum Experimentieren? Gruß, Norbert
Ja, Oszi hab ich und es wartet auf seinen ersten nicht-digitalen Einsatz :-) Ich hab ja mehr Spielraum als bei einem Netzteil weil ja nur irgendein Strom irgendwie in den Akku muss. Das Leistungs-MOSFETs so träge sind war mir nicht bewusst, ich hab auch nix vernünftigeres gefunden als den BUZ171. Als ich früher Elektronik gemacht hab, gabs das alles noch nicht, aber dafür AC127 :-)
Hi, Na dann kannst Du Dir das Schalten ja mal schön ansehen. So träge sind Mosfets nicht, man muß sie nur mit ordentlich Bums ansteuern, damit sie schnell schalten. Nicht umsonst gibt es spezielle Mosfettreiber, die normalerweise 200-500mA blitzartig raustun. Teilweise bis 2A. Mosfets sind nicht spannungsgesteuert sondern ladungsgesteuert. Diese 10-100nC wollen schnell aufs Gate geschaufelt werden. Bei hohen Frequenzen wird das zum Problem. Gruß, Norbert
Ich bin ja ein unwissender Programmierer und kenn mich nix aus. Du sagtest Push-Pull Treiber, auf die schnelle würde ich das so machen wie im Anhang. Reicht das? Weil das Gate krieg ich ja dann nur auf 0.6-0.7V
Also Norbert, ich traue dem T1 nicht, deswegen hab ich doch noch einen Pullup daneben gesetzt (siehe Anhang). Jetzt hilft der T1 beim ordentlich Gasgeben und R17 räumt die letzte Ladung aus.
Hallo Fritz, Hast Du ein Glück, daß ich nicht schlafen kann ... :-) Erstmal grundsätzlich: Wir müssen in die Richtung kommen, daß wir mit wenigen 100 Ohm oder mind. einigen 10mA das Gate umladen. Das wird zwar immer noch langsamer sein als die Angaben im Datenblatt aber Du wirst sehen, das ist mit so einer simplen Push-Pull bei dem Spannungsbereich schwierig genug. Also, V4 ist leider voll daneben. Das würde so schlecht funktionieren, daß es vermutlich abrauchen würde. Im kHz-Bereich würde der Fet vermutlich nie ausschalten. T1 könntest Du auch weglassen. Überleg mal, wann T1 denn bitte schalten soll? Dein Mißtrauen ist also berechtigt, aber mit R17 verballerst Du immer 45mA bei 15V wenn der Fet durchgeschaltet ist. Dazu muß T3 den Strom leiten und mit 10k an der Basis bei im schlimmsten Fall B=200 leitet der nur 88mA. Also machst Du R5 erstmal zu 4k7, dann fährt T3 zumindest fast komplett in die Sättigung. Nun köntest Du T1, R9 und R16 weglassen und hoffen daß es reicht. Der Fet wird aber schlecht abgeschaltet werden und vermutlich ziemlich warm werden. Ich hab mal das Optimum aufgemalt, was mir jetzt mit einfachen Mitteln so eingefallen ist, siehe Anhang. Also: Es ist ausgeschaltet. T3 ist offen und alles oberhalb davon ist auf hohem Potential, Q1 also aus. Nun schaltet T3. Das Gate ist zwar noch auf high und T1 noch an, durch R2 kann T3 aber durchschalten und C-T3/R9/R5 ist auf 0V. T1 wird abgeschaltet (wichtig, bevor das Gate umgeladen ist!), würde aber ohne R5 durch die negative Basisspannung sofort sterben. Wenn ich mich recht erinnere, bildet eine negative Basis zum Emitter eine Zenerdiode mit etwa 7V oder so. R5 begrenzt den Strom so daß nix passiert. T1 ist also augenblicklich aus und auf dieser Seite hat T3 nicht mehr viel zu treiben. Das Gate wird nun über R2 und D2 umgeladen. Schön ist das bei 6V aber immer noch nicht, denn gerade bei der Triggerspannung des Fets (wo's eben kritisch ist), lässt R5 nur noch etwa 22mA zu. 6V - 3V(Trigger) - 0,7V(D) - 0,1V (T) = 2,2V / 100 Ohm = 22mA. Aber das Gate hat eine recht geringe Kapazität. Wenn ich das anhand des Datenblatts nachrechne, komme ich auf etwa 700ns fürs Schalten bei 22mA. Trise = 110ns R = 50 Ohm Ugs = -10V Ur = 10V - (3V(Trigger) = 7V / 50 Ohm = 140mA Qtrigger = I * t = 140mA * 110ns = 15,4nC Nun für 22mA: t = Q / I = 15,4nC / 22mA = 700ns Überschlagen wir mal den Schaltverlust beim Einschalten: 6V ein, 3V aus, 50% Irgendwo in der Mitte fallen vielleicht 1,5V bei 300mA ab. Macht 450mW. Das passiert für 700ns alle 1/60kHz=16,7ms also 4,2% oder 18,9mW im Mittel. Klingt wenig und ist für den Fet lächerlich. Aber Du hast auch nur 1,8W Ausgangsleistung, also immerhin 10% Verlust beim Schalten! In Wirklichkeit wird es weniger sein denn die obigen Annahmen sind sehr grob. In die Richtung wird es aber gehen. Bei höheren Eingangsspannungen wirds aber viel besser weil der Fet dann deutlich schneller geschaltet wird. Nun das Ausschalten: T3 ist offen, das Gate noch auf 0V. Nun kommt der Trick mit der Diode: T1 kann sofort durchschalten, da von R9 nix an das Gate fliessen kann. Der ganze Strom durch R9 befeuert T1 und er zieht das Gate auf High. Ohne die Diode könnte T1 nicht durchschalten. Kritisch ist es hier wieder bei den 3V am Gate (-Usat = 0,1V am T1), aber da haben wir durch R18 immerhin 29mA. Dummerweise wird das mit höherer Spannung aber nicht besser. So, ich leg mich erstmal wieder hin... Gruß, Norbert
Hallo Norbert! Bin grad aufgestanden und teilweise verwirrt. Zum Teil kann ich dir folgen, z.T. nicht, z.B. warum T1 von uns gehen sollte, da durch den Spannungsteiler der Emitter eigentlich immer negativer als die Basis sein solle. Ich schau mir das nach ein paar Kaffee (und mein Blutdruck wieder messbar ist) nochmal an.
Moins... Was ist eigentlich mit PROFET, z.B. BTS462? Gibts bei www.pollin.de für 0,65 Taler... Oder sind die zu langsam? Bit- & Bytebruch... ...HanneS...
@HanneS der BTS462 ist zwar ganz nett, dafür aber viiel zu langsam. Axel
Der BUZ171 ist heute gekommen, wieso sind die P-Kanal so teuer, der BUZ11 kostet 1/5. Wenn mich meine Nitraphot-Lampe nicht im Stich lässt mach ich heute die Platine und mal sehen wie das Ding tut.
Hi Norbert! "Das passiert für 700ns alle 1/60kHz=16,7ms also 4,2% oder 18,9mW im Mittel. Klingt wenig und ist für den Fet lächerlich. Aber Du hast auch nur 1,8W Ausgangsleistung, also immerhin 10% Verlust beim Schalten!" Wenn die 18.9mW stimmen, sind das 1% Verlust :-) Ich werde dein Schaltung übernehmen und sehen ob sie brav tut. Wieso bin ich so müde?
Hallo... @Axel: Danke, dann gehen die wohl wirklich nur als "Relais-Ersatz". @Fritz: Das muss am Wetter liegen, bin auch hundemüde heute. Bit- & Bytebruch... ...HanneS...
Hi, War letzte Nacht irgendwas? Ich hab so schlecht geschlafen wie seit Jahren nicht mehr... Deswegen ja auch mein Beitrag zu so unchristlicher Zeit heute morgen! Probier aber erstmal mit nem gaaaanz kleinen C anstatt des Fets. Den C an G-S. 3pF müsste etwa dem Fet entsprechen. Hat natürlich keiner sowas, aber der Tastkopf vom Oszi könnte etwa hinkommen. Ansonsten die 22pF für den Quarz nehmen und umschätzen obs tut. Gruß, Norbert
Hi Norbert! Zuviel Kaffee getrunken? Ich schlafe dann auch schlecht, oder wenn ich beim Online-Zocken dauernd erschossen werde. :-) Aber der FET hat doch 1nF als Gate-Source Kapazität, soll ich nicht den Wert nehmen? Auf was muss ich dann schauen? Nur die Flanken? Da heute der Max sein Liedchen trällert, werde ich erst morgen die Platine bauen.
Hi, Die 1nF sind Ein und Ausgang also D-S, nicht das Gate. Ich hab das anhand der Zeiten, den 10V und 50 Ohm ausgerechnet. Ist aber eigentlich mädchenhafte Übervorsichtigkeit, ist ja keine Bastelei am Atomkraftwerk. Klemm den Fet mit dran und ne Last, die in etwa realistisch ist. Die sollte aber voll power vertragen. Eine 12V 10W Birne wäre ideal. Die nimmt auch bei 3V noch einige 100mA. Nicht zur Hand? KFZ-Innenbeleuchtung! Die Last beeinflusst das Gate auch. Das hat nämlich ne parasitäre Kapazität zu S und D. Und je nachdem was da an D dran ist, verhält sich das Gate anders. Alles nicht so einfach... Beim allerersten Test nicht rauchen. Wenn kurz nach dem Anschliessen eine kleine Rauchschwade über den Tisch zieht, regt das im ersten Moment unheimlich den Kreislauf an ;-) Die Flanke wird (hoffentlich) so aussehen: erst steiler Anstieg, dann bei Ub-3V eine Stufe, dann gehts steil weiter. Beim Ausschalten wieder das gleiche. Wie der Kram am Anfang und am Ende aussieht ist nicht so wichtig, entscheidend ist, daß diese Stufe möglichst kurz ist, genau da schaltet der Fet. Hattu 2-Kanal? Dann schau Dir auch mal an, wie die Transistoren schalten. Also ein Kanal am Gate, den anderen am anderen Ende jeweils der 100 Ohm. Wenn T1 schaltet, sollte er spätestens am Anfang der Stufe in der Sättigung sein, also nahezu UB erreicht haben. T3 entsprechend andersrum. So, da Mäxchen mich nicht so tangiert, geh ich jetzt noch aufs Strassenfest. Paar Bierchen schlürfen und Kaputte kucken. Das hebt immer das Selbstbewusstsein, wenn man die ganzen Fertigen da sieht. Dann kann ich heute vielleicht auch besser schlafen... Viel Erfolg! Gruß, Norbert
Hallo Norbert! Werd ich machen, hier in Hamburg ist auch oft Strassenfest, nur krieg ich das erst mit wenns vorbei ist. Ja, 2-Kanal hab ich, aber kein Auto, daher keine Innenbeleuchtung. Ich werd einfach ein paar 47Ohm parallelschalten, das geht sich dann mit der Leistung auch aus. Na, dann wünsch ich dir einen erholsamen Schlaf, damit du morgen fit bist um mir mit Rat zur Seite zu stehen.
Naja, nur weil ich eine AT-Domain hab werd ich wohl noch ins Ausland ziehen dürfen. ganter.de ist eben nicht mehr zu haben. :-(
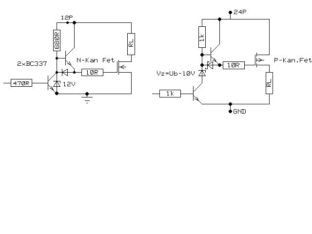
Hi! Nur mal so, ich benutze zum Mos ansteuern die Treiber aus dem Anhang. Habe da mal allerhand Versuche gemacht und bin letzendlich bei denen rausgekommen.Bei hohen(>10A) zu schaltenden Strömen lasse ich den R am Gate sogar ganz weg. Die Z-Diode ist nur zur Begrenzung der Ugs (10V) vorgesehen, kann aber bis knapp 20V entfallen. Die anderen R's sind auch den jeweiligen Ansprüchen anpassbar. Als P-Fet benutze ich meistens IRF4905(55V/74A/0,02R). Auch in 1A-Schaltreglern macht er einen sehr guten Eindruck(Wirkungsgrad). Viel Erfolg Uwe
Moin Moin Fritz! Ich glaubs ja nicht! Ich war gerade auf dem Strassenfest in der Fuhle. Ich hoffe, daß Dir das als Quiddje was sagt. Fuhlsbüttler Strasse in Barmbek - mitten inne Stadt, mitten inne Stadt...mitten in Baaambeeeek! War noch etwas kühl aber morgen solls besser werden. Hättest Du nicht Lust, morgen auf ein Bier in der Fuhle? Ich habs etwa 15 min zu Fuß dahin und bin morgen ohnehin wieder da. Ich schreib Dir ne Mail mit Tel. und so. Der Treiber von Uwe sieht übrigens sehr gut aus. Besser als meiner, wie ich das jetzt sehe. Den Gatewiderstand würde ich aber nicht weglassen, eher grösser machen. Auch bei diesen moderaten Strömen verseucht Dir sonst der extrem schnell schaltende Fet die Schaltung mit hochfrequentem Mist. Das geht nur noch mit einem sehr sorgfältigem Layout und viel Erfahrung (die ich auch nicht habe, ich weiß nur, daß es so einfach nicht geht). Gerade bei µC-Geschichten kann das zu scheinbar unerklärlichen Problemen führen. Wenn möglich, sollte man von mehr als einigen 10kHz die Finger lassen, wenn man nicht genau weiß was man tut. Da passieren Dinge... Gruß, Norbert
Ich bin nur ein zugereister Ösi, weiss aber wo Fuhlbüttel ist. Mail mir und ich ruf dich an.
Hallo Uwe! Jetzt hab ich deine Schaltung auch verstanden. Da der FET ein Ugs von 20V aushält ich aber nur max. 15V anlege (und normalerweise mit 6-9V betreibe) kann ich die Zenerdiode eh weglassen.
Hi Fritz!
Alles richtig erkannt.Macht den R am Gate nicht zu gross, das erzeugt
unnötig Wärme(Verluste)beim durchschalten.Wenn du Angst vor I-Spitzen
hast, bau eine UKW-Drossel in die Versorgung bzw.in die C-Leitung des
oberen Transistors. Übrigens für kleine Schaltregler sollte man die
Freq. so hoch wie möglich wählen(unter 100KHz läuft bei mir keiner
mehr). Lade C's gehören ganz nah an den Fet(max.3cm)und die
obligatorischen 100n auch. Wenn man auf solche Sachen achtet, klappts
auch mit den Störungen. Ach ja, und Messmassen niemals über
Schaltmassen laufen lassen, alles trifft sich am Lade-C.
Ich sehe aber gerade nochwas:
>(und normalerweise mit 6-9V betreibe)
Bei 6V wird es sehr knapp mit der Ansteuerung, die meisten Fet's
machen erst ab ca. 7-8V richtig auf. Dafür braucht es dann
Lowlevel_Fets, die als P-Kanal recht schlecht zu bekommen sind(wenn sie
was taugen sollen). Wundere dich also nicht über Wärme die am Fet
entsteht.
So, genug gesabbert
Viel Erfolg Uwe
Hallo Uwe. War grad auf einem Strassenfest und hab da ein paar MOSFET geschenkt bekommen, die ich dann probieren kann, welcher da am besten ist. Ich werd erst frühestens morgen die Schaltung bauen und ausführlich untersuchen :-)
Auf einem Strassenfest verschenken die MOSFET's?!? Du kannst Feste feiern... Gruß Axel
Häää??? aufm Strassenfest verschenkt man Mosfets??? Haste da jeden angehauen ob er nicht zufällig Mosfets in der Tasche hat und dir schenken möchte?? Seeehr seltsam! Na dann bastel mal schön. Viel erfolg Uwe
Bevor alle fragen wo es solche Strassenfeste gibt: Ich hab mich dort einfach mit Norbert getroffen, der hatte ein paar Samples für mich :-)
Bitte melde dich an um einen Beitrag zu schreiben. Anmeldung ist kostenlos und dauert nur eine Minute.
Bestehender Account
Schon ein Account bei Google/GoogleMail? Keine Anmeldung erforderlich!
Mit Google-Account einloggen
Mit Google-Account einloggen
Noch kein Account? Hier anmelden.



