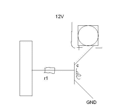
Hallo zusammen Mein Mc ist ein ATmega32 Mein Transistor ein BC337-40 Der lüfter braucht 12V und 300mA Die Schaltung hab ich von hier übernommen: http://www.mikrocontroller.net/wikifiles/0/0d/Transi2.gif Auf dem Bild hab ich die Freilaufdiode sowie die Stromversorgung des Mc vergessen einzuzeichnen, wär in Paint auch zu mühsam geworden...;) Doch die Schaltung funktioniert nicht, ich habe keine Ahnung wieso, ihr habt doch sicher Ahnung wieso;) Was mach ich falsch? Ich hoffe ihr könnt mir helfen und das es mir nachher klar ist;) Grüsse
Was für ne Freilaufdiode? Und wie groß ist dein Widerstand vorm Transistor?
@ Sebastian (Gast) Wie gross ist R1? Der sollte hier max. 470 Ohm sein. Vielleicht hast du auch C und E am Transistor vertauscht, wird gern gemacht. MFG Falk
hm, für R1 hab ich 1K Ohm Glaube C und E am transi stimmen, aber ich überprüfs grad und meld mich nochma Ich mach mal 470 Ohm rein
Also R1 hab ich jetzt mal 470 Ohm gemacht Interessant ist auch noch folgendes: Wenn ich Gnd und + vertausche (also + durch den Transi fliessen lasse und GND fest mit dem Lüfter verbinde): Der Lüfter beginnt, sobald ich die Basis an den Ausgang des MC's hänge, zu drehen, wenn ich dann die Basis wieder vom Mc weg nehme, dreht der lüfter einfach ewig weiter... (Allerdings nicht mit normaler Geschwindigkeit sondern langsam)
Hast Du die Schaltung mal ohne uC ausprobiert? Also 5 Volt "manuell" angelegt? Vielleicht hast du den Pin als Eingang gesetzt und schaltest nur den Pullup ein und aus? Die Schaltung ist so nämlich in ordnung und sollte funktionieren. Werner
habs jetzt grad mal "manuell" gemacht, Resultat: Wenn an der Basis keine Spannung anliegt, messe ich zwischen Emitter und + 3V (komisch?) wenn spannung an der Basis anliegt, messe ich 10V, was doch eigentlich zu wenig ist?! PS: Habe einen Jungfräulichen Transistor genommen...
Interessant, wie man schon bei zwei Bauteilen ins Schwitzen kommen kann, gelle? :-) Aber ernsthaft: Eigentlich eine eher einfache Schaltung. Die Zeichnung von Dir würde schon stimmen; ob's in der Ralität auch richtig umgesetzt ist, weiß ich nicht. Ich nehme an, das Du keine digitale Kamera hast, auf der man den Anschluß erkennen kann, oder? Deine Beschreibung beim letzten Post finde ich etwas verwirrend: Wie + und GND vertauscht? Den Emitter hast Du jetzt am +, oder? Nicht das "alte" GND (samt Mega32 etc.). Hast Du irgendein Messgerät, mit dem Du den Transistor messen kannst? Laut Datenblatt, dass ich hier gerade habe, ist die Basis in der Mitte und wenn Du auf die flache, beschriftete Seite schaust (Pins nach unten), ist der Collector links, der Emitter rechts. Wobei auch das nicht immer so sein muss (trotz gleichen Typs!!) --> daher besser nachmessen.
> Wenn an der Basis keine Spannung anliegt, messe ich zwischen Emitter und
+ 3V (komisch?)
Das wäre in der Tat komisch, das sollten IMMER 12V sein- falls deine
Beschreibung stimmt....
> Wenn an der Basis keine Spannung anliegt, messe ich zwischen Emitter und > + 3V (komisch?) Und die Schaltung ist noch wie oben auf der Zeichnung? Also Emitter an GND und + eben an +? :-) Du misst da also nur Deine Versorgungsspannung?
Doch, habe ne digicam;) also ich geh jetzt in die Jungwacht (sowas wie pfadfinder, nur besser;)) und komm dann zurück und mach die Bilder Ich hab n'Fluke Multimeter... Grüsse
sorry vorab für meinen kommentar... (du hast ein fluke und bekommst nicht mal ein npn transistor zum laufen .... vofür zum teu... brauchst du dann ein fluke multimeter) + und - einfach mal so ( ich geh jetzt einfach mal vom schlimmsten aus ) zu vertauschen weil mans kann ist in den meisten fällen ne sau dumme idee!!! gruss sven
Die Anschlüsse heissen Basis, Emitter und Kollektor. Was jetzt mit "+" gemeint ist kann man sich mit viel guter Absicht maximal vorstellen. Meinst du damit den Kollektor? +5V? +12V? Und nebenbei...Wie herum hast du den die Diode drin? ;)
@ronny ja mit viel guter absicht hat der transistor und der mc das ganze auch überlebt!
Also, ich hab mal ne einfache Schaltung ohne Dioden oder irgendwas aufgebaut, messen tu ich mit dem Multimeter, deshalb brauch ich ja die Diode nicht Im Moment kommt der Basisstrom nicht von dem Mc sondern von einem 7805. Grüsse PS: Bin ncih so blöd;) hab einfach nur ein Brett vor dem Kopf und möchte Klarheit erlangen PS2: Ein fluke hab ich weil mein Vater eins hat und ich das brauchen darf;)
Bezogen auf letztes Bild: Emitter an Masse und die Last muss gegen +12 V
Hab ich jetzt gemacht, ergebnis: Ich messe 6V...
Wo misst du 6V? Am Kollektor? Wenn der Lüfter wirklich 300mA braucht müsstest du etwas im 3stelligen milliVolt-Bereich messen.
Ja. Den Basiswiderstand gegen +5V sollte Lüfter laufen, gegen Masse oder offen sollte er aus sein. Das Berühren des offenen Widerstandsendes mit der Hand kann den Transistor schon ansteuern, deshalb beim Testen besser gegen Masse legen.
wieso denke ich blos das ein solcher lüfter beim anlaufen oder wenn er blockiert wird einiges mehr als 300mA braucht ? bzw beim abschalten fieses zeug zurück pustet.... ich sehe aktuell keine freilauf diode die verhinder würde das du das ding einmal einschaltest und nie wieder ...
>ich sehe aktuell keine freilauf diode die verhinder würde das du das ding einmal einschaltest und nie wieder Ich habe momentan auch keinen Lüfter angeschlossen... >Wo misst du 6V Ja Am Kollektor Um diese Fehlerquelle auszuschliessen: Eine Prüfspitze an den kollektor, die andere an GND gehalten... Grüsse
Und der Kollektor hangt jetzt in der Luft ohne irgendeine Last? Herr wirf Hirn vom Himmel.....
liegen die masse des luefters und die masse des mc auf gleichem potential?
man man man^^ so, bitte habt noch ein kleines bisschen geduld mit mir;) http://www.mikrocontroller.net/attachment/67299/BEKANNT.GIF als Last hab ich jetzt ein Relais angehängt, es wird problemlos geschaltet wenn an der Basis eine Spannung anliegt. Nur mit dem Lüfter gehts nicht... (und ja, der lüfter funktioniert...)
> liegen die masse des luefters und die masse des mc auf gleichem
potential?
Auf der gleichen Masse? Nein, da der Lüfter ja von einem 12V Netzteil
gespeist wird und der MC von nem 7805
und der 7805 an nem anderen NT hängt
Das wird nie funktionieren ... verbinde doch mal beide Massepole!
denke mal das problem hat sich sehr einfach geloest :)
Jo, 5V einpolig angeschlossen... Ist wie ein Vogel auf der Hochspannungsleitung. solange kein GND dazukommt, fließt kein Strom und dem passiert nix.
Danke vielmals! Jetzt gehts! Und ich such mir ein neues Hobby, das kann doch nicht wahr sein... Danke nochmals
Aber das schoenste ist, dass ihm dieser fehler nie wieder passieren wird :)
Wenn beim Versuch das Relais schaltet, aber der Lüfter sich nicht dreht: rotes Kabel vom Lüfter muss an +12V, schwarzel Kabel an den Kollektor. Falsch gepolt läuft er nicht.
@ Sebastian ohne kleine rueckschlaege geht es nicht. wie ich das sehe bist du noch am anfang was das elektronikbasteln angeht. mach so weiter und es wird ein sehr interessantes hobby. kleine rueckschlaege gibt es immer, aber ohne diese waere es ja auch wie das aufbauen eines ikearegals.
@mhh mhh schrieb: > Wenn beim Versuch das Relais schaltet, aber der Lüfter sich nicht dreht: > rotes Kabel vom Lüfter muss an +12V, schwarzel Kabel an den Kollektor. > Falsch gepolt läuft er nicht. Das stimmt ja mal garnicht. Er dreht immer nur in 2 verschiedene Richtungen.
Naja, dann hast Du noch nie einen PC-Lüfter in der Hand gehabt. Die laufen nur in eine Richtung. Gegen Falschpolung sind sie geschützt und laufen gar nicht erst an.
Aber da es nun funktioniert, ist das eh egal.
gast1 schrieb:
> ohne diese waere es ja auch wie das aufbauen eines ikearegals.
Du hast wohl noch nie was vom Elch geschraubt. Rückschläge
und am Ende übrige Teile sind da normal.
hans
Und nicht die Freilauf-Diode vergessen, sonst lebt der Transistor nicht lange ;)
hans schrieb: > gast1 schrieb: >> ohne diese waere es ja auch wie das aufbauen eines ikearegals. > > Du hast wohl noch nie was vom Elch geschraubt. Rückschläge > und am Ende übrige Teile sind da normal. Ja solange Teile uebrig sind is doch alles in butter..... mhh schrieb: > Naja, dann hast Du noch nie einen PC-Lüfter in der Hand gehabt. Die > laufen nur in eine Richtung. Gegen Falschpolung sind sie geschützt und > laufen gar nicht erst an. Ahh ok. Bis jetzt hatte ich nur PC Luefter in der Hand, die ich in beide Richtungen laufen lassen konnte. Aber man lernt ja nie aus
@mhh Gerade einmal ausprobiert an nem luefter der hier noch rumlag, du hast recht.
> ohne kleine rueckschlaege geht es nicht. wie ich das sehe bist du noch
am anfang was das elektronikbasteln angeht. mach so weiter und es wird
ein sehr interessantes hobby. kleine rueckschlaege gibt es immer, aber
ohne diese waere es ja auch wie das aufbauen eines ikearegals.
ja schon aber ich habe eben schon andere Dinge zum laufen gebracht und
weil ich am PC recht bewandert bin bin ich immer aufgeschmissen etc
wenns nicht geht^^;)
Danke euch allen
PS: Der lüfter mit dem ich hier experimentiere geht wirklich nur an,
wenn er richtig herum angeschlossen ist...
Bitte melde dich an um einen Beitrag zu schreiben. Anmeldung ist kostenlos und dauert nur eine Minute.
Bestehender Account
Schon ein Account bei Google/GoogleMail? Keine Anmeldung erforderlich!
Mit Google-Account einloggen
Mit Google-Account einloggen
Noch kein Account? Hier anmelden.


