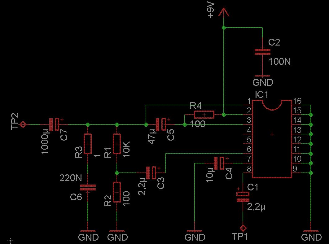
Hallo, hab obigen Audio Amplifier aufgebaut(Entspricht Figure 19 im Datenblatt). Schließe das Ganze an ein Labornetzteil an und betreibe die Schaltung mit 9V. Wenn ich ein Audiosignal an TP1 anlege, bricht die Spannung auf ca. 5,5V zusammen. TP2 geht zu einem Frequenz Spannungswandler. Also ich hab die Laborverdrahtung ein paar mal geprüft und keinen Fehler gefunden, daran kann es nicht legen. Vielleicht weiß einer warum die Spannung zusammen fällt... Vielen Dank im Vorraus
>Schaltung mit 9V. Wenn ich ein Audiosignal an TP1 anlege, bricht die >Spannung auf ca. 5,5V zusammen. TP2 geht zu einem Frequenz Also wenn dabei der TDA nicht heis wird, dann ist das Netzteil auf 0,1A Strombegrenzung eingestellt. Oder aber (wenn er auch heis wird) er schwingt. Also Strom messen, und auch mal Oszi ran.
Was hängt denn genau an Eingang und Ausgang? Häng mal an den Ausgang hinter C7 zusätzlich einen niederohmigen Widerstand, damit der Verstärker die Last sieht, für die er eigentlich gebaut ist. Vielleicht schwingt er, weil diese natürliche Last fehlt? Kai Klaas
Bitte melde dich an um einen Beitrag zu schreiben. Anmeldung ist kostenlos und dauert nur eine Minute.
Bestehender Account
Schon ein Account bei Google/GoogleMail? Keine Anmeldung erforderlich!
Mit Google-Account einloggen
Mit Google-Account einloggen
Noch kein Account? Hier anmelden.
