Hallo, hier mal eine Schaltung für eine PWM Stufe. Gruß, Günter
Hier ein Schirmbild bei einer Frequenz von 200KHz und einem Tastverhältniss von 50%
Das wäre jetzt das Impulsverhalten bei einer Frequenz von 10KHz und einem Impuls von 5µS Dauer.
Hallo nochmal, nach diversen Versuchen im "rauhen" Testbetrieb zeigte sich, das noch einiges zu verbessern war. Der hohe Strom zur Gateumladung des Mosfets erwies sich als unnötig hoch und konnte daher ohne Nachteile etwas verringert werden. Dadurch sinkt natürlich auch die Belastung besonders von Q1. Es wurden die Widerstände R9 und R10 eingefügt. Als Transistoren sind die Typen 2SD2006 gut geeignet. Möglicherweise kann auch der Typ BD139 verwendet werden. Als Optokoppler wurde nicht mehr der CNY17 genommen da der Bruder doch zu langsam ist. Der OK ist leider das schwächste Glied in der gesamten Kette, evt. probiere ich noch mal einen 6N138 aus. bis denn, Günter Gut, diesen Entwurf werde ich dann wohl endgültig verwenden.
Hallo Günter! Im Umschaltmoment entstehen Querströme durch Q1 / Q2, ist ungesund und verschwenderisch. MFG Uwe
Hi Uwe, du hast recht, aber das nehme ich in Kauf.Allerdings wurde die Situation durch das Einfügen von R9 und R10 wesentlich entschärft. Die Ströme liegen bei ca. 270mA für eine Zeit von max. 600nS bei einer Frequenz von 100Hz (10mS). Die verwendeten Transistoren (2SD2006) halten das problemlos aus. Der Wert der beiden Widerstände kann durchaus auch noch erhöht werden (-150Ohm)sodas der Strom auf ca. 100mA sinkt. In der ersten Urschaltung (1. Beitrag) sah das etwas anders aus, die Transistoren wurden doch ganz schön warm. Es ist aber keiner gestorben. Ach ja, ich mache grad auch noch EMV - Messungen soweit mir das möglich ist. Gruß, Günter
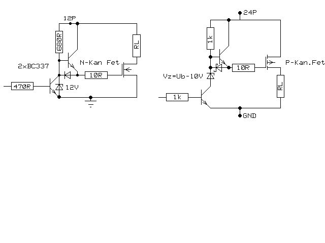
Hallo Günter! Mein Treiber gefällt dir vermutlich nicht, der vermeidet aber genau solche Sachen und Widerstände kann man ja seinen Bedürfnissen anpassen. Übrigens sollte man die Gatespannung nicht bis zum Maximum ausnutzen bei 10-12V Ugs solltest du aufhören. (Umladezeit und Ströme) Bei 12V Ub kein Probl. aber bei 24V und höher schon. Durch Einfügen einer Z-Diode bei meinem Treiber ist das problemlos machbar. Du kannst natürlich machen was du willst, nur ich habe mich damit auch schon mal einige Tage beschäftigt und das muss ich ja nicht für mich behalten. MFG Uwe
Hallo Günter, hallo Uwe, zugegeben: ich bin in Sachen "Leistungselektronik" laie aber ich Frage mich, warum ihr den Aufwand treibt ??? Ehrlich ich möchte das gerne verstehen weil ich im Moment an einer Ansteuerung für Magnetventile und Kompressoren arbeite. Dazu verwende ich ein Bauteil: IPS021. mit dem kann ich bis 5A schalten. Wozu also so "aufwändige" Schaltungen mit mehreren Transistoren ??? Gruß Uboot-Stocki
Hi, 1. @Uboot-Stocki: da stellst du eine berechtigte Frage. Aber gut. Zu allerst mal wollte ich keine fertgen Treiber verwenden weil ich mit den Teilen keine guten Erfahrungen gemacht habe weil teuer und öfter kaputt. Dann liegt es in der Eigenheit der MOSFET´s, das sie einen recht hohen Strom zum umladen des Gates benötigen. Und dieser Strom steigt mit steigender Frequenz da ja die Umladung auch schneller gehen muss. Ein normaler Controller schafft das nicht. Also, Treiber müssen sein. Dein IPS ist zwar ganz nett, aber wenn du dich an die Applikation hältst, fährst du deine Last mit hochliegender Masse. Dies will ich in meiner Anwendung nicht und deshalb benutze ich einen P-Kanal Fet. Im übrigen sitzt beim IPS der Treiber "an Bord". Aber eigentlich ist die Schaltung doch nicht aufwendig..... Und jetzt das Wichtigste: Man wird nicht dümmer dadurch. 2. @ Uwe: WelchenTreiber meinst du, den nach IRF Applikation? Setze den doch mal hier rein oder schreib mal wo der steht. Gruß, Günter
Hallo Günter! Etwas spät, aber es wird schon. Habe mal die Position der Z-Dioden mit eingezeichnet und auf P/N-Kanal erweitert. MFG Uwe
Hi Günter, ganz klar - sowas selbst bauen macht nicht dümmer ... Ich hatte mich nur gefragt, ob ich irgendwas übersehen habe. Schliesslich soll das UBoot nicht nur einmal abtauchen können ;-) D.h. ich kann die Dinger nehmen und bis 5A schalten ??? Gruß UBoot-Stocki
Hallo Uboot-Stocki, wenn du auf Seite 2 des Datenblatts unter "recommended operating conditions" dir den Strom Ids anschaust, wirst du sehen, das dort ein Wert von 1,8A als Dauerstrom angegeben wird. Also Obacht! Günter
Hi Uwe, gut, die Schaltung ist schon O.K.. Allerdings sind die fliessenden Ströme auch nicht geringer als bei der bipolaren Gegentaktansteuerung. Es fliessen nur eben nicht die Querströme. Aber die Schaltung ist zu langsam. Bei einer Frequenz von 20Khz ist es nicht mehr möglich, ein Tastverhältniss von 90% zu übertragen. Ich habe einen maximalen Wert von 42µS als On-Zeit hinbekommen, das sind 84%. Bei niedrigen Frequenzen ist die Schaltung aber vollkommen korrekt. Falls gewünscht, kann ich noch ein paar Diagramme einbringen. Gruß, Günter
Hallo Günter! Die Zeiten können nicht stimmen, ich habe den Treiber in einem Schaltnetzteil bei 260KHz laufen und das hat 92% Wirkungsgrad bei 5A. Allerdings mit SF828 als Trans.aber die BC's müssten eigentlich auch laufen.Bei meinen Versuchen bin ich erst bei ca. 430KHz an die Grenzen gekommen. Irgendwas stimmt da nicht. MFG Uwe
Hallo Günter! Der Schaltregler arbeitet mit 10-96% ED. Hast du bei 12V etwar die Z-Diode drinn? MFG Uwe
Hi Uwe, so, die Sache hat sich geklärt. Asche gleich Sackweise auf mein Haupt! Diese Transistoren 2SC2655 sind offensichtlich nicht geeignet für derlei Anwendungen obwohl die Daten anderes behaupten. So ganz erklären kann ich mir das noch nicht. Auf jeden Fall lassen sich ganz andere Werte erzielen durch Tausch der Transistoren (2N2219). Laut Simulation würde die Schaltung ohne Optokoppler (also direkt einspeisen) bis 800Khz bei 80% Puls / Pausenverhältniss problemlos gehen (ohmsche Last). Trotzdem bleibe ich bei meiner Aussage, das deine Schaltung schon gut ist :-)) . Glückauf, Günter
Hallo Günter! Das war mir doch gleich recht eigenartig mit den 12us aber es hat sich ja geklärt. Verwenden kann natürlich jeder was er möchte, ich wollte es nur nicht für mich behalten. MFG Uwe
Grüß dich Uwe, ich bin dann grad dabei die endgültige Schaltung komplett mit Ansteuerung usw. auf Papier zu bringen und habe vorher noch mal einiges getestet. U.a. auch die Optokopplergeschichte da ich nicht auf galvanische Trennung verzichten kann. Dazu habe ich dann nochmal mit einem PC900V probiert weil der einen Schmitt-Trigger Ausgang hat. Und siehe, die Geschichte haut mit deiner Treiberstufe bestens hin. So wie es aussieht werde ich die Treiberstufe so verbauen, wird ja auch von IRF so vorgeschlagen. Meine symetrische Gegentaktschaltung ist zwar schneller, produziert aber im Rundfunkband ab 6MHz nicht unerhebliche Störungen die erst durch EMI-Filter etwas unterdrückt werden können. Aber sie sind vorhanden. Wenn ich die Querströme zu sehr begrenze, sind die Störungen zwar weg, aber das Teil wird grottenlangsam. Ich wünsche dir ein ruhiges und kreatives Wochenende, Günter
Hallo Günter! Schön zu hören wenn eigene Erfahrungen woanders Früchte tragen. So ganz kreativ wird das Wochenende wohl nicht werden, denn die Kirschbäume wollen geerntet sein. Viel Erfolg Uwe
Hallo Günter. Ist es moeglich die endgültige Schaltung komplett mit Ansteuerung mal zu posten ? Habe ähnliche probleme mit der Ansteuerung. Gruß Stephan.
Moin Stephan, kann ich in Kürze machen wenn das Endprodukt fertig ist. Oder hast du die Software "Switcher Cad" von Linear, dann gehts schneller. Gruß, Günter P.S. Sorry, war hier länger abwesend und Mailadresse hat sich geändert.
Hi, bitte etwas Geduld, dann stelle ich die endgültige Version noch mal hierein. Habe zur Zeit technische Probleme. Gruß, Günter
Hallo Günter, kein Problem, kann auch erst nächste Woche weiter Probieren. Das Programm "Switcher Cad" kenne ich nicht werde es mir mal ansehen. bis denne... Gruß Stephan.
Hallo, kurze Frage, langen dem OK PC817 2mA Sourcestrom zum durchschalten? Und wieviel Strom kann er mit den 2mA durchsteuern? Da ich nicht so der Experte in Datenblattlesen und Englisch bin. Ups waren ja 2 Fragen.
----------------------------- Diplomand SOROKA JP HTW des Saarlandes 06898-692-5831 jp.soroka@web.de -------------------- Nun möchte ich eine Ladeelektronik für ein Li-Ion 3S3P Batterypack entwickeln. Bei meiner Suche habe ich bereits eine interessante Application Note gefunden : www.atmel.com/dyn/resources/prod_documents/doc1659.pdf Nun bin ich momentan mit der ganze Problematik um zu überlegen. Es gibt ein Controller, der mit hochsprachige Quellcode programmiert ist. Ich habe bereits das eine oder das andere Programm runtergeladen, aber ich glaube das nicht alle Dateien datei ware (.c / .h Dateien in C). Die Frage die ich mir stellt : 1. Gibt es Leute die mir emailmässig helfen können ? 2. Wo kann ich Evaluation Karte kaufen ? jp.soroka@web.de ------------------------------------- AOL : Xcider21 MSN : seuldepuispeu@hotmail.com -------------------------------------
Guten Tag, ist die endgültige Version irgendwo gepostet worden? Vielen Dank! Gruß
Hmm, ich verstehe diese Schaltung net so ganz... Kannst du (Topic-Eröffner) schnell einen Abriss geben, wie sie läuft? Herzlichen Gruss Mario
Das Q1 und Q2 beim Umschalten gleichzeitig leiten und massig Strom ziehen gefällt mir gar nicht. Mit ner Komplementärstufe gehts doch viel besser, siehe Anhang. Die Widerstände sind so bemessen, daß das Gate mit 12V angesteuert wird. Und wenn Du Dich wunderst, warum Du bei 200kHz ne riesen Sperrverzögerung hast, der CNY17 ist halt nicht dafür geeignet, da sehr langsam. Ich nehme gerne HCPL0710, die können >20MHz. Auch sind die ein rundum sorglos Paket (TTL rein, TTL raus). Peter
Ich habe mit den Integrierten Treibern von Toshiba guter Erfahrungen. Googlet mal nach TLP250 oder schaut gelich auf www.alldatasheets.com. Gruß, Holm
Bitte melde dich an um einen Beitrag zu schreiben. Anmeldung ist kostenlos und dauert nur eine Minute.
Bestehender Account
Schon ein Account bei Google/GoogleMail? Keine Anmeldung erforderlich!
Mit Google-Account einloggen
Mit Google-Account einloggen
Noch kein Account? Hier anmelden.





