Hi, hat jemand eine Idee für eine möglichst einfache schaltung für eine pwm-steuerung? ich hab keine grossen anforderungen, will einfach keinen riesen aufwand betreiben: -regelung is unnötig, einfach grob die pulsbreite steuern -kein riesen-ausgangsstrom (kommen eh sd-relais hintendran) benötigt -muss nicht unbedingt supergenau sein -sehr kleine frequenzen (festfrequenz) so ca. 0,3-0,1hz ich dachte da zuerst an einen 555, aber als pwm is mir der zumindest in der frequenz wie ich sie bräuchte wirklich zu ungenau (sagt zumindest die simulationssoftware). ich hab jetzt mal gegoogelt und den tl494 rausgefischt. der bräuchte 3 oder 4 externe widerstände und einen kondensator, wobei ich jetzt auch nicht weiss ob der in der frequenz soweit runtergeht. im prinzip solls einfach die steuerung für nen heizkreis sein. ist der 494 dafür geeignet, oder gibts noch einfachere methoden? ich möcht mir so wenig aufwand wie möglich machen..
@ Verzweifelter >Hi, hat jemand eine Idee für eine möglichst einfache schaltung für eine >pwm-steuerung? 7556, ist die CMOS Doppelvariante vom NE555. >ich dachte da zuerst an einen 555, aber als pwm is mir der zumindest in >der frequenz wie ich sie bräuchte wirklich zu ungenau (sagt zumindest >die simulationssoftware). ??? Wie genau brauchst du es denn? 5% schafft der locker, eher sogar besser. Und vor allem, wieso muss die Frequenz der PWM so genau sein? MFG Falk
Weshalb muss die Schaltung einfach sein ? Hohe Stueckzahlen ? Mangelndes Koennen ? Was ist der Zweck ? Die Leistung Halbieren ? Mit einem festen Verhaeltnis ?
also: die frequenz muss nicht genau sein, nur ist sie halt eben sehr niedrig. die pwm-ics wo ich gefunden hab sind ja meist für schaltnetzteilbau ausgelegt. also so 500khz.. ich weiss einfach nicht ob diese dinger bei so niedrigen frequenzen schwingen. hab aber jetzt auch nicht im datenblatt nachgeschaut (soferns denn drinsteht). ansonsten kann die ruhig 10-20% abweichen, die frequenz. das problem beim 555 ist einfach das die werte von trimmer und tastverhältnis nicht wirklich zusammenpassen. ich hab das mal in ne simulationssoftware geworfen und hab raus: trimmereinstellung in % / An-Zeit in % 5% / 9% 15% / 24% 30% / 58% ich denke man sieht das problem, die werte passen nicht wirklich, ich hätt schon gern was lineares, also 30% trimmer 30% ausgang. zumindest ungefähr, aber nicht 20% mehr. tastverhältnis soll schon variabel sein (und zwar über trimmer einzustellen). und ich muss das teil 4x bauen, also wenn ich nur einen widerstand oder ic-sockel einsparen kann wärs schon hilfreich :) und zweck ist die leistung zu steuern. wie gesagt is das für nen heizkreis.
>im prinzip solls einfach die steuerung für nen heizkreis sein.
Und dafür soll der 555 zu ungenau sein?
Dafür ist ja noch an/aus im 10s-Rhythmus noch zu genau.
ich meine ja nicht von der frequenz zu ungenau. sondern einfach das die, ich sag mal "skalierung", nicht passt. ich hätte halt gern das ich bei 30% widerstand oder einstellung auch 30% tastverhältnis hab. und anscheinend (ich habs nicht ausprobiert, sondern eben nur simuliert), bringt das der 555 nicht. sofern die simulationssoftware richtig funktioniert und ich da nicht irgendwas falsches verdrahtet hab, kommt bei 50% einstellung nen tastverhältnis von knapp 80% raus. und das ist halt ne extreme abweichung. an sich gehts natürlich schon, wenn man später ne sehr seltsame skala für die einstellung haben will.
>und anscheinend (ich habs nicht ausprobiert, sondern eben nur >simuliert), bringt das der 555 nicht. Das ist genau der Knackpunkt: Ausprobieren nicht simulieren. Bau Dir eine ganz einfache Steuerung, ich wette mit Dir, daß Du dabei 100mal mehr lernst als bei jeder noch so schönen Simulation.
@jack: das simulationen nicht besonders gut sind weiss ich durchaus auch (vor allem auch durch ausprobieren) und GENAU DESWEGEN frag ich hier ja auch. ich bin ja eigentlich davon ausgegangen das nen forum dazu da ist meinung und wissen auszutauschen, damit ich es eben NICHT ausprobieren muss, sondern eben nur wenn es keiner weiss, oder mir niemand einen rat geben kann. deine antwort in ehren, aber gibts vllt auch noch ne andere möglichkeit als den 555? das ding is für mich nen monoflop, in einigen fällen auch noch als taktgenerator zu verwenden (wenn man nur die flanken braucht, denn ansonsten ändert sich das tastverhältnis ja mit der frequenz). es wird doch irgendein ic geben das speziell für diesen zweck gebaut wurde, nämlich leistungsregelung mit pwm.
Worauf kommt es Dir jetzt an, möglichst wenige Bauteile oder möglichst wenig Aufwand? Vermutlich ist ein µC (der kleinste mit ADC) die billigste Methode. Ein 8-Pinner und ein Poti - fertig. Der könnte sogar später noch eine echte Regelung (PID) übernehmen. Dafür musst Du halt eingerichtet sein (Software). Oder ganz analog mit einem Sägezahn- oder Dreickgenerator und einem Komparator. Könnte man mit einem 14-poligen 4-fach OP wie LM324 hinbekommen.
vermutlich ist es wirklich die beste lösung mit mikrocontroller. wenn man internen oszillator nimmt kommt man mit ziemlich wenig bauteilen hin. die software is für mich kein aufwand, in c ist sie schnell geschrieben, den analogwert einlesen und dementsprechend halt 2 timer setzen, so könnt mans wohl machen. für atmel bin ich auch ausgerüstet. es wundert mich aber irgendwie schon das es offenbar kein bekanntes ic für sowas gibt (mit mögl. wenig aussenbeschaltung), weil das doch eigentlich ne recht übliche applikation is, meistens innerhalb ner regelung. vllt kann ich auch z.b. mit fets oder analogschaltern ne art multiplexer für die eingänge bauen, dann käm ich auch mit einem µC. für alle 4 steuerungen aus. jmd erfahrung damit?
Nimm doch einfach einen 16-Pinner mit 4-8 ADC-Eingängen, der hat dem Muxer gleich eingebaut.
hm okay..wusst ich garnicht das es einen mit mux schon gibt :) danke für den hinweis. na, dann werd ich jetzt mal bei reichelt bestellen :) vielen dank nochmal euch allen!
@ Verzweifelter >die pwm-ics wo ich gefunden hab sind ja meist für schaltnetzteilbau >ausgelegt. also so 500khz.. >ich weiss einfach nicht ob diese dinger bei so niedrigen frequenzen >schwingen. Tun sie nicht. >ich hab das mal in ne simulationssoftware geworfen und hab raus: >trimmereinstellung in % / An-Zeit in % >5% / 9% >15% / 24% >30% / 58% Dann hast du falsch simuliert. >und anscheinend (ich habs nicht ausprobiert, sondern eben nur >simuliert), bringt das der 555 nicht. Du musst zwei 555 im Verbund nutzen. Einen als Taktgenerator, den anderen als Monoflop. >Das ist genau der Knackpunkt: Ausprobieren nicht simulieren. Nöö, man muss den IC erstml RICHTIG verstehen. >es wundert mich aber irgendwie schon das es offenbar kein bekanntes ic >für sowas gibt (mit mögl. wenig aussenbeschaltung), weil das doch >eigentlich ne recht übliche applikation is, meistens innerhalb ner >regelung. Mit 0,1 Hz betreibt niemand PWM. MfG Falk
"Mit 0,1 Hz betreibt niemand PWM." Doch, das nennt sich dann blos anders: Pulspaketsteuerung oder Wellenpaketsteuerung oder Vollwellensteuerung Beitrag "Drehzahlsteuerung bei AC-Motoren (Heizungspumpe)" Beitrag "Drehzalregelung für Seilhebezug" Beitrag "Vollwellensteuerung zur Drehzahlstellung" Beitrag "Heizlüfter drosseln" Ich glaube auch, dass es stark auf die Außenbeschaltung des 555 ankommt. Habe ich da nicht mal was in einem Kompendium gelesen? Schleifer des Potis an den Ausgang, die beiden Enden über je eine Diode (verschiedenherum gepolt) an den Timing-C. google mal nach 555 und pwm. Bin mir sicher, dass es dafür spezielle ICs gibt.
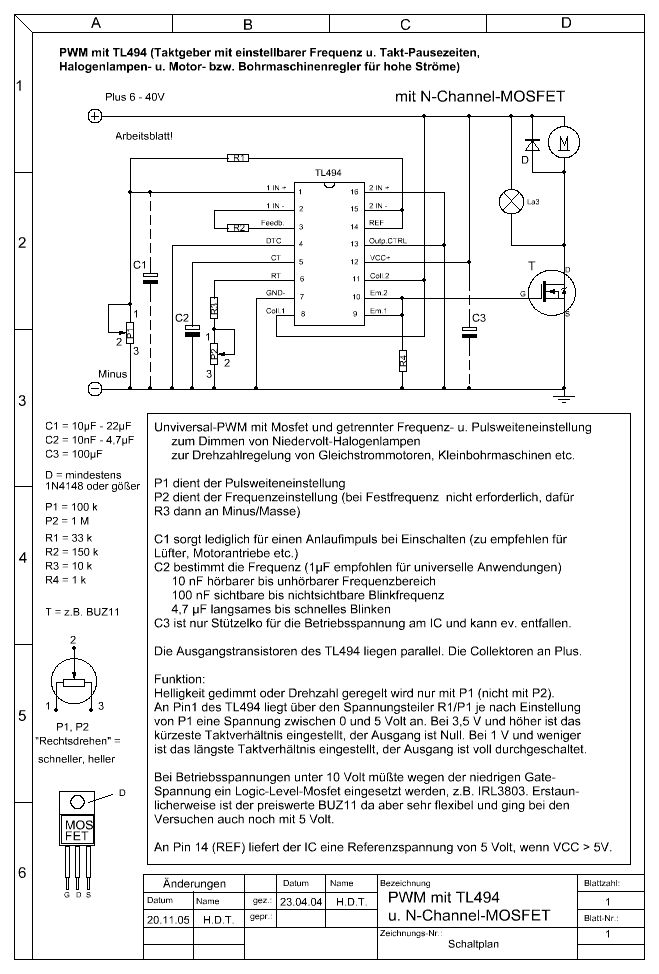
du kannst ein tl494 benutzen da kannst du frequenz und tastverhältnis mit potis einstellen
Bitte melde dich an um einen Beitrag zu schreiben. Anmeldung ist kostenlos und dauert nur eine Minute.
Bestehender Account
Schon ein Account bei Google/GoogleMail? Keine Anmeldung erforderlich!
Mit Google-Account einloggen
Mit Google-Account einloggen
Noch kein Account? Hier anmelden.
