Hallo zusammen, kann ein Programm, welches für einen Atmel 2313 erstellt wurde, ohne Änderungen mit einen Tiny2313 verwendet werden (Fuses wurden natürlich korrekt gesetzt)? Stelle seitdem unregelmäßige Resets fest, die vorher nicht aufgetreten sind, obwohl die Tiny-Serie besser gegen EMV geschützt sein soll? Danke und Gruß Toni
@ Toni (Gast) >kann ein Programm, welches für einen Atmel 2313 erstellt wurde, >ohne Änderungen mit einen Tiny2313 verwendet werden (Fuses wurden >natürlich korrekt gesetzt)? AFAIK schon. >Stelle seitdem unregelmäßige Resets fest, die vorher nicht aufgetreten >sind, obwohl die Tiny-Serie besser gegen EMV geschützt sein soll? Brownout-Detektor ausgeschaltet? @ Läubi Mail@laeubi.de (laeubi) >Neu kompiliert hastes aber schon oder? Wozu? Das sollte 1:1 abwärtskompatibel sein. MfG Falk
Hallo zusammen, schon mal danke für die schnellen Antworten! Neu kompiliert habe ich nicht. Prinzipiell funktioniert es ja auch, allerdings in "schmutziger Umgebung" (Motorrad) treten besagte unregelmäßige Resets auf. Gruß Toni
PullUp und Kondensator am Reset-Pin? Versorgungsspannung und Ein-/Ausgänge gefiltert --> http://www.dse-faq.elektronik-kompendium.de/dse-faq.htm#F.23 Gruß Jadeclaw.
Hallo, als ich meine Zündung mit einem AT90S2313 baute, habe ich mich auch mit diesem Problem herumschlagen müssen. RC-Glieder und Drosseln in den Zuleitungen der Spannungsversorgung, Kondensatoren (keramische und Elkos)über dem Atmel, dicke Kondensatoren an der Resetleitung, RC-Glied in der +5V-Leitung, RC-Glieder in den Ein/Ausgängen, externer Quarzoszillator, nichts half. Meine alte Z-80 Zündung lief dagegen problemlos ohne irgendwelche besonderen Massnahmen. Erst nachdem ich den Prozessor galvanisch vom Motorradnetz trennte, lief er störungsfrei. D.h. alle Ein/Ausgänge über Optokoppler und die Spannungsversorgung über einen kleinen Trafo und ein NE555 als astabilen Multivibrator zur galvanisch getrennten Spannungsversorgung. Mit dieser Lösung bin ich nicht besonders glücklich, aber anders ging es nicht. Ich hatte gehofft, dass der ATtiny etwas robuster ist. Das scheint offensichtlich nicht der Fall zu sein. Falls du dennoch eine bessere Lösung finden solltest wäre es schön mehr darüber zu erfahren. Gruss Sharky
Hallo zusammen, mir ist da noch eingefallen, dass der Tiny ja ein paar mehr Interruptvektoren hat, als der S2313, diese aber in der Vektortabelle noch nicht definiert sind. Somit fehlt dann ja auch der Rücksprung (RETI), falls ein solcher nicht definierter Interrupt ausgelöst wird, wodurch auch immer. Werde die Vektortabelle diesbezüglich mal überarbeiten. Danke und Gruß Toni
Hallo zusammen, habe mal mit korrekter Vektortabelle für den Tiny2313 probiert, selber Effekt, sofort nach Inbetriebnahme unregelmäßige Resets im Sekundentakt. Allerdings fiel mir auf, daß auch der S2313 nach ca. 30 Minuten Betrieb anfängt, unregelmäßige Resets zu machen. Was kann denn nach einer Laufzeit von 30 Minuten den Prozessor derart beeinflussen? Wärmenetwicklung scheidet aus, da wird nix warm? Hat jemand eine zündende Idee? Danke und Gruß Toni
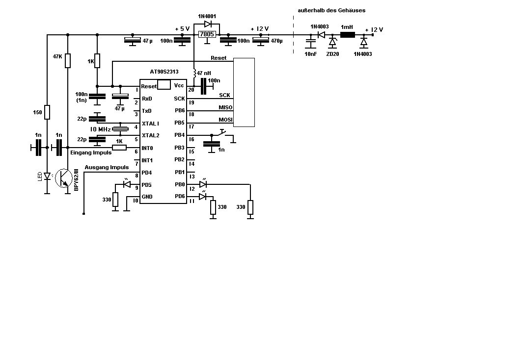
Hallo Toni, eine Zündende Idee habe ich nicht. Normal ist das Verhalten aber bestimmt nicht. Anhand des Schaltbildes könnte man aber einige Gründe ausschließen! Wie sehen z. B. Deine Verbindungen zur Umgebung aus? Überall passende Drosseln, Transil-Dioden und Kapazitäten drin? Umständliches Layout? Auch hohe Ströme auf langer Masseleitung verschieben das Potenzial von (Mess-)Eingängen! Ein kleines Foto würde sicher nicht schaden. Gruß Michael
Toni wrote: > Hallo zusammen, > mir ist da noch eingefallen, dass der Tiny ja ein paar mehr > Interruptvektoren hat, als der S2313, diese aber in der > Vektortabelle noch nicht definiert sind. Somit fehlt dann ja auch > der Rücksprung (RETI), falls ein solcher nicht definierter Interrupt > ausgelöst wird, wodurch auch immer. Das ist Schwachfug. Die RETIs "helfen" nur, Deine eigenen Programmierfehler zu verschleiern. Ein nicht freigegebener Interrupt kann keinen Sprung zu seinem Interruptvektor auslösen ! Peter
Hallo zusammen, schonmal Danke für die Infos. Hier ist die Schaltung, vielleicht fällt euch ja noch etwas auf. Danke und Gruß Toni
Bitte melde dich an um einen Beitrag zu schreiben. Anmeldung ist kostenlos und dauert nur eine Minute.
Bestehender Account
Schon ein Account bei Google/GoogleMail? Keine Anmeldung erforderlich!
Mit Google-Account einloggen
Mit Google-Account einloggen
Noch kein Account? Hier anmelden.
