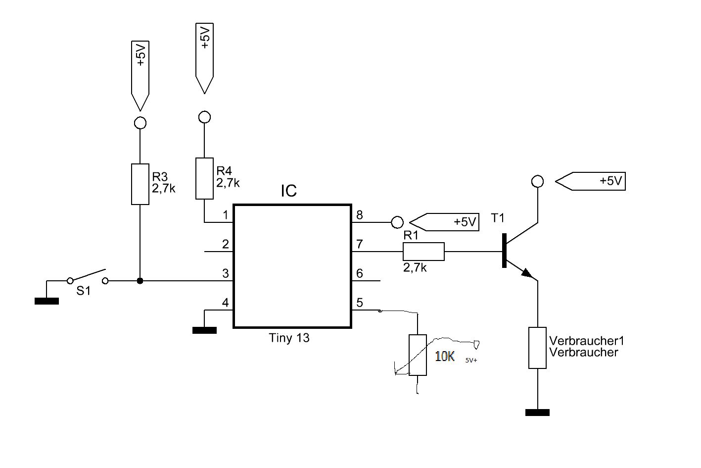
Hallo, mit der obrigen Schaltung möchte ich gerne Impulse die Über den S1 ausgelöst werden messen und ab einer bestimmten Grenze den Transistor leitend schalten! Sowie das ganze wieder unter die Grenze fällt soll der Transistor Sperrend sein! Die "Grenzfrequenz" sollte mit dem Poti (mit Paint noch schnell hinzugefügt) einstellbar sein. Die Grenzfrequenz sollte so zwichen 100 und 8000 einstellbar sein. Könnte mir jemand bei dem Code helfen? Ich möchte das ganze mit dem Tiny 13 machen, da ich davon ganz viele hier hab ;-) Und diese benötigen Verwendung :-) LG
Hi Nun, schon begonnen ? Helfen werden hier viele können, aber nicht Programme schreiben wollen. Es ist ganz einfach, du zeichnest einen ATTiny mit ein paar Strichen und wartest, das sich das Ding mit Leben füllt. Wenn deine Ausdauer groß genug ist, macht es vielleicht dein Enkel mal.... Einen Tipp solltest du trotzdem bekommen: Nachschauen, ob der µC einen Analogeingang hat und wenn ja, diesen mit Hilfe aus dem Tutorial programieren. Den Eingang auf einen Zähler programmieren und über Timer ein Zeitraster draufsetzen. Hier das Tutorial Eingänge und entprellen sowie evtl. Interruptverarbeitung und Timer. Dann hinsetzen und erst einmal ein Funktionsdiagramm skizzieren. Dann in eine Programmiersprache umsetzen, von der man glaubt, etwas verstanden zu haben.. Bascom, Assembler, C nur um einige zu nennen. Und dann beginnen mit dem Lernen. Wenn du soviele Attiny's hast, findest du auch sicherlich weitere Anwendungen. Und du möchtest doch nicht wie ein Depp dastehen, wennn du mal gefragt wirst, "hast du das selber programmiert?". Und wenn du dann auch noch stolz "ja" sagst, dürfte dich jede Frage "Kannst du mir erklären, wie ? " völlig nackt machen.... Vergiss niemals, das mittlerweile viele mit diesen kleinen Dingern nicht nur spielen und Beinchen zählen. gruß oldmax
Marc Idelberger schrieb:
> Könnte mir jemand bei dem Code helfen?
Welche Lösungsidee schwebt dir denn so vor?
Wenn du, und nicht der Tiny, die Aufgabe lösen müsstest, wie (nach
welcher Strategie) würdest du vorgehen? Beschreibe die Strategie so,
dass du sie deiner 4-jährigen Schwester erklären kannst und das die dann
ebenfalls das Gewünschte machen kann, wenn sie sich nur stur genug an
deine Lösungsbeschreibung hält.
Ist das wieder so ein Drehzahlbegrenzermist für den Roller? Schau dir die Position des Verbrauchers am Transistor nochmal an. Die passt nicht für den eingezeichneten NPN Transistor.
Bitte melde dich an um einen Beitrag zu schreiben. Anmeldung ist kostenlos und dauert nur eine Minute.
Bestehender Account
Schon ein Account bei Google/GoogleMail? Keine Anmeldung erforderlich!
Mit Google-Account einloggen
Mit Google-Account einloggen
Noch kein Account? Hier anmelden.
