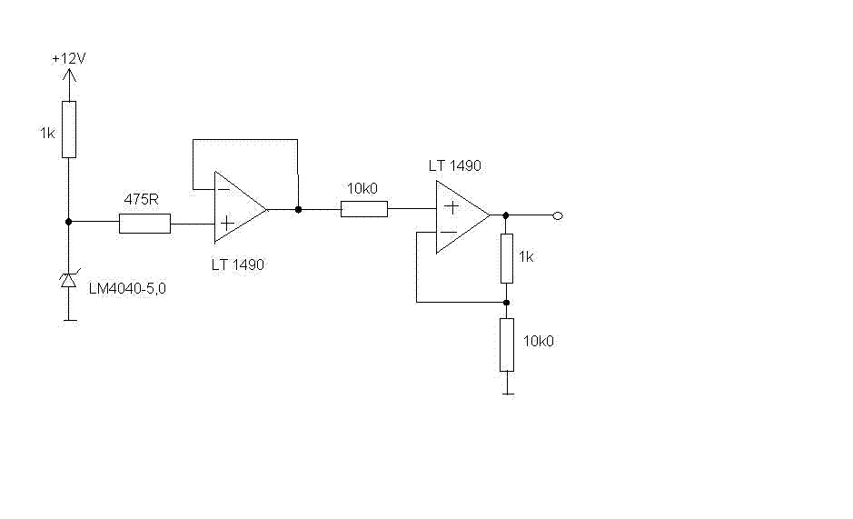
Hallo, ich hoffe ihr könnt mir helfen. Bei dieser Schaltung ist mir nicht klar, was der 475 Ohm Widerstand vor dem Impedanzwandler bewirkt und was der 10 kOhm Widerstand vor dem nicht invertierenden Verstärker bewirkt. Könnt ihr mich mit einem Stichwort in die richtige Richtung schubsen? Gruß Dennis
Danke für die Hinweise. Wenn ich es richtig verstanden habe, handelt es sich um einen Biasstrom. Ein Ruhestrom der durch den Innenwiderstand des OPs hervor gerufen wird. Dieser verkleinert beispielsweise beim Impedanzwandler die Ausgangsspannung gegenüber der Eingangsspannung. Im Allgemeinen wird der Wirkungsgrad einer Schaltung durch den Biasstrom verändert. Mir ist allerdings schleierhaft, wie es beim Impedanzwandler zur Berechnung des 475 Ohm widerstandes kommt. "Aber hier: nicht konsequent berücksichtigt" Was genau gemeint? Bei meiner Such bin ich darauf gestoßen, dass bei einem Impedanzwandler auch vor dem invertierenden Eingang ein Widerstand geschaltet wird. Wolltest du mich darauf stoßen? @ Helmut Ja, den Wert habe ich auch errechnet, nachdem ich den 'BiasWink' erhalten habe. Danke.
Dennis schrieb: > Wolltest du mich darauf stoßen? Hat ja funktioniert. :-) Dennis schrieb: > Mir ist allerdings schleierhaft, wie es beim Impedanzwandler zur > Berechnung des 475 Ohm widerstandes kommt. Ob der nun berechnet wurde, kann ich im Moment nicht nachvollziehen. Allgemein wird dort aber ein Widerstand benutzt. Selbigen Wert sollte man aber auch in der Gegenkopplung einfügen.
Die Frage ist für mich: wie berechne ich diesen Widerstand. Ich habe bisher nichts dazu gefunden. Die meisten Websites behandeln grundlegende Op-Schaltungen. Nur wenige erwähnen den Biasstrom, aber nur eine hat ein Vorgehen in Bezug auf nicht invertierende Verstärker behandelt. Ich hoffe, ihr könnt mir helfen.
Dennis schrieb: > aber nur > eine hat ein Vorgehen in Bezug auf nicht invertierende Verstärker > behandelt. Du hast ja einen Spannungsfolger ohne Verstärkung. Deshalb: Egal schrieb: > Selbigen Wert sollte > man aber auch in der Gegenkopplung einfügen. Alles klar?
Hallo, ich habe mich etwas falsch ausgedrückt. Mir ist klar, dass ich den gleichen Widerstand auch vor den negativen Eingang schalten muß. Aber ich weiß nicht, wie der 475 Ohm Widerstand berechnet wurde. Dazu habe ich keine Info gefunden. Vielleicht könnte mich jemand nochmals mit einem Stichwort einnorden :-)
Bitte melde dich an um einen Beitrag zu schreiben. Anmeldung ist kostenlos und dauert nur eine Minute.
  
  Bestehender Account
  
  
  
  Schon ein Account bei Google/GoogleMail? Keine Anmeldung erforderlich!
Mit Google-Account einloggen
Mit Google-Account einloggen
  Noch kein Account? Hier anmelden.

 Thread beobachten
 Thread beobachten Seitenaufteilung abschalten
 Seitenaufteilung abschalten