Hallo, ich wollte den Kühlkörper für ein IRF3710 berechnen. Dazu habe ich die Werte: Tmin-Tmax: -55°C - 175°C Rthjc=0,75°C/W Rthcs=0,50°C/W Rthja=62°C/W Power Dissipation Pd=200W Wärmepaste Rthi=0,125°C/W Tamb=21°C Rthk= ((Tmax-Tamb)/Pv)-(Rthjc+Rthja+Rthi) Nur wenn ich jetzt für Pv=Pd einsetzte, oder 24W oder 48W bekomme ich immer negative Werte. ALso ich wollte Zwei IRF3710 Kühle, jeder von den beiden schalte eien Last die 24W hat. Was mach ich denn falsch? Gruß Basti
Erkläre mir mal was Rthja ist? Welche Verlustleistung fällt denn an dem IRF3710 tatsächlich ab, nicht welche Leistung willst Du schalten. Versuche zu verstehen was Wärmewiderstände sind. Was bedeutet das wenn dein Halbleiter mit Kühlkörper einen Gesamtwärmewiderstand von 5K/W hat. Wie viel wärmer ist der dann wie die Umgebungsluft, wenn er z.B. 6 Watt verbrät? Gruß
Rthja ist der Wärmewiderstand Junction zur Umgebung. Das ist es ja eben, nirgendwo bekomme ich eine sinnige formel her wie ich die Verlustleistung rausrechne. überall steht die maximal Leistung, aber ich brauch ja Pv. Die einzelnen Wärmewiderstände kann man sich als Reihenschaltung von Widerständen vorstellen.
Basti schrieb: > Die einzelnen Wärmewiderstände kann man sich als Reihenschaltung von > Widerständen vorstellen. Eben nicht alle angegebenen. Wenn Du das Ding auf einen Kühlkörper montierst, dann sind die relevanten Wärmewiderstände Junction-Case, Case-Kühlkörper (unter Einbeziehung der Wärmeleitpaste bzw. evt. eines Thermo oder Isolationspads) und Kühlkörper-Umgebungsluft. Rthja gibt den Gesamtwärmewiderstand an, den du hast wenn du das Teil ungekühlt verbaust. Deswegen ist der auch so hoch. Den darft du natürlich nicht zusätzlich addieren, der ist bei Kühlkörperverwendung uninteressant. > Das ist es ja eben, nirgendwo bekomme ich eine sinnige formel her wie > ich die Verlustleistung rausrechne. Die Verlustleistung ist ganz einfach P = U*I mit U=Spannung die am Fet abfällt und I= Strom durch den Mosfet. Das ist für den stationären Fall (duchgeschaltet) einfach I^2*Rdson. Allerdings ist die Verlustleistung im Umschaltmoment deutlich höher da das Umschalten nicht unendlich schnell erfolgt sondern in einer endlichen Zeit und da kurzzeitig dann bis maximal die Hälfte der Verbraucherleistung abfällt. Das spielt allerdings kaum eine Rolle wenn Du nicht ständig umschaltest (mehrere 1000 - 100000 mal pro Sekunde) und schnell genug umschaltest (Treiber, niederohmige Ansteuerung des Gates). Den Strom des Verbrauchers der ja auch durch den FET fliesst kann man mit I = P/U berechnen mit U = Versorgungsspannung und P = Verbraucherleistung. Das Ganze gilt jetzt dür ein Schalten, nicht für ein Regeln einer Spannung oder Stroms, da dann dauerhaft eine gewisse Spannung am FET abfällt. Jetzt kapiert?
@Basti (Gast) >ALso ich wollte Zwei IRF3710 Kühle, jeder von den beiden schalte eien >Last die 24W hat. bei welcher Spannung/Strom? >Was mach ich denn falsch? Dur verwechselst maximal zulässige Werte mit realen Werten. Der IRF KÖNNTE unter IDEALBEDINGUNGEN 200W verbraten, real verbrät er bei dir vielleicht nicht mal 1W. MFG Falk
Basti schrieb: > ALso ich wollte Zwei IRF3710 Kühle, jeder von den beiden schalte eien > Last die 24W hat. Also grad mal 1..5 Amperé? Wenn die dabei merklich warm werden hast du einen FEHLER in deiner Schaltung. Beheb den lieber anstatt mit Kühlkörpern das Problem zu verschleiern.
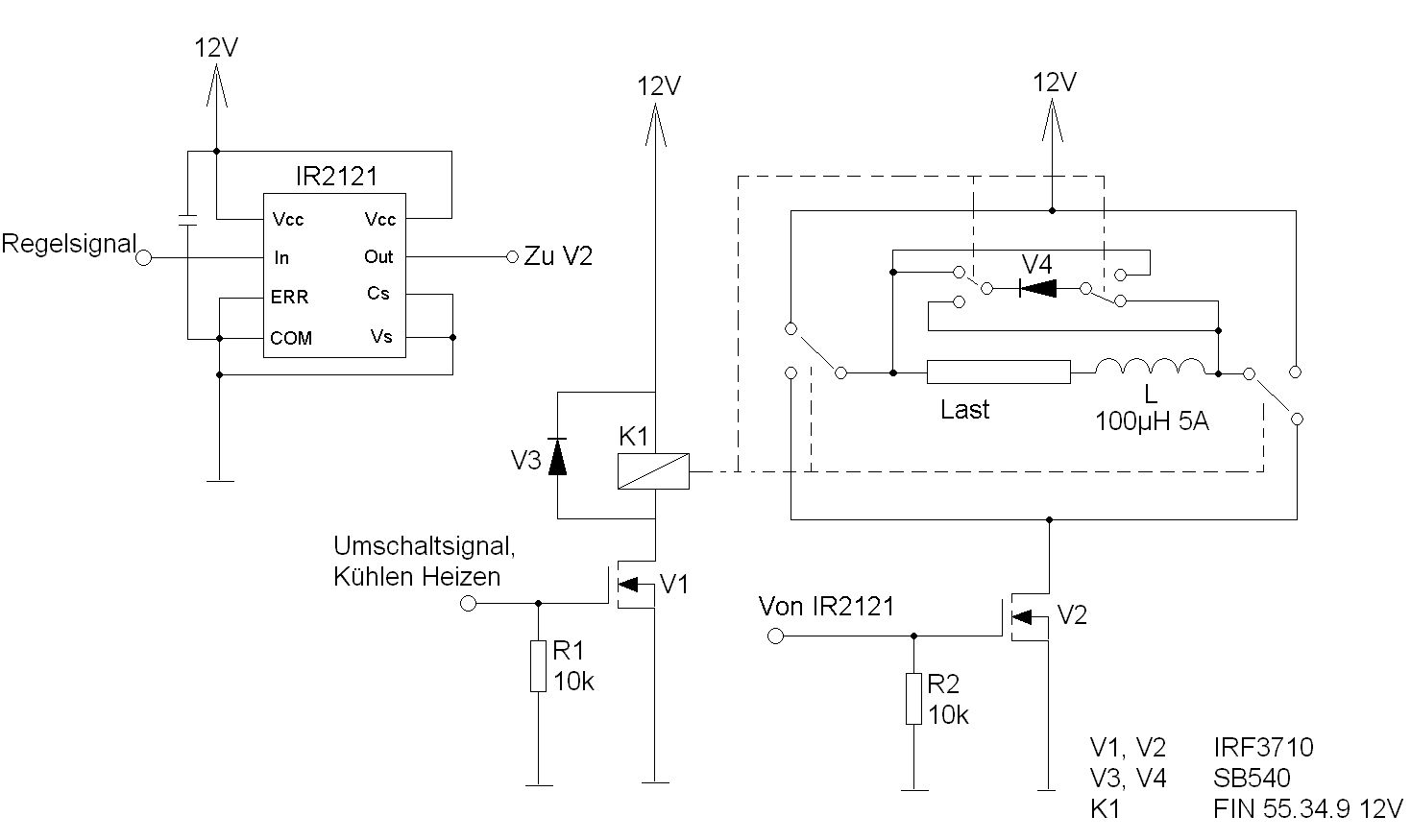
Ja genau also 2A sollen fließen. Bei einem Rdson=23mOhm ergibt ja laut der Fromel von U.R. Schmitt P=I²*Rdson=2A²*23mOhm=0,092W. Also der FET wird PWM angesteuert über ein Treiber. nicht schnell, also nicht mehr als 10Schaltungen pro Sec. Ne also ob die Warm werden weiß ich noch nicht. ich bin immer noch bei der Planung. also schaltplan steht schon und ich überlege nun ob ich überhaupt eine Kühlkörper braich. Im anhang ist mal die schaltung.
Basti schrieb: > Ja genau also 2A sollen fließen. Bei einem Rdson=23mOhm ergibt ja laut > der Fromel von U.R. Schmitt P=I²*Rdson=2A²*23mOhm=0,092W. > Also der FET wird PWM angesteuert über ein Treiber. nicht schnell, also > icht mehr als 10Schaltungen pro Sec. Damit treten praktisch keine Schaltverluste auf, die Verluste bleiben bei 0,092W. Ohne Kühlkörper wird die Sperrschicht des FET also Rthja * 0,092W = 5,7K wärmer als die Umgebung Tamb. Heißt also, er bleibt mehr oder wendiger kalt. Kühlkörper kannst du dir sparen. Grüße, Peter
@ Basti (Gast)
>der Fromel von U.R. Schmitt P=I²*Rdson=2A²*23mOhm=0,092W.
OMG! Der wird dir EINFRIEREN!
Was soll die Umschaltung der Diode?
Weil ich gleichzeitig eine polumschaltung mache. Sprich einmal fließt der strom von links nach rechts einmal von rechts nach links.
Basti schrieb: > Weil ich gleichzeitig eine polumschaltung mache Dann mach die Diode doch ausserhalb der Polumschaltung hin. Also direkt vom Mosfet-Drain zu +12V.
Bitte melde dich an um einen Beitrag zu schreiben. Anmeldung ist kostenlos und dauert nur eine Minute.
Bestehender Account
Schon ein Account bei Google/GoogleMail? Keine Anmeldung erforderlich!
Mit Google-Account einloggen
Mit Google-Account einloggen
Noch kein Account? Hier anmelden.
