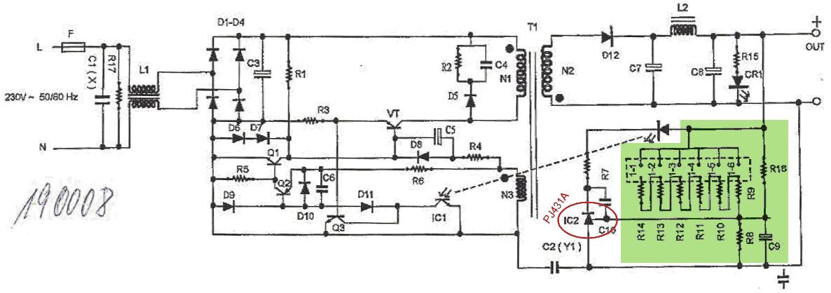
Hallo, ich habe letztens beim Elektronik-Händler ums Eck zwei Schaltnetzteile erstanden, bei dem man mittels Steckbrücken die Ausgangsspannung in Stufen (mittels Jumper) im Bereich von 5 bis 24 Volt einstellen kann. Bei Conrad gibt’s den Bausatz (Bestell-Nr: 190008) auch. Soweit ich die Schaltung verstanden habe, wird einfach nur mittels eines Spannungsteilers (im Schaltplan grün hinterlegt) die Ausgangsspannung so geteilt, dass am PJ431A 2,5V anliegen. Und je nach Spannungsteiler stellt sich dadurch eine entsprechende Ausgangsspannung ein. Ziel des Ganzen sollte ein Netzteil werden das zwei dieser Schaltnetzteile galvanisch getrennt enthält (um symmetrische Spannungen haben zu können). Ich würde bei dieser Schaltung nun gerne je Netzteil die Ausgangsspannung mikrocontrollergesteuert einstellen und Strom und Spannung am Ausgang messen. Nun habe ich leider einige Fragen auf die ich selber keine (gute) Antwort gefunden habe: (1) Was ist die einfachste / sinnvollste Methode um die Ausgangsspannung digital einzustellen? (Digitalpoti, Motorpoti, ganzen Regelkreis selber machen, …) (2) Wie realisiere ich die Strom / Spannungsmessung von zwei galvanisch getrennten Netzteilen? ad 1: Ich habe mir bereits überlegt die Steuerung mittels digitalem Potentiometer zu machen, habe dann aber die Idee verworfen, da diese Dinger ziemlich „pingelig“ betreffend Spannungsbereich und Stromfluss sind; abgesehen davon ist die galvanische Trennung nicht so einfach zu realisieren. Die nächste Überlegung war die Steuerung mittels eines Motor-Potentiometers zu machen. Damit hätte ich die Potentialtrennung geschafft und könnte zusätzlich die Spannung auch noch manuell einstellen. ad 2: Für ein Netzteil ist mir die Messung klar (Stichwort: Spannungsteiler; Shunt; Messverstärker). Probleme bereitet mir jedoch die Potentialtrennung. Eine Idee wäre einen eigenen Mikrocontroller für das 2. Netzteil, der die ausgewerteten Daten über I2C und Optokoppler an den „Master-Mikrocontroller“ übermittelt. Dazu brauche ich aber eine zweite Hilfsspannungsversorgung (die würde ich mir gerne sparen). Eine weitere Idee ist einfach die Messeingänge mittels eines Opto-MosFET-Relay umzuschalten (quasi multiplexen). Dabei ist mir jedoch nicht ganz klar wie sich der On-State Widerstand bei der Messung auswirkt. Ich würde mich freuen, falls jemand von euch gute Anregungen für mich hat. Ich habe das Gefühl, dass ich inzwischen in zu festgefahrenen Denkschienen unterwegs bin. Danke & Liebe Grüße, Lui
Du brauchst ein paae P-Kanal MosFETs die du mit dem Source Beinchen an die Ausgangsspannung hängst, Drain kommt dann an einen dieser Widersdtände (R9 bis R14) die den Strom in Richtung Masse fließen lassen. Das Gate der MosFETs lässt du über einen 100k Ohm Widerstand zur Ausgangsspannung laufen damit der MosFET schließt und um ihn zu öffnen ziehst du die Basis mit Hilfe eines NPN-Transistors nach Masse.
Peter Luidolt schrieb: > Soweit ich die Schaltung verstanden habe, wird einfach nur mittels eines > Spannungsteilers (im Schaltplan grün hinterlegt) die Ausgangsspannung so > geteilt, dass am PJ431A 2,5V anliegen. Und je nach Spannungsteiler > stellt sich dadurch eine entsprechende Ausgangsspannung ein. Siehe auch Datenblatt des 431. > Ich würde bei dieser Schaltung nun gerne je Netzteil > die Ausgangsspannung mikrocontrollergesteuert einstellen und Strom und > Spannung am Ausgang messen. Brauchst Du eine rechnergesteuerte Einstellung? im praktischen Betrieb ein normales Poti wesentlich besser zu handhaben. Wenn man es etwas genauer haben will, nimmt man ein Wendelpoti. Anderseits, dies ist ein Mikrocontrollerforum. Da sind solche Spielereien ja ganz hübsch. > (1) Was ist die einfachste / sinnvollste Methode um die Ausgangsspannung > digital einzustellen? Ein AD-Wandler zur Steuerung des 431. Gruss Harald
Hallo B.A., B.A. schrieb: > Du brauchst ein paae P-Kanal MosFETs die du mit dem Source Beinchen an > die Ausgangsspannung hängst, Drain kommt dann an einen dieser > Widersdtände (R9 bis R14) die den Strom in Richtung Masse fließen > lassen. > > Das Gate der MosFETs lässt du über einen 100k Ohm Widerstand zur > Ausgangsspannung laufen damit der MosFET schließt und um ihn zu öffnen > ziehst du die Basis mit Hilfe eines NPN-Transistors nach Masse. Danke für die Anregung. Ich hatte mir schon mal überlegt das so ähnlich aufzubauen ... allerdings mit Opto-MosFET-Relays. Ist zwar ein wenig teurer aber dafür habe ich dann kein Problem mit der Potentialtrennung der beiden Schaltnetzteile. Ich hatte gehofft die Steuerung (mit vertretbarem Aufwand) flexibler aufbauen zu können. Damit meine ich die stufenlose Einstellung der Spannung. Aber die Vorgeschlagene Lösung mit den MosFETs ist in jedem Fall ein guter Backup-Plan. Danke & Liebe Grüße, Lui
Hallo Harald, Harald Wilhelms schrieb: > Brauchst Du eine rechnergesteuerte Einstellung? im praktischen Betrieb > ein normales Poti wesentlich besser zu handhaben. Wenn man es etwas > genauer haben will, nimmt man ein Wendelpoti. Anderseits, dies ist > ein Mikrocontrollerforum. Da sind solche Spielereien ja ganz hübsch. Ja, der Gedanke kam mir auch schon ... aber inzwischen hat mich der Ehrgeiz gepackt die Steuerung mittels µC zu realisieren ;-) Auf den ersten Blick hat alles so einfach ausgesehen ... wie trügerisch ;-) >> (1) Was ist die einfachste / sinnvollste Methode um die Ausgangsspannung >> digital einzustellen? > Ein AD-Wandler zur Steuerung des 431. Meinst du wirklich einen AD-Wandler (oder doch einen DA-Wandler)? Der Aufbau mit AD-Wandler kann ich mir momentan nicht vorstellen. Würdest du den 431 einfach mit einem digitalen Signal versorgen je nachdem ob man über oder unter der Soll Spannung ist (sowas wie ein Puls-Betrieb)? Könnte man sich dann nicht den 431 sparen und den IC1 (PC817) direkt steuern? Ich würde mich freuen wenn du mir das mit dem AD-Wandler noch genauer erklären könntest ... derzeit verstehe ich es noch nicht. Herzlichen Dank & Liebe Grüße, Lui
Zeit für Mathematik. Rechne dir die Stromverhältnisse am Steuereingang des 431 aus und speise einen durch einen DAC generierten weiteren Strom ein. Ähnlich wie hier http://electronicdesign.com/article/power/an-easy-way-to-roll-your-own-programmable-power-su.aspx beschrieben (Vorsicht, Rechenfehler und Probleme beim Start möglicherweise inklusive. > Ziel des Ganzen sollte ein Netzteil werden > das zwei dieser Schaltnetzteile galvanisch getrennt enthält Dann musst du zusätzlich noch aufpassen, dass du durch das Ansteuern beider Netzteile mit einem Mikrocontroller und DACs nicht eine gemeinsamem Masse schaffst, mit der die galvanische Trennung zum Teufel geht.
Hallo Hannes, Hannes Jaeger schrieb: > Zeit für Mathematik. Rechne dir die Stromverhältnisse am Steuereingang > des 431 aus und speise einen durch einen DAC generierten weiteren Strom > ein. > > Ähnlich wie hier > http://electronicdesign.com/article/power/an-easy-way-to-roll-your-own-programmable-power-su.aspx > beschrieben (Vorsicht, Rechenfehler und Probleme beim Start > möglicherweise inklusive. Wow ... danke. Über diese Möglichkeit bin ich noch nicht gestolpert. Ich werde mir das am Abend mal druchrechnen und schauen ob ich auf einen grünen Zweig komme. >> Ziel des Ganzen sollte ein Netzteil werden >> das zwei dieser Schaltnetzteile galvanisch getrennt enthält > Dann musst du zusätzlich noch aufpassen, dass du durch das Ansteuern > beider Netzteile mit einem Mikrocontroller und DACs nicht eine > gemeinsamem Masse schaffst, mit der die galvanische Trennung zum Teufel > geht. Ich nehme an, da bliebt mir nicht viel übrig als einen zweiten digitalen Stromkreis aufzubauen und die Steuerleitungen des DAC mittels Optokoppler anzusprechen. Danke für deine Tips! Liebe Grüße, Lui
Peter Luidolt schrieb: >> Ein AD-Wandler zur Steuerung des 431. > > Meinst du wirklich einen AD-Wandler (oder doch einen DA-Wandler)? Ich meinte einen DA-Wandler. Damit steuerst Du alles Sek.-seitig und Du hast keine Probleme mit der Netztrennung. Die Schaltung mit dem 431 und dem OK muss natürlich so bleiben, wie sie ist. Gruss Harald
Bitte melde dich an um einen Beitrag zu schreiben. Anmeldung ist kostenlos und dauert nur eine Minute.
Bestehender Account
Schon ein Account bei Google/GoogleMail? Keine Anmeldung erforderlich!
Mit Google-Account einloggen
Mit Google-Account einloggen
Noch kein Account? Hier anmelden.
