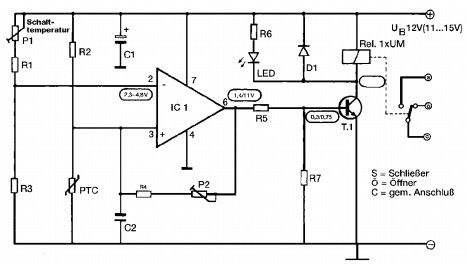
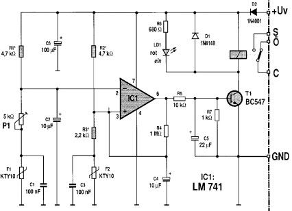
Hi Leute, mein Problem stellt ist eigentlich banal da, leider komme ich nicht so recht weiter, habe wohl ein Brett vor dem Kopf. Habe mehrere Heißleiter-Schaltungen parallel einzeln laufen (s. Schaltungen Temperaturschalter 1+2). Zur Anzeige baute ich mir ein LED-Thermometer (s. Schaltung). Aufgabe sollte es sein, von einem zentralen Punkt alle Temperatur/Differenz-Schalter abfragen und anzeigen zu können, bei geringsten Schaltaufwand. Dabei sollte ein paralleler Abgriff (notfalls Massen zusammen legen) erfolgen. Die Eichung der Fühler muss auf dem Weg zum Thermometer erfolgen, die über einen Drehschalter anwählbar sind. Problem: Die Verbindungen zu den Temperatur/Differenz-Schalter müsste bei der Messung am Thermometer erhalten bleiben.(zZ.Stellenüberlauf oder -Zeichen) Wie kann ich dies einfach mit einem Optokoppler verwirklichen? Ist das sinnvoll, gibt es eine andere Lösung! Kann überhaupt ein PTC an dem Optokoppler arbeiten? Für Hinweise und eine Schaltung wäre ich sehr dankbar. Danke für euer Verständnis
maria schwandner schrieb: > Kann überhaupt ein PTC an dem Optokoppler arbeiten? Nein. Der Strom für die LED würde deine Messbrücke total verstimmen.
Geringster Schaltungsaufwand ist wohl ein Ziehl TR 600. Ansonsten kann man einen Pt100 nicht an einen Optokoppler hängen. Was man machen könnte wäre z.B. eine Kompetatorschaltung oder ein bisschen Logic, welche den Pt100 liest und dann in zwei Registern zur weiteren Verfügung stellt.
> Aufgabe sollte es sein, von einem zentralen Punkt alle > Temperatur/Differenz-Schalter abfragen und anzeigen zu können Das ist mit den von dir verwendeten Schaltung eigentlich gar nicht möglich. Temperaturschalter1 ist nur ein Schalter, Temperaturschalter2 ein Differenzschalter, und an beiden hat man nicht nur eine mit der Temperatur schwankende Spannung am Temperatursensor (was ja in Ordnung wäre um es irgendwo messen zu können), sondern der Temperaturschalter2 verändert die Spannung an einem Sensor sobald er umschaltet um eine Hysterese erreichen zu können. Das versaut dir komplett die Auslesemethode, denn du weisst nicht, wie der Differenzschalter steht. Ausserdem arbeiten beide mit einer ungenauen Spannung, aber ich nahme mal an die kann man als 12V aus einem 12V Spannungsregler als konstant voraussetzen (oder ist es aus einem Akku?) Im Prinzip könnte man (nicht mit der ICL7106 Schaltung die du uns zeigst, sondern einem als Voltmeter geschalteten ICL7106) die Spannung an den PTC Temperatursensoren anzeigen lassen (Masse und COM- von allen Modulen verbunden). Dann bräuchte man noch einen Zettel, auf dem draufsteht, welche Spannung bei welcher Temperatur entsteht. Blöderweise ist diese für jeden Temperaturschalter einen andere, und wie gesagt, bei Temperaturschalter2 sogar je ein Zettel für eingeschaltet vs. ausgeschaltet. Das ist natürlich nicht handhabbar. Also will man nicht die Spannung angezeigt bekommen, sondern die reale Temperatur. Blöderweise ist das nicht nur eine lineare Skalierung (die man mit dem ICL7106 machen könnte), sondern eine unlineare Kurve, denn deine Temperaturschalter-Schaltungen sind so, es war bei ihnen nicht wichtig eine lineare Spannung je nach Temperatur zu haben, es war nicht mal wichtig überhaupt eine immer gleiche Spannung bei immer gleicher Temperatur zu bekommen. Also wird das nichts, bloss durch Umskalierung, durch ebenfalls mit umgeschaltete Vorwiderstände oder Trimmpotis statt der Spannung (die man auf eienm Zettel nachgucken müsste) direkt die Temperatur angezeigt zu bekommen. Man könnte die Umrechnung per speziell programmiertem Microcontroller machen, aber das wird dich überfordern. Wenn man Temperaturen verschiedener Temperatursensoren mit einem einzigen Messgerät anzeigen will, dann verwendet man Temperatursensoren, die immer denselben Wert (hier eine Spannung) liefern. Die klassischen Sensoren dabei sind Pt100 mit 1mA durchflossen, die sind austauschbar ohne daß man jeden einzelne justieren muss. Dazu müsste man deine beiden Temperaturschaltungen umbauen, dann könnte man die Anzeige (der Spannung über den Pt100) durch einen ICL7106 direkt in GradC machen. Auch der Umbau wird dich überfordern. Dritte Möglichkeit, wir sind ein Mikrocontrollerforum, gleich digitale Temperatursensoren einsetzen. Der Klassiker als Temperaturschalter wäre der LM75, leider ist er kein DIFFERNZtemperaturschalter, er ersetzt also bloss deine Schaltung 1. Auch das wird dich überfordern. Daher die einzig sinnvolle Lösung: Bau deine Temperaturschalter um. Betriebe sie mit einer geregelten Spannung (sagen wir 12V) und ersetze die KTY Temperatursensoren durch Pt100 mit einem 12k Vorwiderstand an 12V (hinreichend konstanter Strom) und nimm genauere OpAmps. Schaltung1: +-----+---------+-------+-----+-- +12V aus einem 7812 | | | | | 12k 12k | | Relais | | | | | | | +---(-10M-+ +-|<|-+ | | | | | | | +-3k3-+--|+\ | | | | | >---+--1k--|< BC338 100Rpot-(--------|-/ |E | | | OPA188 GND | | | | 100R | | | | | | | | +---------(---------- IN+ ICL7106 als 200mV Voltmeter | | | umskaliert auf Temperatur 100R Pt100 | +-- IN- | | | | +-----+------- GND -----+-- COM - Schaltung2: +-----+---------+-------+-----+-- +12V aus einem 7812 | | | | | 12k 12k | | Relais | | | | | | 50R +---(-10M-+ +-|<|-+ | | | | | | | +-3k3-+--|+\ | | | | | >---+--1k--|< BC338 100Rpot-(--------|-/ |E | | | OPA188 GND | 50R | | | | +-----(---------(----o\ Umschalter welche Temperatur anzuzeigen ist | | | \o-- IN+ | +---------(----o ICL7106 als 200mV Voltmeter | | | umskaliert auf Temperatur Pt100 Pt100 | +-- IN- | | | | +-----+------- GND -----+-- COM - Ganz schön ist die Spanung aus dem 7812 nicht, es ollte genauer sein, aber wenn wenigstens alle Spannungen gleich sind (also aus dem selben 7812 stammen) kann man damit vermutlich leben. Da ein Pt100 seinen Widerstand nur um 0.39% pro GradC ändert, sind Widerstände genauer als 1% nötig, auch das Poti. Das kann teuer werden.
Zunächst mal Danke , an alle die sich dieser Mühe unterzogen haben! Leider hatte ich schon so etwas geahnt und suche jetzt nach einen neuen Weg! Das umbauen sollte das einfachste sein, aber ich liebäugele mit etwas digitalen!? Aber mal sehen, vorerst Danke bis zum nächsten Mal
Bitte melde dich an um einen Beitrag zu schreiben. Anmeldung ist kostenlos und dauert nur eine Minute.
Bestehender Account
Schon ein Account bei Google/GoogleMail? Keine Anmeldung erforderlich!
Mit Google-Account einloggen
Mit Google-Account einloggen
Noch kein Account? Hier anmelden.


