Ehemalige Druckerei. Das muss weg, wegen Regalen. Der neue Mieter braucht den Platz für das Archiv. Die Boxen sind etwa 20 x 20 x 20 cm groß und recht leicht. Schätze ca. 500 Gramm. Eine der Boxen lebt noch, die grüne Glimmlampe leuchtet jede Minute einmal kurz auf. Notstrombeleuchtung ? Sollte aber mit Akku schwerer sein. Alter: Mindestens 40 Jahre. Grüße Bernd
Das kann alles mögliche sein. Zeitschalturen Leuchtreklametrafos Treppenhausautomaten Relaiskisten Ohne ein Typenschild zu sehen wird das nicht feststellbar sein. Es sein den ein Elektriker schaut mal rein. hättest mal auf den Zettel geguckt der da zerknüllt draufliegt. Der könnte hilfreich sein das Rätsel zu lösen. Gruß Winne
Nächste Woche baue ich das weg. Heute kam ich ohne Leiter nicht dran, ich konnte so ein Kistchen gerade mit den Fingern greifen. Die Lösungsmöglichkeiten von Winne schließe ich alle aus. Anzeige: Grün und Rot Grüße Bernd
Ganz toll fand ich ja den Tipp des jetzigen Hausmeisters, wie ich das spannungsfrei schalte: " Mach einen Kurzschluss und dann schaust du in der Hauptverteilung ( Sehr schön, schwarzes Bakelit mit etwa 250 Schmelzsicherungen ) was kaputt ist " :) Bernd
Könnte auch ne alte Telefonverteilung sein, leider sieht man die Kabelqierschnitte nicht... einfach mal durcchmessen, was anliegt?
Aber nix als Strom geht da rein??? Frag mal die NSA, vielleicht weiß die ja, was sie bei dir verbaut haben...
Marcus W. schrieb: > Könnte auch ne alte Telefonverteilung sein, leider sieht man die > Kabelqierschnitte nicht... einfach mal durcchmessen, was anliegt? Eher nicht, in meiner Zeit in der Branche als Monteur sah ich sowas nie. Es sieht ein wenig nach dem Bullshit Türsprechanlage und Türöffner aus, in meinem Wäschekeller sieht es ähnlich aus. Da klacken auch Relais drin, daß man vor Schreck zur Seite springen möchte.
Wenn Du's eh wegbaust mach doch mal einen Kasten auf und ein Foto vom Inhalt. Bietet evtl. Ausschlacht-Potential.
Bernd Funk schrieb: > ( Sehr schön, schwarzes Bakelit mit etwa 250 Schmelzsicherungen ) Kannst Du davon ein Foto machen? Nur interessehalber Danke! Grüße, Andario
>Jo, vor allem nach der Detonation wegen seiner Sicherungssuche. ;)
Ist vermutlich ein mehrteiliger Flux-Kompensator, dann würde auch das
Alter passen da der Threaderöffner aus der Pfalz die Kisten auf etwa 40
Jahre schätzt - wahrscheinlich hat ein Zeitreisender ihn vergessen.
Vielleicht sind's ja aber auch nur so eine Art Meldeanzeigen von den
Druckmaschinen (Papierstau/Druckerschwärze leer/ Vorhebschneider
klemmt...).
Ich tippe auf eine Brandmeldeanlage. Evtl. mehrere Brandabschnitte, mit Meldung zur Feuerwehr. Oder Alarmanlage.
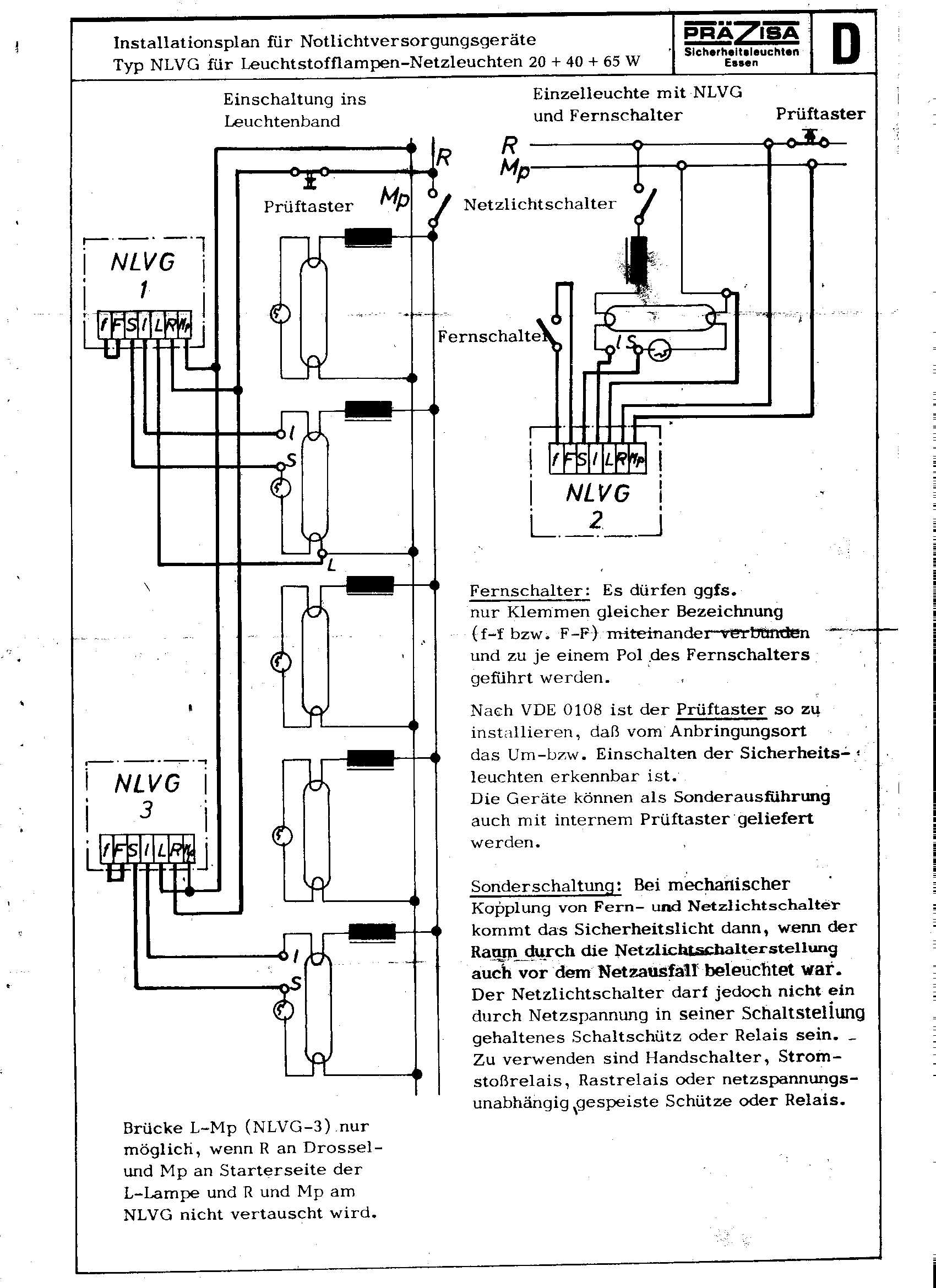
Heute habe ich die Teile abmontiert und mal eins geöffnet. Sauber gefaltet lag noch ein Anschlussplan drin. Grüße Bernd
Die Akkus ( 1990 ) sind wohl hinüber. Bei den 7 Stück geht aber vielleicht noch einer. Dann bastel ich in meine Werkstattbeleuchtung eine Röhre, die beim Abschalten nicht ausgeht. :)
magic smoke schrieb: > Wenn Du's eh wegbaust mach doch mal einen Kasten auf und ein Foto vom > Inhalt. Bietet evtl. Ausschlacht-Potential. Wohl kaum. Aber, wenn du auf Eurostück große Transistoren stehst :) ( Sind mit 60mm Alu- U- Profil als Kühlkörper verschraubt ) Scheint der Spannungswandler 6V DC auf 220V AC zu sein. Grüße Bernd
Auf jeden Fall dürfte das Rätsel gelöst sein. "Notlichtanlage" lässt sich aus dem Schaltbild herauslesen.
und nach 1 stunde ist auch mit dem notbetrieb feierabend. ein hoch auf meine treuen stirn- und taschenlampen :-)
Bloß nicht wegwerfen.. In diesem Forum kommt jeden Tag einer gelaufen, der seinen Sperrschwinger nit zum Spielen bekommt. Eigentlich müßte jeder so ein Kästchen angeboten bekommen zum üben - bis Vorrat alle ;)
Dave Chappelle schrieb: > Die sind nur 500g und haben so einen grossen Akku drin? Da hat meine " Handwaage " völlig versagt. :( (Schäm) Die komplette Kiste wiegt 4,5 Kg. Grüße Bernd ( Es ist aber auch schwierig, so ein Teil zu schätzen, wenn du das auf Zehenspitzen gerade mit den Fingern ein wenig anlupfen kannst)
Bitte melde dich an um einen Beitrag zu schreiben. Anmeldung ist kostenlos und dauert nur eine Minute.
Bestehender Account
Schon ein Account bei Google/GoogleMail? Keine Anmeldung erforderlich!
Mit Google-Account einloggen
Mit Google-Account einloggen
Noch kein Account? Hier anmelden.



