Für eine u.a. batteriegetriebene Schaltung die so im Bereich 4-15 Volt arbeiten können sollte, brauche ich eine Referenzspannung. Wegen der Batterie soll sie natürlich extrem wenig Strom verbrauchen. Außerdem soll sie sehr kostengünstig sein. Als erstes hatte ich es mit einer Diode in Durchlassrichtung versucht. Den niedrigen Strom von ca. 50 Mikroampere mochte die Diode nicht so gern. Sie reagierte sehr heftig auf Temperaturschwankungen und auf Schwankungen in der Spannungsversorgung und driftete auch sonst recht wild. Zuviel für mich, auch wenn die Anforderungen nicht sehr hoch sind. Nun habe ich eine Z-Diode eingesetzt. Diese mag natürlich genausowenig diesen niedrigen Strom und reagierte darauf mit einer Spannung von ca. 1,35 Volt statt ihr nominellen Zenerspannung von 2,7 Volt. Allerdings war sie bzgl. Drift und Temperaturdrift sehr angenehm, insbesondere weil ihr Temperaturdrift sich mit dem nachgeschalteten Transistor so etwa grob ausglich. Nicht, daß ich hohe Temperaturen durch die Schaltung habe, es geht nur um passablen Betriebsbereich. Jedenfalls mache ich mir etwas Sorgen, wegen der doch sehr abweichenden Zenerspannung (1,35 Volt statt 2,7 Volt). Habe auch noch keine Bauteilstreuungen untersucht. Die Anforderungen sind ansonsten gering. Der Betrag der Referenzspannung selbst ist mir eigentlich so mehr oder weniger egal, ob es nun 0,4 Volt / 1,35 Volt oder 2,7 Volt sind, ist Nebensache. Ich passe dann einfach einen Widerstand an anderer Stelle an. Aber es sollte idealerweise +/- 5% genau sein, wenn wir mal von einer +/- 2% Zenerdiode ausgehen. Den Genauigkeitsverlust nehme ich gerne hin, wenn es nicht viel Strom verbaucht. Die gesamte Schaltung verbraucht gerade mal 1 mA im Betrieb (davon 50 uA durch die Referenzspannung), da will ich nicht noch 5 oder 10 mA durch die Z-Diode jagen. Die Schaltung ist also wie folgt: Spannungsteiler an Betriebsspannung (Batterie: 4,5 Volt oder 9 Volt oder 12 Volt +/-20%) mit eben der 2,7 Volt Zenerdiode (oder 3 / 3,3 ist auch egal) und einem 100KOhm Widerstand (1% genau). Die Spannung an der Diode wird abgegriffen mit einem "Impedanzwandler", will heißen es gibt praktisch gesehen nur eine geringe Strombelastung. Die Zenerdiode war eine BZX83 (wird aber später eine 2% SMD-Ausführung sein) Der Widerstand: Metallfilm 100 KOhm, 1%, 0,6 Watt, 25 ppm Tc (später SMD 0603, 1%, 0,1 Watt, Tc=100 ppm) Oder sollte ich es nochmal mit zwei oder mehr normalen Dioden in Durchflußrichtung versuchen, parallel oder seriell? Ich meine wegen dem niedrigen Strom bin ich im U/I-Kennlinienfeld bei der Diode in einem Bereich mit relativ starker Steigung, daher die starken Schwankungen. Wie ist das bei der Z-Diode? Sie scheint mir weit weniger Steigung in diesem Niedrigstrombereich zu haben, oder täusche ich mich? Ist die BZX83 nur so "gutmütig" oder gilt das eher allgemein? Was meint ihr dazu, eine Zenerdiode mit so wenig Strom zu betreiben, bzw. habt ihr da Erfahrungen damit?
Frank schrieb: > Oder sollte ich es nochmal mit zwei oder mehr normalen Dioden in > Durchflußrichtung versuchen, parallel oder seriell? Sowas ist bei den Strömen am ungenauesten. Könntest stattdessen eine LED als Referenz nehmen, z.B. eine low-current. Dürfte besser und sehr billig sein, bleibt aber auch Pfusch. Wurde früher gern mal so genutzt. Die LED muss natürlich in Durchlassrichtung, also ganz normal betrieben werden. Es gibt etliche Referenzen mit z.B. 10µA Minimalstrom. Dazu kann man nur raten. Falls sowas zu teuer ist, suche nach Zener/LEDs/Dioden usw. mit der kleinstmöglichen nominellen Verlustleistung/Strom/Baugröße.
Z.B. eine (alte) Ref25Z, die macht ab 60 uA stabile 2,5V , und wird standardmäßig mit 1% Toleranz geliefert (erspart dem TE evtl. den Abgleich der restlichen schaltung).
Frank schrieb: > Was meint ihr dazu, eine Zenerdiode mit so wenig Strom zu betreiben, > bzw. habt ihr da Erfahrungen damit? Z-Dioden sind bei 5-7V Nennspannung erst richtig gut (Übergang vom Zener zum Avalache-Effekt). Dort ist auch der dynamische Innenwiderstand am geringsten (so 10 Ohm) und außerdem der Temperaturkoeffizient am niedrigsten. Z-Dioden bis etwa 2.7V sind in Wirklichkeit meistens mehrere normale Dioden in Reihe geschaltet. (Läßt sich mit Diodentester messen -> keine 0.7V in "Vorwärtsrichtung" vorhanden). Ich würde eine LM385 Bandgap-Referenz verwenden. Die ist explizit für Batterieanwendungen konzipiert. Weitere Einsparungen an Strom lassen sich auch getakteten Betrieb erreichen. siehe Batteriewächter Gruß Anja
Wir wurden bisher wie ueblich noch nicht darueber informiert, was das Ganze denn soll. Bei einem ADC wuerd ich die Referenz auch schaltbar machen.
Also erstmal Danke für die bisherigen Kommentare. Der LT1389 wäre technisch super, aber totaler Overkill (+/- 0,05%). Allein dieses Bauteil würde ein mehrfaches der restlichen Schaltung kosten. @0815 Das mit der LED klingt sehr interessant, das werde ich mal testen. @Andrew Taylor Die Ref25 wird nicht mehr hergestellt und kann ich deshalb nicht verwenden. Gut die BZX83 auch nicht, aber die wird durch einen genaueren Typ (+/-2% ersetzt). @Anja Ein guter Vorschlag. Der LM385 wäre zwar recht teuer im Vergleich zu einer Z-Diode, aber von den Referenzen noch recht günstig. >"Z-Dioden bis etwa 2.7V sind in Wirklichkeit meistens mehrere normale >Dioden in Reihe geschaltet. (Läßt sich mit Diodentester messen -> keine >0.7V in "Vorwärtsrichtung" vorhanden)." Das glaube ich nicht, sie verhielt sich doch anders. Das andere Verhalten könnte theoretisch natürlich die Reihenschaltung sein, aber ich bezweifle das. Hast Du dafür Quellen, oder einen Versuch mit dem man das prüfen könnte? Allein die Umkehr des Temperaturkoeffizienten vermag mich nicht zu überzeugen. @Allgemein Die Schaltung muß nicht abgeglichen werden. Die nachfolgende Schaltung tut auch nichts zur Sache, es geht um die Fragestellung, ob man in einem Spannungsteiler mit niedrigem Strom eine Z-Diode zur Kompensation unterschiedlicher Betriebsspannung einsetzen kann, auch wenn ihr Spannungswert dann stark von der Nennspannung abweicht. Es geht auch um Alternativlösungen. Dies ist ein allgemeines Problem und von der nachfolgenden Schaltung nur insofern abhängig, daß die Genauigkeitsanforderungen klein sind und es kostengünstig sein soll. Die Vorschläge LED und LM385 passen ja dazu. Der Vorschlag LT1389 passt zwar nicht für mich, aber vielleicht für andere Interessierte, die es extrem genau brauchen. Eine Niedrigstrom-LED muß ich erst noch bestellen, ebenso wie den LM385. Habe gedacht, ich hätte einen LM385 rumliegen, aber dem war nicht so. Ich werde es mal mit einer normalen LED versuchen. Ich habe jetzt alles vermessen mit sehr interessanten Ergebnissen. Folgende Bauteile wurden jeweils mit einem 1% 100KOhm Tc=25ppm Widerstand vermessen: 1N4448 -> Flußrichtung BZX83 2,7 Volt -> Sperrrichtung LED rot -> Flußrichtung (Kingbright oder Liteon, weiß ich grad nicht mehr genau, jedenfalls eine Standard-5mm LED) Erwartungsgemäß regelt die Z-Diode mit Abstand am besten, die Spannung ist supersauber und driftet nur sehr langsam in extrem kleinem Bereich. Die LED driftet merklich hin und her, aber akzeptabel. Die Diode driftet wie irre innerhalb weniger Sekunden. Das war ja der Grund mich für die Z-Diode zu entscheiden. Jetzt zum Temperaturdrift. Hier liegt die LED mit Abstand vorne, gefolgt von Z-Diode und wiederum dem Schlußlicht der normalen Diode. Allerdings kann das Gehäuse der LED auch zum Vorteil beim Temperaturdrift geführt haben und ich habe einfach zu kurz geheizt für den thermischen Widerstand der LED. Jetzt aber der Knaller: Der Einfluß des Durchflußstromes durch die Betriebsspannung. In den Bildern die Stufen sind jeweils Schritte von 1 Volt von jeweils ca. 4,5 Volt bis 15 Volt. Ergebnis dazu: Diode 1N4448: +/- 7% ZD-Diode BZX83: +/- 10% LED rot (Typ unbekannt): +/- 2,6% (!) Zu den Anhängen: Die Bilder zeigen den Spannungsverlauf. In den eher "horizontalen Phasen" der Kurve wurde nichts gemacht, das Bauelement driftete eben mehr oder weniger vor sich hin. Die vertikalen Sprünge sind jeweils ein Schritt der Betriebsspannung von ca. 1 Volt im Bereich 4,5 Volt bis 15 Volt. Am Ende des jeweiligen Diagramms ist der Temperaturdrift bei Erwärmung zu sehen. Im Prinzip könnte ich alle drei Lösungen verwenden. Die Diode wäre die billigste, die Z-Diode die stabilste, aber da sollte ich wohl noch 50 Mikroampere draufgeben und eine genauere nehmen (was ja eh geplant war) und die LED wäre die genaueste bzgl. Betriebsspannung. Blieben da noch die Streuungen innerhalb der Baureihe, aber das kann ich jetzt nicht auf die schnelle messen. Ja eigentlich war das mein wichtigster Punkt ...
LM4040 - Kostet in kleinen Stückzählen ~0,50 EUR. 75 µA reichen zum Betrieb, TK ist ~150ppm/°C und 1% Präzision hat sie auch.
So hab den Typ der LED in den Bestellunterlagen nachgesehen, sollte eine Kingbright L-53ID sein. Anbei noch ein Bild der "Eigendrift" der LED, also ohne Betriebsänderung. Theoretisch könnte auch mein Netzteil beteiligt sein, aber die Z-Diode driftet bei gleichem Netzteil nicht so stark.
Onkel Dittmeyer schrieb: > LM4040 - Kostet in kleinen Stückzählen ~0,50 EUR. > 75 µA reichen zum Betrieb, TK ist ~150ppm/°C und 1% Präzision hat sie > auch. Danke. Ist auf den ersten Blick mit ca. 0,16 Cent ein klein bißchen günstiger als die LM385 mit ca. 0,17 Cent (in Stückzahlen). Immer gut Alternativen zu haben. 1% Genauigkeit brauche ich zwar nicht, aber andere sicherlich. Und preislich zwar für meine Anwendung am Limit, aber überlegenswert.
Sowas ähnliches habe ich auchmals gesucht. Wenn es sehr billig und nicht soo genau (wg. Temparatur) werden soll: http://www.learningelectronics.net/circuits/low-power-voltage-reference.html Ist eine Kombination aus LM334 und BC547. Strom ~ 10 µA
Frank schrieb: > Jetzt aber der Knaller: Der Einfluß des Durchflußstromes durch die > Betriebsspannung. In den Bildern die Stufen sind jeweils Schritte von 1 > Volt von jeweils ca. 4,5 Volt bis 15 Volt. > > Ergebnis dazu: > Diode 1N4448: +/- 7% > ZD-Diode BZX83: +/- 10% > LED rot (Typ unbekannt): +/- 2,6% (!) Diese hohen Spannungsunterschiede entstehen, weil all diese Bauteile noch weit unterhalb ihres üblichen Stroms betrieben werden. Daher der Ansatz, entweder eine LED oder eine Zener mit dem kleinstmöglichen Nennstrom zu suchen. Die 1N4148 hat beispielsweise 100mA, und ist damit ein "riesiges" Bauteil im Vergleich zur low-current-LED... Frank schrieb: > Erwartungsgemäß regelt die Z-Diode mit Abstand am besten, die Spannung > ist supersauber und driftet nur sehr langsam in extrem kleinem Bereich. > Die LED driftet merklich hin und her, aber akzeptabel. Die Diode driftet > wie irre innerhalb weniger Sekunden. Das war ja der Grund mich für die > Z-Diode zu entscheiden. WAS für eine Drift soll das denn sein, wenn nicht temperaturabhängig? Exemplarstreuungen? Betreibe ich egal was als Referenz, und halte Strom und Temnperatur gleich, so gibt es eigentlich nur noch Alterungserscheinungen (alle 1000 Jahre mal messen ;-) Bei Diode und LED könnten noch Lichtänderungen einen Einfluss haben, ggf. einfach mal die Gehäuse schwärzen.
Denke dran, dass manche LEDs und Glasdioden lichtempfindlich sind und Dich aus diesem Grund bei µA-Messungen narren können. Eine LED (es geht fast jede, (testen)) eignet sich ganz gut für ne µPower Ref, die nicht hypergenau sein muss. Die LED funktioniert (meist) auch noch bei 1µA und weniger. Den TC von ca. -2mV/°C kann man weitgehend kompensieren, indem man nen Emitterfolger (mit großem Arbeitswiderstand) nachschaltet. Die Ube des Emitterfolgers hat ja ebenfalls ca. -2mV/°C. Ein TC von 0,05%/°C ist gut erreichbar. Der Emitterfolger wirkt ausserdem als Impedanzwandler.
@Achim Auch an Dich Danke, wäre eine Lösung mit noch kleineren Strömen. Interessant für eine Ultra Low Power Version. Habe gerade nochmal mit dem doppelten Strom gemessen. Ich habe dazu den Widerstand von 100 KOhm auf 51 KOhm geändert. Ergebnis: Diode 1N4448: +/- 6,25% Eine kleine Verbesserung. ZD BZX32: +/- 10% wie zuvor Interessant. Keine Veränderung und die BZX83 ist nominell +/-10% genau. Ich muß mal genauere Z-Dioden besorgen, ein höherer Strom scheint der Z-Diode was die relative Abweichung anbelangt fast vollkommen egal zu sein. Die durchschnittliche Spannung stieg auf ca. 1,65 Volt dabei. LED Kingbright rot: +/- 2% Die LED reagiert ebenfalls mit einer etwas höheren Genauigkeit. Die LED drängt sich da irgendwie auf. Mal sehen, wie die LED auf noch weniger Strom reagiert: Nun mit 470 KOhm, also ca. 1/5 des Stromes, so ca. 10 uA bei 5 Volt: Oh ja: +/- 4,8% Abweichung, aber das bei dem kleinen Strom und wie gesagt, mit +/-5% bin ich zufrieden. Ich glaube die LED ist der Gewinner, auch wenn ich ihren Drift etwas unschön finde, aber dafür ist sie sehr tolerant bzgl. der Betriebsspannung. Und sie driftet auch bei weitem nicht so schlimm, wie eine normale Diode. Ein Dankeschön an 0815 für den LED-Vorschlag. Und das war noch nicht mal eine Niedrigstrom-LED.
@0815 Es ist eine 1N4448, aber hat natürlich auch 75 oder 100 mA (weiß gerade den Wert nicht, glaube 75 mA). Ja der Drift ist wohl Temperatur + Rauschen + Störungen + Netzteilschwankungen + .... Ich wollte damit nur zum Ausdruck bringen, daß ich nichts an der Schaltung mache, außer messen. @RoJoe Für +/-5 % scheint das Limit wohl bei 10 Mikroampere bei dieser LED zu liegen. Bei ca. 100 Mikroampere bekommt man +/- 2 % Genauigkeit. Vielleicht kommt man mit Niedrigstrom-LEDs auf 1 Mikroampere. Die LED ist eine verhältnismäßig leuchtstarke, vielleicht 2-3 mal heller als die einfachste. Wenn man genau hinsieht leuchtet sie auch ein wenig, selbst bei den kleinen Strömen. Ich werde mal ein paar Niedrigstrom-LEDs bestellen, aber das dauert ein bißchen.
RoJoe schrieb: > Denke dran, dass manche LEDs und Glasdioden lichtempfindlich sind > und Dich aus diesem Grund bei µA-Messungen narren können. Mag sein, ich glaube das wenigste stammt vom Licht. Sie ist ja auch viel besser als die Diode. > Eine LED (es geht fast jede, (testen)) > eignet sich ganz gut für ne µPower Ref, die nicht hypergenau sein muss. > Die LED funktioniert (meist) auch noch bei 1µA und weniger. > Den TC von ca. -2mV/°C kann man weitgehend kompensieren, > indem man nen Emitterfolger (mit großem Arbeitswiderstand) nachschaltet. > Die Ube des Emitterfolgers hat ja ebenfalls ca. -2mV/°C. > Ein TC von 0,05%/°C ist gut erreichbar. > Der Emitterfolger wirkt ausserdem als Impedanzwandler. Ich habe ja schon am Anfang geschrieben, daß später noch ein Transistor folgt (Impedanzwandler), durch den ich eine gewisse Temperaturkompensation bekomme, habe dazu auch eine Messaufnahme. Es funktioniert aber nicht so gut wie man denkt, weil der Transistor erst später reagiert als die Diode. Die Gehäuseabweichungen sind da eben ein Problem. Man bekommt da zunächst Ausreißer, die erst etwas später wieder zum Teil kompensiert werden, wegen der unterschiedlichen thermischen Widerstände. Ein Verlust an Genauigkeit bekommt man darüber hinaus noch durch den größeren Temperaturgradienten, man sollte die also möglichst thermisch auf der Platine koppeln, oder wenigstens eng zusammenlegen um das zu reduzieren. Die geringen Temperaturkoeffizienten bekommt man also nur, wenn beides im gleichen Gehäuse ist, wie bei den Spannungsreferenzen. Aber natürlich ist es besser als ohne Temperaturkompensation.
Frank schrieb: > Sie reagierte sehr heftig auf Temperaturschwankungen Das sind die für alle normalen Dioden geltenden ca. 2mV pro Grad. Die wirken sich bei einer niedrigeren Durchlassspannung prozentual natürlich stärker aus als bei der höheren von LEDs. Z-Dioden haben andere TKs, siehe Datenblatt. > Sie reagierte sehr heftig auf Schwankungen in der Spannungs- > versorgung Das verhindert man normalerweise, indem man die Referenz mit einer Konstantstromquelle betreibt. > Was meint ihr dazu, eine Zenerdiode mit so wenig Strom zu betreiben, > bzw. habt ihr da Erfahrungen damit? Erfahrungsgemäß ist der differentielle Widerstand bei Z-Dioden deutlich grösser als bei LEDs mit gleicher Spannung. Gruss Harald
gk schrieb: > Keine Ahnung was Du vor hast, aber vielleicht suchst du ja sowas: > > ICL7665 > > gk Nein, das ist ein Niedrigstromkomparator mit eingebauter Referenz. Der niedrige Stromverbrauch ist sehr nett, der Preis aber nicht. Und eine Ausgangsspannung liefert er ebenfalls nicht. Dieser IC hat ja auch einen gänzlich anderen Anwendungszweck. In dieser Preisklasse bekommt man schon die extrem präzise LT1389, die hier schon vorgeschlagen wurde. Wenn die Batterie leer ist, ist sie eben leer, das bekommt der Benutzer schon mit, weil dann die Schaltung nicht mehr funktioniert.
Harald Wilhelms schrieb: > Frank schrieb: > >> Sie reagierte sehr heftig auf Temperaturschwankungen > Das sind die für alle normalen Dioden geltenden ca. 2mV pro Grad. > Die wirken sich bei einer niedrigeren Durchlassspannung prozentual > natürlich stärker aus als bei der höheren von LEDs. Z-Dioden haben > andere TKs, siehe Datenblatt. Die LED profitiert wohl auch vom höheren thermischen Widerstand. >> Sie reagierte sehr heftig auf Schwankungen in der Spannungs- >> versorgung > Das verhindert man normalerweise, indem man die Referenz mit > einer Konstantstromquelle betreibt. Ja nur braucht man dafür erst einmal eine Referenzspannung, womit wir wieder beim Thema sind. >> Was meint ihr dazu, eine Zenerdiode mit so wenig Strom zu betreiben, >> bzw. habt ihr da Erfahrungen damit? > > Erfahrungsgemäß ist der differentielle Widerstand bei Z-Dioden > deutlich grösser als bei LEDs mit gleicher Spannung. > Gruss > Harald Das kann ich für kleine Ströme bestätigen (siehe Messungen oben). Zumindest für den Niedrigstrombereich, denn die LED liegt da interessanterweise bereits in ihrem Bereich mit kleinem differentiellen Widerstand, die Zenerdiode ist erst "auf dem Weg" dahin (also weit unter ihrer Nennspannung). Bei Nennströmen wird es sehr auf das jeweilige Baumuster ankommen. Die normalen Dioden holen bei Nennströmen ebenfalls auf. Die Zenerdiode spielt ihre Stärken dann bei hohen Strömen aus, kann ja im Vergleich zu einer LED ganz ordentlich liefern. Eine LED ist also nicht in jedem Fall einer Zenerdiode vorzuziehen. Man muß eben sehen, auf was es einem ankommt, Eingangsspannungsregelung, Drift, Lastregelung, Rauschen. Der differentielle Widerstand der LED ist also nicht per se besser sondern nur in einem theoretisch beliebigen Strombereich gleich, weil er vom Wirkungsquantum abhängt. Alle anderen Dioden starten mit einem sehr schlechten differentiellen Widerstand, der aber immer geringer wird, je größer die Ströme sind. Interessant wäre übrigens auch eine simple Bandlückenreferenz diskret aufzubauen (statt einer fertigen).
Frank schrieb: >> Das verhindert man normalerweise, indem man die Referenz mit >> einer Konstantstromquelle betreibt. > Ja nur braucht man dafür erst einmal eine Referenzspannung, womit wir > wieder beim Thema sind. Im Prinzip ja, praktisch aber nicht. Die Referenz vieler KSQs ist eine Basis-Emitterstrecke. Ist zwar grottig, aber um Längen besser als ein reiner Vorwiderstand.
Und nun habe ich nochmal bei ca. Nennströmen gemessen. Widerstand war 1 KOhm, somit der Strom ca. 5 mA und größer. Die Abweichungen in diesem Fall: Diode 1N4448: +/- 5,2% LED rot: +/- 5,7% BZX83: +/- 11% Sehr interessant. Die Diode ist jetzt besser als die LED. Die Diode wurde genauer und LED/Zener ungenauer. Nicht unbedingt, was man nach Studium der Kennlinien erwarten würde. Um Auszuschließen, daß die Zenerdiode einfach nur schlecht ist habe ich sie durch eine BZX85 ersetzt. Ergebnis bei 1 KOhm: BZX85: +/- 10% Irgendwie scheint die Zenerdiode egal welchen Typs und bei welchem Strom einen Fehler von +/-10% bei dem gegebenen Eingangsspannungshub aufzuweisen. Der Vorteil der Zenerdiode und wohl ihr Einsatzgebiet ist die Lastregelung und der geringe Drift bei konstanter Versorgungsspannung. Die LED ist anscheinend sehr gut für Eingangsspannungsregelung bis 2% bei geeignetem Strom. Und die normale Diode ist mit der LED zu vergleichen nur, daß sie höhere Ströme mag/braucht, als die LED.
Frank schrieb: >> Das verhindert man normalerweise, indem man die Referenz mit >> einer Konstantstromquelle betreibt. > Ja nur braucht man dafür erst einmal eine Referenzspannung, womit wir > wieder beim Thema sind. Nein, da reicht eine Einfach KSQ, bestehend aus LED, Transistor, und zwei Widerständen völlig aus. Selbst ein Fet plus Widerstand wird vermutlich reichen. > Interessant wäre übrigens auch eine simple Bandlückenreferenz diskret > aufzubauen (statt einer fertigen). Wohl kaum, da man die genaue Übereinstimmung von zwei Bauelementen nur auf ICs hinbekommt. Gruss Harald
Eine weitere Möglichkeit wäre ggf. noch eine JFET mit einem Widerstand als Stromquelle. Es gibt da einen Widerstandswert wo der TK recht klein wird. Allerdings ist der Strom bei den meisten JFETs eher im mA Bereich. Ein erster versuch wäre ggf. ein 2N5460 (sollte bei etwa 150 µA ganz gut gehen - der passende Widerstand (und damit die Spannung) ist aber stark vom Exemplar abhängig.
Frank schrieb: > Interessant wäre übrigens auch eine simple Bandlückenreferenz diskret > aufzubauen (statt einer fertigen). Harald Wilhelms schrieb: > da man die genaue Übereinstimmung von zwei Bauelementen > nur auf ICs hinbekommt. Mach mal ein Vor-Experiment, das schneller aufgebaut ist: Einen Differenzverstärker mit gleichen Widerständen in den Kollektorleitungen. Dann miss die Spannung zwischen den Kollektoren. Offset-Balance bekommst Du hin, indem Du eine der Basen mit einem Spannungsteiler, zB. 1000:1, über ein an +/- Ub angeschlossenes Poti justierst. Dann puste mal leicht gegen die Transistoren... Es gibt übrigens auch Festspannungregler, die MCP 170x-Reihe, mit nur 2µA Eigenstromverbrauch: MCP 1702-3002 3,0 V MCP 1702-3302 3,3 V MCP 1702-5002 5,0 V Bei Reich..t ca. 0,50 €
0815 schrieb: > Frank schrieb: >>> Das verhindert man normalerweise, indem man die Referenz mit >>> einer Konstantstromquelle betreibt. >> Ja nur braucht man dafür erst einmal eine Referenzspannung, womit wir >> wieder beim Thema sind. > > Im Prinzip ja, praktisch aber nicht. Die Referenz vieler KSQs ist eine > Basis-Emitterstrecke. Ist zwar grottig, aber um Längen besser als ein > reiner Vorwiderstand. Interessanter Ansatz, Du meinst wohl diese Schaltung: http://upload.wikimedia.org/wikipedia/commons/2/26/UBE-Referenzstromquelle.svg. Werde ich vielleicht morgen ausprobieren. Man braucht ja eigentlich nur zwei Transistoren dafür. Mal sehen wie das bei niedrigen Strömen funktioniert.
Harald Wilhelms schrieb: > Frank schrieb: > >>> Das verhindert man normalerweise, indem man die Referenz mit >>> einer Konstantstromquelle betreibt. >> Ja nur braucht man dafür erst einmal eine Referenzspannung, womit wir >> wieder beim Thema sind. > > Nein, da reicht eine Einfach KSQ, bestehend aus LED, Transistor, > und zwei Widerständen völlig aus. Selbst ein Fet plus Widerstand > wird vermutlich reichen. Die LED ist ja die Spannungsreferenz dabei. >> Interessant wäre übrigens auch eine simple Bandlückenreferenz diskret >> aufzubauen (statt einer fertigen). > > Wohl kaum, da man die genaue Übereinstimmung von zwei Bauelementen > nur auf ICs hinbekommt. > Gruss > Harald Ja, aber vielleicht reicht es für bescheidene Anforderungen. Ulrich H. schrieb: > Eine weitere Möglichkeit wäre ggf. noch eine JFET mit einem Widerstand > als Stromquelle. Es gibt da einen Widerstandswert wo der TK recht klein > wird. Allerdings ist der Strom bei den meisten JFETs eher im mA Bereich. > > Ein erster versuch wäre ggf. ein 2N5460 (sollte bei etwa 150 µA ganz gut > gehen - der passende Widerstand (und damit die Spannung) ist aber stark > vom Exemplar abhängig. Habe im Moment nur J111 und MPF4393 zur Verfügung, den 2N5460 müßte ich erst noch bestellen. Mit einem geeigneten Widerstand kann man den Strom schon entsprechend abschnüren, nur wird die Steuerspannung über diesen Widerstand wiederum von der Betriebsspannung abhängen und der JFET könnte da mit starker Abschnürungsänderung reagieren. Könnte man aber probieren. @RoJoe Für den Versuch ist es mir heute zu spät. Was den MCP1702 anbelangt. Bei 3,3 Volt wird meine Schaltung nicht mehr funktionieren und bei 5 Volt schränke ich die Versorgungsspannung nach unten hin ein. Hab auch mal kurz daran gedacht, aber hauptsächlich wegen dem Eigenstromverbrauch und Drop eines 78LXX wieder verworfen. Insofern Danke für den MCP1702-Hinweis, werde ich wohl bestellen und ebenfalls prüfen, auch wenn ich diese Lösung nicht favorisiere. Der Grund ist, daß für die restliche Schaltung 4,5 Volt eigentlich schon das Operationslimit ist. Und Batterien werden ja auch leer und es soll so viel wie möglich aus der Batterie rausgeholt werden.
RoJoe schrieb: > Es gibt übrigens auch Festspannungregler, die MCP 170x-Reihe, > mit nur 2µA Eigenstromverbrauch: > > MCP 1702-3002 3,0 V > MCP 1702-3302 3,3 V > MCP 1702-5002 5,0 V > Bei Reich..t ca. 0,50 € Dem dampfen bei 15V Eingangsspannung des TE aber schon ganz schön die Ohren: "Wide input operating voltage range: 2.7V to 13.2V" Gruß Anja
Die JFETs J111 oder 4393 sind gerade keine passenden Typen um mit wenig Strom eine Ref. zu erzeugen (eher so bei 5-10 mA). Der von mit oben genannte 2N5460 ist als P-Kanal Typ auch eher ein Exot. Eine passender Typ wäre so etwas wie 2SK545 (halt ein sehr kleiner Typ): da sollten etwa 15 µA passen, mit größenordungsmäßig 50 K Ohm wären das dann etwa 0,5 - 1 V je nach Exemplar und dazu passendem Widerstand. Wegen der oft großen Schwankungen der Werte würde ich aber auch einen Low drop Regler vorziehen. Wenn für den MCP1702 die Eingangsspannung zu hoch ist, gäbe es als Alternative den MCP1703, bis 16 V - sonst fast gleich (ggf. etwas teurer). Die Versionen für kleine Spannung (z.B. 2,5 V) sollten schon ab 2,7 V gehen.
Anja schrieb: > Dem dampfen bei 15V Eingangsspannung des TE aber schon ganz schön die > Ohren: > "Wide input operating voltage range: 2.7V to 13.2V" Stimmt! Ist ja auch ein LDO: Lange, Dampfende Ohren Mit einer 15V-Batterie darf man das kleine Kerlchen nicht direkt betreiben.
So mir ist ein sehr gutes Datenblatt zu Zenerdiode in die Hände gefallen. Es ist von Motorola. Der Vorteil dieses Datenblatts sind die logarithmischen I-/U-Diagramme (Strom logarithmisch, Spannung linear) auf denen man erstens sehr genau den Verlauf erkennt und der auch bis hinab zu 1 Mikroampere und darunter reicht. Interessanterweise gibt es da zwei Typen von Z-Diode. Die einen reagieren praktisch nicht auf Stromänderungen und die anderen schon. Meine Z-Diode war vom Typ "reagiert auf Stromänderungen heftig". Deshalb auch die halbe Nennspannung. Dies liegt aber wohl dem Bauelement zu Grunde, so daß meine ursprüngliche Sorge bzgl. von Bauelementabweichungen nicht gegeben ist. Allerdings hatte meine (s.o.) eben dafür auch die heftige Stromreaktion und war daher unbrauchbar um bei zwei verschiedenen Betriebsspannungen eine ungefähr gleiche Spannung zu liefern. Dabei ist diese Typeinteilung nicht abhängig davon ob Zenereffekt oder Lawinendurchbruch überwiegt. Die eine hat eine kerzengerade Kennlinie bis hinab zu 1 Mikroampere, die mit der nächsthöheren Spannung reagiert stark auf Stromänderungen und die nächste hat wieder eine kerzengerade Kennlinie. Die besten bzgl. Stromänderungen scheinen dabei oft die mit 6,2 Volt, 9,1 Volt oder 12 Volt zu sein. Ob 100 mA oder 1 uA, sie liefern praktisch die gleiche Spannung. Die Werte dazwischen sind da nicht so gut. Es gibt auch ambivalente Kennlinien: Die 200 Volt-Z-Diode ist z.B. ganz schlecht im mA-Bereich, aber fast perfekt im uA-Bereich. Das war äußerst aufschlußreich. Die Z-Dioden mit der starken Stromreaktion kann man also nur verwenden, wenn man bereits eine konstante Spannung besitzt, was ja in vielen Schaltungen der Fall ist. Zur Spannungsregelung eignen sich je nach Typ nur ganz bestimmte Z-Dioden. Selbst kann man das eigentlich ganz einfach prüfen mit meinem Versuchsaufbau. Man schaltet Z-Diode in Serie mit einem 100+ KOhm Widerstand. Hat die Z-Diode dann ca. ihre Nennspannung reagiert sie wenig auf Strom. Falls nicht kann man sie nicht zur Spannungsregelung verwenden. Leider sind eher die Z-Dioden im niedrigen Spannungsbereich, diejenigen, die sich nicht für den Betrieb an unterschiedlicher Betriebsspannung eignen. Das ist sehr interessant, denn bisher glaubte ich, daß die Kennlinien der Z-Dioden alle gleich sind und nicht völlig verschieden, abhängig vom Typ und der Nennspannung. So jetzt muß ich noch die passende Z-Diode finden. Bin auch für Vorschläge dankbar. Die Kennlinien haben auch interessante Knicke: Eine 1N747A mit 3,6 Volt ist z.B. bei 5 Mikroampere besser als bei 50 Mikroampere und bei 5 mA ebenfalls besser. Es gibt also Bereiche in den der Steigung besonders klein ist, auch bei denen, die auf Stromänderungen stark reagieren. Daß in diesem Zusammenhang die meisten Datenblätter so ungenau sind ist eigentlich nicht hinnehmbar.
RoJoe schrieb: > Anja schrieb: >> Dem dampfen bei 15V Eingangsspannung des TE aber schon ganz schön die >> Ohren: >> "Wide input operating voltage range: 2.7V to 13.2V" > > Stimmt! > Ist ja auch ein LDO: > Lange, Dampfende Ohren > > Mit einer 15V-Batterie > darf man das kleine Kerlchen nicht direkt betreiben. Ja eine 12 Volt Autobatterie hat ja typischerweise 14,4 Volt, auch wenn der Betrieb an einer Autobatterie eher unwahrscheinlich ist. Ich könnte also den Betriebsbereich einschränken oder den 15 Volt Typ nehmen. LM385 und LM4040 habe ich bestellt, daß die hervorragend funktionieren steht aber auch außer Frage. Allerdings fahnde ich immer noch nach einer geeigneten Z-Diode (s.o.). Das mit der einfachen Doppeltransistorstromquelle habe ich nochmal angeschaut, hilft aber nichts, weil die Referenzspannung dann nicht auf Masse bezogen ist. Diskret aufgebaute Bandlücke ist aber noch etwas, daß mich interessiert und was ich testen möchte. @Ulrich H. 2SK545 wäre aber wieder ein n-Kanal und auch nicht so einfach erhältlich. Bei J-FETs muß man immer die Angst haben, daß der Baustein morgen schon nicht mehr hergestellt wird. Ich weiß nicht wieviele Tausende J-FETs bereits vom Markt verschwunden sind.
Frank schrieb: > @Andrew Taylor > Die Ref25 wird nicht mehr hergestellt und kann ich deshalb nicht > verwenden. Wenn du maximal 1800 Stück benötigst, kann ich mit der Ref25Z weiterhelfen. Falls du natürlich mehr verbauen willst, hast Du recht. Falls bei Dir also Bedarf besteht: PN über das Forum, kannst mich erreichen. > Gut die BZX83 auch nicht, aber die wird durch einen genaueren Typ (+/-2% > ersetzt). Zu welchem Preis?
Frank schrieb: > Die eine hat eine kerzengerade Kennlinie > bis hinab zu 1 Mikroampere, die mit der nächsthöheren Spannung reagiert > stark auf Stromänderungen und die nächste hat wieder eine kerzengerade > Kennlinie. Hast Du da vielleicht einen Link auf Datenblatt? Ansonsten kann man Deinen Ausführungen nur schwer folgen. Wenn ich mir Figure 7 in folgendem Datenblatt anschaue .... http://www.onsemi.com/pub_link/Collateral/BZX84C2V4LT1-D.PDF ... habe ich den lauten Verdacht daß die "Kennlinien" maximal aus 3-4 Punkten je Zenerspannung sind. -> die Aussagekraft ist da sehr beschränkt wenn dann auch noch "Messfehler" eine Rolle spielen. Daß die 6.2V Diode eine so gerade Kennlinie hat liegt ganz einfach am geringen differentiellen Widerstand. (s.o.) Gruß Anja
Anja schrieb: > Frank schrieb: >> Die eine hat eine kerzengerade Kennlinie >> bis hinab zu 1 Mikroampere, die mit der nächsthöheren Spannung reagiert >> stark auf Stromänderungen und die nächste hat wieder eine kerzengerade >> Kennlinie. > > Hast Du da vielleicht einen Link auf Datenblatt? > Ansonsten kann man Deinen Ausführungen nur schwer folgen. > > Wenn ich mir Figure 7 in folgendem Datenblatt anschaue .... > http://www.onsemi.com/pub_link/Collateral/BZX84C2V4LT1-D.PDF Da fehlen zwar etliche Werte in den Kennlinien, aber an Figure 7 und 8 kann man es auch andeutungsweise sehen. Hier das Motorola Datenblatt von dem ich sprach: http://www.reichelt.de/index.html?&ACTION=7&LA=3&OPEN=0&INDEX=0&FILENAME=A400%252FZF%2523MOT.pdf Hier ist es bspw. in Figure 11-14 im ersten Datenblatt zu sehen. Weiter unten in einem anderen Datenblatt sogar noch besser. > ... habe ich den lauten Verdacht daß die "Kennlinien" maximal aus 3-4 > Punkten je Zenerspannung sind. > -> die Aussagekraft ist da sehr beschränkt wenn dann auch noch > "Messfehler" eine Rolle spielen. Die Aussagekraft ist sehr hoch, selbst wenn sie nur aus wenigen Meßpunkten bestehen, da ja die Kennlinie stetig ist. Insofern kann man den differentiellen Widerstand in verschiedenen Strombereichen gut ablesen. Manche eignen sich in jedem Strombereich, manche in nur bestimmten und andere in gar keinem Strombereich. All das läßt sich ablesen. Im Motorola-Datenblatt (s.o.) noch etwas besser. > Daß die 6.2V Diode eine so gerade Kennlinie hat liegt ganz einfach am > geringen differentiellen Widerstand. (s.o.) Einem differentiellen Widerstand, der ziemlich genau der Stromänderung folgt (idealerweise dR / dI = 1), ja. Aber das ist ja nicht typisch. Die differentiellen Widerstände sind bei jedem Z-Spannungswert anders und folgen keiner offensichtlichen Regel. Ich kann z.B. daraus ablesen, daß meine 2,7 Volt Z-Diode die falsche Wahl war. Eine 3,3 oder 3,6 Volt wäre etwas besser, eine 4,3 Volt wieder schlechter. Eine 4,7 oder 5,1 noch schlechter, eine 6,2 optimal u.s.w.u.s.f. Man sieht auch, daß die Z-Diode mit Spannungen kleiner 6 Volt alle einen verhältnismäßig kleineren differentiellen Widerstand ggü. der differentiellen Stromänderung haben. Da mein Betriebsspannungsbereich eben bis ca. 4,5 Volt reicht ist eine 6,2 Volt Z-Diode aber leider nicht möglich. Ich werde mal die 3,3 Volt und 3,6 Volt Z-Dioden vermessen.
Frank schrieb: > Da mein Betriebsspannungsbereich eben bis ca. 4,5 Volt reicht ist eine > 6,2 Volt Z-Diode aber leider nicht möglich. Ich werde mal die 3,3 Volt > und 3,6 Volt Z-Dioden vermessen. Würde ein einfaches Vorstabilisieren mit einer weiteren Zenerdiode nicht schon weiter helfen? Oder, wie schon angedeutet, Stromquelle anstatt Widerstand. Gruß
Frank schrieb: > Für eine u.a. batteriegetriebene Schaltung die so im Bereich 4-15 Volt > arbeiten können sollte, brauche ich eine Referenzspannung. Wegen der > Batterie soll sie natürlich extrem wenig Strom verbrauchen. Der Stromverbrauch ist bei Batteriebetrieb nicht das wirkliche Problem (bis auf den Innenwiderstand). Die Batterie wird dadurch geleert, dass man vergißt den Verbraucher nach Benutzung wieder abzuschalten. Also überlege dir, wann du die Referenzspannung benötigst und schalte sie danach wieder ab. Dann kannst du dir auch eine Referenzspannungsquelle leisten, die den Namen zu recht trägt.
Anbei mal ein einfacher Ansatz. Die Spannung V1 steigt linear an. 1 ms entspricht 1 V. Ausgabe ausdrücklich an R1, weil sich dort die Temperatureffekte der LED und der BE-Strecke quasi aufheben. Gruß
Hallo, interessante Schaltung. Ich frage mich gerade wieso die überhaupt "startet". Wenn kein Kollektorstrom am NPN -> kein Basisstrom am PNP. Wenn kein Basisstrom am PNP -> kein Basisstrom am NPN Kein Basisstrom am NPN -> kein Kollektorstrom. Startet die Schaltung jetzt wegen der Leckströme oder wegen der Millerkapazität zusammen mit der Spannungsanstiegsgeschwindigkeit? Wenn die Basis des NPN über einen open Collector kurzgeschlossen wird müßte also kein Strom mehr fließen. Schwingt die Schaltung dannach auch wieder an? Gruß Anja
Anja schrieb: > Startet die Schaltung jetzt wegen der Leckströme oder wegen der > Millerkapazität zusammen mit der Spannungsanstiegsgeschwindigkeit? In der Simu hws. durch beides. In der Realität dürften die Leckströme + Rauschen reichen. Ansonsten kann man ja über die C-E-Strecke des PNP einen großen Widerstand legen, als Starhilfe. Der Widerstand darf nur nicht zu klein werden, so dass ein negativer Widerstand entsteht und das ganze schwingt. Gruß
Wenn man an der REFERENZ spart , dann wird auch der Rest nichts. Zener Dioden sind für viele ein Märchenbauteil. Zu der Kategorie gehören auch die GoldCaps ;-) Sparen , bis es keine Rüben mehr gibt !
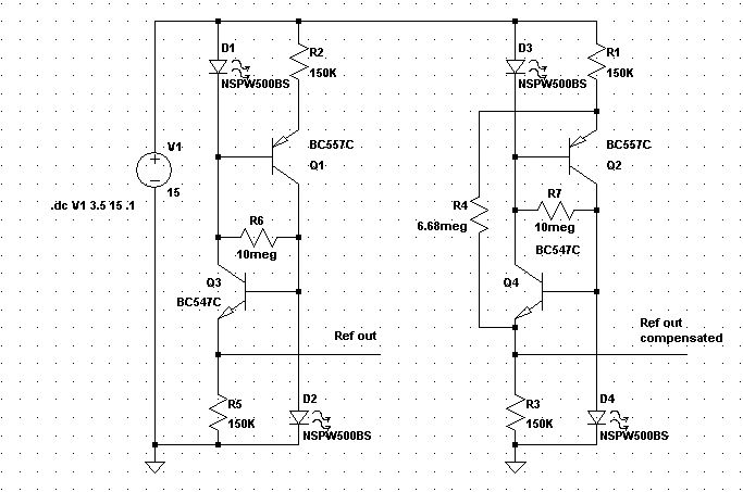
Man könnte den Kennlinienverlauf außerdem auch noch korrigieren, da er ja bekannt ist. Soweit ich das sehe, kann man aber nicht einfach einen Widerstand zur Z-Diode parallelschalten, man braucht einen negativen differentiellen Widerstand parallelgeschaltet (oder in Serie) zur Kompensation. Die Z-Dioden mit 3,9 Volt und 5,1 Volt waren leider keinen Deut besser als die mit 2,7 Volt. Ich habe jetzt mal was anderes gemacht. Die LED allein liefert eine Abweichung von +/-3% bei sehr kleinem Strom (5-26 uA, also weniger als zuvor). Damit betreibe ich nun eine ca. 7,5 Mikroampere Konstantstromquelle, die die besagte 2,7 Volt Z-Diode treibt (mit einem BC557C). Ergebnis bei 4,5-15 Volt: +/- 0,567% Abweichung Gesamtstromverbrauch: 13-34 Mikroampere Die Spannungsinvarianz ist jetzt exzellent. Interessanter dürfte die Reaktion auf die Bauelementestreuungen sein. Weitere Daten: LED-Spannung: ca. 1,1 Volt Z-Diodenspannung: ca. 1,073 Volt = Referenzspannung Rv-LED = 470 KOhm RStromsteuerung = 150 KOhm Temperaturdrift ist schätzungsweise ca. 100 ppm/K oder besser (Spannung genau gemessen, Temperatur geschätzt) Bauteilkosten ca. <12 Cent netto für die 5 Bauteile (1000 Stück). Bauteilkosten ca. 21-34 Cent brutto (1 Stück). Die LM385 ist etwas teurer (ca. 20 Cent netto, 1000 Stück), aber natürlich genauer. Ich habe auch mal eine super high Efficiency LED getestet, aber das hat keinerlei Vorteil gebracht. Die LM385 werde ich wohl nächste Woche erhalten, bis dahin untersuche ich nochmal die Bauelementestreuungen.
Joachim schrieb: > Anbei mal ein einfacher Ansatz. > > Die Spannung V1 steigt linear an. 1 ms entspricht 1 V. > > Ausgabe ausdrücklich an R1, weil sich dort die Temperatureffekte der LED > und der BE-Strecke quasi aufheben. > > Gruß Sieht in der Simulation gut aus. Ich habe (s.o.) die Sparvariante davon getestet, also ein Transistor weniger und statt der zweiten LED eine Z-Diode.
......50µA Zener-Dioden http://pdf.datasheetcatalog.com/datasheet/cdi-diode/1N4710.pdf http://www.datasheetcatalog.com/datasheets_pdf/1/N/4/6/1N4678.shtml
Simpel schrieb: > ......50µA Zener-Dioden > > http://pdf.datasheetcatalog.com/datasheet/cdi-diod... > > http://www.datasheetcatalog.com/datasheets_pdf/1/N... Danke für den Link. Waren sicher einmal eine gute Möglichkeit, werden aber nicht mehr hergestellt und kosten daher astronomische Summen. Sehr schade, wäre die Ideallösung gewesen.
Frank schrieb: > ... Ich habe (s.o.) die Sparvariante davon > getestet, also ein Transistor weniger und statt der zweiten LED eine > Z-Diode. In dieser Version ist der Strom durch die LED noch zu sehr von der Betriebsspannung anhängig. Besser wäre eine Strombegrenzung wie im Anhang, ist aber temperaturempfindlicher. Gruß
Joachim schrieb: > Frank schrieb: > >> ... Ich habe (s.o.) die Sparvariante davon >> getestet, also ein Transistor weniger und statt der zweiten LED eine >> Z-Diode. > > In dieser Version ist der Strom durch die LED noch zu sehr von der > Betriebsspannung anhängig. Besser wäre eine Strombegrenzung wie im > Anhang, ist aber temperaturempfindlicher. > > Gruß Sieht in der Simulation gut aus (ich nehme mal an die braune Kurve ist Deine Schaltung, die rote meine). Werde jetzt Mittag essen und es danach mit den zwei Transistoren testen. Danke schon mal.
So viel zu Simulation und Wirklichkeit. Die Schaltung mit den zwei Transistoren ist nicht so spannungstabil wie die mit einem Transistor und einer LED. Abweichung ist nun +/- 0,69% über Ub = 4,5-15 Volt Für mich gut genug, aber nicht ganz so gut wie in der vorigen Schaltung und entgegen der Simulation. Der Temperaturkoeffizient hat sich umgedreht und ist auch stärker ca. 300 ppm/K. Die Doppeltransistorschaltung ist besser als Diode/Transistor, aber schlechter als LED/Transistor. Dafür ist sie geringfügig günstiger, weil der Transistor günstiger als die LED ist.
Die absolute Spannung weicht auch drastisch von der Simulation ab. Und zwar erstens weil sie ca. auf der Hälfte liegt und zweites ist die Referenzspannung von LED/Transistor größer als von Doppeltransistor ebenfalls entgegen der Simulation. Gut, es sind nicht exakt die Bauteile in der Simulation, trotzdem denke ich, daß SPICE mit den niedrigen Strömen allgemein nicht richtig klar kommt. Es kann auch sein, daß SPICE die Z-Diode falsch einschätzt. Alle Bauteile wie gehabt: Widerstände 1% 0,6Watt Tk=25 ppm/K LED: Kingbright L-53ID, rot diffus, effizient Transistor: BC557C Z-Diode: BZX83 2,7Volt (Diode: 1N4448) Eine Schaltung mit doppelter Z-Diode könnte auch interessant sein. Ist zwar in dem Fall mit 2,7 Volt Z-Diode schlechter als die LED, könnte aber bei zwei Z-Dioden mit jeweils 6,2 Volt sicherlich einige integrierte Referenzen schlagen. Wobei die integrierten Referenzen wohl mehr oder weniger ähnliche Schaltungen aufweisen.
Eigentlich geht es ja nur darum, den Strom durch die Z-Diode möglichst konstant zu halten. Da wäre es fast egal, wie diese modelliert wird. Dass LTSpice bei kleinen Strömen insbesondere Transistoren schlecht modelliert glaube ich auch. Der Widerstand R4 in meiner Simu muss natürlich angepasst werden, so daß durch die Z-Diode wieder der gleiche Strom fließt. Die Version mit den 2 Transistoren mag ich auch nicht so sehr, weil voll temperaturabhängig. Die LED in der Simu war ja auch nur eine Hausnummer, die könnte den meisten Unterschied ausmachen. Gruß
Frank schrieb: > Kingbright L-53ID, rot diffus, effizient Das dürfte die Ursache sein. Früher (TM) waren "rote" LEDs noch relativ gut für Spannungsstabilisierung. Die neumodischen "hellroten" effizienten LEDs dürften nicht ganz so gut sein. -> versuch mal irgendwo eine rote LED aus den 80ern aufzutreiben. Gruß Anja
Anja schrieb: > Frank schrieb: >> Kingbright L-53ID, rot diffus, effizient > > Das dürfte die Ursache sein. Die Ursache für was? > Früher (TM) waren "rote" LEDs noch relativ gut für > Spannungsstabilisierung. Die neumodischen "hellroten" effizienten LEDs > dürften nicht ganz so gut sein. Ist eher normalrot würde ich sagen. > -> versuch mal irgendwo eine rote LED aus den 80ern aufzutreiben. Wozu? Zumal es in der Serie sowieso eine SMD-LED sein muß, wegen der automatischen Bestückung. Ich habe die effiziente Kingbright L-53ID mit einer hocheffizienten LED verglichen, dies hat keinerlei Verbesserung gebracht. Ich vermute, daß niedrigeffiziente LEDs ebenfalls keine Verbesserung/Verschlechterung bringen, auch wenn in der Theorie die hocheffizienten besser sein könnten, wie hier ja mal vorgeschlagen wurde (als Niedrigstrom-LED). Natürlich könnte eine LED mit niedrigerer Wellenlänge ungünstiger sein, aber den Farbton kann man sich ja immer noch aussuchen (ob effizient oder nicht).
Ich habe die im Anhang dargestellte Schaltung mal real aufgebaut und nachgemessen. Widerstände 1%, Metallfilm LED Osram LSK376 Transistoren wie angegeben. Ich musste ca. 15 Minuten warten, bis sich stabile Verhältnisse einstellten. Dann bei 4V: 1,541 V an der LED Bei 15V: +4 mV. Das entspräche wohl +/- 0,13 % nach Deiner Rechnung. Innerhalb von gut 1/2 Stunde variierten die Spannungen jeweils um weniger als 1 mV. Gruß
Joachim schrieb: > Ich habe die im Anhang dargestellte Schaltung mal real aufgebaut > und > nachgemessen. > > Widerstände 1%, Metallfilm > LED Osram LSK376 > Transistoren wie angegeben. Wieso hast Du die BC327 genommen? Einfach nur so, oder hatte das einen speziellen Grund? Die BC557C sind besser geeignet weil der hFe zwischen 400 und 820 liegt, beim BC327-40 nur zwischen 250 und 600. Und bei den niedrigen Strömen braucht man jedes bißchen hFE. R2 ist meiner Meinung nach auch zu groß mit 1 MOhm, da wird der Strom schon verdammt klein. > Ich musste ca. 15 Minuten warten, bis sich stabile Verhältnisse > einstellten. Wie meinst Du das? Hat es geschwungen? > Dann bei 4V: 1,541 V an der LED > Bei 15V: +4 mV. > > Das entspräche wohl +/- 0,13 % nach Deiner Rechnung. Genau, Ich lege den Arbeitspunkt in die Mitte des Fehlers (+/- 2mV). > Innerhalb von gut 1/2 Stunde variierten die Spannungen jeweils um > weniger als 1 mV. Das ist der Grund warum ich die Z-Diode bevorzuge. Die driftet so in einer Stunde um ca. 0,1 mV. Obwohl mit der Doppeltransistorschaltung und der Z-Diode habe ich gar keinen "Langzeit"-drift gemessen (nur mit LED/Transistor/Z-Diode). Mit den 2 Transistoren und Z-Diode könnte es auch mehr als 0,1 mV sein. Ich werde das mal mit BC557C testen.
Frank schrieb: > Z-Diodenspannung: ca. 1,073 Volt = Referenzspannung Ja, und zwar über ner 2,7V Zener. DAS ist das eigentliche Problem, die Diode wird vollkommen außerhalb ihrer Nennwerte betrieben. Es ist eher eine Thermo-Bauteilstreuungs-Leckstrom-Foto-Rauschdiode. Die KSQ würde mit einem simplen Widerstand statt der Zener besser funktionieren! Zumindest gäbe es so ganz sicher geringere Streuung. Solange Du keine Zener mit z.b. nur 5mW Nennleistung findest, kann eine low-current-LED nur besser sein. Also vergiss´ einfach die Z-Dioden.
Joachim schrieb: > Ich habe die im Anhang dargestellte Schaltung mal real aufgebaut und > nachgemessen. Deine letzte Schaltung hat mich inspiriert. Ja die Doppeltransistorlösung gefällt mir jetzt doch wieder viel besser. Ich habe jetzt statt der LED nur einen Widerstand eingesetzt und voila, ich habe mein Ziel erreicht. Der Fehler ist nun bei ca. +/-4% und ich sagte ja eingangs, daß mir +/-5% reichen. Dafür kann ich ein paar Bauteile einsparen, insbesondere die LED. Bei der Schaltung mit LED statt Transistor sind es zwar nur ca. +/-3%, aber der Unterschied ist nicht groß und der Transistor günstiger. Man hat also viele Möglichkeiten mit der Stromuqelle. Man kann LED/Transistor/LED schalten und hat maximale Regelung der Eingangspannung, vmtl. <0,1%. Oder man möchte minimalen Temperaturdrift und nimmt LED/Transistor/Z-Diode. Oder man will es günstiger und nimmt Transistor/Transistor/Z-Diode. Die LED kann man immer durch einen Transistor austauschen. @0815 Ich weiß gar nicht, was Du gegen die Z-Dioden hast. Bestimmte Werte, wie die 2,7 Volt Variante sind zwar nicht gut um eine Eingangsspannungsänderung zu kompensieren. Aber es gibt andere Regelungsqualitäten, bei der die Z-Diode der LED überlegen ist. Und die niedrige Spannungen abweichend vom Nennwert, die mir ursprünglich Sorgen bereiteten, sind sehr wohl spezifiziert (siehe oben bzgl. Datenblätter).
Frank schrieb: > Joachim schrieb: >> Transistoren wie angegeben. > Wieso hast Du die BC327 genommen? Weil er da war. Ich hatte keine anderen PNP mit größerem hFe. Ansonsten nur noch 2N3906 und ein paar ältere (BC312 u.ä.) >> Ich musste ca. 15 Minuten warten, bis sich stabile Verhältnisse >> einstellten. > Wie meinst Du das? Hat es geschwungen? Es ist gewandert. Dieses Verhalten habe ich immer wieder beobachtet, was einer der Gründe ist, warum die die Doppeltransistor-Lösung nicht mag. Bisher habe ich das immer auf Eigenerwärmung zurückgeführt, aber im µW-Bereich? Gruß
Frank schrieb: > Die LED kann man immer durch einen > Transistor austauschen. Jain. Der Verteil der LED ist ja, dass sie eine gegenüber dem Transistor deutlich höhere Flussspannung hat, so daß noch Spielraum für den Widerstand "zur Reglung" da ist und halt auch dass ihr TK sehr ähnlich ist, weil gleiches Halbleiterprinzip. Gruß
Joachim schrieb: >>> Ich musste ca. 15 Minuten warten, bis sich stabile Verhältnisse >>> einstellten. >> Wie meinst Du das? Hat es geschwungen? > > Es ist gewandert. Dieses Verhalten habe ich immer wieder beobachtet, was > einer der Gründe ist, warum die die Doppeltransistor-Lösung nicht mag. > Bisher habe ich das immer auf Eigenerwärmung zurückgeführt, aber im > µW-Bereich? Muß man bei einer LED nicht auch Umgebungslicht berücksichtigen? Denn ich meine, schon mal gelesen zu haben, daß sie auch als Fotodiode wirkt.
Frank schrieb: > Deine letzte Schaltung hat mich inspiriert. Ja die > Doppeltransistorlösung gefällt mir jetzt doch wieder viel besser. Ich > habe jetzt statt der LED nur einen Widerstand eingesetzt und voila, ich > habe mein Ziel erreicht. Dann müsstest Du mit einer einfachen Diode (oder Transistor als Diode) auch zufrieden sein. Es geht doch in beiden Fällen um die Variation der Flusspannung mit dem Strom. Die Doppeltransistorlösung bringt nur noch eine Verstärkung im Verhältnis der beiden Widerstände. TK ist der gleiche. Gruß
Ein Elektroniker schrieb: > Joachim schrieb: >> Es ist gewandert. Dieses Verhalten habe ich immer wieder beobachtet, was >> einer der Gründe ist, warum die die Doppeltransistor-Lösung nicht mag. >> Bisher habe ich das immer auf Eigenerwärmung zurückgeführt, aber im >> µW-Bereich? > > Muß man bei einer LED nicht auch Umgebungslicht berücksichtigen? Denn > ich meine, schon mal gelesen zu haben, daß sie auch als Fotodiode wirkt. Dieses Verhalten habe ich schon oft ganz ohne LED beobachtet. Ansonsten glaube ich, dass der Photostrom eher im nA-Bereich liegen dürfte. Gruß
Joachim schrieb: > Frank schrieb: > >> Die LED kann man immer durch einen >> Transistor austauschen. > > Jain. Der Verteil der LED ist ja, dass sie eine gegenüber dem Transistor > deutlich höhere Flussspannung hat, so daß noch Spielraum für den > Widerstand "zur Reglung" da ist und halt auch dass ihr TK sehr ähnlich > ist, weil gleiches Halbleiterprinzip. Ja. Ich habe gerade die Messungen gemacht: 2 Transistoren: +/- 4,2% vs. Spannung 4,5-15 Volt Transistor/LED: +/- 3,6% vs. Spannung 4,5-15 Volt Jetzt nach einer Stunde Driftmessung der beiden Schaltungen (Stromquelle gesteuert durch Transistor bzw. durch LED) bin ich wieder klar für die LED/Transistorkombination. T-Drift 2 Transistoren: ca. 5% T-Drift LED/Transistor: ca. <0,5% Die Temperaturdrift der 2 Transistoren ist größer als der Fehler gegen die Betriebsspannung. Wirklich übel groß und das ist wohl das "Wandern" was Du beobachtet hast. Diode 1N4448 Flußrichtung/Transistor habe ich auch getestet, ist aber hoffnungslos ggü. der Betriebsspannung. Bei diesen niedrigen Spannungen (4 Volt), bei denen es an spannungstabilen Z-Dioden mangelt, ist die LED zur Spannungsregelung die beste Lösung. Ebenfalls habe ich ein 3-stufiges System getestet. Eine NPN-Stromquelle speist eine Z-Diode, welche als Referenzspannung für eine PNP-Stromquelle dient. Da ich ja keine Stromentnahme mache, sondern bei der PNP-Stromquelle wiederum auf die Betriebsspannung zurückgreife hat das sogar eine Verschlechterung gebracht. LED/Transistor/Z-Diode ist das stabilste und T-Driftärmste was man mit drei Bauteilen aufbauen kann. Temperaturdrift von LED und Transistor gleichen sich etwa aus und die Z-Diode hat praktisch keinen merklichen Temperaturdrift. LED/Transistor/LED ist zwar einen Tick besser bei Spannungsänderungen, dafür aber im Drift schlechter. Mit vier Bauteilen könnte man LED/T/T/ZD oder LED/T/T/LED schalten, wie Du ja schon vorgeschlagen hast. Durch die gerade Anzahl von Transistoren und LED ist die LED-Variante vmtl. auch sehr Temperaturstabil.
> Ein Elektroniker schrieb: >> Muß man bei einer LED nicht auch Umgebungslicht berücksichtigen? Denn >> ich meine, schon mal gelesen zu haben, daß sie auch als Fotodiode wirkt. > Dieses Verhalten habe ich schon oft ganz ohne LED beobachtet. Ansonsten > glaube ich, dass der Photostrom eher im nA-Bereich liegen dürfte. Und in einem dunklen Gehäuse ist das auch egal. Mir ist diesbezüglich außerdem auch bei allen Messungen nichts aufgefallen, und ich habe mich auch öfters drübergebeugt und das Licht weggenommen, ich konnte da nie etwas feststellen, was über den Temperaturdrift ging. Und das war jeweils ohne Gehäuse auf dem Steckbrett. Wenn dann spielt sich das im Nanovoltbereich ab.
Aus Interesse mal eine simple "Studie". Die Spannung variert wieder von 0 .. 15 V in 15 ms, aufgezeichnet wird aber erst ab 4 ms, also ab 4 V. Im Diagramm ist jeweils die mittels Cursor-Funktion ermittelte Spannung bei 4 V abgezogen. Der als Diode geschaltete Transistor ist fast um den Faktor 2 besser. Das dürfte am Emissionskoeffizienten in der http://de.wikipedia.org/wiki/Shockley-Gleichung liegen. Gruß
Joachim schrieb: > Ansonsten glaube ich, dass der Photostrom eher im nA-Bereich liegen > dürfte. Gerade gemessen: gelbe LED der 90er Jahre vor liefert locker 10µA (direkt vor eine weiße 500mW LED gehalten.
Frank schrieb: > ist die LED-Variante vmtl. auch sehr Temperaturstabil. und auch sehr spannungsstabil hinzukriegen siehe auch hier: http://www.elektronik-kompendium.de/public/schaerer/curr2pol.htm R4 kann man an den Uin-Bereich anpassen, der wirklich vorkommt. zur LED-Lichtempfindlichkeit: Habe bei manchen LED-Typen bei 10000 Lux 3,5µA gemessen, bei anderen praktisch nichts.
Mike schrieb: > Gerade gemessen: gelbe LED der 90er Jahre vor liefert locker 10µA > (direkt vor eine weiße 500mW LED gehalten. Na ja, das war ja eigentlich schon weiter oben geklärt, daß unter gleicher Raumbeleuchtung gearbeitet wird, die dann auch tausendfach schwächer auf die LED wirkt. Aber wenn schon Retro: Ich könnte noch eine rote LED von 1975 beisteuern. Damals aus dem Sack mit einigen Tausend Stück hab ich noch eine Hand voll, das ist auch gut so. Allerdings wird das glaube ich nichts: Diese Dinger hatten wirklich nur einen Quadratmillimeter Kristallfläche, und sie waren nicht zur Ausleuchtung geeignet, nur für eine einfache optische Anzeige. Joachim schrieb: > Das dürfte am Emissionskoeffizienten in der > http://de.wikipedia.org/wiki/Shockley-Gleichung liegen. Ist n der Index, der früher oft auch m genannt wurde? Es kann aber sein, daß die Shockley-Gleichung auch noch eine etwas andere Darstellungsweise hat. Ich fragte mal den Halbleiter-Prof., und der war früher wirklich bei einem Halbleiterhersteller. Wir nahmen für m immer den Wert 1 in Berechnungen an. Er sagte: Dieser Wert liegt in der Realität immer zwischen 1 und 1,01 etwa, die geringe Abweichung wäre deswegen fast bedeutungslos, und dafür nahmen wir 1 an. Genaueres gab es aber nicht, müßte selbst mal weiter suchen. Am Rande bemerkt: Die anderen Kommilitonen waren an sowas dermaßen desinteressiert, daß ich immer nur der jenige war, der mal sowas fragte.
> [ Emissionskoeffizient ]
In meinem alten Tietze-Schenk wird er als Korrekturfaktor "m"
bezeichnet, der zwischen 1 .. 2 liegen. Also analog zur Wikipedia. Ich
meine irgendwo dort auch gelesen zu haben, dass er bei Transistoren
nahezu 1 ist, fand die Stelle aber auf die Schnelle nicht.
Gruß
Noch ein einfacher U-Regler davor und R4 noch etwas getweakt... Wäre mal interessant, wie groß der Tempco dieser Schaltung ist.
RoJoe schrieb: > Frank schrieb: >> ist die LED-Variante vmtl. auch sehr Temperaturstabil. > und auch sehr spannungsstabil hinzukriegen > > siehe auch hier: > http://www.elektronik-kompendium.de/public/schaere... > > R4 kann man an den Uin-Bereich anpassen, der wirklich vorkommt. > > zur LED-Lichtempfindlichkeit: > Habe bei manchen LED-Typen bei 10000 Lux 3,5µA gemessen, > bei anderen praktisch nichts. Dann zählt meine zu der Sorte "praktisch nichts". Zu den Simulationen: Darauf gebe ich nichts, die liegen hier total daneben, wie wir schon festgestellt haben. Die Schaltung von Joachim ist in der Praxis jedenfalls besser als beide Simulationsergebnisse. Deine Schaltung verstehe ich auch nicht ganz. Wofür sollen die Widerstände gut sein? Meiner Meinung nach erzeugen die zusätzlichen Widerstände einen zusätzlichen Fehler. Die Schaltungen hier: http://www.elektronik-kompendium.de/public/schaerer/curr2pol.htm sind meiner Meinung nach schlechter als die von Joachim. Daß die Schaltung in Bild 1 nicht funktioniert habe ich bereits nachgemessen. Der Sinn von R3 erschließt sich mir nicht. Ich will ja gerade KEINE Kopplung haben. Im allerbesten Fall funktionieren die Schaltungen auf http://www.elektronik-kompendium.de bei großen Strömen, aber auch das wage ich zu bezweifeln. Man muß eine Schaltung immer in der Realität überprüfen, reine Theorie ist nützlich für Hinweise, aber ohne realen Check weiß man nichts. Deshalb sollte man auch sehr vorsichtig mit den SPICE-Simulationen sein. Auf die Schaltung Bild7/Bild1 bin ich auch gekommen, allein sie funktioniert nicht. Dabei wüßte ich sogar wie man sie zum laufen bekommt, aber dazu bräuchte man noch einen OPV. Der Fehler der hier gemacht wird ist, daß man eine bereits vorgeregelte Spannung mit der Kopplung auf Ub wieder entregelt. Achso und Refout wird falsch abgegriffen. Die Referenzspannung nimmt man natürlich von der LED und nicht vom 150 KOhm Widerstand.
RoJoe schrieb: > Noch ein einfacher U-Regler davor und R4 noch etwas getweakt... > Wäre mal interessant, wie groß der Tempco dieser Schaltung ist. Das ist gut. Eine sehr exakte 6,2 Volt Zenerdiode als Spannungsbgrenzung nach oben hin. Das gefällt mir. Eine gute Idee.
Frank schrieb: > Achso und Refout wird falsch abgegriffen. Die Referenzspannung nimmt man > natürlich von der LED und nicht vom 150 KOhm Widerstand. Die LED hat aber doch ca. -2mV/°C ...
Bei einem Eingangsbereich von 4,5 Volt bis 6,2 Volt -0,7 Volt, also 4,5 Volt bis 5,5 Volt könnte ich die Referenz ganz weglassen. Dann hätte ich einen Fehler in der Referenzspannung von +/- 11%, was noch akzeptabel ist. Allerdings würde die Schaltung bei niedrigen Spannungen wohl den Strom abschnüren, das könnte problematisch sein.
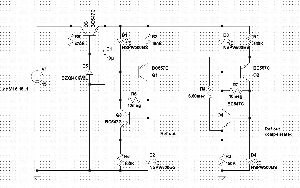
RoJoe schrieb: > Frank schrieb: >> Achso und Refout wird falsch abgegriffen. Die Referenzspannung nimmt man >> natürlich von der LED und nicht vom 150 KOhm Widerstand. > > Die LED hat aber doch ca. -2mV/°C ... Der Tc der LEDs wird ja durch die Transistoren kompensiert. Deswegen ist ja die Schaltung mit zwei Transistoren aber ohne LEDs nicht temperaturstabil. Bzw. deswegen war ja die Schaltung mit Transistoren und LEDs nach Joachim so temperaturstabil. Wenn man die Spannung am 150 KOhm-Widerstand abgreift macht ja die 2. LED überhaupt keinen Sinn. Ich habe die Schaltung mal gemessen. Dabei habe ich R6 weggelassen. Gemessen an R5: Ergebnis: Spannungsabhängigkeit: 0,1% Temperaturdrift ca. 600 ppm/K Gemessen an LED D2: Ergebnis: Spannungsabhängigkeit: 0,008% Temperaturdrift ca. 500 ppm/K Hier geht die Spannungsänderung im Temperaturdrift unter.
RoJoe schrieb: > Die LED hat aber doch ca. -2mV/°C ... Das hat etwa ein Universaltransistor wie der BC547, wenn man B und C kurz schließt, über einen Vorwiderstand. Man nahm das so in den 1980-er Jahren als Termometer.
Jetzt wird es interessant: Mit R6=10 MOhm: Gemessen an R5: Ergebnis: Spannungsabhängigkeit: 0,4% (statt 0,1% ohne R6) Gemessen an LED D2: Ergebnis: Spannungsabhängigkeit: 0,4% (statt 0,008% ohne R6) Ich sag ja R6 ist totaler Murks. http://www.elektronik-kompendium.de macht die ganze Schaltung damit kaputt und "deaktiviert" damit die 2. LED die damit völlig unwirksam wird.
Frank schrieb: Vielleicht ist es ja http://www.elektronik-kompendium.de nicht aufgefallen, weil bei 20 mA und ungenauen Meßgeräten mag es so aussehen, als würde R6=10MOhm keine Verschlechterung bringen. In einem haben sie Recht, R6 sollte so groß wie möglich sein, nämlich unendlich.
@RoJoe Mach doch bitte mal die Simulation mit ohne R6 und gemessen an unterer LED. Würde mich interessieren ob die Simulation dann besser passt.
R6 dient ja nur als Starthilfe. Bei Dir war sie wohl offensichtlich nicht notwendig. In der schon diskutierten Version wäre R6 über der C-E-Strecke des PNP. Interessant ist aber auch, dass Du an der LED D2 weniger Temperaturdrift hattest, als an R5. Wie erfasst Du denn die Temperaturdrift? Mich würde mal interessieren wie groß der TK einer LED alleine denn tatsächlich ist. Gruß
Frank schrieb: > Mach doch bitte mal die Simulation mit ohne R6 und gemessen an unterer > LED. Würde mich interessieren ob die Simulation dann besser passt. Da brauch ich garnicht simulieren, natürlich verschlechtert R6 die Sache. R6 ist ein Feigenblatt-Widerstand für Leute, die behaupten, die Schaltung würde sonst nicht anlaufen. Offensichtlich läuft sie ja doch ohne ihn an, also lass ihn weg. Den R4 kann man übrigens so justieren, dass wahlweise die Spannung an der LED konstant bleibt oder die Spannung an R5.
Joachim schrieb: > R6 dient ja nur als Starthilfe. Bei Dir war sie wohl > offensichtlich > nicht notwendig. In der schon diskutierten Version wäre R6 über der > C-E-Strecke des PNP. > > Interessant ist aber auch, dass Du an der LED D2 weniger Temperaturdrift > hattest, als an R5. Das würde ich jetzt nicht so genau nehmen. Gehe mal davon aus, daß sie gleich ist. Ich führe nur jeweils ähnliche Erwärmungen durch, die Reproduzierbarkeit ist ganz sicher nicht so genau, ebensowenig wie der absolute Wert. Deshalb auch das ca. davor. > Wie erfasst Du denn die Temperaturdrift? Nun das ist geschätzt. s.o. > Mich würde mal interessieren wie groß der TK einer LED alleine denn > tatsächlich ist. Kannst Du oben sehen, da habe ich eine Messung davon: Diode 1N4448, LED und Z-Diode jeweils rechts im Diagramm nach den Spannungstreppchen siehst Du die Erwärmung mit folgender Abkühlung. Das war aber eine stärkere Erwärmung von ca. 75 Kelvin.
R4 soll ja den Effekt durch die Early-Spannung kompensieren. Kein besonders zugesicherter Wert eines Transistors. Gruß
Joachim schrieb: >> [ Emissionskoeffizient ] > > In meinem alten Tietze-Schenk wird er als Korrekturfaktor "m" > bezeichnet, der zwischen 1 .. 2 liegen. Also analog zur Wikipedia. Ich > meine irgendwo dort auch gelesen zu haben, dass er bei Transistoren > nahezu 1 ist, fand die Stelle aber auf die Schnelle nicht. > > Gruß Genau so ist es. Hier mal zwei Dioden die ich vor Jahren mal vermessen habe: grüne LED 2,05V bei 20mA, rote LED 1,8V bei 20mA .model LED_RED D(Is=2.4e-20 N=1.655 Rs=1.5 Eg=2.17) .model LED_GREEN D(Is=8.2e-25 N=1.46 Rs=5.1 Eg=2.23) Gruß Helmut
Frank schrieb: > Joachim schrieb: >> Mich würde mal interessieren wie groß der TK einer LED alleine denn >> tatsächlich ist. > Kannst Du oben sehen, da habe ich eine Messung davon: > Diode 1N4448, LED und Z-Diode > jeweils rechts im Diagramm nach den Spannungstreppchen siehst Du die > Erwärmung mit folgender Abkühlung. Das war aber eine stärkere Erwärmung > von ca. 75 Kelvin. Verstehe ich das richtig: Von 1,67 V auf 1,66 V bei einer Erwärmung von ca. 75 K? Also 10 mV / 75 K = 0,13 mV/K Gruß
RoJoe schrieb: > Frank schrieb: >> Mach doch bitte mal die Simulation mit ohne R6 und gemessen an unterer >> LED. Würde mich interessieren ob die Simulation dann besser passt. > > Da brauch ich garnicht simulieren, > natürlich verschlechtert R6 die Sache. > R6 ist ein Feigenblatt-Widerstand für Leute, die behaupten, > die Schaltung würde sonst nicht anlaufen. > Offensichtlich läuft sie ja doch ohne ihn an, also lass ihn weg. > Den R4 kann man übrigens so justieren, > dass wahlweise die Spannung an der LED konstant bleibt > oder die Spannung an R5. Wieso wollte man die Spannung an R5 konstant halten? Der Witz ist ja der konstante Strom, der durch die LED fließt. Die LED kompensiert ja gerade Stromänderungen auf die Spannung. Der eh schon recht konstante Strom von 0,1% wird dadurch in eine nochmal genauere Spannung von 0,008% umgesetzt. Dies ist die Funktion der LED (aus einem ungenauem Strom eine genaue Spannung zu erzeugen). Würde man an R5 messen, dann geht ja dieser Effekt der LED verloren und man wandelt den 0,1% Stromfehler lediglich in einen 0,1% Spannungsfehler um. Die LED steuert dann lediglich noch Temperaturkompensation für den 2. Transistor bei.
> Verstehe ich das richtig: Von 1,67 V auf 1,66 V bei einer Erwärmung von > ca. 75 K? > Also 10 mV / 75 K = 0,13 mV/K Ja. Erwärmung habe ich mit dem Lötkolben durchgeführt (temperaturgeregelt). Ich habe dann mal einfach angenommen, daß durch die Kolben/Luft/Bauelement-Strecke nur die Hälfte der Erwärmung ankommt. Sehr grob eben.
Achso, falls das nicht klar ist, ich habe natürlich auch R4 weggelassen. Die 0,008% Spannungsregelung ohne R4 und ohne R6. R4 bringt gar nichts, weil die Spannungsregelung schon weit besser als der Drift bei Raumtemperatur ist. Ich kann die Spannungskonstanz also gar nicht mehr verbessern. Verbesserungswürdig wäre eher der Temperaturdrift.
Joachim schrieb: > Mich würde mal interessieren wie groß der TK einer LED alleine denn > tatsächlich ist. Hat mich auch mal interessiert. Den Wert für die rote LED kann ich bestätigen. "The coefficient dVf /dT is equal to – 2.3 mV/K for the UV LED sample (λ = 375 nm), – 5 mV/K for the blue LED sample (λ = 455 nm), – 3.8 mV/K for the green LED sample (λ = 530 nm), and – 1.5 mV/K for the red LED sample (λ = 605 nm)." http://www.proaudiodesignforum.com/forum/php/viewtopic.php?f=12&t=171 http://www.ka-electronics.com/Images/pdf/Junction_Temperature_LED_Tempco.pdf
So meine bestellten Teile sind gekommen. Dabei habe ich gleich mal mit einer Bandlückenreferenz gemessen und zwar dem LM385Z-1,2. Reaktion der Referenz auf den Spannungsbereich 4,5-15V war praktisch unmessbar. Ich kann nur so viel sagen, daß sie deutlich unterhalb der Temperaturdrift der Referenz liegt. Und die ist auch nicht sehr groß, obwohl ich den schlechtesten (Z-) Typ habe. Temperaturdrift ist laut Datenblatt +/-150 ppm. Meine "Schätzmessung" der Temperaturdrift liegt etwas darunter (vmtl. +/- 40 ppm). Okay habe mal versucht die Temperatur möglichst konstant zu halten, dabei konnte ich doch was sehen und messen: LM385Z-1,2 dVref (4,5-15 Volt) = +/- 0,00728% (+/-73 ppm) Den größten Ausschlag bekomme ich, wenn ich mich an meinen Stuhl schnell hinsetze. Ich vermute der dadurch entstehende Luftzug verursacht dies. Mit dem LM385 hat man jedenfalls eine hochwertige Spannungsreferenz die selbst bei 10 uA noch arbeitet. Teststrom war bei mir durch den 470 KOhm-Widerstand: 7 Mikroampere bis 29 Mikroampere. Aha, das ist also der Grund für den hohen Ausschlag, wenn ich von 4,5 Volt auf 5 und 6 Volt gehe. Dann muß ich obiges Berichtigen, denn bei 7 Mikroampere unterschreite ich den Mindeststrom. LM385Z-1,2 dVref (7-10 uA) = +/- 0,007% (+/-70 ppm) dVref (10-30 uA) = nicht meßbar (geht im T-Drift/Rauschen unter) Man sollte mit dem LM385 also über 10 Mikroampere bleiben. Sie funktioniert zwar darunter auch noch, verliert aber ein wenig an Genauigkeit. absolute Abweichung meines Exemplars vom Nennwert: -0,5% Gut, daß eine Spannungsreferenz als Spannungsreferenz glänzt war allerdings klar. Gegenüber der Schaltung mit 2 LEDs und 2 Transistoren ist sie wohl in allen Belangen überlegen, selbst im Preis ist der Abstand dann nicht sehr groß. Für meine einfache Anforderung reicht aber die 1 LED/1Transistorvariante. Ich habe auch die genauere LM4040 u.a. bekommen, aber nach dem Ergebnis erübrigt sich eigentlich eine Vermessung dieser, die ja ebenfalls vorgeschlagen wurde. Die sind auch neben anderem für ein anderes Projekt.
Jetzt habe ich doch noch die LM4040AIZ-2,5 vermessen. Das war doch durchaus aufschlußreich. Abweichung absolut: 0,08 % Abweichung bei Stromänderung: 70 ppm (sprich Eingangsspannungsänderung) Teststrom: 100 uA - 420 uA (30 KOhm Widerstand in Serie) Ggü. der LM385 ist sie zwar absolut etwas genauer, aber man braucht erheblich mehr Strom. Außerdem reagiert sie nicht so gutmütig wie die LM385, denn bei zu wenig Strom bricht die Referenzspannung total ein (0,65 Volt). Die LM385 hat mit einer leicht erhöhten Stromsensibilität reagiert. Die LM385 reagiert außerdem wesentlich weniger auf Stromänderungen allgemein. Darüber hinaus konnte ich bei der LM4040 ein paar eigenartige Spannungseinbrüche beobachten in unregelmäßigen Abständen von mehreren Minuten um ca. 0,588 Millivolt beobachten, das habe ich beim LM385 nicht gesehen. Könnte aber theoretisch auch von extern kommen, der Aufbau ist ja auf dem Steckbrett ohne Abschirmung und ich habe die Leuchtstoffröhre an. Temperaturdrift ist auf jeden Fall etwas besser als bei LM385. Da ich die Temperaturdrift nicht so genau erfassen kann, mache ich mal keine genaue Aussage, der typische Wert aus dem Datenblatt scheint jedenfalls zuzutreffen. So habe mal alle Leuchtstofflampen ausgemacht. Da hatte ich die Einbrüche nicht mehr. Scheint wohl von den Leuchtstofflampen gekommen zu sein. Als Niedrigstromreferenz ist sie jedenfalls ungeeignet. Erstens braucht sie viel mehr Strom und zweitens reagiert sie ungenauer auf Spannungsänderungen als die LM385 und ist auch noch teurer (auch die ungenauere mit 1% Initialgenauigkeit). Mein Netzteil habe ich auch mal "roh" vermessen. Der Drift ist so ungefähr im Bereich der Referenzen. Sprich von dem kommen keine Störungen, was ja in einer Betriebsschaltung eher nicht der Fall ist, weil da viele Verbraucher mit Laständerungen dranhängen, aber kann man ja auch entkoppeln.
Tschuldigung für das Ausgraben eines alten Threads, habe aber damals großes Verständnis über Zenerdioden gewonnen und möchte daher dieses Datenblatt http://rohmfs.rohm.com/en/products/databook/datasheet/discrete/diode/zener/edz3.6b.pdf beisteuern, welches ein meiner Meinung nach äußerst aufschlussreiches Strom/Spannungsdiagramm (bis 1µA) beinhalltet. Für all die, die über google hierdrauf stoßen. ;)
Bitte melde dich an um einen Beitrag zu schreiben. Anmeldung ist kostenlos und dauert nur eine Minute.
Bestehender Account
Schon ein Account bei Google/GoogleMail? Keine Anmeldung erforderlich!
Mit Google-Account einloggen
Mit Google-Account einloggen
Noch kein Account? Hier anmelden.















