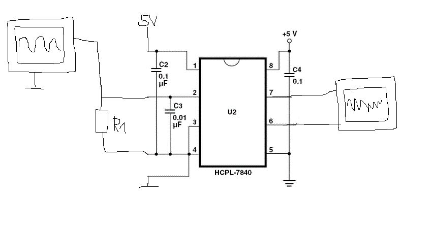
Hallo, Ich möchte gerne ein Wechselsignal (0-3V; DC-100Hz) isoliert übertragen d.h die Spannungsversorgung von der Signalquelle soll galvanisch von der Spannungsversorgung der verarbeitenden Schaltung getrennt sein. Ich hab mir dazu einen HCPL7840 IC angeschafft. Leider ist im Datenblatt nur eine Beispielschaltung angegeben (siehe Anhang). Ich habe schon versucht es selbst herauszufinden mit nem Sinus am Eingang. Mehr als das Eingangssignal komplett verzerrt und verrauscht am Ausgang ist mir noch nicht gelungen.. Ich habe dabei RShunt (1MOhm) zwischen Pin 2 und 3 gegeben und direkt zwischen Ausgang Pin 7 und 6 gemessen.. Mit zwei verschiedenen Spannungsquellen für VDD1 und VDD2 (Masse nicht verbunden). Hat jemand schon damit gearbeitet und kann mir Tips geben wie ich diesen IC für meine Anwendung verwenden kann? Danke!
Andreas schrieb: > Ich habe dabei RShunt (1MOhm) zwischen Pin 2 und 3 gegeben und direkt > zwischen Ausgang Pin 7 und 6 gemessen. Ein 3V-Signal direkt auf den Eingang (ist es das, was du tust?) ist keine gute Idee: > Avago recommends operation with VIN- = 0 V (tied to GND1). Limiting > VIN+ to 100 mV will improve DC nonlinearity and nonlinearity drift. Und du hast keine Kondensatoren erwähnt (siehe Seite 1 des Datasheet).
Clemens L. schrieb: > Ein 3V-Signal direkt auf den Eingang (ist es das, was du tust?) ist > keine gute Idee: Das ist richtig. Bei +/-300 mV wird die Signalübertragung stark nichtlinear. > Und du hast keine Kondensatoren erwähnt (siehe Seite 1 des Datasheet). Aber die sind doch in der (von AVAGO 1:1 übernommen) Schaltung vorhanden!? Was mich im Datenblatt total irritiert, ist, dass für den Eingang kein Gleichtaktbereich (Common Mode Range) angegeben wird. Der negative Eingang wir auf GND1 gelegt und nur der positive bekommt Signalspannung. Also müsste der Common Mode Range mindestens von +0.3 V bis -0.3 V gehen. Es kann doch nicht sein, dass der Common Mode Range völlig unspezifiziert ist und nicht einmal erwähnt wird! Dass du nur Rauschen und ein verzerrtes Signal bekommst, liegt offensichtlich an einem Fehler, den du gemacht hast, den wir nur erkennen würden, wenn wir deinen Aufbau vor der Nase haben und selber messen können. Was hat 1 MegOhm am Eingang zu suchen? (Meinst du etwa 1 mOhm, also Milliohm? Nein, das wäre ja noch viel schlimmer: Mit welchem Generator hättest du denn 3 V an 1 mOhm = 3000 A = 10 kW Peak erzeugen können...)
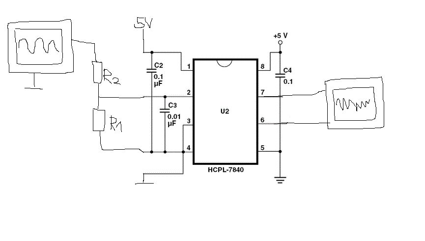
Danke für eure Antworten!! Ja für mich ist das Datenblatt wirklich nicht sehr hilfreich, da fast gar nichts angegeben ist.. (bzw. lese ich es nicht heraus!) Folgendes habe ich probiert: [1] Spannungsteiler um die Spannung auf <100mV zu bringen [2] Diesen Rsense eingebaut (verschiedene Werte) Leider kann ich vom Datenblatt überhaupt nicht auf die Funktion schließen bzw. was der IC am Eingang erwartet usw. Ich möchte nicht noch mehr herumpfuschen, sondern gerne verstehen was der IC macht.. Vielen Dank =)
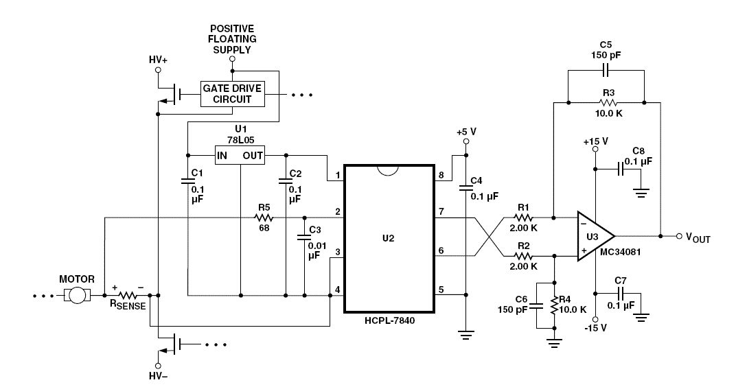
Viele dieser Fragen werden in Application Note 1078 beantwortet: http://www.avagotech.com/docs/AV02-2633EN > Voltage Sensing > > Avago Technologies isolation amplifiers can also be > used to isolate signals with amplitudes larger than its > recommended input range with the use of a resistive > voltage divider at its input. The only restrictions are > that the impedance of the divider be relatively small > (less than 1 kΩ) so that the input resistance (280 kΩ) > and input bias current (1 µA) of the isolation amplifier > do not affect the accuracy of the measurement. Uwe Beis schrieb: > Was hat 1 MegOhm am Eingang zu suchen? (Meinst du etwa 1 mOhm, also > Milliohm? Nein, das wäre ja noch viel schlimmer: Mit welchem Generator > hättest du denn 3 V an 1 mOhm = 3000 A = 10 kW Peak erzeugen können...) Dieser Chip ist für große Motoren konstruiert: > For example, if a motor will have a maximum RMS current of 10 A and > can experience up to 50% overloads during normal operation, then the > peak current is 21.1 A (= 10 • 1.414 • 1.5). Assuming a maximum input > voltage of 200 mV, the maximum value of shunt resistance in this case > would be about 10 mΩ.
Du hast zwar immer noch nicht verraten, welchen Widerstand du probiert hast, aber wenn er klein genug ist, sollte es funktionieren.
Es müssten 100 Ohm gewesen sein :) Danke für die Hilfe ! Ich probiere heute noch kleinere Widerstaende :)
Bitte melde dich an um einen Beitrag zu schreiben. Anmeldung ist kostenlos und dauert nur eine Minute.
Bestehender Account
Schon ein Account bei Google/GoogleMail? Keine Anmeldung erforderlich!
Mit Google-Account einloggen
Mit Google-Account einloggen
Noch kein Account? Hier anmelden.


