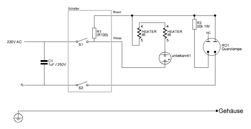
Guten Abend, Ich möchte meine eigenen Platinen Ätzen und manche nun meine ersten Erfahrungen. In den Foren habe ich gelesen dass ein "Gesichtsbräuner" für den anfang gut geeignete ist. Einen solchen habe ich nicht gefunden dafür: - Höhensonne 222 http://www.aixsellent.de/EtopeBilder4/Hanau22206102014SS--2-.JPG Dies wurde früher für Medizinische zwecke genutzt. Hat einen eingebauten Quarzglasbrenner ( mittlere Lampe ) und zwei IR Heizstäbe ( Links und Rechts ). Zum Belichten möchte ich nur die Quarzlampe benutzen wenn möglich. Getrennt einschalten kann ich diese leider auch nicht. Da ich Online kein Schaltplangefunden habe, habe ich dies Anhand der Verdratung aufgezeichnet ( Anhang ). ( Gut möglich das die verwendeten Symbole nicht die richtigen sind, falls jemand diese kennt bitte linken). 1. Was ist das "Unbekannte" Bauteil ? Siehe Fotos. Was für ein Zweck erfüllt dies ? 2. Beim Schalter Messe ich diesen 100Ohm Widerstand, ist es möglich das im Schalter selbst ein Widerstand verbaut ist ? Oder kommt dies von korrodierten Kontakten ? 3. So wie ich das sehe kann ich ohne weiteres die Quarzlampe ohne ohne das restliche zugemüse betreiben, richtig ? Natürlich den 20k Widerstand wird vorgeschaltet. Ist der Kondensator auch erforderlich ? 4. Ich habe keine Erfahrung bezüglich Quarzlampen. Es hiess das diese sehr starke UV-Strahlung aussenden. Sollte ich ggf noch sonstige Sicherheitsvorkehrungen treffen bezüglich der UV-Strahlung (Augen)? Besten Dank. Koe
Sieht aus als wäre Quecksilber enthalten. Aber was es ist, keine Ahnung: Ich bin wohl zu jung für solch ein Bauteil :D
Ist ein Quecksilberkontakt (Schweinchen). Der reagiert Neigungsabhängig und soll wohl die Lampe nur in der normalen Betriebslage freigeben, vielleicht um Überhitzung zu vermeiden. https://de.wikipedia.org/wiki/Quecksilberschalter
KoE schrieb: > Ich habe keine Erfahrung bezüglich Quarzlampen. Das kann böse enden. KoE schrieb: > Es hiess das diese > sehr starke UV-Strahlung aussenden. Sollte ich ggf noch sonstige > Sicherheitsvorkehrungen treffen bezüglich der UV-Strahlung (Augen)? Bei derartigen Quarzbrennern ist Schutzausrüstung sowohl für die Augen als auch für die Haut(!) unbedingt notwendig. Schon ein paar Minuten ohne Hautschutz reichen für einen fetten Sonnenbrand. Heutzutage werden Höhensonnen fast nicht mehr verwendet da die Strahlung als Hautkrebsfördernd gilt. Von der Verwendung als Platinenbelichter kann ich daher nur dringend abraten. https://de.wikipedia.org/wiki/Höhensonne
Sieh da, eine Hanau - die hatten wir auch mal. Ja, die lässt ziemlich kräftige UV-Strahlung 'raus. Ich habe damit früher Eproms gelöscht... Nie ohne Augenschutz! So ein gebrauchter Gesichtsbräuner mit Röhren ist aber deutlich unkomplizierter.
Manfred F. schrieb: > chon ein paar Minuten > ohne Hautschutz reichen für einen fetten Sonnenbrand. Darum währe es doch optimal um Platinen zu belichten. Kurze dauer. Natürlich hätte ich vor die Quarzlampe in eine geeignete Box mit Abdeckung zu packen.
KoE schrieb: > Manfred F. schrieb: >> chon ein paar Minuten >> ohne Hautschutz reichen für einen fetten Sonnenbrand. > > Darum währe es doch optimal um Platinen zu belichten. Kurze dauer. Nein, zu viel der Strahlung hat zu kurze Wellenlänge. Die Platinen sind um die Sichtbarkeitsgrenze am empfindlichsten. Man kann sich auch eine Tüte UV-LEDs aus China schicken lassen und eine kleine Leuchte bauen.
KoE schrieb: > Zum Belichten möchte ich nur die Quarzlampe benutzen Vergiss es, völlig ungeeignet, die ist gut um UV EPFOMs zu löschen. 10k in Reihe (statt deinrm R1) und 270k zum zündrn (statt deinen 20k). enn möglich. > Getrennt einschalten kann ich diese leider auch nicht. > 1. Was ist das "Unbekannte" Bauteil Quecksilberschalter, damit beim Umfallen kein Feuer entsteht. > 2. Oder kommt dies von > korrodierten Kontakten ? Eher falsche Vorstellung von der Schaltung. > 3. So wie ich das sehe kann ich ohne weiteres die Quarzlampe ohne ohne > das restliche zugemüse betreiben, richtig ? Siehe oben > 4. Ich habe keine Erfahrung bezüglich Quarzlampen. Es hiess das diese > sehr starke UV-Strahlung aussenden. Sollte ich ggf noch sonstige > Sicherheitsvorkehrungen treffen bezüglich der UV-Strahlung (Augen)? Hartes UV C.
KoE schrieb: > habe ich gelesen dass ein "Gesichtsbräuner" > für den anfang Ich habe Platinen mit einer Höhensonne belichtet, zwischen zwei Glasplatten gelegt. Da mir der Kram zu warm wurde, noch ein Lüfter aus einem Heizlüfter danaben. Erst später kamen dann UV-Leuchtstoffröhren, kühler und komfortabler. Manfred F. schrieb: > Bei derartigen Quarzbrennern ist Schutzausrüstung sowohl für die Augen > als auch für die Haut(!) unbedingt notwendig. Schon ein paar Minuten > ohne Hautschutz reichen für einen fetten Sonnenbrand. Heutzutage werden > Höhensonnen fast nicht mehr verwendet da die Strahlung als > Hautkrebsfördernd gilt. Von der Verwendung als Platinenbelichter kann > ich daher nur dringend abraten. Warum eigentlich bin ich nicht schon seit 40 Jahren tot und habe Platinen belichtet, ohne mir die Fratze zu verbrennen? Ich kann es verstehen, ohne youtube-Anleitung und App kann man heutzutage nicht mehr selbst nachdenken und die Nase weit genug weg halten. Und was in Wikipedia steht, gilt bibelartig als richtig, alles klar.
3 oder 4 Stück 18 Watt LSR im Abstand von 5-8 cm in ein Holzgehäuse ca. 20cm hoch, dieses auskleiden mit zerknitterter Alufolie (Holzleim) und eine bruchfeste Glasplatte darüber, dazu ein Deckel mit dünnem Schaumstoff zum Anpressen und fertig ist das Belichtungsgerät... Dazu noch ein Zeitrelais oder einfache 555er Schaltung mit Relais und Taste zum Aktivieren der Belichtung... Ca. 2 min. belichten wird wohl schnell genug sein, ohne Sonnenbrand! Für das Gehäuse sind 19mm Novopan oder 16-20mm Birkensperholz zu empfehlen, wobei Birkensperrholz optisch gut kommt...
MaWin schrieb: > Hartes UV C. Glaube ich nicht, UV-C ist kurzwellig und dient dem Zweck der Keimtötung. Photochemisch wirksam und auf der Haut anzuwenden ist UV-A, das relativ langwellige. Bei einem derartigen Strahler wird es natürlich unerwünschte kurzwellige Anteile geben, soweit der Hersteller eine geeignete Glasorte verwendet hat, sind die nicht sonderlich stark.
KoE schrieb: > . So wie ich das sehe kann ich ohne weiteres die Quarzlampe ohne ohne > das restliche zugemüse betreiben, richtig ? Falsch. Die IR-Heizer dienen als Vorwiderstand. Wenn du es ohne versuchst, explodiert der Brenner evtl. und du atmest ein Näschen voll Quecksilberdampf ein. Soll nicht so gesund sein. Ich habe früher öfter Platinen mit solchen und ähnlichen Brennern belichtet, aus einem Abstand von vielleicht 40cm. Der Vorteil ist, dass durch die kleine Lampe in grossem Abstand recht scharfe Konturen entstehen, aber sonst überwiegen die Nachteile. Insbesondere sind manche Kunststofffolien und evtl. auch Glassorten für das kurzwellige UV dieser Lampen fast undurchsichtig. Die UV-Leuchtstofflampen der Gesichtbräuner sind deutlich anwendungsfreundlicher.
Manfred schrieb: >> Hartes UV C. > Glaube ich nicht, UV-C ist kurzwellig und dient dem Zweck der > Keimtötung. Meine produziert vernehmbar Ozon. Man war damals nicht so kritisch, was Gesundheitsgefahren durch die UV Lampen anging.
MaWin schrieb: > Vergiss es, völlig ungeeignet, die ist gut um UV EPFOMs zu löschen. > 10k in Reihe (statt deinrm R1) und 270k zum zündrn (statt deinen 20k). Könntest du mir erklären wie du diese Werte gekommen bist ? Währe sehr hilfreich. Der R1 existiert gar nicht. Ich habe den Schalter geöffnet und da war überall Fett auf den Kontakten. Ich denke daher kommen die 100 Ohm. Dazu habe ich bemerkt das der Braune Kabel gar nicht geschaltet wird. Mfg Koe
KoE schrieb: > Könntest du mir erklären wie du diese Werte gekommen bist ? Währe sehr > hilfreich. > > Der R1 existiert gar nicht. Ich habe den Schalter geöffnet und da war > überall Fett auf den Kontakten. Ich denke daher kommen die 100 Ohm. Dazu > habe ich bemerkt das der Braune Kabel gar nicht geschaltet wird. Hoppla, diese Rechtschreibfehler.... Könntest du mir erklären wie du auf diese Werte gekommen bist ? Währe sehr hilfreich. Der R1 existiert gar nicht. Ich habe den Schalter geöffnet und da war überall Fett auf den Kontakten. Ich denke daher kommen die 100Ohm. Dazu habe ich bemerkt das, dass Braune Kabel gar nicht geschaltet wird.
Eine Hg-Quarzlampe hat eine Brennspannung von etwa 60 V und eine Zündspannung von etwa 90 V. Deine Lampe leuchtet also mit etwa 1,7 A. Sie arbeitet aber auch mit kleineren Stömen, eine (etwas kleinere) Spektrallampe hat üblicherweise 1 A und wird über eine einfache Drossel direkt am Netz betrieben. Statt einer Eizeldrossel kann man auch mehrere Leuchststofflampendrosseln parallel schalten, um in die Gewgend von 1 A zu kommen, 60 W Leistung langen dicke. Damit entfällt die Wärmestrahlung der Vorwiderstände. Der Brenner ist aus Quarzglas und läßt die ganze Strahlung zwischen 180 und 2600 nm durch. Also abschirmen und mit guter Sonnenbrille oder Schweißbrille arbeiten. Gruß - Werner
KoE schrieb: > Könntest du mir erklären wie du diese Werte gekommen bist Man will zum EPROM-Löschen nicht die volle Leistung der UV-Lampe, aber man will möglichst viel 254nm Licht. Da bei höheren Druck im Kolben das Licht geblockt wird, betreibt man ihn mit eher 1 Watt deutlich kühler, dafür sind die genannten Bauteilwerte passend. Dein Schaltplan ist noch nicht ganz in Ordnung, der Schalter S2 überbrückt die UV-Lampe. Wenn du die Lampe mit 1.5A (90 Watt) betreiben würdest, wird sie zu heiss.
Bitte melde dich an um einen Beitrag zu schreiben. Anmeldung ist kostenlos und dauert nur eine Minute.
Bestehender Account
Schon ein Account bei Google/GoogleMail? Keine Anmeldung erforderlich!
Mit Google-Account einloggen
Mit Google-Account einloggen
Noch kein Account? Hier anmelden.





