Hallo ins Land, meine Frage bezieht sich auf ein "Netzteil", welches AC-Spannung (230V) in zwei Gleichspannungen (eine positive und eine negative) umwandelt. Ein Bild hiervon habe ich angefügt. Diese Stromversorgung ist für ein bzw. zwei DSPs für meine Musikanlage gedacht. Jetzt ist ja der 317er für die positive und der 337 für die nehative Gleichspannung zuständig. Frage: kann ich den 337 durch einen 317 ersetzten, dami ich zwei postive Gleichspannungen erhalte (mit gemeinsamer Masse). Dann könnte ich nämlich meine beiden DSPs mit je unabhängigen 5VDC betreiben. Hoffe, die Frage ist nicht allzu blöd..... Gruß und Dank im Voraus der Akustiker
Fred F. schrieb: > Frage: kann ich den 337 durch einen 317 ersetzten, dami ich zwei postive > Gleichspannungen erhalte (mit gemeinsamer Masse). Nein.
OK, welche Möglichkeiten hätte ich, mein Ziel durch Umbau der Platine zu erreichen? Gruß Akustiker
Fred F. schrieb: > welche Möglichkeiten hätte ich, mein Ziel durch Umbau der Platine zu > erreichen? Ist nicht sinnvoll machbar.
OK, gibt es denn eine Möglichkeit, die negative Gleichspannung in eine positive umzuwandeln ( mit externen Bauteilen)? Gruß Akustiker
Der mittlere Anschluss von dem grünen Klemmblock ist wahrscheinlich der gemeinsame Masseanschluss. Du benötigst aber für dein Vorhaben einen Trafo mit zwei getrennten Wicklungen und zwei Gleichrichtern!
Fred F. schrieb: > gibt es denn eine Möglichkeit, die negative Gleichspannung in eine > positive umzuwandeln ( mit externen Bauteilen)? Ist nicht sinnvoll machbar.
Brauchst du denn wirklich zwei getrennte Spannungen? Würde eine, dafür stärker belastbare, nicht reichen?
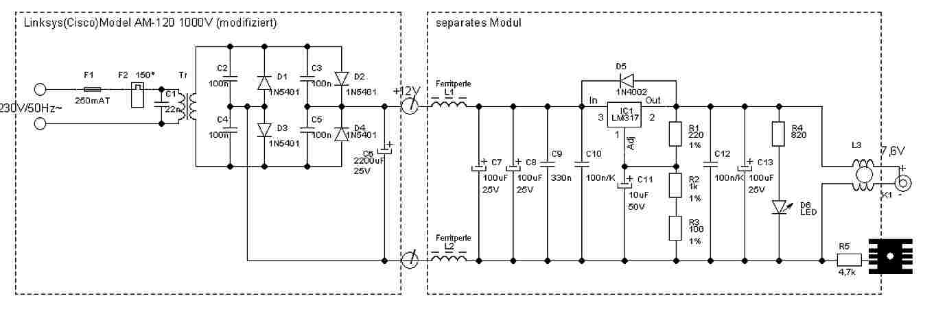
Fred F. schrieb: > OK, schade. > > Hier nochmal eine Draufsicht aufs Modul: Der Trafo hat ja sogar zwei getrennte Sekundärwicklungen. Den kannst du auslöten und dir auf Lochraster eine Schaltung mit zwei LM317 aufbauen.
Zum Umbau: Gleichrichter ausloeten und mit Dioden diskret jeweils fuer beide Pfade eine positive Spannung bereitstellen. Das geht nur, weil zwei Sekundaerwicklungen vorhanden sind. Alle Elkos mit getauschten Kontakten wieder einloeten im Pfad der negstiven Ausgangsspannung. Soviel umzubauen klappt selten ohne Platinenschaden.
Ok, Danke für die Tips. Ja es würde reichen, wenn ich einen positiven Ausgang mit doppelter Belastbarkeit hätte. Die DSPs ziehen je max 350ma. Wie könnet ich das realisieren? Gruß Akustiker
Hallo, > Fred F. schrieb: > Ja es würde reichen, wenn ich einen positiven Ausgang mit doppelter > Belastbarkeit hätte. > Die DSPs ziehen je max 350ma. > Wie könnet ich das realisieren? Junge, erkläre doch einfach mal, was du eigentlich bezwecken willst, anstatt Lösungen für deine krude Idee zu suchen. https://tty1.net/smart-questions_de.html#beprecise http://uwiatwerweisswas.schmusekaters.net/Uwi/Wie%20man%20Fragen%20richtig%20stellt.pdf Du hast 3 DSP mit gesamt ca. 700mA Stromverbrauch. Aber welche Spannung brauchst du den eigentlich? Doch wohl keine 12V oder so, wie sie für eine analoge Schaltung aus einer 15V-Wicklung kommen, oder? Wenn du 5V für eine digitale Schaltung brauchst, dann solltest du das auch so bescheiben. Gruß Öletronika
Ach Du grüne Neune schrieb: > Beide Sekundärwicklungen parallel schalten. Dafür muss dann aber die Verbindung der beiden Wicklungen aufgetrennt werden (12 und 13). Danach werden Pin 13 mit 11 verbunden und Pin 14 mit 12 verbunden.
Fred F. schrieb: > Ja es würde reichen, wenn ich einen positiven Ausgang mit doppelter > Belastbarkeit hätte. Der Aufwand wäre ev. noch größer. Wie von Dieter beschrieben, nur dann mit beiden Ausgängen des Gleichrichters auf einen (doppelt so kräftigen) Regler gehen oder zumindest einen größeren Kühlkörper wählen. Der 317 könnte max. 1A. Auch die Kondensatoren vor dem Regler vergrößern. IMHO auch nicht ganz sinnvoll. Gibt es von den Modulen keine alternativen Ausführungen?
Fred F. schrieb: > Dann könnte ich nämlich meine beiden DSPs mit je unabhängigen 5VDC > betreiben. > > Hoffe, die Frage ist nicht allzu blöd..... > Hallo, naja, Du zeigst eben, daß Deine Elektronikkenntnisse trotz der in Deiner Obhut werkelnden DSPs ziemlich schmalbandig sein müssen. Also fürs Publikum hier wäre schon wichtig zu wissen, was es am Ende werden soll. Vielleicht machst Du mal eine Skizze mit allen Verbrauchern und deren Anforderungen. Du suchst also eine netzbetriebene Stromversorgung, die... mfG
Ok, ich hatte ja am Anfang geschrieben, das die beiden DSPs mit 5VDC betrieben werden. Die 350ma sind der max Verbrauch pro Stück. Soll ich lieber gar nichts umbauen, oder nur den 317 durch ein potenteres Modell evtl. mit größerem Kühlkörper ersetzen? Gruß Akustiker
Vielleicht habe ich mich tatsächlich zu laienhaft ausgedrückt. Ich möchte meine beiden DSPs (5VDC Betriebsspannung "USB") mit einer möglichst störungsfreien, rauscharmen und hochwertigen Stromversorgung versehen. Die o.a. Platine / Netzteil hatte ich noch ungenutzt herumliegen. Das war der Grund meiner Frage. Gruß Akustiker
HildeK schrieb: > Fred F. schrieb: > Ja es würde reichen, wenn ich einen positiven Ausgang mit doppelter > Belastbarkeit hätte. > > Gbt es von den Modulen keine alternativen > Ausführungen? Nenn uns doch mal den Hersteller dieses Netzteilmoduls oder zeig uns den Link, dann suchen wir dir was passenderes raus.
Fred F. schrieb: > Die o.a. Platine / Netzteil hatte ich noch ungenutzt herumliegen. Dann wird das so bleiben.
OK, dann ist das halt so. Werde ich mich nach einem anderen Netzteil umsehen. Falls einer nen guten Tip hat, gesucht wird ein - lineares, rauscharmes, störungsfreies Netzteil mit 230VAC Input und 5VDC Output (denke 1A max Strom reicht) Preis möglichst bis 50€ Danke schonmal für die Mithilfe! Gruß Akustiker
Fred F. schrieb: > - lineares, rauscharmes, störungsfreies Netzteil mit 230VAC Input > und 5VDC Output (denke 1A max Strom reicht) > Preis möglichst bis 50€ Also nun doch keine 2 x 5VDC getrennt (1 x je DSP) nötig hier? Meines Wissens muß die Versorgung von DSPs nicht übertrieben rauscharm sein. (Ich sah schon Versorgung direkt aus DC-DC- Billigmodul. Aber ist nicht mein Gebiet, sag doch mehr dazu.) Nun, wenn Du darauf Wert legst - wieso auch immer - kann man: Höhere Spannung bereitstellen und evtl. filtern. (z.B. nach einem 12VDC 1A Schaltnetzteil ein selbst angefertigtes [wie zu machen, könnte ich Dir sagen - je nach Wunsch/Sauberkeit] Filter, dann danach ein Linearregler oder LDO auf 5VDC. Wieso ein HF-Filter, wenn doch eh LDO? Die meisten LDOs /Linearregler haben keine Chance gegen Schaltspitzen... oder aber Trafonetzteil, dann kann ein NF-CLC Siebglied aus Elkos und einer Drossel helfen, dann danach wieder Linear-/LDO zu 5VDC [wie zu machen, könnte ich Dir sagen - je nach Wunsch/Glattheit].) Oder nanntest Du 50€ für "Fertiglösung", um löten zu vermeiden? Nach so einer Lösung muß man eventuell ganz schön suchen...
Fred F. schrieb: > gesucht wird ein > > - lineares, rauscharmes, störungsfreies Netzteil mit 230VAC Input > und 5VDC Output (denke 1A max Strom reicht) Hi, die 1 A Dauerbelastung ist bei vielen Netzteilen nicht gegeben, ohne dass die Dioden zum Beispiel bis 80°C warm werden. Das Ding ist insgesamt schon ganz gut. Arbeitet aber mit LM350 der amperestärkeren LM317-er Version. M9112GS. Hatte mir aber einmal ein extra Netzteil gebaut, das bis 1A gut stabilisiert und im Überlast- bzw. Kurzschlussfall so gut "Foldback" macht, dass die Spannung am Ladeelko wieder bis fast auf Leerlauf hochgeht. Sonst teilen sich die "Verluste" brüderlich zwischen bewusst kleiner gewähltem Trafo und IC auf. Soweit ich weiß, ist nur die µ78xx -Serie mit TO-2-Gehäuse mit tatsächlich praktisch funktionierendem "Fold-Back" bei großem Kühlkörper für meine Zwecke geeignet. ciao gustav
Fred F. schrieb: > OK, > > dann ist das halt so. > Werde ich mich nach einem anderen Netzteil umsehen. > > Falls einer nen guten Tip hat, > gesucht wird ein > > - lineares, rauscharmes, störungsfreies Netzteil mit 230VAC Input > und 5VDC Output (denke 1A max Strom reicht) > Preis möglichst bis 50€ > Ich tausche gerne mit dir: Deine jetziges Netzteil gegen das von dir gesuchte 5V 1A. PN an mich, dann lösen wir das gemeinsam.
Haalt. Das Ding hat doch 15V!. Nein, ich gebe Dir den Tip, wie Du das MW auf 5V umbauen kannst. https://www.amazon.de/Desktop-Netzteil-1200-mA-3-12-V/dp/B001IRMFAC Lösung: R1 = 240 Ohm R2 = 706 Ohm Vo =5V ciao gustav
Fred F. schrieb: > Soll ich lieber gar nichts umbauen, oder nur den 317 durch ein > potenteres Modell evtl. mit größerem Kühlkörper ersetzen? Der Trafo liefert nur 500mA an jeder Wicklung. Das hülfe also nicht. Mein Vorschlag war nur, letztlich beide Trafoausgänge (jeweils nach dem Gleichrichter - du brauchst also einen zweiten) parallel zu schalten und dann einen potenteren Regler/Kühlkörper zu nehmen. Das würde dann bis 1A gehen.
HildeK schrieb: > Der Trafo liefert nur 500mA an jeder Wicklung. Das hülfe also nicht. > Mein Vorschlag war nur, letztlich beide Trafoausgänge (jeweils nach dem > Gleichrichter - du brauchst also einen zweiten) parallel zu schalten und > dann einen potenteren Regler/Kühlkörper zu nehmen. Das würde dann bis 1A > gehen. Nein, wegen Crestfaktor gerade eben bis 700mA. Bei M2 sogar nur 500mA.
Oh sorry, da hab ich ja was losgetreten...... Ginge folgendes Netzteil mit einem kleinen Ringkerntrafo 30VA (230VAC / 1x9 VAC): https://www.audiophonics.fr/en/diy-kits-and-boards/linear-power-supply-module-dc-with-heat-slug-lt1083-12v-195v-25a-p-11645.html oder auch das mit zwei Ausgängen: https://www.audiophonics.fr/en/linear-regulated-psu/module-alimentation-lineaire-regulee-mje15034g-faible-bruit-5v-a-24v-2a-p-11131.html Gruß Akustiker
Karl B. schrieb: > Angehängte Dateien: > Netzteil_1A_.jpg > 96,1 KB, 28 Downloads Hallo Gustav! Warum hast Du in Deinem Netzteil Kondensatoren parallel zu den Gleichrichterdioden?
@Fred Step down Schaltwandler zu verwenden ist durchaus fast immer moeglich, wenn stoerarme Versorgung notwendig ist. Der Schaltwandler muss dazu in ein HF-dichtes Gehaeuse eingebaut werden. Die Filterstufe am Eingang und Ausgang nicht vergessen. Dann koennte ein Billigteilmodul eingesetzt werden.
Bernd schrieb: > Warum hast Du in Deinem Netzteil Kondensatoren parallel zu den > Gleichrichterdioden? Hi, um die mit im Bild gezeigten Effekten verbundenen Rundfunkstörungen, "Knattern", zu vermindern. Das Netzteil ist für die alte Elektronenorgel gedacht gewesen. Und von unten alles, was Netzspannung führt, mit Zweikomponentenkleber versiegelt und Original-Isolierfolie berührungssicher gemacht. Was man auch nicht sieht, sind zwei weitere Kerkos unten direkt an den E- und B-Anschlüssen des µA7815. Das empfohlene Netzteil MW9112GS schaltet neben den Widerständen für den LM317 bzw. LM350 auch Trafosekundärwicklungsanzapfungen, so dass nicht unnötig Energie verbraten wird. Bei 5V kann man den 6V-Abgriff nehmen und die anderen Anschlüsse von der Platine ablöten, damit nicht versehentlich auf 12V geschaltetet werden kann. Der Kreativität sind keine Grenzen gesetzt. ciao gustav
Vielen Dank, Gustav! Im Bild steht:
1 | Dadurch können in Verbindung mit der Netzspannung U_N und Induktivitäten |
2 | (z.B. der Trafostreuinduktivität des vorgeschalteten Trafos) große |
3 | Spannungen induziert werden. |
Nach meiner Erfahrung ist es besser, die Streuinduktivität des Trafos direkt an der Sekundärwicklung mit einem Snubber zu bedämpfen (R+C in Reihe am Trafoausgang, dabei R relativ niedrig). Siehe Bild: Es ist jeweils der Moment dargestellt, in dem die Dioden sperren und der Stromfluß zum Erliegen kommt. Kurve oben: keine Maßnahme -> hochfrequente Störungen Kurve mitte: nur ein C an der Trafowicklung -> niederfrequente Störung Kurve unten: optimal angepasster Snubber Karl B. schrieb: > um die mit im Bild gezeigten Effekten verbundenen Rundfunkstörungen, > "Knattern", zu vermindern. > > Das Netzteil ist für die alte Elektronenorgel gedacht gewesen. Mit Rundfunkstörungen meint man Empfänger (Langwelle+Mittelwelle), die in der Nähe betrieben werden und nicht die Einstreuungen durch Sender oder? Die Elektronenorgel hat vermutlich diverse Mischer und Oszillatoren im Frequenzbereich zwischen 20kHz bis 100kHz genutzt und war auch für diese Art Störung empfänglich. Sorry, für's Thread kapern...
Bernd schrieb: > Nach meiner Erfahrung ist es besser, die Streuinduktivität des Trafos > direkt an der Sekundärwicklung mit einem Snubber zu bedämpfen (R+C in > Reihe am Trafoausgang, dabei R relativ niedrig). Hi, es gibt nicht nur einen Weg nach Rom: Findet man in Schaltbildern: 1 Kondensator direkt an der Sekundärwicklung und. je 1 Kondensator von + nach - von den Sekundärwicklungsanschlüssen nach GND (Minus). Besonders bei +--Spannungen mit nur einem Brückengleichrichter und Mittelanzapfung beliebt. Und Variante mit Drosseln im AC-Weg zum Gleichrichter. ciao gustav
Danke schonmal für die Hilfe! Könnte mir jemand sagen, ob die beiden oben verlinkten Module für meine Zwecke die richtigen sind? Gruß Akustiker
Das Umdrehen der Dioden und Elkos beim Ersatz des 337 durch einen 317 reicht nicht aus. Man muß auch das Leiterplattenlayout ändern, weil beide Spannungsregler unterschiedliche Pinouts haben! 317 A O I 337 A I O A=Adjust O=Output I=Input Wer konstruiert denn sowas?
Fred F. schrieb: > Danke schonmal für die Hilfe! > > Könnte mir jemand sagen, ob die beiden oben verlinkten Module für meine > Zwecke die richtigen sind? Kühlkörper kommt mir etwas mager vor. Und überteuertes Goldohrenzeug ist es eh.
Fred F. schrieb: > Könnte mir jemand sagen, ob die beiden oben verlinkten Module für meine > Zwecke die richtigen sind? Hi, sag doch nochmal, welche Spannungen und Ströme Du am Ausgang haben möchtest. In den gelinkten Modellen ist von 9V und anderen Spannungen die Rede. Du wolltest doch ursprünglich 5V? ciao gustav
Ja genau, ich benötige schön saubere 5vdc für meine beiden DSP-Module, die je max 350ma Strom ziehen. Falls die verlinkten FertigModule noch Raum für Verbesserungen lassen, nehme gerne TuningTips an. Gruß Akustiker
Fred F. schrieb: > Ja genau, ich benötige schön saubere 5vdc für meine beiden DSP-Module, > die je max 350ma Strom ziehen. > > Falls die verlinkten FertigModule noch Raum für Verbesserungen lassen, > nehme gerne TuningTips an. https://www.audiophonics.fr/en/diy-kits-and-boards/linear-power-supply-module-dc-with-heat-slug-lt1083-12v-195v-25a-p-11645.html "...It is equipped with a potentiometer and a jumper to adjust the voltage from 1.2 to 19.5V DC from an AC voltage source whose value is between 2.5 and 30V AC respectively..." Erfordert Abgleich. Sowohl Jumper als auch Poti. Mit einem Dreh kann man solche Bereiche nicht überstreichen. Warum keine Festspannungsregler? ciao gustav
Karl B. schrieb: > Warum keine Festspannungsregler? Bei Festspannungsreglern die selbe Schei3e mit dem Pinout: 7805 I G O 7905 G I O G=Ground I=Input O=Output Man kann so eine Schaltung nicht einfach "umpolen" ohne das Leiterplattenlayout zu ändern.
Der Umbau so eines +/- Moduls ist meist eh schon Quatsch. Noch quatschiger: Dort im Shop solche Module zu kaufen. (10fach bis 25fach überteuert - mit Glanz und Gloria und viel Geseiere wird dem Kunden vorgemacht: "Ist das locker wert".) Wenn mir endlich jemand sagt, wieso nicht ein passendes 5VDC 1A Schaltnetzteil die DSPs versorgen kann, oder wenigstens selbst ein Trafo mit Gleichrichter, Elko und einem_positiv- Spannungsregler 5V 1A versehen wird (Stück Lochraster genügt)... sondern nur lauter fürchterlich teures, aber technisch fast oder völlig sinnfreies Zeug in die Auswahl kommt dann kann ich glücklich sterben.
Ja, ok. Hast Du einen Vorschlag (Modul oder Bausatz) fürn nen Trafo mit Gleichrichter, Festspannungsregler 1A, Siebung und Enstörung? Dann nehme ich das gerne an. Im Moment laufen die DSPs mit nem SchaltreglerSteckernetzteil. Die Störgeräusche sind heftig daher mein Wunsch nach etwas störungsfreiem. Gruß Akustiker
Fred B. (Elektroniker) schrieb: > Wenn mir endlich jemand sagt, wieso nicht ein passendes 5VDC > 1A Schaltnetzteil die DSPs versorgen kann, oder wenigstens > selbst ein Trafo mit Gleichrichter, Elko und _einem_positiv-_ > Spannungsregler 5V 1A versehen wird (Stück Lochraster genügt)... > > sondern nur lauter fürchterlich teures, aber technisch fast > oder völlig sinnfreies Zeug in die Auswahl kommt > > dann kann ich glücklich sterben. :-)) Die, die das so machen, die machen eben halt und stellen dazu hier keine weiteren Fragen. Ansonsten ist es doch gut daß es auch solche Angebote gibt. Man sollte eher selbst so einen kleinen feinen Webshop eröffnen, statt sich darüber aufzuregen daß es andere tun. Wer zu viel Geld hat, soll es ruhig mit vollen Händen zum Fenster raus werfen! Auch das sorgt ein kleines Stück weit für mehr Gerechtigkeit.
https://www.ebay.de/itm/LM317-Adjustable-Regulated-Rectifier-Filter-Power-Supply-Board-Module-GLDUK/183804957351?hash=item2acba112a7:g:hy4AAOSw~TNbSEch Und ein 9V Trafo mit wenigstens 15VA.
Oder gleich welche mit 5V fest. Da der Ausgangsstrom meist nur 1A max. ist, aber für Dauerlast eh der KK zu klein, kann man zur Sicherheit auch je DSP 1 Stck. nehmen. Beispiele: https://www.ebay.de/itm/Festspannungsregler-Bausatz-Spannung-waehlbar-5V-6V-9V-12V-15V-24V-/201491694110 https://modellbau-schoenwitz.de/de/Elektronikbauteile/Steuerungen-und-Regler/Bausaetze/Festspannungsreglermodul-5V-Bausatz-V1.0 Alles viel preisgünstiger, nur eben kein "Glanz". Wie gesagt: Man kann zur Sicherheit auch 1 je DSP benutzen (je DSP max. 350mA). Einfach suchen, es gibt auch Regler ICs (5VDC) mit 1,5Amax, oder (allerdings seltener) auch noch mehr Strom, wenn es unbedingt gleichzeitig die Sicherheit sein soll, daß der Kühlkörper nicht viel zu klein ist (was Du ja nicht beurteilen kannst), aber doch ein Modul reichen soll. Such danach, und stell vor dem Kauf die Auswahl vor hier. Du wirst geholfen, nur halt nicht für XXX€. (Einfach, weil mir diese Abzocke stinkt.)
Fred B. schrieb: > Ebay-Artikel Nr. 201491694110 > > https://modellbau-schoenwitz.de/de/Elektronikbauteile/Steuerungen-und-Regler/Bausaetze/Festspannungsreglermodul-5V-Bausatz-V1.0 Die taugen nicht mal für 350mA.
Hi, mein Vorschlag war ja schon da. MW9112GS Und getestet. Bei 24 h Dauerbetrieb bei 10 Stück 12V Lämpchen mit je 100 mA werden die Dioden ca. +80°C und der Trafokern ca. +60°C warm. Nach Austausch des Gleichrichters wird nur der Kühlkörper etwas wärmer, siehe Bild oben. Also, wer wirklich damit volle 1A Dauerbetrieb haben möchte, sollte überdimensionieren oder einen Lüfter vorsehen. Dann kommt noch einen Extra Sicherung und ein X2 Kond. auf die Primärseite rein. Auf Thermosicherung alleine verlass ich mich nicht. ciao gustav
Beitrag #5856184 wurde von einem Moderator gelöscht.
Beitrag #5856208 wurde von einem Moderator gelöscht.
hinz schrieb im Beitrag #5856208:
> Es ist ganz offensichtlich.
Hi,
was auffällt, wo sind die Kerkos und die Reversdiode?
Dann. Kühlkörper?
Bei 200 mA wird ein ähnlich aufgebautes Netzteil schon bei +20°
Umgebungstemeratur siehe Bild... warm.
Obwohl der 317-er ja mindestens 700 mA liefern sollte.
Also, am Kühlkörper/Lüfter nicht knausern.
ciao
gustav
Beitrag #5856317 wurde von einem Moderator gelöscht.
Beitrag #5856331 wurde von einem Moderator gelöscht.
Eine Angabe von maximal 1A bei den Daten, kann sich auch nur auf einen kurzzeitiger Spitzenwert beziehen, z.B. 1s, und 3..4V höhere Eingangsspannung als die Ausgangsspannung. Grenzen für die Dauerleistung können sein: - Verlustleistung des Gleichrichters - Zu kleine Siebelkos (d.h. Ripple, Netzbrumm nicht klein genug) - Verlustleistung am Leistungshalbleiter/Festspannungsregler in Verbindung mit dem Kühlkörper. P=deltaU*Imax
Kunztstudent schrieb im Beitrag #5856317: > Muß man auf den konkreten Leistungsumsatz auslegen. Wenn die Differenz > Uout-Uin * I klein genug bleibt, reicht auch der beigefügte Kühlkörper. Da braucht man nicht rechnen. Der ist zu mickrig!
Hi, scheint regelmäßig aufzutreten, die Überhitzung. Irgendwie kapieren die Hersteller nicht, dass auch an Dioden Wärme entsteht. Bernd schrieb: > Warum hast Du in Deinem Netzteil Kondensatoren parallel zu den > Gleichrichterdioden? Übrigens, interessanterweise sind die Bohrungen und Aufdrucke für die Kondensatoren zwar gegeben, wurden aber nicht bestückt. Konsequenz: Dicke Gleichrichterbrücke an Kühlkörper noch dranschrauben. ciao gustav
Kunztstudent schrieb im Beitrag #5856317: >> Hi, >> was auffällt, wo sind die Kerkos > > Guck hin, dann siehst Du sie! Hi, Ebay-Artikel Nr. 201491694110 Womit begründest Du Deine Behauptung, dass Keramikkondensatoren zur Schwingneigungsverhinderung dort eingebaut wären? Ich sehe keine. Die besagten Kerkos gehören offensichtlich nicht zum abgebildeten Angebot. Lasse mich aber gerne korrigieren, wenn Du sie mir zeigst. Oder Du redest von einem anderen Angebot. Komm jetzt bloß nicht mit der Ausrede, dass auf der Unterseite der Platine SMD-Kerkos bereits vormontiert wären. Auf der Abbildung ist davon nichts zu sehen. Platinenlayout sieht auch eher danach aus, dass sich dieses Angebot bewusst an "Bastler" richtet - ohne SMD-Löttechnik-Vorkenntnisse. ciao gustav
Beitrag #5856786 wurde von einem Moderator gelöscht.
Beitrag #5856789 wurde von einem Moderator gelöscht.
Beitrag #5856795 wurde von einem Moderator gelöscht.
Beitrag #5856805 wurde von einem Moderator gelöscht.
Beitrag #5856834 wurde von einem Moderator gelöscht.
Beitrag #5856840 wurde von einem Moderator gelöscht.
Beitrag #5856868 wurde von einem Moderator gelöscht.
So, nachdem der Admin ja einige unschöne Äußerungen gelöscht hat, melde ich mich nochmal. Ich habe jetzt folgendes Board bestellt https://www.audiophonics.fr/en/linear-regulated-psu/linear-power-supply-board-dc-lt1083-25v-to-30v-6a-p-10900.html Das ganze soll von einem 25VA Ringkerntrafo mit 9VAC Sekundärspannung versorgt werden. Da mein jetziges Schaltnetzteil hörbare Störungen verursacht, hoffe ich jetzt auf "sauberen" Strom für mein DSP (5VDC/300ma). Falls jemand einen Vorschlag hat, die Schaltung zu verbessern / zu tunen oder noch weiter zu entstören, freue ich mich als Laie über jeden Vorschlag eines Profis hier. Konkrete Frage: Inwieweit kann ich die Siebung durch zusätzliche parallel geschaltete Kapazitäten am Ausgang noch weiter erhöhen, ohne mir Nachteile (Einschaltspitzenstrom?) einzubrocken? Gruß Akustiker
Fred F. schrieb: > Ich habe jetzt folgendes Board bestellt > > https://www.audiophonics.fr/en/linear-regulated-psu/linear-power-supply-board-dc-lt1083-25v-to-30v-6a-p-10900.html Teurer als nötig. > Das ganze soll von einem 25VA Ringkerntrafo mit 9VAC Sekundärspannung > versorgt werden. 25VA sind sehr großzügig. > Da mein jetziges Schaltnetzteil hörbare Störungen verursacht, hoffe ich > jetzt auf "sauberen" Strom für mein DSP (5VDC/300ma). Problemlos für beide DSPs, aber der LT1083 benötigt einen Kühlkörper. > Falls jemand einen Vorschlag hat, die Schaltung zu verbessern / zu tunen > oder noch weiter zu entstören, freue ich mich als Laie über jeden > Vorschlag eines Profis hier. > > Konkrete Frage: > Inwieweit kann ich die Siebung durch zusätzliche parallel geschaltete > Kapazitäten am Ausgang noch weiter erhöhen, ohne mir Nachteile > (Einschaltspitzenstrom?) einzubrocken? Einfach alles so lassen.
OK, teurer stimmt, aber ich benötige noch andere Teile aus diesem Shop. Ein Kühlkörper ist mitbestellt. Habe ich bei meiner Konfiguration mit großer Hitzeentwicklung zu rechnen? Was haltet Ihr von einer Vergrößereung der Siebung? Ich möchte durch eine möglichst große Siebung auch den Ausschaltplopp an den Lautsprechern vermeiden, der entsteht, wenn das DSP vor den Endstufen "ausgeht". Gruß Akustiker
Fred F. schrieb: > Habe ich bei meiner Konfiguration mit großer Hitzeentwicklung zu > rechnen? Können am LT1083 durchaus gegen 6W sein. > Was haltet Ihr von einer Vergrößereung der Siebung? Ist nicht nötig. > Ich möchte durch eine möglichst große Siebung auch den Ausschaltplopp an > den Lautsprechern vermeiden, der entsteht, wenn das DSP vor den > Endstufen "ausgeht". Wirst du ausprobieren müssen.
Hallo, > Fred F. schrieb: > Habe ich bei meiner Konfiguration mit großer Hitzeentwicklung zu > rechnen? was soll den "große Hitzeentwicklung" be dir sein? Damit so ein Linearegler zuverlässig arbeitet, darf die Dropspannung nicht unterschritten werden. Beim LM317 ist diese mind. ca. 2,5V, Laut Datenblatt sollten es 3V sein. Die mittelere Gleichspannung vor dem Regler muß noch etwas höher liegen, damit der unvermeidliche Rippel nicht durchschlägt. Da wären also 9...10V als Rohspannung angemessen. Macht bei 0,7A immerhin ca. 3...3,5W Verlustleistung Mit dem LT1083 kann man es etwas günstiger auslegen, weil der nur 1V Dropspannung hat. Da würden ca. 7..8V Rohspannung reichen und bei 8V hätte man mit 0,7A nur gut 2W Verlustleistung. Liegt die Rohspannung aber höher, z.B. 18...20V, wenn man 15V AC an den Trafowicklungen hat (wie du oben anfragst), wird es katastrophal. Dann müßte man über 10W verheizen. > Was haltet Ihr von einer Vergrößereung der Siebung? Das hebt die mittelere Rohspannung etwas an und verhindert tieferes Einbrechen der Rohspannung. Kommt also drauf an. Wenn die Rohspannung sehr knapp ist, sollte man die Siebelkos vergrößern. Wenn die Rohspannung schon zu hoch ist, wäre es unsinnig, die Kapazität noch zu erhöhen. > Ich möchte durch eine möglichst große Siebung auch den Ausschaltplopp an > den Lautsprechern vermeiden, der entsteht, wenn das DSP vor den > Endstufen "ausgeht". Da unterliegst du vermutlich einem Irrtum. Der Ausschaltplopp kommt in der Regel daher, dass mit absinkender Betriebsspannung ab einem bestimmten Punkt die Arbeitspunkte im Verstärker nicht mehr stabil bleiben und weglaufen. Infolge macht der Verstärker irgend was undefiniertes, z.B. läuft er am Ausgang schlagartig in Richtung einer Betriebspannung. Dieser Impuls macht den heftiger Plopp. Mit größeren Elkos wird das Problem nur etwas verzögert aber normal nicht wirklich unterdrückt. Gruß Öletronika
Ok, also liege ich mit dem LT1083 und 9VRingkern für meine gewünschten 5V ja nicht so falsch oder? Ein 7V Trafo wäre dann wohl etwas zu knapp. Beim Ausschaltplopp habe ich mich unklar ausgedrückt. Die Endstufe an sich unterdrückt diesen beim Ausschalten durch stromlos machen sehr gut. Wird aber das DSP bei noch aktiver Endstufe abgeschaltet, gibts nen Knall. Gruß Akustiker
Hallo, > Fred F. schrieb: > also liege ich mit dem LT1083 und 9VRingkern für meine gewünschten 5V ja > nicht so falsch oder? > Ein 7V Trafo wäre dann wohl etwas zu knapp. Kommt auf den trafo an. Wenn der rel. leistungsstark ist und einen niedrigen Innenwiderstand hat, dann wird er bei Nennleistung die Nennspannung AC abgeben, z.B. 9V. Da aber durch die Gleichrichtung die DC-Spannung eher in Richtung Spitzenspannung (abzüglich ca. 1,8V Diodenflußspannung) liegt, bekommst man an 9V-Wicklungen eine Leerlaufspannung von ca. 12...14V und unter Last auch noch eine DC-Spannung von 9...11V. Deshalb ist ein Trafo mit 7V AC und höherer Strombelastbarkeit eher passend, wenn du einen Regler mit geringer Dropspannung einsetzt. > Beim Ausschaltplopp habe ich mich unklar ausgedrückt. > Die Endstufe an sich unterdrückt diesen beim Ausschalten durch stromlos > machen sehr gut. > Wird aber das DSP bei noch aktiver Endstufe abgeschaltet, gibts nen > Knall. Ok, hat prinzipiell die gleichen Ursachen, aber eben im DSP. Wenn die Versorgung solange hält, bis die Verstärkerspannung runter ist, könnte es gehen. Nur hat ein Verstärker normal auch große Elkos und die halten im Leerlauf (geringe Lautstärke) noch ewig die Spannung. Das Problem würde ich grundsätzlich lösen, z.B. durch Entkoppeln des DSP vom Verstärker oder kurzschließen des Signalweges beim Abschalten. Gruß Öletronika
OK, Danke Sehr informative Hilfe! Wie würdest Du in meinem Fall entscheiden? 7VAC oder doch 9VAC Trafo (sekundär). Wenn ich es richtig verstanden habe, bei aufgestockter Siebung dann doch eher 7VAC. Die neuner Variante hätte dann deutlich mehr Wärmeverlustleistung, richtig? Zumal die 300ma der max Stromverbrauch pro DSP ist. Gruß Akustiker
Fred F. schrieb: > Die neuner Variante hätte dann deutlich mehr Wärmeverlustleistung, richtig? Weil ausgehend von P = U*I gilt: Mehr Spannungabfall mal gleicher Strom ergibt mehr Verlustleistung.
OK, Danke. Dann nehm ich einen Ringkern mit 2mal 7VAC sekundär und habe somit etwas Reserven fürs zweite DSP wenn ich beide Wicklungen parallel schalte. Gruß Akustiker
Fred F. schrieb: > Dann nehm ich einen Ringkern mit 2mal 7VAC sekundär und habe somit > etwas Reserven fürs zweite DSP wenn ich beide Wicklungen parallel > schalte. Hi, bei Ringkerntrafos habe ich die Erfahrung gemacht, dass die Isolation nicht so gut ist zwischen Primär- und Sekundärwicklung. Das heißt, es ist eine Berührungsspannung auf der Sekundärseite gegen PE zu messen, die bei den meisten üblichen Ringkerntrafos, durch den Aufbau bedingt, höher ist als bei Zweikammern-Kern-Trafos. Hatte sogar einmal einen Ringkerntrafo, der mir einen Windungsschluss zwischen Primär-und Sekundärwicklung produzierte, weil die Wärmeabfuhr der Primärwicklung nicht so gut ist wie bei den "normalen" Trafos. Alleine von daher müssten sie überdimensioniert werden. Mit 7V würde ich nicht arbeiten. Im Bild zu sehen, dass auch bei Zweikammern-Netztrafos auf der Sekundärseite eine "statische" Spannung gegen PE auftritt. Das produziert bei entsprechend empfindlichen Vorstufen auch Brumm im Endeffekt. Nicht nur der 100-Hz Ripple auf der Gleichspannung. (Bei Schaltnetzteilen ist die sogar bei etwa 120V anzusiedeln. Aber lassen wir das mal außen vor...) Habe bei meinen NF-Vorstufen-Versorgungen Trafos genommen sogar mit geerdeter Schirmwicklung zwischen Sekundär-und Primärwicklung. Damit wird der Brumm, bedingt durch die Wicklungskapazitäten praktisch eliminiert. Vorteil des zirkumpolar angeordneten Streufeldes und "Spannungshärte" bei Ringkernern wird eben durch andere Effekte wieder relativiert. Es sei denn, man sucht sich das Fabrikat aus, das eben besonders hochwertig ist, auch in den oben genannten Punkten. ciao gustav PS.: warum das Rad neu erfinden. Bei dem im Bild gezeigten Gerät ist bei voll aufgedrehtem Lautstärkesteller sehr wenig Rauschen zu hören und Brumm praktisch überhaupt nicht. Wieso? Weil das gesamte Design darauf abgestimmt ist. Und verwendet wird "nur" ein popeliger Schnittbandkerntrafo (oder nur EI-Kern?) mit Wicklung für Endstufe mit Mittelanzapfung und eine Wicklung für HF-Stufen und NF-Vorstufen.
Oje, ich glaub ich hab mich da wohl etwas verrant. Wollte meinem DSP nur ne ordentliche Stromversorgung spendieren.... Gruß Akustiker
Fred F. schrieb: > Oje, ich glaub ich hab mich da wohl etwas verrant. > Wollte meinem DSP nur ne ordentliche Stromversorgung spendieren.... Wie wäre es damit, das vorhandene 5V-Schaltnetzteil zu nehmen, es mit genügend Abstand zum DSP zu platzieren und dahinter ein LC-Filter zu schalten?
Dietrich L. schrieb: > Wie wäre es damit, das vorhandene 5V-Schaltnetzteil zu nehmen, es mit > genügend Abstand zum DSP zu platzieren und dahinter ein LC-Filter zu > schalten? Hi, natürlich ginge das, nur man müsste das "Gesamtkonzept" kennen. Eine "Masseschleife" reicht, und alles ist wieder für die Katz. ciao gustav
Gutes Stichwort (Masseschleife) Die gesamte Anlage (AVR Pioneer, 2 Endstufen mit Schaltnetzteil Meanwell HSG-H600-24A) funktioniert störungsfrei. Sind alle Geräte -außer dem DSP- mit Strom versorgt, gibts kein Brummen, Rauschen, Sirren oder so (Eingänge der Endstufen offen bzw. kurzgeschlossen zum testen). Sobald das DSP mit dem "EinfachUSB_5V_Schaltnetzteil" (war eigentlich nur zum Testen gedacht) bestromt wird, habe ich Rauschen, Brummen, Sirren usw. Daher der Wunsch nach einer "ordentlichen" Stromversorgung. Die Masse aller Geräte (außer Steckenetzteil) ist sternförmig zusammengelegt und an einem Punkt mit dem PE verbunden. Alles absolut störungsfrei, bis auf...... sieh oben. Gruß Akustiker
Wäre dieser Trafo denn ok? (wird gefühlt bei jeder zweiten AudioStromversorgung eingesetzt) Talema 70041K Trafo 10VA 2x115V 2x9V 2x556mA Ringkern-Transformator 858738 Gruß Akustiker
Fred F. schrieb: > Wäre dieser Trafo denn ok? > (wird gefühlt bei jeder zweiten AudioStromversorgung eingesetzt) > > Talema 70041K Trafo 10VA 2x115V 2x9V 2x556mA Ringkern-Transformator > 858738 Bei 700mA nach dem Regler ist der Trafo schon bei 110% Nennlast.
Fred F. schrieb: > Sobald das DSP mit dem "EinfachUSB_5V_Schaltnetzteil" (war eigentlich > nur zum Testen gedacht) bestromt wird, habe ich Rauschen, Brummen, > Sirren usw. Hi, bevor jetzt weiter investiert wird, bitte einmal die DSP testweise mit Batterien speisen. Also 5V brauchen die, dann nimm mal 3 1,5 V Batterien in Reihe und schau mal, ob die Geräuscheinstreuung immer noch da ist. Dann fällt nämlich das Netzteil als "Noise" aus. Nehme aber schwer an, dass dann immer noch etwas Noise da ist. Das sind die herumvagabundierenden Taktfrequenzen vom DSP. Wenn alles nichts hilft, symmetrisieren. Damit sich am Audio-out die Taktfrequenzanteile 180° phasengedreht gegenseitig aufheben. (Und hinterher wieder zurück in unsymmetrisch.) ciao gustav
Hallo, > Karl B. schrieb: > bei Ringkerntrafos habe ich die Erfahrung gemacht, dass die Isolation > nicht so gut ist zwischen Primär- und Sekundärwicklung. > Das heißt, es ist eine Berührungsspannung auf der Sekundärseite gegen PE > zu messen, die bei den meisten üblichen Ringkerntrafos, durch den Aufbau > bedingt, höher ist als bei Zweikammern-Kern-Trafos. > Hatte sogar einmal einen Ringkerntrafo, der mir einen Windungsschluss > zwischen Primär-und Sekundärwicklung produzierte, weil die Wärmeabfuhr > der Primärwicklung nicht so gut ist wie bei den "normalen" Trafos. > Alleine von daher müssten sie überdimensioniert werden. > Mit 7V würde ich nicht arbeiten. Etwas überdimensionieren ist immer gut. Aber das bezieht sich doch eher auf den Strom und nicht auf die Spannung. Höhere Spannung bei gleicher Leistung bedeutet auch gleich wieder höherer Innenwiderstand. Ansonsten gilt hier grundsätzlich auch: Der Trafo muß sichere Trennung gewährleisten und darf dann natürlich nicht "verheizt" werden! https://de.wikipedia.org/wiki/Kleinspannung#Sicherheitskleinspannung > Habe bei meinen NF-Vorstufen-Versorgungen Trafos genommen sogar mit > geerdeter Schirmwicklung zwischen Sekundär-und Primärwicklung. Damit > wird der Brumm, bedingt durch die Wicklungskapazitäten praktisch > eliminiert. Ob das nun wirklich nötig war? Kann sein, das es was bringt, Schaden tuts sicher nicht. Trafos haben auch ein Streufeld, das innerhalb des Gehäuse in jeder Leiterschleife auch Brummspannung induzieren kann. Da wären Ringkern sogar im Vorteil, weil deren Streufeld eher kleiner ist als z.B. bei E-I-Kernen. > Vorteil des zirkumpolar angeordneten Streufeldes und "Spannungshärte" > bei Ringkernern wird eben durch andere Effekte wieder relativiert. Ja, so ist das eben. > Es sei denn, man sucht sich das Fabrikat aus, das eben besonders > hochwertig ist, auch in den oben genannten Punkten. Ja eben, mit Billigramsch kann man in jeder Bauform reinfallen.
Ich habs mit nem LiPoAkku getestet, kein Rauschen, Sirren oder Zirpsen mehr. Aber: Eine pulsierende Störung, ca im Sekundentakt, wie ein Klopfen ist noch da. Ich habe den USB-Hub des Pioneer AVR in Verdacht. Der war im Menü aktiviert, aber zur Zeit nicht genutzt. Nacher noch mal Gegenprobe, aber eins steht fest, AkkuStrom ist wohl ziemlich "sauber" Gruß Akustiker
H. H. schrieb: > Fred F. schrieb: >> Habe ich bei meiner Konfiguration mit großer Hitzeentwicklung zu >> rechnen? > > Können am LT1083 durchaus gegen 6W sein. > > >> Was haltet Ihr von einer Vergrößereung der Siebung? > > Ist nicht nötig. > > >> Ich möchte durch eine möglichst große Siebung auch den Ausschaltplopp an >> den Lautsprechern vermeiden, der entsteht, wenn das DSP vor den >> Endstufen "ausgeht". > > Wirst du ausprobieren müssen. .. man kann es ja auch simulieren und anpassen ..... einschließlich der Kühlkörperberechnung ... Fertige Simulationsdatei wird von Analog LTspice gganz unten unter "LTspice Simulations" zur Verfügung gestellt. :-) https://www.analog.com/en/products/lt1083.html#product-tools
Fred F. schrieb: > Eine pulsierende Störung, ca im Sekundentakt, wie ein Klopfen ist noch > da. Hi, bei Lautsprecherbetrieb? Das hatte ich einmal, wo ich ein Mischpult vor den Verstärker geschaltet hatte und die Lautsprecherleitungen zu nahe verbeigeführt waren. Ist der Aufbau genügend geschirmt und hat genug Abstand zu Teilen, die was reininduzieren könnten oder ist das nur ein Q&D-Test, wo man mit "Dreckeffekten" rechnen kann, die aber später bei endgültiger Montage eliminiert sind? Fred F. schrieb: > Was haltet Ihr von einer Vergrößereung der Siebung? > Ich möchte durch eine möglichst große Siebung auch den Ausschaltplopp an > den Lautsprechern vermeiden, der entsteht, wenn das DSP vor den > Endstufen "ausgeht" Hi, da hatte ich mal einen Versuch gemacht, einen Entzerrervorverstärker mit 4700 µF pro Kanal und extra Entkoppeldioden und 2,2 k Widerstand anzuschließen. Es dauert tatsächlich ein paar Sekunden, ehe der Verstärker überhaupt einen Ton von sich gibt. Unschöner Nebeneffekt: Ein deutlich hörbares Aufrauschen in der "Einschwingphase". Beim Abschalten sperren die Dioden, was dazu führt, dass noch genügend Versorgungsspannung da ist aber bei sofortigem Wiedereeinschalten kein gewünschter Verzögerungseffekt da ist. Fazit: Man macht so etwas nicht. Oder eben schaltungstechnisch löst man das durch Muting-Schaltungen, wie zum Beispiel beim Umschalten von Record auf Playback bei den alten Tonbandgurken. Da kracht es unter Umständen sonst so stark, dass beim nachgeschalteten Verstärker die Overload-LEDs leuchten. ciao gustav
Bitte melde dich an um einen Beitrag zu schreiben. Anmeldung ist kostenlos und dauert nur eine Minute.
Bestehender Account
Schon ein Account bei Google/GoogleMail? Keine Anmeldung erforderlich!
Mit Google-Account einloggen
Mit Google-Account einloggen
Noch kein Account? Hier anmelden.



















