Forum: Analoge Elektronik und Schaltungstechnik Elektor LCR 2019


von der m (Gast)


Lesenswert?

Hallo Profis.
Ich bin heute über den neuen Elektor LCR 2019 gestossen:
https://www.elektormagazine.de/labs/remake-lcr-meter
Das ganze hat irgendwie Kickstarter-Charakter, die wollen dass man sich 
mit 800 Euro einkauft, das ist für ein Bastelprojekt schon eine Menge 
Geld.
Andererseits sind die Spezifikationen schon stark. 0.1% Genauigkeit mit 
Testfrequenzen bis 2MHz.
Meist sind die Genauigkeiten in so Regionen angegeben, beim E4980A zB 
ist 0,1% nicht in allen Bereichen, nicht bei allen Frequenzen..
Was sagt ihr dazu? Finger weg?
Grüsse!

von W.S. (Gast)


Lesenswert?

der m schrieb:
> Was sagt ihr dazu? Finger weg?

Ja. Finger weg, sonst Geld weg.
Für 800€ kriegt man bereits fertige Geräte, die ausreichend 
leistungsfähig sind. Reichelt --> LCR6002 oder so. Und für das Doppelte 
kriegt man mit etwas Glück ein HIOKI 3532-50.

Meine Meinung: Ein RLC-Meter von 50 Hz bis in den MHz Bereich hinein 
braucht man als Bastler eher garnicht. OK, geschenkt schon. Aber für's 
Basteln reichen die bekannten Kleingeräte aus: AADE für kleine Bereiche, 
AVR-Bauteiletester für's Größere. Und wer vektoriell Impedanzen messen 
will (L und Güte oder so), für den ist eine kleine Eigenentwicklung ein 
durchaus nettes Bastelobjekt. Rein theoretisch braucht man ja nur 
einen Sinusgenerator, einen Spannungsteiler aus einem R und dem Prüfling 
und zwei Meßtore, die die Eingangsspannung und die Spannung am Prüfling 
nach Amplitude und Phase messen können - und der Rest ist Mathematik.

W.S.

von MiWi (Gast)


Lesenswert?

W.S. schrieb:
> der m schrieb:
>> Was sagt ihr dazu? Finger weg?
>
> Ja. Finger weg, sonst Geld weg.
> Für 800€ kriegt man bereits fertige Geräte, die ausreichend
> leistungsfähig sind. Reichelt --> LCR6002 oder so. Und für das Doppelte
> kriegt man mit etwas Glück ein HIOKI 3532-50.

oder einen VNWA, dessen LCR-Fähigkeiten bis 1,3GHz reichen, der 
SW-seitig nach wie vor gut gepflegt wird und der noch sehr sehr viel 
mehr kann als L, C und R zu messen...

Allerdings muß man bei dem Gerät lernwillig sein und einfach mal eine 
Spule ausmessen ist nicht nur ein Tastendruck....

von der m (Gast)


Lesenswert?

Ich finde, gerade für Schaltregleranwendungen >1MHz es doch interessant, 
der Impedanzverlauf bis 2MHz. Unser VNA geht ab 300kHz aufwärts,das ist 
nicht so geeignet finde ich.
Der Hioki ist aber ein guter Tipp, das Gerät reicht für alles, was ich 
mir vorstellen kann.
Ich finde das ja eigenartig, man sieht ja die Platine, die Bauteilanzahl 
sieht jetzt nicht so gross aus, dass 800 Euro gerechtfertigt wären und 
es wird ja hoffentlich für Elektor-Leser so veröffentlicht, dass man das 
nachbauen kann? Andererseits schreiben die ja, dass 800 Euro ein 
vergünstigter Kit-Preis sein soll...

von Alexander S. (alesi)


Lesenswert?

W.S. schrieb:
> Für 800€ kriegt man bereits fertige Geräte, die ausreichend leistungsfähig sind.

Ein weiteres Beispiel TTi LCR400:
  https://www.aimtti.com/product-category/lcr-measurement/aim-lcr400
  http://resources.aimtti.com/datasheets/AIM-LCR400_LCR_meter_data_sheet-Iss2A.pdf
... allerdings nur bis 10 kHz.

von H. B. (Gast)


Lesenswert?

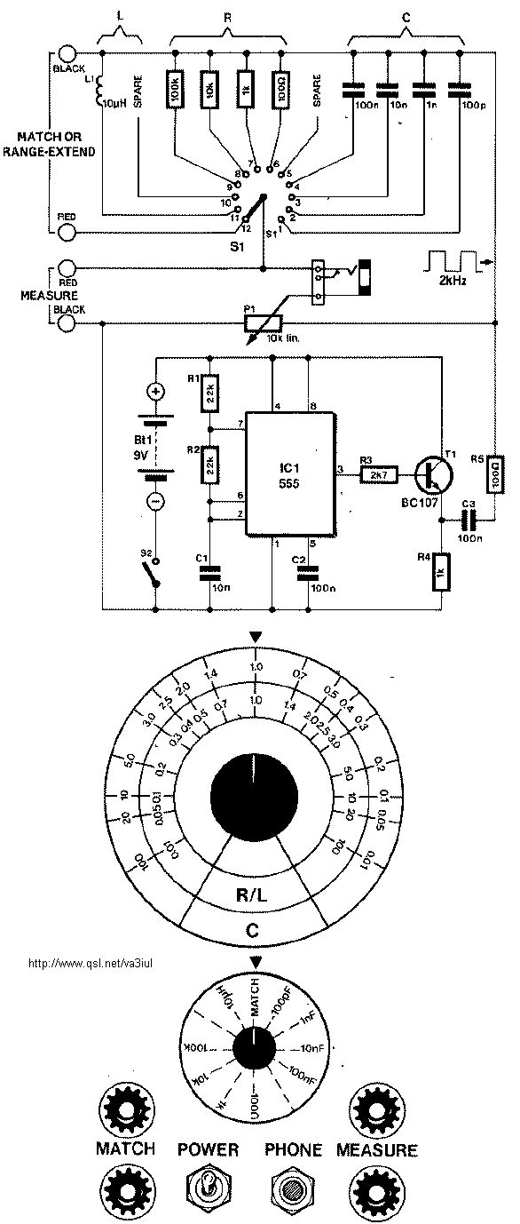
Kannst du mal die Schaltpläne von dem Elektor Gerät posten?

von Olaf (Gast)


Lesenswert?

Also ich hab das DE-5000 fuer 80Euro und bin damit zufrieden.

Anwendungen wo das nicht ausreicht sind IMHO sehr exotisch.

Olaf

von uff basse (Gast)


Lesenswert?

Olaf schrieb:
> Also ich hab das DE-5000 fuer 80Euro und bin damit zufrieden.

Ist aber wohl nicht der Neupreis, den ich über meine schnelle,
nicht repräsentative Suche zu etwa 175 Euro ermittelt habe.

von W.S. (Gast)


Lesenswert?

MiWi schrieb:
> Allerdings muß man bei dem Gerät lernwillig sein und einfach mal eine
> Spule ausmessen ist nicht nur ein Tastendruck....

Ja, eben. Genau das ist das Kennzeichen eines für den Zweck nicht 
wirklich geeigneten Gerätes.

Wer ein LCR-Meßgerät haben will, will dort seine Spule oder Kondensator 
dranklemmen und sehen was das Ding für einen Wert hat und wie groß die 
Güte oder der Verlustfaktor oder der ESR etc. ist.
Nix mit lernwillig.

W.S.

von N. A. (bigeasy)


Lesenswert?

MiWi schrieb:
> oder einen VNWA, dessen LCR-Fähigkeiten bis 1,3GHz reichen, der
> SW-seitig nach wie vor gut gepflegt wird und der noch sehr sehr viel
> mehr kann als L, C und R zu messen...

...der aufgrund seines weiten Impedanzmessbereichs bis in den 
Milliohmbereich auch hervorragend dafür geeignet ist, Elkos ab 
zweistelligen µF-Bereich zu vermessen mit ESR <1Ohm. Träum weiter.

Eine richtige LCR-Messbrücke, beginnend bei einem HM8118 und endend bei 
einem vollwertigen Impedanz Analyzer (z.B. AT 4249A) ist nicht umsonst 
so komplex und damit so teuer.

von Mohandes H. (Firma: مهندس) (mohandes)


Lesenswert?

Tolles Ding! Ich bis selber auf der Suche nach einem LCR-Meter oder baue 
es evtl. selber, für mich reicht aber ein 0815-Gerät (für Kapazitäten 1p 
.. 100pF würde für meine Projekte schon eine Abweichung von +/-1pF gut 
genug sein oder generell eine Abweichung von +/-5%, besser natürlich 
1%).

> Range: L = 10nH .. 100H, C = 1pF .. 100mF
> Accuracy: up to +/-0,1%, +/-1 digit

Was mich interessieren würde: wofür benutzt ihr in der Praxis so ein 
präzises Gerät?

von der m (Gast)


Lesenswert?

@mohandes
Dieses Jahr im Sommer hatte ich so Prototypen-MEMS-Sensoren auf dem 
Tisch, da hätten wir so ein Gerät schon gut brauchen können. Es ging 
darum die Sensoren mit Wechselspannung anzusteuern, es war allerdings 
der Impedanzverlauf unbekannt, da Prototypen.
Hat dann jemand anderer für uns ausgemessen mit einem entsprechenden 
Gerät mit fein einstellbarer Frequenz.
Ansonsten werden die Schaltregler immer schneller, man will Bauteile aus 
dem Lagerbestand testen ob die verwendbar sind.
Aber generell will ich einfach nur mal ein so genaues Gerät haben, 
irgendwann braucht mans vielleicht. Haben wollen ist der grösste Faktor.

von Rainer V. (a_zip)


Lesenswert?

Da wir den Schaltplan des Bausatz nicht kennen, ist wohl mehr als "gute 
Meßgeräte kosten ihr Geld" hier nicht zu sagen! Bei einem Profigerät ist 
jedenfalls zu erwarten, dass im analogen Teil ein angemessener Aufwand 
getrieben wird und da reichen keine ausgeschlachteten Teile aus der 
Bastelkiste!
Mir persönlich wäre aber in jedem Fall "Profi" und "Elektor" nicht die 
erste Wahl... :-)
Gruß Rainer

von der m (Gast)


Lesenswert?

Man kann irgendwelche Dokumente von der Elektor-Seite laden, leider habe 
ich kein Elektor-Abo mehr und daher keinen Zugriff.
Was mich etwas befremdet ist, dass ja, wenn das ganze als Artikel 
erscheint, die Designdaten für Abonnenten zugänglich sind. Oder ist das 
nicht mehr der Fall? Früher war das jedenfalls so.
Was soll einem dann dran hindern das ganze zum Selbstkostenpreis 
nachzubauen? 800 Euro können die Komponenten ja nicht kosten!

von W.S. (Gast)


Lesenswert?

Mohandes H. schrieb:
> Was mich interessieren würde: wofür benutzt ihr in der Praxis so ein
> präzises Gerät?

Wir? Ich?
Also hochauflösend und präzise braucht man sowas in der 
Bauelemente-Industrie oder für spezielle Zwecke in der Entwicklung - 
aber für das gewöhnliche Basteln am heimischen Küchentisch braucht man 
sowas garantiert nicht. Da reichen für kleine Kapazitäten und 
Induktivitäten die diversen Nachbauten des AADE-Gerätes völlig aus. Und 
für größere L und C reicht der allseits bekannte Bauteiletester 
ebenfalls aus.

Was jedoch für HF-Zwecke obendrein sinnvoll ist, ist zum einen ein Gerät 
oder ein Vorsatz zum AADE-Gerät, mit dem man den Kondensator mit einer 
Vorspannung beaufschlagen kann, um damit Kapazitätsdioden auszumessen.

Ebenso ist es hilfreich, einen Wobbler zu haben, um damit auch mal 
Ringkerne begutachten zu können, also um sehen zu können, bis zu welchen 
Frequenzen der eine oder andere Kern noch sinnvoll benutzbar ist.

Aber für beides braucht es keine "hochgenauen" Geräte, da reichen einem 
zumeist 2 gültige Stellen aus. Ein Ringkern, der es noch bis 1.5 MHz 
tut, wird auch noch bei 1.5 MHz irgendwie gehen, aber bei 3 MHz wohl 
schon zu mies sein. Da braucht man die 1.5 MHz nicht auf 7 
Nachkommastellen.

W.S.

von Olaf (Gast)


Lesenswert?

> Ist aber wohl nicht der Neupreis, den ich über meine schnelle,
> nicht repräsentative Suche zu etwa 175 Euro ermittelt habe.

Hm..ich hatte das jetzt so aus dem Kopf geschrieben.
Mal schauen:

https://akizukidenshi.com/catalog/g/gM-06264/

Ich hab also 5880Yen bezahlt. Also so 50Euro.

Soviel teurer kann das Teil in Europa doch wohl nicht sein....

Um euch mal einen Eindruck von der Genauigkeit zu geben:

Wenn ich es einschalte dann hat es 0.0pF angezeigt.
Ich hab einen kleinen Adapter gebastelt der in den Kontakten steckt. 
Daraufhin hat es nach dem einschalten 0.2pF angezeigt.
Dann habe ich einen 1.5pF 0402 mit der Pinzette auf meinen Adapter drauf 
gedrueckt und es hat 1.8pF angezeigt.

Dann ist der Kondensator aus der Pinzette gesprungen und auf 
nimmerwiedersehen in ein anderes Universum diffundiert. :-)

Das Teil misst also locker besser wie ein 1pF. Haette ich so nicht 
gedacht.

Die ueblichen Elkos kann man auch vermessen und den ESR sehen.

Induktivitaeten konnte ich leider nicht messen weil die bei mir meist 
nur aus wenigen Millimetern Leiterbahn auf der Platine bestehen.

> Also hochauflösend und präzise braucht man sowas in der
> Bauelemente-Industrie oder für spezielle Zwecke in der Entwicklung -

DAs wuerde ich auch so sehen. Als Bastler reicht eine einfache Kiste 
aus. Als Entwickler in der Industrie brauchst du es eigentlich garnicht 
weil du das das Datenblatt der Herstellers lesen kann. Sowas braucht 
IMHO nur ein Hersteller von Bauteilen und der will kein Elektorgebastel 
sondern was kalibrierfaehiges von einem bekannten Hersteller.


Olaf

von Andreas M. (andreas_m62)


Angehängte Dateien:

Lesenswert?

Früher hat man das einfach so gemacht.

von der m (Gast)


Lesenswert?

Andreas, das is aber schon auch eine Elektor Schaltplan :) Sieht man 
sofort.

von Rainer V. (a_zip)


Lesenswert?

der m schrieb:
> Andreas, das is aber schon auch eine Elektor Schaltplan :) Sieht man
> sofort.

...und das ist "Profi"...
Gruß Rainer

von Hans-Georg L. (h-g-l)


Lesenswert?

Das Teil ist bestimmt wie bei Elektor üblich wie sein Vorgänger von 2013 
"closed source".

Wenn du etwas selber bauen willst dann schau mal hier :

http://kripton2035.free.fr/lcr-repository.html

Der Go ist vergleichbar und komplett "open source".

von der m (Gast)


Lesenswert?

Hallo Hans-Georg.
Ein nettes Projekt. Sehr viel Russisch, das Übersetzerplugin dampft weil 
es mittlerweile eine neue Firmware gibt. Hier sind aktuelle Designdaten:
https://www.dropbox.com/sh/vfso5mzfqgqqh10/AAB73k-S6ExxBo6DKIrWGsoTa?dl=0
und Leiterplatten zum direkt bestellen:
https://www.pcbway.com/project/shareproject/RLC_2_front_panel_v2_4.html
Kann man aber nicht mit einem Industriegerät oder dem Elektor-Teil 
vergleichen.

* Frequenz max 10kHz. (Das Gerät von Elektor geht bis 2MHz, das finde 
ich schon toll!)
* keine PC-Schnittstelle
* kein ESR
* Genauigkeit nirgendwo angegeben

Ob man das alles braucht sei mal dahingestellt, das ist jedem seine 
Sache. Manche messen auch weil sie gerne genau messen. Auch das ist 
legitim!

Gut finde ich, dass man bei dem Russischen Gerät bis 30V bias zuschalten 
kann!

von der m (Gast)


Lesenswert?

Mittlerweile ist das Elektor mit dem LCR auch draussen. Inklusive aller 
Schaltpläne und einer Schaltungsbeschreibung. Ich verstehe jetzt 
ansatzweise wie der Preis zustande kommt. Das ist eine "grosse" 
Schaltung, mehrere Seiten, viele und teure Bauteile. Verwendet leider 
einen ziemlich veralteten Mikrocontroller.
Ich bin mir nicht sicher ob ich eingescannte Seiten aus Elektor hier 
posten darf...

von Автомат К. (dermeckrige)


Lesenswert?

der m schrieb:
> Ich bin mir nicht sicher ob ich eingescannte Seiten aus Elektor hier
> posten darf...

https://www.elektormagazine.com/expose/magazine-article/59096?expire=1608972787&signature=5740fd7d27ee9ff4cd812bef18705f00d100132f775fd718769f08b41a094d48

Meinst Du diesen hier?

von der m (Gast)


Lesenswert?

@Automat Deinen Link kann ich leider nicht öffnen.

von Автомат К. (dermeckrige)


Lesenswert?

der m schrieb:
> @Automat Deinen Link kann ich leider nicht öffnen.

Dito, ich ebenfalls nicht mehr.

Zweiter Versuch: 
https://www.elektormagazine.com/magazine/elektor-159/59096

dann in Mitte auf Download article klicken.

von Der andere Klaus (Gast)


Lesenswert?

was ist denn von diesem C-Meter zu halten ?
http://www.romanblack.com/onesec/CapMeter.htm

von Christian L. (cyan)


Lesenswert?

Der andere Klaus schrieb:
> was ist denn von diesem C-Meter zu halten ?

Hier geht es nicht um C-Meter, sondern um LCR-Meter. Damit lassen sich 
deutlich mehr Parameter ermitteln als nur die Kapazität.

von der m (Gast)


Lesenswert?

@Automat Das funktioniert besser. Man kann von dort auch die gesamten 
Gerberfiles runterladen. Ohne Abo offenbar.

von Christian L. (cyan)


Lesenswert?

Irre ich mich oder ist das Projekt jetzt quasi Open Source? Gerber 
Daten, Source Code, Stücklisten usw. scheint ja alles downloadbar zu 
sein. Schaltplan gibt es im Artikel. Habe ich etwas übersehen?

von Iuyu (Gast)


Lesenswert?

Olaf schrieb:
> Hm..ich hatte das jetzt so aus dem Kopf geschrieben.
> Mal schauen:
>
> https://akizukidenshi.com/catalog/g/gM-06264/

Das ist ein wirklich gutes Gerät.
Unschlagbares Preis-Leistungsverhältnis

von der m (Gast)


Lesenswert?

@Christian kommt mir auch so vor. Ich kann mir ja mal die Leiterplatten 
bestellen, kostet ja quasi nichts. 800 Euro kann ich mir nich 
vorstellen, aber selbstbestücken zu einem Viertel des Preises das kommt 
mir machbar vor beim nächsten Lockdown.

von Stephan (Gast)


Lesenswert?

Ich habe das Elektor LCR-Meter AU2019 in abgewandelter Form gebaut.
Das "Main Board" mit der Meßschaltung, Mikrocontroller, Stromversorgung 
und USB-Schnittstelle in unveränderter Form.
Das "Display Board" habe ich neu gemacht, damit
- die Lötaugen des rückseitigen bedrahteten IDC-Buchsenleiste nicht mit 
dem Display auf der Vorderseite kollidieren. Bei dem Display Board von 
Elektor ist die Buchsenleiste unglücklich platziert. Man muß nämlich die 
Stifte der Buchsenleiste so kürzen, dass sie nicht mehr aus den Lötaugen 
herausgucken, verlöten, dann kommt das auf der Leiterplatte aufliegende 
Display dadrüber. Warum man sich das ohne Not antut, weiß ich nicht.
- Zusätzliche Verschraubungen nahe des Inkrementalgebers (Drehknopf mit 
Taste), damit bei einem Druck auf den Inkrementalgeber sich die 
Leiterplatte nicht durchbiegt und das Display mechanischen Stress 
bekommt.

Das Gehäuse ist bei mir auch anders, damit
- die vier BNC-Buchsen mit dem Gehäuse verschraubt werden können. Steckt 
man eine fertig gekaufte LCR-Meter-Testaufnahme für Bauteile, geht das 
nämlich nicht so ganz leicht. Die BNC-Buchsen tragen dann auch die 
Testaufnahme. Würden sie das nur mit ihren Lötstellen machen, wäre das 
sicher nicht so gut.
- Vor dem Display ist eine Acrylscheibe als Schutz.


Das LCR-Meter nach Elektor-Bauplan hat folgende Fehler, die von dem 
"Main Board" (Rev 2.5, die derzeit aktuelle Revision) verursacht werden:
- Bei höheren Impedanzen des Prüflings und gleichzeitig höheren 
Frequenzen mißt das Gerät totalen Unsinn. Z. B. ein 470 kOhm-Widerstand 
(SMD 0603) ab einigen 10 kHz bis zu den 2 MHz, die für das Gerät das 
Maximum sind. (Das Gerät müßte sehr kleine pF und evtl. einen Widerstand 
anzeigen, den es nicht genau messen kann.) Bei niedrigen Impedanzen 
sieht es gut aus, z. B. kleine Chip-Induktivitäten oder auch ein 51 
Ohm-Widerstand. Benutzt habe ich eine fertig gekaufte Testaufnahme GW 
Instek LCR-15, die bis 10 MHz spezifiziert ist.
- Beim Einschalten zieht das Gerät kurzzeitig einen irren Strom. Nutzt 
man ein Labornetzgerät als Stromzufuhr, auf 1,5 A Kurzschlußstrom 
eingestellt, dann blitzt beim Anschließen des LCR-Meters die CC-LED kurz 
auf. Stellt man das Labornetzgerät auf Null Volt und dreht die Spannung 
langsam hoch, hat man auf einmal bei Zwei-Komma-Irgendwas Volt dauerhaft 
eine große Stromaufnahme von mehr als 700 mA. (Mehr habe ich mich nicht 
getraut.) Dabei wird der Schaltregler für die -5 V-Betriebsspannung warm 
und auch die zugehörige Spule (Fehlersuche mit Oszilloskop ergibt: 
magnetische Sättigung). Da das Gerät auch über USB versorgt werden kann, 
ist das ein Problem (USB 2.0, maximal 500 mA).
- Stromaufnahme über USB. Das LCR-Meter ist Bus-powered. Laut 
USB-Spezifikation soll es so sein, dass ein Gerät unmittelbar nach dem 
Einstecken des USB-Steckers maximal 100 mA aufnimmt. Erst nachdem der 
USB-Host den USB-Deskriptor des USB-Gerätes abgefragt und die 
Enumeration beendet hat, darf das USB-Gerät den Strom ziehen, den es in 
dem USB-Deskriptor angegeben hat. Das sind bei USB 2.0 maximal 500 mA. 
Steckt man das Elektor LCR-Meter ein, zieht es sofort ca. 420 mA. Dazu 
kommt noch der Stromstoß, siehe oben. Die Stromaufnahme kann bis 670 mA 
ansteigen. Das ist bei einer Bedienung am Gerät (Beleuchtung des 
Displays ist an), wenn man eine Induktivität mißt und einen maximalen 
Gleichstrom von 50 mA durch den Prüfling einstellt. Ich könnte mit 
vorstellen, dass das für einige Notebooks zu viel ist.
- Man kann auf dem "Main Board" einen Jumper umstecken, die Stromzufuhr 
geht dann über eine Stiftleiste. Macht man das, wird das USB-Bridge-IC 
auf der Baugruppe nur noch über einen seiner Logikeingänge (und die 
interne Schutzdiode) von einen auf High liegenden Portpin des 
Mikrocontrollers mit Strom versorgt. Dabei glimmen die an dem 
USB-Bridge-IC angeschlossene LEDs rhythmisch auf.
- Die Software fährt den Flash-EPROM auf Verschleiß. Kalibrierdaten, 
aber auch häufig geänderte Daten wie Trimmdaten oder gewisse 
Einstellungen werden im Flash-EPROM gespeichert. Da man bei Flash-EPROM 
mittels Schreibzugriff ein 1-Bit auf 0 setzen kann, aber ein 0-Bit nur 
mittels Löschen der ganzen Speicherseite auf 1 gesetzt werden kann, hat 
der Softwareentwicker programmiert, dass bei jeden Schreiben dieselbe 
Seite gelöscht wird und die gänderten Daten neu geschrieben werden. Als 
"Zwischenparklatz" wird eine andere "Temp"-Speicherseite im Flash 
verwendet. (Kein RAM!) Immer dieselbe, auch Löschen und Schreiben. Im 
Datenblatt des Mikrocontrollers (Silabs C8051F120) sind als Haltbarkeit 
des Flash (Endurance) 20.000 Löschzyklen spezifiziert. Das nicht viel. 
In der Praxis mag der bestimmt etwas mehr schaffen, gut ist das aber 
nicht. Dafür gibt es eigentlich EEPROM-Emulation mit Wear-Leveling in 
Software. Wurde nicht realisiert.


Hätte ich das alles vorher gewußt, hätte ich das LCR-Meter nicht gebaut.

Für mich bleibt jetzt nur, das Gerät im stillen Kämmerlein 
umzuentwickeln.
Das Problem mit der Stromaufnahme und der USB-Schnittstelle habe ich 
bereits gelöst. Andere SMD-Bauteile, Revisionsdraht, anderes 
USB-Bridge-IC im 4x4 QFN-Gehäuse auf Adapterplatine, die auf das 
SSOP-Footprint auf dem Main Board paßt.

Die Meßfehler bei hohen Impedanzen und Frequenzen sind auch klar, denn 
das LCR-Meter nutzt beim Kalibrieren für die hohen Impedanzen einen 
internen 100 kOhm-Widerstand als Referenz - auch bei 2 MHz. Nehmen wir 
mal an, der Widerstand und die Schaltung drumherum haben eine parasitäre 
Kapazität in der Größenordnung von 1 pF, dann ist der Phasenwinkel 
irgendwas um die 50 Grad :-).

von Christian F. (christian_f476)


Lesenswert?

Wie viele Spulen musst du denn nacheinander ausmessen und welche 
Parameter davon brauchst du denn echt? Mit einem Funktionsgenerator, 
opamp und einem Zweikanaloszi kommt man schon sehr weit. Für Kapazitäten 
und Widerstände kannst du dir noch ein Tischmultimeter dazu stellen. Das 
sind alles Geräte die man auch jenseits von Kennlinien/Arbeitspunkten 
von Induktivitäten braucht.
Gerade bei Elektor und 800€ wäre ich erstmal kritisch. Ob da dann was 
besseres rauskommt als der Bauteiletester hier aus dem Forum muss 
erstmal gezeigt werden.

von Stephan (Gast)


Lesenswert?

Mir hat das Elektor-LCR-Meter sooo gut gefallen :-). Da war auch ein 
"Haben-Wollen"-Gefühl mit im Spiel.

Ich brauche das LCR-Meter für den Bau von Schaltnetzteilen. Da sind die 
maximalen 2 MHz nett. Da kann ich echt nachmessen, ob die 
Resonanzfrequenz eines Übertragers über einer gewissen Frequenz liegt.

Außerdem für Reverse-Engineering eines kaputten Schaltnetzteils. Ein 
Multimeter, das auch Kapazitäten messen kann, habe ich natürlich. Mit 
dem kann ich aber eine niederohmige Wicklung (z. B. 2 Windungen 4 mm^2) 
und einen Kurzschluß nicht unterscheiden. Daher die Idee: Ich brauche 
jetzt ein LCR-Meter. Dann bin ich auf das Elektor LCR-Meter-Projekt 
gestoßen... Das war nach 25 Jahren das erste Mal, dass ich mir wieder 
etwas von Elektor angeguckt habe.

Gut, die Schaltnetzteilprojekte mache ich dann eben später :-). Jetzt 
mache erstmal das Projekt "Rettung des Elektor LCR-Meters".

von F.B. (Gast)


Lesenswert?

Stephan schrieb:
> Ich brauche das LCR-Meter für den Bau von Schaltnetzteilen. Da sind die
> maximalen 2 MHz nett. Da kann ich echt nachmessen, ob die
> Resonanzfrequenz eines Übertragers über einer gewissen Frequenz liegt.

Wenn es "nur" um "gewöhnliche" Schaltnetzteile geht reicht das auch.
Es gibt "leider" genug höherfrequent schaltendes, wenn auch zumeist
nicht mit Übertrager - allerdings nur zumeist, mittlerweile werden
zumindest PSFBs, noch mehr LLCs, schon auch recht hoch getaktet.

Für ganz ähnliche Zwecke, nur eben evtl. bis 10MHz statt "nur" 2MHz,
würde ich mir -theoretisch- ebenfalls so etwas wünschen.


Ein Schaltnetzteil möglichst vollst. analysieren? Was für eines denn?
Macht neugierig, führte hier aber wohl in die falsche Richtung (OT).

von Stephan (Gast)


Lesenswert?

Ja, ist OT. Darum die Antwort so kurz wie möglich.

Geplantes Schaltnetzteilprojekt. Resonante LLC-Topologie 650 W, davor 
ist natürlich eine aktive PFC. Steuer-IC jeweils von ON Semi. 
Einschaltstrombegrenzung mit PTC, kein Relais, sondern mit einem MOSFET. 
An der Kleinspannungsseite ein Filter mit adäquater Masseanbindung ans 
Blechgehäuse gegen den Austritt von Gleichtaktstörungen. Letzteres ist 
der Grund, kein gekauftes Netzteil zu verwenden.

Das Projekt mit Reverse-Engineering ist ein kaputtes Labornetztgerät 
SSP-320 von Gossen-Metrawatt (320 W), in das ich bisher nur kurz 
hineingeschaut habe. Der Hersteller gibt keine Stromlaufpläne heraus und 
ich will es denen nicht zur kostenpflichtigen Reparatur schicken. 
Irgendeine "altmodische" Topologie, vielleicht ein Durchflußwandler. 
Eine passive (oder gar keine?) PFC. Auf der Netztspannungsseite ist ein 
MOSFET durchlegiert, die ganze diskrete Beschaltung an dessen Gate ist 
auch defekt, inklusive den ab Werk nachträglich angelötete 
SMD-Glasdioden (Z-Dioden?), für die die Leiterplatte keine Pads hat. Den 
Gerätetyp gab es ab 2010, aber innen sieht es nach einem steinalten 
Design aus (keine Chip-Widerstände, alles in MELF, eine 
Controllerplatine mit IC-Grab im DIL-Gehäusen (u. a. eine 8051-CPU von 
NEC, separates EPROM-IC). Gossen-Metrawatt hat wohl auch EMV-Probleme 
gehabt, was man an per Hand nachgerüsteten Kondensatoren zum Gehäuse und 
einer handgelöteteten Abschirmung am Gehäuseboden sieht. Gebastel ab 
Werk. Kleinserie, die nicht fertigungsgerecht ist.

von Rainer V. (a_zip)


Lesenswert?

Stephan schrieb:
> Ja, ist OT. Darum die Antwort so kurz wie möglich.
>
> Geplantes Schaltnetzteilprojekt. Resonante LLC-Topologie 650 W, davor
> ist natürlich eine aktive PFC. Steuer-IC jeweils von ON Semi.
> Einschaltstrombegrenzung mit PTC, kein Relais, sondern mit einem MOSFET.
> An der Kleinspannungsseite ein Filter mit adäquater Masseanbindung ans
> Blechgehäuse gegen den Austritt von Gleichtaktstörungen. Letzteres ist
> der Grund, kein gekauftes Netzteil zu verwenden.
>
> Das Projekt mit Reverse-Engineering ist ein kaputtes Labornetztgerät
> SSP-320 von Gossen-Metrawatt (320 W), in das ich bisher nur kurz
> hineingeschaut habe. Der Hersteller gibt keine Stromlaufpläne heraus und
> ich will es denen nicht zur kostenpflichtigen Reparatur schicken.
> Irgendeine "altmodische" Topologie, vielleicht ein Durchflußwandler.
> Eine passive (oder gar keine?) PFC. Auf der Netztspannungsseite ist ein
> MOSFET durchlegiert, die ganze diskrete Beschaltung an dessen Gate ist
> auch defekt, inklusive den ab Werk nachträglich angelötete
> SMD-Glasdioden (Z-Dioden?), für die die Leiterplatte keine Pads hat. Den
> Gerätetyp gab es ab 2010, aber innen sieht es nach einem steinalten
> Design aus (keine Chip-Widerstände, alles in MELF, eine
> Controllerplatine mit IC-Grab im DIL-Gehäusen (u. a. eine 8051-CPU von
> NEC, separates EPROM-IC). Gossen-Metrawatt hat wohl auch EMV-Probleme
> gehabt, was man an per Hand nachgerüsteten Kondensatoren zum Gehäuse und
> einer handgelöteteten Abschirmung am Gehäuseboden sieht. Gebastel ab
> Werk. Kleinserie, die nicht fertigungsgerecht ist.

Ich kann mir nicht vorstellen, dass Gossen-Metrawatt, da irgendwo mit 
Widerständen oder schlimmer an ihren Produkten herumhampelt.  Und 
Unterlagen sollte es für Kunden auf jeden Fall geben. Was also machst 
oder versuchst du??
Oder hast du sowieso keine Ahnung???
Gruß Rainer

von Christian F. (christian_f476)


Lesenswert?

Rainer V. schrieb:
> dass Gossen-Metrawatt, da irgendwo mit Widerständen oder schlimmer an
> ihren Produkten herumhampelt

Die bauen dir für die Hälfte vom Neupreis des Gerätes ein neues Board 
ein und nehmen dann noch 186€ fürs kalibrieren. 😉
Nur mal so geschätzt.

von Rotkele (Gast)


Lesenswert?

Das LCR Meter wurde jetzt fertiggestellt und ist jetzt im Elektor Shop 
zu haben. https://www.elektor.de/elektor-2-mhz-lcr-meter-kit

von Rainer V. (a_zip)


Lesenswert?

Auch ich hätte bei Elektor und dem Preis definitiv Bauchschmerzen. Hatte 
noch ein Abo, als das erste LCR-Meter rauskam und wenn ich mich recht 
erinnere, dann wurde das mindestens 2mal sehr überarbeitet. Hat mich 
aber nicht sehr interessiert, weil ich es eben mit einfachen Meßmitteln 
auch ausreichend genau für mich hinkriege...lese aber gern mit...und 
wenn es nur wäre, um mein Vorurteil zu Elektor zu revidieren.
Gruß Rainer

von Manfred (Gast)


Lesenswert?

Rotkele schrieb:
> Das LCR Meter wurde jetzt fertiggestellt und ist jetzt im Elektor Shop
> zu haben. https://www.elektor.de/elektor-2-mhz-lcr-meter-kit

719,00 bis 799,00 Euro und dann auch noch selbst zusammenbauen? Nee.

von F.B. (Gast)


Lesenswert?

Stephan schrieb:
> Geplantes Schaltnetzteilprojekt (etc.)

Fet überbrückt den PTC, geht natürlich ganz genau so gut wie mit
Relais. Insgesamt heutzutage Standard, was Du beschrieben hast,
auch LLC setzt sich immer mehr durch (vor wenigen Jahrzehnten
noch waren Resonanzwandler eine Art Nischensparte).

Die PFC nichts besonderes, Graetz+Boost, oder wie? Ich meine ja
nur, weil dazu sagtest Du wenig, daher diese Annahme. Moderne
Bridgeless Topologien sind schon interessanter.


Meine bis 10MHz Experimente haben sich erst mal erledigt, durch
gesundheitliche und auch Beschaffungs-Probleme.

Um so mehr hätte ich Interesse Deiner genannten Neuentwicklung
des fehlerhaften Elektor-Geräts - völlig bug-frei (oder fast :-).

MfG

Bitte melde dich an um einen Beitrag zu schreiben. Anmeldung ist kostenlos und dauert nur eine Minute.
Bestehender Account
Schon ein Account bei Google/GoogleMail? Keine Anmeldung erforderlich!
Mit Google-Account einloggen
Noch kein Account? Hier anmelden.