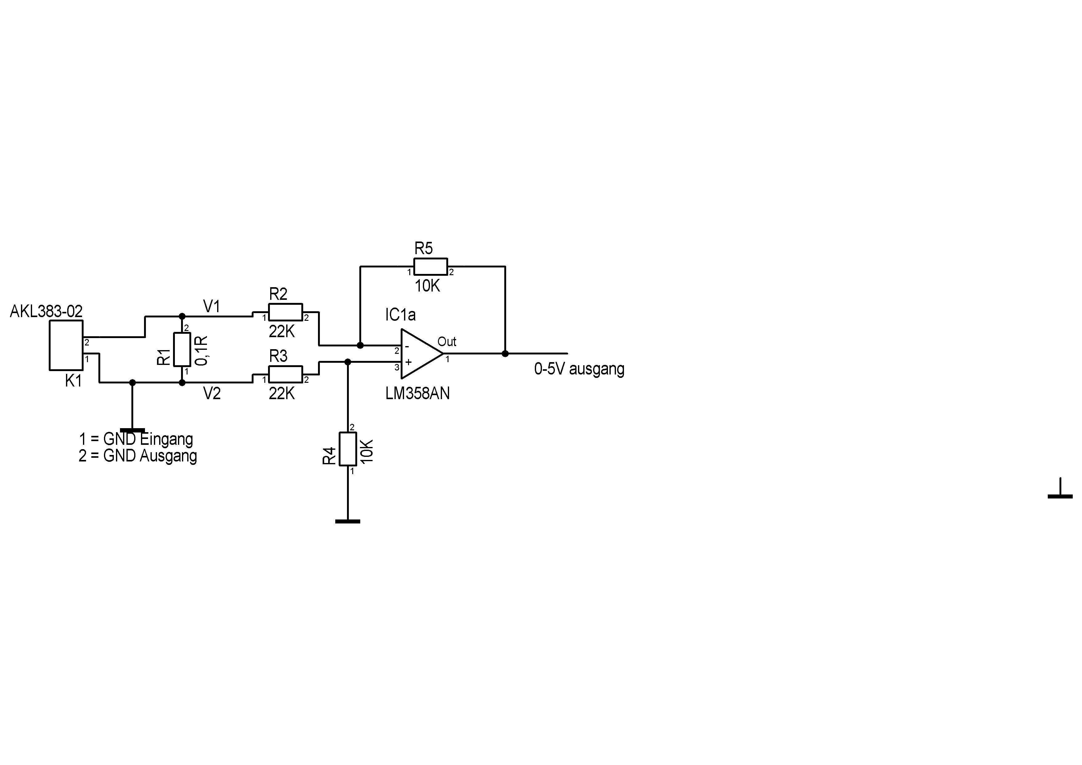
Hallo, Ich habe ein Problem mit einen Operationsverstärker. Und zwar möchte ich gerne denn Strom messen, dazu habe ich mir ein 5W 0.1 Ohm Widerstand genommen. Maximaler Strom zum Messen 10A. Den Lm358 als Differenzverstärker am laufen. Mein Problem ist die Berechnung der Verstärkung. Verstärkung V V= R5:R2*(V1-V2) Was gebe ich dann bei V1 V2 ein. Bei 10A hab ich dann 0,1Volt Verlust am Shunt. Vielleicht könnte mir einer von ihnen weiterhelfen.
Ach Du grüne Neune schrieb: > Kann nur ich die Bilder nicht sehen? Ja ich auch nicht lad das nochmal neu
Georg schrieb: > So jetzt nochmal Probiers doch einfach als PNG. Das funktioniert wenigstens... > Mein Problem ist die Berechnung der Verstärkung. Wenn du den LM358 mit 5V versorgst, dann wirst du sowieso nie mehr als 4V am Ausgang herausbekommen. > So jetzt nochmal Mal angenommen, du hast Massepotential am R3 und Massepotential am R4, was ist dann automatisch am +Eingang des OP? Richtig: auch Massepotential. Du könntest also den +Eingagn direkt auf MAssepotential legen und die R3 und R4 einsparen. Und damit hast du einen invertierenden Verstärker und brauchst -0,1V am Shunt, dass eine positive Spannung am Ausgang herauskommt. > Bei 10A hab ich dann 0,1Volt Verlust am Shunt. Nenn es Spannungsabfall (rechne den nochmal nach) und zeichne eine Stromrichtung ein, damit man weiß wo + und wo - am Shunt ist. Wie hängt übrigens die Masse und die Versorgung des OPs mit der Masse dieser 10A zusammen? > Den Lm358 als Differenzverstärker am laufen. Du brauchst keinen Differenzverstärker, wenn du sowieso einen Pin an GND hast. Sorge dafür, dass die 10A so fließen, dass "plus 0,1V" am Schunt abfallen und mach einen 50x nichtinvertierenden Verstärker dahinter.
Georg schrieb: > Bei 10A hab ich dann 0,1Volt Verlust am Shunt. Spannungsabfall, kein Verlust. Und es sind 1V. V1 ist dann 1V, V2 ist immer 0V, liegt der Punkt doch auf GND. Kommt der LM358 runter bis auf 0V am Ausgang? PS: Ich sehe etwas auf dem Bild, habs mal etwas beschnitten.
> Bei 10A hab ich dann 0,1Volt Verlust am Shunt.
Das dürfte dann bereits ein ganzes Volt sein und zehn Watt, was aber
nichts macht.
Im letzten Schaltbild wird die Ausgangsspannung negativ, falls der OPV
hinreichend versorgt ist.
MfG
Georg schrieb: > 5W 0.1 Ohm Widerstand genommen. > Maximaler Strom zum Messen 10A. > Bei 10A hab ich dann 0,1Volt Verlust am Shunt Nö. 1V und 10W, also einen kaputten shunt. Georg schrieb: > So jetzt nochmal Wenn du 22k und 10k machst hast du keine Verstärkung sondern eine Abschwächung. Weniger als ca. 0.1V also angebliche 1A, wird der LM358 eh nicht ausgeben, weil du ihm keine negative Versorgungsspannnung gönnst. Und solltest du den shunt auf 0.01Ohm und somit 2V bei 10A dimensionieren misst der billige LM358 mit 7mV schon mal um 70mA mehr odrr weniger, ungenau je nach Laune. Zusätzlich zum Fehler, den die Widerstände bringen. Keine Ahnung warum man Messaufgaben immer mit d allerbilligsten aller schlechten OpAmps aufbauen muss.
Da ich mich mit OPV nicht so gut Auskenne, wollte ich eben wenn 10A die Stromaufnahme ist das ich am Ausgang eben 5Volt oder eben 4Volt das würde mir reichen. Den LM358 hab ich nun eben da , er wird mit 5volt und GND versorgt. Welche Schaltung ist denn für mein Vorhaben richtig
Jörg R. schrieb: > habs mal etwas beschnitten. und hättest es gleich noch in das korrekte Format bringen können :-) MaWin schrieb: > Weniger als ca. 0.1V also angebliche 1A, wird der LM358 eh nicht > ausgeben, weil du ihm keine negative Versorgungsspannnung gönnst. Auch das wäre schon toll, aber so dicht über -Ub (GNG) wird der 358 garnicht können. Da nimmt der Heimwerker doch den LM324, aber auch den habe ich genau einmal angefasst (10mOhm und hinten ein analoges Meßwerk) und wegen seiner lausigen Drift in den Müll geworfen. > Und solltest du den shunt auf 0.01Ohm und somit 2V bei 10A 0,02 Ohm bitte oder 1V oder 20A. Georg schrieb: > Den LM358 hab ich nun eben da , er wird mit 5volt und GND versorgt. Löte das zusammen und überzeuge Dich selbst, dass der unbrauchbar ist.
Manfred schrieb: > Auch das wäre schon toll, aber so dicht über -Ub (GNG) wird der 358 > garnicht können. Da nimmt der Heimwerker doch den LM324, Zwischen beiden besteht so gut wie kein Unterschied. Eimal 2 OPAs im 8 Pin-Gehäuse, zum andern 4 OPAs im 14-Pinner. Beide können am Eingang bis -UB fühlen und kommen am Ausgang bis auf 20mV, typ. 5mV an --UB heran.
Manfred schrieb: >> Und solltest du den shunt auf 0.01Ohm und somit 2V bei 10A > > 0,02 Ohm bitte oder 1V oder 20A. Stimmt, ich wollte 1V schreiben, vertippt. HildeK schrieb: > und kommen am Ausgang bis auf 20mV, typ. 5mV an --UB heran. Nichtmal an guten Tagen (ab schlechten nur auf 0.7V).
MaWin schrieb: > HildeK schrieb: >> und kommen am Ausgang bis auf 20mV, typ. 5mV an --UB heran. > > Nichtmal an guten Tagen (ab schlechten nur auf 0.7V). Steht so im Datenblatt!
MaWin schrieb: >> und kommen am Ausgang bis auf 20mV, typ. 5mV an --UB heran. > > Nichtmal an guten Tagen (ab schlechten nur auf 0.7V). Was nimmt man als Heimwerker , bei R* im DIL erhältlich?
HildeK schrieb: > Steht so im Datenblatt! Praktische Erfahrung wurde helfen Datenblattangaben besser einzuschätzen. Man braucht einen extetnen pull down damit der Ausgang nie Strom aufnehmen sondern immer nur liefern muss, um so tief zu kommen.
MaWin schrieb: > Man braucht einen extetnen pull down damit der Ausgang nie Strom > aufnehmen sondern immer nur liefern muss, um so tief zu kommen. Ja und? Die zitierten Angaben aus dem DB gelten für eine Last von <= 10k. Man macht halt 5k an den Ausgang - oder weniger, wenn der nächste Eingang selber Strom liefern würde. Auch moderne OPAs mit R2R kommen nicht auf 0.00V heran, wenn evtl. auch ein klein wenig näher. Außerdem soll das Eingangssignal verstärkt werden. Da hat es andere Gründe, warum der 358 in der Konstellation nicht oder nur schlecht geeignet ist: z.B. kommt er bei 5V Versorgung garantiert nur auf 3.5V am Ausgang und nicht auf 5V. Notwendig sind also wenigstens 7-8V Versorgung, für gute 0V am Ausgang wenigstens 1V negative Versorgung. Manfred schrieb: > Was nimmt man als Heimwerker , bei R* im DIL erhältlich? Du hast den da, nimm ihn auf dem Breadboard und schau es dir an. Schau dir auch die Grundschaltung des nicht invertierenden OPAs: es reichen zwei Widerstände (+ Shunt). Mehr als 3.5V am Ausgang darfst du nicht erwarten oder du versorgst ihn höher. Und lasse die 10A nicht über das Steckbrett!
HildeK schrieb: > Schau dir auch die Grundschaltung des nicht invertierenden OPAs an Hier z.B. https://asset.conrad.com/media10/isa/160267/c1/-/de/Beispielschaltung_4?x=300
MaWin schrieb: > ich wollte 1V schreiben Das war doch völlig glasklarst hier. Manfred @ Heimat- und Sachkunde: > 0,02 Ohm bitte oder 1V oder 20A. Daß so ein Schmarrn kommen kann daraufhin, war das zu meinem tiefen bedauern auch. Was ist denn überhaupt die genaue Last bzw. auch das Lastprofil, und/oder wozu genau soll der Strom gemessen werden? "Rechts davon" µC-integrierter ADC, bzw. was genau? Das bestimmt auch, welcher OPV "mindestens" vonnöten.
LM358 würde ich nicht nehmen - ist kein Rail to Rail. Für solche Strommessungen verwendet man ein z.B. die INA Reihe von Ti oder man misst den Strom durch Messung des Magnetfelds auf der Leiterbahn z.B. MLX912XX Serie von Melexis.
H. B. schrieb: > LM358 würde ich nicht nehmen - ist kein Rail to Rail. Ja, ist er nicht, wenn der TO bei 5V Versorgung auch bis 5V Ausgangsspannung haben will, kann man ihn nicht verwenden. Aber LM358 oder LM324 können beide am Eingang bis zum GND fühlen und kommen am Ausgang (fast) auf die 0V - mit ein paar kΩ Last nach GND. Nur an der positiven Rail gibt es Einschränkungen. Für die Eingangsseite ist das hier irrelevant; bei der Ausgangsseite kann man sich behelfen, wenn man ihn mit >7V versorgt, die müssen nicht mal stabilisiert sein. @Georg: schau dir mal den TLC2272 an, gibt es bei R* (im SOIC). Aber der sollte bei LOW am Ausgang auch keinen Strom aufnehmen müssen, sonst ist er schlechter als der LM358. Oder den TS921, es gibt eine ganze Palette von R2R-OPAs.
HildeK schrieb: > schau dir mal den TLC2272 an Vos 2.5mV HildeK schrieb: > Oder den TS921 Vos 3mV Die sind ja ebenso ungenau messend wie der LM358. Vos 5mV Kennt ihr alle keine ordentlichen OpAmps ? Manfred schrieb: > Was nimmt man als Heimwerker , bei R* im DIL erhältlich? Georg könnte ja was brauchbares nehmen, nicht Lego Duplo Niveau. Georg schrieb: > Da ich mich mit OPV nicht so gut Auskenne, wollte ich eben wenn 10A die > Stromaufnahme ist das ich am Ausgang eben 5Volt oder eben 4Volt das > würde mir reichen Ok, eh wurscht, er will offenbar eine absolute Eingangsspannung (z.B. exakt 1V bei exakt 10A durch exakt 0.1 Ohm) auf einen Wert verstärken den er dann mit einem A/D-Wandller gegen die schwankende Betriebsspannnug des uC als Referenz wandelt, da kommt es auf 5% nicht drauf an, das ist eh mehr Schätzen als Messen. Keine Ahnung warum uC interne Referenzspannungen haben wenn die Leute die dann nicht verwenden. Da kann er dann gleich je nach Ausrichtung der Platine im Erdmagnetfeld auf +/-0.1A fehlmessen mit Schätzeisen wie: H. B. schrieb: > MLX912XX Serie von Melexis
> Den Lm358 als Differenzverstärker am laufen...
Bei dieser Differenz!verstärker-Schaltung können erhebliche! Mess-Fehler
auftreten, alleine schon weil hier die Toleranz! der Widerstände sehr
kritisch ist.
Hallo, erstmal bedanke ich mich für die Einschätzung der Schaltung. Ich werde dann mal weiter suchen nach einer Schaltung wie man das Richtig macht. Maximaler Strom zum Messen 10A und 0-5V am Ausgang
Nimm einen HCPL7840, der ist für Strommessung gebaut und hat auch noch einen isolierten Ausgang ... Und dem Messkreis noch eine isolierte 5V Versorgung spenden!
... oder so was: https://www.pololu.com/product/4042 Liefert 400mV/A mit 1.2mΩ Shunt. Da dem TO 4V reichen würden, braucht er nichts weiter zu machen.
HildeK schrieb: > Liefert 400mV/A mit 1.2mΩ Shunt. > Da dem TO 4V reichen würden, braucht er nichts weiter zu machen. Doch, nämlich die halbe Betriebsspannung abziehen. Ebenso wie der bekannte ACS712 liefert auch der 724 ohne Strom Ub/2 und geht je nach Richtung rauf oder runter. Also: Hier unbrauchbar.
@Manfred, es gibt da verschieden ACS724(!), z.B. den -10AU, laut Spec misst der 0...10A. Imho passt der und das verlinkte Modul macht es doch besonders einfach.
HildeK schrieb: > @Manfred, > es gibt da verschieden ACS724(!), z.B. den -10AU, laut Spec misst der > 0...10A. Imho passt der und das verlinkte Modul macht es doch besonders > einfach. Das ist ja ein interessanter Hinweis;-) Im DB auf Seite 2 ist die Tabelle: https://www.allegromicro.com/~/media/Files/Datasheets/ACS724-Datasheet.ashx Der Chip liefert bei 0A aber keine 0V, wenn ich die Tabelle auf Seite 8 im DB richtig interpretiere. „Zero-Current Output Voltage“ = Vcc*0,1. Bei 5V müssten es daher 0,5V sein. Sehe ich das richtig? Der Chip war mir persönlich bis zu diesem Thread unbekannt.
Jörg R. schrieb: > „Zero-Current Output Voltage“ = Vcc*0,1. Bei 5V müssten es daher 0,5V > sein. > > Sehe ich das richtig? Laut Datenblatt:ja Das duerfte wohl am internen Ausgangs-Opamp(siehe Blockdiagramm)liegen. Also ganz ohne Korrektor kommt man da auch nicht aus.So gesehen kann man gleich beim bi-direktionalen Typ bleiben - der Aufwand ist der Gleiche Auszug von der Pololu-Webseite: "This carrier features the ACS724LLCTR-10AU-T, which operates at 5 V and is designed for unidirectional input current from 0 A to 10 A. When Vcc is 5 V, the output voltage is offset by 500 mV and increases by 400 mV per amp of input current."
Toxic schrieb: > Laut Datenblatt:ja > Das duerfte wohl am internen Ausgangs-Opamp(siehe Blockdiagramm)liegen. > Also ganz ohne Korrektor kommt man da auch nicht aus.So gesehen kann man > gleich beim bi-direktionalen Typ bleiben - der Aufwand ist der Gleiche Den -AU unidirektional habe ich übersehen, der ist schon interessant und ich werde mal bei Ali gucken, ob der da verfügbar ist. Schalte ich den Ausgang auf den A/D eines AT328, kann ich beim 712 mit Ub/2 nur die halbe Auflösung nutzen, bei 500mV Offset wäre eine bessere Auflösung machbar. In einer rein analogen Schaltung kann man streiten, aber auch da würde ich mit dem ACS274-AU mehr Luft gegen Ub haben. Zu testen wäre, was > is offset by 500 mV meint, ungefähr (wäre Mist) oder man kann sich drauf verlassen.
Manfred schrieb: > Schalte ich den Ausgang auf den A/D eines AT328, kann ich beim 712 mit > Ub/2 nur die halbe Auflösung nutzen, bei 500mV Offset wäre eine bessere > Auflösung machbar. Das stimmt - aber bei bi-direktional ist man halt universeller,wenn man z.B. Lade- und Entladestrom einer groesseren Akku beobachten moechte. Nun - man kauft das was fuer ein bestimmtes Projekt die optimalste Loesung ist.Immerhin gut zu wissen, dass Allegro beide Versionen anbietet. Nur der Vollstaendigkeit halber und als generelle Info: Zu Allegro gibt es noch andere Alternativen wenn es um hoehere Stroeme geht: Der "Current Sensor Hall Effect WCS1800" https://www.ebay.de/itm/WCS1800-Hall-Current-Sensor-Module-35A-Overcurrent-Protection-Current-Detector-K/233351000594?hash=item3654cdb212:g:QjEAAOSwB-1diyTM Der Opamp MCP602 auf der Platine dient lediglich als Puffer und simple Overcurrent-Anzeige per Led(verkleidet als "1N4148"....)
Toxic schrieb: > Nur der Vollstaendigkeit halber und als generelle Info: > Zu Allegro gibt es noch andere Alternativen wenn es um hoehere Stroeme > geht: > Der "Current Sensor Hall Effect WCS1800" > Ebay-Artikel Nr. 233351000594 Den 712 gibt es bis 30A, den 724 bis 50A.
Jörg R. schrieb: > Der Chip liefert bei 0A aber keine 0V, wenn ich die Tabelle auf Seite 8 > im DB richtig interpretiere. > > „Zero-Current Output Voltage“ = Vcc*0,1. Bei 5V müssten es daher 0,5V > sein. > > Sehe ich das richtig? Sieht leider so aus, das hatte ich übersehen. Vermutlich haben die das selbe Problem wie auch ein OPA bei Single Supply. Schließlich ist im Blockschaltbild ein non-inv OPA am Ausgang dargestellt. Fraglich bleibt: ist es ein Offset oder nur ein Totbereich? > Der Chip war mir persönlich bis zu diesem Thread unbekannt. Ich bin auch erst vor ein paar Tagen auf die Serie aufmerksam gemacht worden und habe ihn demnach noch nicht benutzt - ich habe auch keine entsprechende Anwendung. Manfred schrieb: > Zu testen wäre, was >> is offset by 500 mV > meint, ungefähr (wäre Mist) oder man kann sich drauf verlassen. Sieht eher nicht so aus, dass man sich darauf verlassen kann. Es gibt ein Bild im Datenblatt (S.17) über die Response-Time, da ist der Output-Offset weniger als 500mV bei 0A. Schade.
>Zu testen wäre, was >> is offset by 500 mV >meint, ungefähr (wäre Mist) oder man kann sich drauf verlassen. Lt. DB ist der Zero-Current Output Voltage typ VCC x 0,1V. Der angegebene Volt.Offset.Error liegt typ bei ca +- 13mV. Auf S. 21 steht: "Zero-Current Output Voltage (VIOUT(Q)). The output of the sensor when the primary current is zero. For a unipolar supply voltage, it nominally remains at 0.5 × VCC for a bidirectional device and 0.1 × VCC for a unidirectional device. For example, in the case of a bidirectional output device, VCC = 5 V translates into VIOUT(Q) = 2.5 V. Variation in VIOUT(Q) can be attributed to the resolution of the Allegro linear IC quiescent voltage trim and thermal drift."
>Es gibt ein Bild im Datenblatt (S.17) über die Response-Time, da ist der >Output-Offset weniger als 500mV bei 0A. Schade. Bei diesem Bild ist kein spez. Derivat angegeben.
HildeK schrieb: > Manfred schrieb: >> Zu testen wäre, was >>> is offset by 500 mV >> meint, ungefähr (wäre Mist) oder man kann sich drauf verlassen. > > Sieht eher nicht so aus, dass man sich darauf verlassen kann. Es gibt > ein Bild im Datenblatt (S.17) über die Response-Time, da ist der > Output-Offset weniger als 500mV bei 0A. Schade. Ich sehe den Wert eher bei ca. 800mV, also mehr als die 500mV lt. Formel.
Bitte melde dich an um einen Beitrag zu schreiben. Anmeldung ist kostenlos und dauert nur eine Minute.
Bestehender Account
Schon ein Account bei Google/GoogleMail? Keine Anmeldung erforderlich!
Mit Google-Account einloggen
Mit Google-Account einloggen
Noch kein Account? Hier anmelden.



