Hallo liebe Gemeinde, ich hoffe mal das ganze ist hier im richtigen Unterforum. Folgende Problematik: Ich möchte meine Original Halogen Scheinwerfer durch die Original LED Scheinwerfer ersetzen. Die ganze ist von den Verbindungen her Plug n Play. Da beim LED Scheinwerfer das Fernlicht nur durch ein Motor gesteuert wird, der den LED Lichtkegel steuert, kommt die Lampen defekt Warnung. Das ganze habe ich mit nen 8 Ohm Widerstand Parallel zum Motor gelöst. Warnung kommt nicht mehr. Solange der Motor nicht läuft, ist auch alles schick, die Scheinwerfer funktionieren wie sie sollen. Starte ich jedoch den Motor, flackern die Scheinwerfer periodisch im gleichen Abstand. Ungefähr 2 Sekunden konstantes Licht, dann 1 Sekunde 2-3x Flackern, dann wieder 2 Sekunden konstant. Usw. Der Lampenprüfstrom kann es nicht sein, da dieser auch aktiv ist wenn nur die Zündung an ist und da das flackern nicht auftaucht. Ich habe leider auch kein Oszilloskop um die Spannung zu prüfen, vermute aber mal das die Spannung mit PWM durch die Lichtmaschine geändert wird und deshalb das ganze flackert (so meine Theorie). Ich würde nun gern das ganze Puffer bzw glätten mit Hilfe eines Kondensators. Nun stellt sich mir die Frage, wie ich den Elko halbwegs wetterfest in den Motor bekomme, und ob ich noch eine Sperrdiode davor brauche, damit der Strom nur in Richtung des Scheinwerfers fließt. Ich dachte an einen 3300 uF 62v Kondensator davor die Sperrdiode und dann das ganze Parallel in den Stromkreis der LED. Lieg ich damit soweit richtig? Bzw. Klappt das so? Im Anhang auch mal die schemas das Scheinwerfers. (Halogen, LED, und LED mit meinen Bauteilen eingezeichnet). Vielen dank vorab!
Vermutlich muß die Lichtsteuerung auf LED parametriert werden. Diese Effekte hätten ja sonst alle Fahrzeuge. Ist die Batterie noch gut? Das Flackern hatte mein Auto (Renault) auch mit normalen Lampen, als die Batterie schwach wurde. Versuchsweise zweite Batterie mit gutem Starthilfekabel anschließen.
Das flackern tritt mit den Halogen Scheinwerfern nicht auf. Batterie ist ok. Ich weiß das es bei jemand anderen der das ganze gemacht hat, genauso war. Leider ist er im anderen forum wo ich es gesehen habe nicht mehr aktiv. Ist sogar sehr wahrscheinlich das dass STG auf LED programmiert werden kann, allerdings fehlen mir dafür zwei andern im Kabelstrang welche für die Funktionsprüfung der LED genutzt werden.
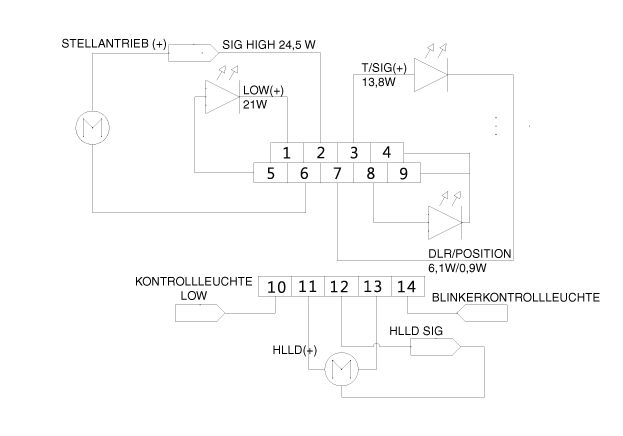
Tim K. schrieb: > Das flackern tritt mit den Halogen Scheinwerfern nicht auf. > Batterie ist ok. Ich weiß das es bei jemand anderen der das ganze > gemacht hat, genauso war. Leider ist er im anderen forum wo ich es > gesehen habe nicht mehr aktiv. > Ist sogar sehr wahrscheinlich das dass STG auf LED programmiert werden > kann, allerdings fehlen mir dafür zwei Adern m Kabelstrang welche für > die Funktionsprüfung der LED genutzt werden (siehe Grafik pin 10 und 14)
Vor den Elko muss auf jeden Fall noch ein Vorwiderstand, um den Aufladestrom zu begrenzen und über diesen ne Freilaufdiode um den Entladestrom über die Leuchtmittel nicht zu limitieren. Die Lampen werden mit ca.100Hz 80/20% auf stabile 12.4V "eingeregelt", abhängig von der Bordspannung. Ich hatte das bei meinem Ford Mondeo ähnlich und entsprechende Messungen mitm Oszilloskop gemacht. Die Zeitkonstante Vorwiderstand x Elko muss genau so groß sein, dass der Elko in den 8 Millisekunden auf ca Betriebsspannung aufgeladen ist und in den folgenden 2 Millisekunden seine Spannung durch den Entladestrom nicht zu sehr absinkt max. um 1 Volt. Im Betrieb hast du dann ein Ripple von 1-2 Volt auf dem Elko. Die nächsten Ladevorgänge starten dann deshalb nicht bei null Volt, sondern eben bei diesen 11-12 Volt, die noch überm Elko anstehen. Als maximalen ladestrom darfst du exakt den Strom genehmigen, die Sonst auch die HalogenLeuchtmittel 'ziehn', ABZÜGLICH den mittleren Betriebsstrom deiner neuen LED-Leuchtmittel. Bekommst Du das selbst ausgerechnet? Man kann auch einfach n paar Elkos parallel zu den LEDs hängen, sicherlich... Der High-Side-Switch im Body-Control-Modul freut sich. Andererseits kann auch schon das verlegte Kabel als Vorwiderstand fungieren. Ich kenne dein Auto nicht. Viel Spaß beim basteln Äxl
Beitrag #6682628 wurde von einem Moderator gelöscht.
Tim K. schrieb: > Ist sogar sehr wahrscheinlich das dass STG auf LED programmiert werden > kann, allerdings fehlen mir dafür zwei andern im Kabelstrang welche für > die Funktionsprüfung der LED genutzt werden. Dann würd ich lieber die fehlenden Adern nachrüsten und das Steuergerät auf LED einstellen.
Das werde ich jetzt auch erstmal versuchen. Ich habe jetzt meinen lokalen Kia Händler angeschrieben, und um Auskunft gebeten, wo die Adern hingezogen werden müssen, und ob ein Steuergerät zusätzlich benötigt wird, bzw. getauscht werden muss. Das Auto hat einen DC-DC Spannungsregler, ich könnte mir vorstellen das bei LED darüber die Scheinwerfer versorgt werden. Allerdings springt dieser eigentlich nur in gewissen Situationen an (Relais) wenn die Spannung schwankt bzw. fällt. Axel seine Lösung hört sich im ersten Moment kompliziert an, ist ja aber eigentlich nur nen Widerstand, ne Freilaufdiode und der Elko in Reihe Parallel zum Stromkreis des Leuchtmittels. Mit der Berechnung würde ich mich mal beschäftigen, das ganze hier Posten, und überprüfen lasen :) Trotzdem danke euch erstmal.
BE erloschen! Versicherungsschutz futsch!
NichtWichtig schrieb: > BE erloschen! > Versicherungsschutz futsch! ich hoffe er überfährt mit seinem neuen Licht genau so Typen wie Dich, dann hört das dumme Gelaber mal auf... Ja, Du hast Recht, die BE ist theoretisch erloschen Sie ist auch erloschen bei Installation eines Handyhalters ohne E-Kennzeichen Oder theoretisch sogar wenn Du Dein Autoradio mit einer Wago-Klemme ohne E-Kennzeichen anschließt Tim will mit seinen - wohlgemerkt - Original - LED-Lampen für bessere Sicht und somit mehr Sicherheit sorgen Leute wie Du würden natürlich bei einem von Dir verschuldeten Unfall sofort schreien "ich verlange dass das Auto von einem Gutachter in allen Details geprüft wird, ich habe meine 5 Anwälte schon eingeschaltet..."
Bitte erstmal lesen, es geht nicht um irgendeine LED Nachrüstung sondern um die Nachrüstung des original LED Scheinwerfers. Damit ist die BE mit Sicherheit nicht Futsch.
Heinz R. schrieb: > NichtWichtig schrieb: >> BE erloschen! >> Versicherungsschutz futsch! > > ich hoffe er überfährt mit seinem neuen Licht genau so Typen wie Dich, > dann hört das dumme Gelaber mal auf... +10 > Leute wie Du würden natürlich bei einem von Dir verschuldeten Unfall > sofort schreien "ich verlange dass das Auto von einem Gutachter in allen > Details geprüft wird, ich habe meine 5 Anwälte schon eingeschaltet..." Lieber das Licht als die Anwälte einschalten!
Heinz R. schrieb: > Oder theoretisch sogar wenn Du Dein Autoradio mit einer Wago-Klemme ohne > E-Kennzeichen anschließt Da gehört ja auch keine "Wago"-Klemme, sondern eine "Wagen"-Klemme rein. :-)
Tim K. schrieb: > Bitte erstmal lesen, es geht nicht um irgendeine LED Nachrüstung sondern > um die Nachrüstung des original LED Scheinwerfers. Damit ist die BE mit > Sicherheit nicht Futsch. Wenn es so wäre würde es ja funktinieren. Aber scheinbar sind die Fahrzeuge eben nicht identisch und somit ist Dein Umbau illegal. Deine eingangs erwähnten Bastelarbeiten mit Diode, Kondensator etc sind mit die Dinge die zum Verlust der BE führen. Der lokale Händler wird Dir sicher gerne gegen entsprechende Geld helfen wenn das von Kia vorgesehen ist, er wird sich aber sicher nicht an windigen Bastel arbeiten beteiligen. Verkauf das aktuelle Auto und nimm eins wo das Licht entsprechend drin ist.
Ja genau, weil im Steuergerät auf LED codiert werden muss, damit der Prüfstrom für Halogen nicht mehr vorhanden ist. Zusätzlich noch die zwei fehlenden Adern gezogen, und dann ist es zu 100% wie ab Werk. Warum soll ich mir ein Fahrzeug mit LED kaufen, welches mit einen Aufpreis von 1600€ kostet, wenn ich die Scheinwerfer aus einen Unfallwagen für 200€ bekommen kann. Du schreibst ziemlichen Unfug. Die gesamte Steuerung der Lichtstärke, KSQ, Kühlung ist im Scheinwerfer integriert. Du kannst gern eine Quelle verlinken, dir mir beweisen soll das durch die Nachrüstung von Original Bauteilen des exakt gleichen Modells die BE erlischt. Auch wenn ich eine Diode, Kondestor und einen Widerstand in den Stromkreis integriere, wage ich stark zu bezweifeln das die BE erlischt. Oder möchtest du mir jetzt erzählen, das Leute welche sich z.B. Eine Zweitbatterie im Auto verbauen auch keine BE mehr haben? Das Problem ist einfach das ich auf die Auskunft des Händlers angewiesen bin, da es aktuell für dieses Modell noch keine Stromlaufpläne oder Reparaturleitfeden im Netz gibt, woraus hervorgeht wie anders der LED scheinwerfer wirklich angesteuert wird. Bekomme ich diese Auskunft nicht, werde ich die Möglichkeit mit den Elko in Betracht ziehen. Ich stand gestern auch neben einen Kia mit den gleichen Scheinwerfern ab Werk, außer das meiner periodisch alle 2 Sekunden kurz "zittert" war zwischen der Lichthelligkeit absolut kein Unterschied vorhanden.
Tim K. schrieb: > Du kannst gern eine Quelle verlinken, dir mir beweisen soll das durch > die Nachrüstung von Original Bauteilen des exakt gleichen Modells die BE > erlischt. Das steht sicherlich irgendwo in der StVZO. Da es aber beide Versionen gibt, wird die Umrüstung möglicherweise noch nicht einmal beim TÜV auffallen. > Auch wenn ich eine Diode, Kondestor und einen Widerstand in den > Stromkreis integriere, wage ich stark zu bezweifeln das die BE erlischt. Das sehe ich da schon kritischer. Nicht ohne Grund werden in Autos ja spezielle "Automotiv"-Elektronikbauelemente verbaut. Und gerade bei den Scheinwerfern würde ein Ausfall bei >150km/h vermutlich zum Totalschaden des Autos samt Inhalt führen.
Tim K. schrieb: > Du schreibst ziemlichen Unfug. Wenn Du das beurteilen könntest, müsstest Du hier nicht fragen. Ein passender Tonfall für weitere Unterstützung! > Die gesamte Steuerung der Lichtstärke, > KSQ, Kühlung ist im Scheinwerfer integriert. Wenn Du das weißt, ist doch alles geklärt, Glückwunsch.
Bei meiner Aussage ging es nicht um die Schaltung, sondern um das erlöschen oder eben nicht erlöschen der BE. Und sollte ich ein Original Scheinwerfer verbauen, welcher so in diesen Modell verbaut wird, mit den Original Kabeln, und der Freischaltung im STG, bin ich mir zu 100% sicher das dabei die BE nicht erlischt. Warum auch, sonst könnte ich ja nicht mal andere Felgen auf ein Auto ziehen, wenn Sie nicht ab Werk kamen? Wenn ich in den Stromkreis was implementiere, ist dies zumindest eine Diskussion wert. Auch da bin ich der Meinung das die BE nicht erlischt. Da ich ja das zugelassene Bauteil Phyisisch nicht manipuliere oder abändere. Und dann dürfte theoretisch nichts im gesamten Stromkreis im Auto verändert werden. Aber darum soll es hier ja auch eigentlich nicht gehen. Ich habe wie gesagt eine Anfrage an Kia geschickt. Sobald ich da eine Info habe, melde ich mich hier nochmal. Sollte der Umbau in Originalzustand möglich sein, ohne großartige Mehrkosten, werde ich natürlich diesen Weg gehen, und die fehlenden Kabel nachziehen. Sollte ich keine Aussage bekommen, oder Sie ist nicht zufriedenstellend, würde ich gerne gemeinsam mit Euch noch die Schaltung mit den benötigten Bauteilen entwerfen, und nicht darüber diskutieren ob die BE erlischt oder nicht. Danke euch trotzdem für die vielen Antworten.
Tim K. schrieb: > Sollte ich keine Aussage bekommen, oder Sie ist nicht zufriedenstellend, > würde ich gerne gemeinsam mit Euch noch die Schaltung mit den benötigten > Bauteilen entwerfen, und nicht darüber diskutieren ob die BE erlischt > oder nicht. ganz genau so würde ich es auch machen Ich habe schon vor 15 Jahren Original- Xenon-Scheinwerfer nachgerüstet - natürlich mit LWR, Reinigungsanlage usw Es soll sogar Leute geben die einen stärkeren Motor eingebaut haben - nebst Bremsen usw - TÜV hat ok gesagt - man kann das schon auch korrekt ausführen Aber es freut mich das es Leute wie NichtWichtig gibt - lassen sich sicher dann auch nur Original-Öl - der Liter 15€ - nachfüllen Vermutlich mit eingeprägter E-Kennzeichen-DNA Von genau so Leuten lebt unsere Wirtschaft Ich vermute aber leider Du wirst von KIA keine Antwort bekommen - leg schon mal los mit Deinen Forschungen
Heinz R. schrieb: > Ich habe schon vor 15 Jahren Original- Xenon-Scheinwerfer nachgerüstet - > natürlich mit LWR, Reinigungsanlage usw Schön, ich habe mir 2003 mein Auto einfach mit serienmäßigem Xenon-Licht gekauft. (Mein aktueller Wagen hat ab Werk LED) > lassen sich sicher dann auch nur Original-Öl - der Liter 15€ - nachfüllen > Von genau so Leuten lebt unsere Wirtschaft Das ist eine zweischneidige Sache: Ich habe beim letzten Auto einen sehr guten Endpreis aushandeln können und werde im Autohaus vernünftig bedient, Gründer und Geschäftsführer kenne ich. Die Servicepreise mißfallen mir etwas, aber ich kann es mir leisten, zu deren Existenz beizutragen anstatt nach dem billigsten Anbieter zu jagen. Ist das nun verwerflich oder dumm?
Manfred schrieb: > (Mein aktueller Wagen hat ab Werk LED) haha, meiner hat sogar Laserlicht :-) Manfred schrieb: > aber ich kann es mir leisten, zu deren Existenz > beizutragen anstatt nach dem billigsten Anbieter zu jagen. Ist das nun > verwerflich oder dumm? es ist in meinen Augen dumm Du buckelst dich jeden Tag dafür ab es den anderen zu geben Klar kann man Graf Großkotz geerbt von und zu sein nur so Funktioniert die Volkswirtschaft, das Geld muss ständig umverteilt werden Dumm nur das bei jeder Umverteilung ca. 5% der Gesellschaft 30% dieses Geldes abgreifen
Hi! Zum Umbau kann ich nur wenig beitragen, aber: braucht es für die originalen LED Scheinwerfer nicht auch aLWR und SRA? Falls es sich bei den LED-SW sich um "intelligente" Scheinwerfer handelt, braucht es mit Sicherheit ein anderes oder zusätzliches Steuergerät. Bzgl. Verkabelung/Codierung: da du vermutlich kein Koreanisch kannst, such mal mit entsprechenden Begriffen in englischen Foren. Da findet sich häufig mehr als auf deutsch. VG Matthias
Matthias B. schrieb: > Hi! Zum Umbau kann ich nur wenig beitragen, aber: braucht es für die > originalen LED Scheinwerfer nicht auch aLWR und SRA? > Falls es sich bei den LED-SW sich um "intelligente" Scheinwerfer > handelt, braucht es mit Sicherheit ein anderes oder zusätzliches > Steuergerät. > > Bzgl. Verkabelung/Codierung: da du vermutlich kein Koreanisch kannst, > such mal mit entsprechenden Begriffen in englischen Foren. Da findet > sich häufig mehr als auf deutsch. > > VG > Matthias aLWR und SRA braucht man erst ab 2000 Lumen. Liefern die von Kia wohl nicht. Wenn er ab Werk kommt, hat er auch keine SWR und aLWR. Intelligent ist er auch nicht, ist einfach nur nen LED Leuchtmittel hinter einer Linse. Also kein Kurvenlicht usw. Nen Großteil der Technik sitzt im Scheinwerfer selbst, hab nur hinten mal den Deckel aufgemacht, und konnte definitiv nen Steuergerät, Kühlkörper und Lüfter sehen. Ich vermute tatsächlich das das Flackern eigentlich von der Lampenkontrolle kommt. Ich denke mal die Spannung die dafür genutzt wird, ist vermutlich nur ungefähr 12V, und sonst werden vermutlich die gesamten 14V der Lima anliegen. Wenn der Motor nicht an ist, ist ja die Spannung die beim Scheinwefer anliegt, und die Spannung für die Prüfung gleich. Also kein Flackern. Wenn der Motor jedoch an ist, ist natürlich die Spannung der Lima da. Der Unterschied äußert sich dann vermutlich im Flackern. So meine Theorie. Deshalb hoffe ich immer noch halbwegs, das das Thema mit die Codierung auf LED dann einfach durch ist. Ich habe mich auch schon in englischen Foren umgesehen, und auch schon in englisch nach den Plänen usw gesucht. Leider kein Erfolg.
Heinz R. schrieb: > ich hoffe er überfährt mit seinem neuen Licht genau so Typen wie Dich, > dann hört das dumme Gelaber mal auf... Du reagierst hier auf den Hinweis auf eine illegale Modifikation (noch dazu ohne ausreichende Fachkenntnisse) mit einer Aufforderung zu einer Straftat. Klasse, das duerfte strafechtlich relevant sein. wendelsberg
Tim K. schrieb: > Solange der Motor nicht läuft, ist auch alles schick, die Scheinwerfer > funktionieren wie sie sollen. > > Starte ich jedoch den Motor, flackern die Scheinwerfer periodisch im > gleichen Abstand. Ungefähr 2 Sekunden konstantes Licht, dann 1 Sekunde > 2-3x Flackern, dann wieder 2 Sekunden konstant. Usw. woher hast Du denn die Scheinwerfer? gebraucht gekauft? scheint ein bekanntes Problem zu sein bei KIA, die Scheinwerfer wurden dann auf Garantie getauscht: https://www.kiaownersclub.co.uk/threads/led-headlights-blinking.38084/ Hast Du evtl. solche defekte Scheinwerfer gebraucht gekauft?
Beide gebraucht ja, aber bei den zwei Personen welche die scheinwerfer auch nachgerüstet haben (von denen ich leider keine Antwort bekomme), war das Problem gleich. Dein Artikel bezieht sich auf das Vorgänger Modell des ceeds (JD) die hatten Probleme beim Tagfahrlicht. Bei CD (aktuelles Modell) gibt es die Probleme jedoch nicht. Ich schaue heute mal mit meinen Multimeter, ob ich bei der Spannung was erkennen kann. Ist schon nen besseres wo mir ein Diagramm erstellen lassen kann und danach am Computer auswerten. Vielleicht sehe ich da was, woran man die Ursache erkennen kann. Eigentlich kann es ja nur mit der Spannung zusammen hängen. Die KSQ ist definitiv im Scheinwerfer.
Ok, waren nur Hinweise. Zum Flackern: VW steuert seit Golf 5 die Halogenlampen per PWM an, inkl Softstart usw. Soll wohl die Lebensdauer der Leuchtmittel erhöhen. Macht das der Kia auch? Wäre dann auch ne Erklärung fürs flackern/flimmern. VG
Ja, das denke ich auch. Mangels explosionszeichnung des Steuergerätes und osziloskop kann ich das aber leider nicht prüfen. Mein Multimeter habe ich gerade nicht zur Hand gehabt, und habe das einfache von meinen großvater genommen. Die Spannung ist definitiv geregelt, und wird nicht von der Lichtmaschine gespeist. An der Lampe sind konstante 12,5V (mutmaßlich Pwm). Mein Multimeter (wenn ichs denn finde) kann mindestens denn Mittelwert anzeigen. Wenn es nicht zu träge ist, sollte ich ja bei Pwm irgendwas um die 5-6V als Mittelwert sehen. Wenn es keine Bastellösung werden soll, bin ich also definitiv auf Kia angewiesen, bzw. Auf meinen Händler.
Tim K. schrieb: > Wenn es keine Bastellösung werden soll, bin ich also definitiv auf Kia > angewiesen, bzw. Auf meinen Händler. das wäre schade - eigentlich geht es nur darum einen LED-Schweinwerfer an- oder auszuschalten Du wirst beim Händler ein Vermögen liegen lassen bzw der hat keine Lust auf solche Experimente Hast Du mal folgendes versucht: - wie leuchten die Scheinwerfer z.B. an einem Labornetzteil? - wie leuchten die Schweinwerfer direkt an der Batterie angeschlossen? letztendlich sind es doch nur Lampen die mit 12V versorgt werden, das Konstantstrom-Netzteil ist im Scheinwerfer eingebaut?
Labornetzteil & Batterie konstant ohne Flackern. Nachdem ich etwas Zeit hatte weil ich heute bei meinen Eltern zu Besuch war, habe ich mal ein bisschen gebastelt. Habe mir nen 1000uF 35v Elko aus nen alten DC-DC Wandler ausgebaut, und ihn einfach mal Parallel eingesetzt (mutig wie ich bin zum testen ohne Widerstand und Schutzschaltung). Siehe da, Licht ist einwandfrei. Kein Flackern. Habe auch Vergleichsvideos gemacht, leider erkennt man auf den Videos den Unterschied nicht... Die Elkos und Schutzschaltung finde ich persönlich jetzt auch eigentlich nicht schlimm, selbst sollten Sie ausfallen, habe ich ja dennoch Licht. Was mich aber irgendwie stört, sind die Lastwiderstände welche sinnlos Energie verheizen, damit die Lampencontrolle nicht nervt... Gibt es da noch ne schönere Methode die sich vielleicht nicht auf 200 Grad erhitzt?
Tim K. schrieb: > Gibt es da > noch ne schönere Methode die sich vielleicht nicht auf 200 Grad erhitzt? auf mehrere Widerstände verteilen, dann werden diese nicht so heiss
Axel R. schrieb: > Vor den Elko muss auf jeden Fall noch ein Vorwiderstand, um den > Aufladestrom zu begrenzen und über diesen ne Freilaufdiode um den > Entladestrom über die Leuchtmittel nicht zu limitieren. > Die Lampen werden mit ca.100Hz 80/20% auf stabile 12.4V "eingeregelt", > abhängig von der Bordspannung. Ich hatte das bei meinem Ford Mondeo > ähnlich und entsprechende Messungen mitm Oszilloskop gemacht. > Die Zeitkonstante Vorwiderstand x Elko muss genau so groß sein, dass der > Elko in den 8 Millisekunden auf ca Betriebsspannung aufgeladen ist und > in den folgenden 2 Millisekunden seine Spannung durch den Entladestrom > nicht zu sehr absinkt max. um 1 Volt. Im Betrieb hast du dann ein Ripple > von 1-2 Volt auf dem Elko. Die nächsten Ladevorgänge starten dann > deshalb nicht bei null Volt, sondern eben bei diesen 11-12 Volt, die > noch überm Elko anstehen. Als maximalen ladestrom darfst du exakt den > Strom genehmigen, die Sonst auch die HalogenLeuchtmittel 'ziehn', > ABZÜGLICH den mittleren Betriebsstrom deiner neuen LED-Leuchtmittel. > > Bekommst Du das selbst ausgerechnet? > > Man kann auch einfach n paar Elkos parallel zu den LEDs hängen, > sicherlich... Der High-Side-Switch im Body-Control-Modul freut sich. > Andererseits kann auch schon das verlegte Kabel als Vorwiderstand > fungieren. Ich kenne dein Auto nicht. > > Viel Spaß beim basteln > Äxl Hallo Axel, Das sich das was du bei deinen Ford hattest, jetzt ja eigentlich 1:1 auch bei mir bestätigt hat, würde ich das mit der Schaltung jetzt mal angehen. Hättest du mal ein Link zu einer passenden Freilaufdiode für mich? Den Sinn der Freilaufdiode habe ich auch noch nicht so ganz verstanden. Tut es da nicht auch eine einfach Sperrdiode, damit es nur Richtung LED gehen kann? Grüße
Im Anhang mal ein Bild meiner Schaltung. Vorwiderstand vom Elko fehlt noch, da bräuchte ich ggf. noch Hilfe bei der Berechnung. Für die Drahtwiderstände im High Beam für die Lampenkontrolle werde ich 100W 10Ohm statt 50W 8Ohm nehmen. Hoffe mal die 15W reichen der Lampenkontrolle aus. Laut Datenblatt sollte der Drahtwiderstand bei 15W dann nicht heißer als 30 Grad werden. Ist denke ich mal verkraftbar. Hier auch nochmal ein Video mit den Unterschiede (mit & ohne Elko), ist eigentlich deutlich zu erkennen: https://www.youtube.com/watch?v=MyypWwgp8qE
NichtWichtig schrieb: > BE erloschen! > Versicherungsschutz futsch! Dummschwätzer! Originalbauteile des Herstellers sind Typgeprüft! Und wenn sein Fahrzeug mit diesen LEDs gebaut wird ist das alles kein Problem! Der TO sollte den alten Scheinwerfer nehmen und dir auf den Kopf hauen.
Marc H. schrieb: > Der TO sollte den alten Scheinwerfer nehmen und dir auf den Kopf hauen. pass auf, sonst muss der Wendelsberg noch eine Sammelklage einreichen :-)
Tim K. schrieb: > Laut Datenblatt sollte der Drahtwiderstand bei 15W > dann nicht heißer als 30 Grad werden. Ist denke ich mal verkraftbar. Bei Winterbetrieb kann Wärme auch nützlich sein um den Schnee abzutauen. Es gab Fälle, wo man beim Überholen plötzlich im Dunklen stand, weil die schönen LED-Scheinwerfer vorn vereist waren, was nicht weiter auffiel solange man ein paar roten Rücklichtern hinterher fahren konnte.
oszi40 schrieb: > Tim K. schrieb: >> Laut Datenblatt sollte der Drahtwiderstand bei 15W >> dann nicht heißer als 30 Grad werden. Ist denke ich mal verkraftbar. > > Bei Winterbetrieb kann Wärme auch nützlich sein um den Schnee abzutauen. > Es gab Fälle, wo man beim Überholen plötzlich im Dunklen stand, weil > die schönen LED-Scheinwerfer vorn vereist waren, was nicht weiter > auffiel solange man ein paar roten Rücklichtern hinterher fahren konnte. Da hilft mir der drahtwiderstand aber auch nichts, weil er hinter dem scheinwerfer sitzt, und nicht im scheinwerfer. Das der LED Scheinwerfer nicht so viel Projektionshitze produziert wie ein Halogen scheinwerfer ist mir klar. Im Winter sollte er aber aufgrund seines geschlossenen Designs und den riesen Kühlkörper der LED im Scheinwerfer trotzdem nicht während der Fahrt zufrieren. Der Lüfter ist auch Temperaturgesteuert.
Wie soll das mit dem vereisen funktionieren? Der Scheinwerfer ist doch in keinem Fall kälter als die Umgebung?
Heinz R. schrieb: > Wie soll das mit dem vereisen funktionieren? Ugeschickt formuliert, eher mit Schneematsch bedeckt? Ob das passiert, dürfte stark von der Form des Fahrzeuges abhängen. Aus gleichem Grunde werden die Radarsensoren von ACC beheizt, bei starkem Schneefall hatte ich einmal die Fehlermeldung "Sensor reinigen", da war der Wagen vorne komplett mit Schneematsch zugekleistert.
Tim K. schrieb: > Im Anhang mal ein Bild meiner Schaltung. Vorwiderstand vom Elko fehlt > noch, da bräuchte ich ggf. noch Hilfe bei der Berechnung. Der Schaltplan ist eindeutig falsch. Wenn ein Elko dann parallel zur LED Leuchte. In Serie zur +12V eine Diode mit Kathode an LED und Elko, Anode an +12V. Wenn Du die Stromaufnahme der LED Leute mitteilst, kann man auch einen Widerstand vorschlagen. Du solltest nur AEC-200 zertifizierte Bauteile einsetzen. Speziell billige Elkos neigen unter 0°C zu Kapazitätsverlust, und sind oft nicht vibrationsfest. Wenn ein Elko einen Kurzschluss macht ist es finster.
Der Elko ist doch Parallel? Die Sperrdiode ist dort falsch, das habe ich selbst schon gemerkt, habe nur nicht den Plan hoch geladen. Die eingezeichnete LED ist als ganzer scheinwerfer zu verstehen. Der Scheinwerfer inkl. gesamten Innenleben nimmt 2,54A bei 13V. Die maximale Leistung des STG liegt bei min 5,5A. Der Elko ist AEC-Q200 Zertifiziert (FC-A 1,0M 50).
Tim K. schrieb: > Die maximale Leistung des STG liegt bei min 5,5A. Ist mir nicht ganz klar, wenn der Scheinwerfer bei 13V 2,54A aufnimmt. Da ich davon ausgehe, dass der Scheinwerfer einen Stromtreiber für die LED hat, würde ich einen Widerstand von 0,15 Ohm in Serie zur Diode (anodenseitig) schalten. Damit verlierst Du 0,38V. Dann verheizt der Widerstand bei 13V 1Watt. Aus Sicherheitsgründen würde ich einen 5W Widerstand nehmen, um im Sommerbetrieb noch ein paar Reserven zu haben.
Siehe mein Anfangstext. Ich rüste von Halogen auf LED um. Die KSQ sitzt im Scheinwerfer. Deshalb kann das STG auch mehr als benötigt liefern. Für die 100% Original Umrüstung würde ich vermutlich ein neues STG benötigen. Weder mein Händler noch Kia selbst ist aber bereit mir diesbezüglich eine Auskunft zu geben.
Mit gutem Grund wird man Dir bei diesen Pfusch nicht noch Hilfe leisten. Das Fahrzeug verliert durch diesen Umbau seine Zulassung! Aber das scheint Dir ja scheiss egal zu sein.
Nee Lass sein Das wird so nix. Was soll denn die Diode dort?!? Was möchtest Du erreichen und wie willst du das erreichen? Du möchtest, das das Steuergerät nicht überlastet wird, also darf nur soviel Aufladestrom fließen, wie als wenn da ne halogen drann ist: vorwiderstand vorm Elko. KEINE Diode. Der Elko soll seine Ladung schnell an Die LED abgeben. Hier stört der Widerstand. Also: Diode in Richtung Lampe. Über den Widerstand löten. Lass das lieber jemanden machen, der sich da auskennt ...
NichtWichtig schrieb: > Das Fahrzeug verliert durch diesen Umbau seine Zulassung! Das sehe ich bei Manipulationen am Scheinwerfer sogar als zweitrangig an. Aber die Vorstellung, das auf der Autobahn bei Tempo 130 plötzlich beide Scheinwerfer versagen, halte ich für wesentlich kritischer. Zumal der TE anscheinend eher geringe Kenntnisse der Elektronik hat.
Harald W. schrieb: > NichtWichtig schrieb: > >> Das Fahrzeug verliert durch diesen Umbau seine Zulassung! > > Das sehe ich bei Manipulationen am Scheinwerfer sogar als zweitrangig > an. Aber die Vorstellung, das auf der Autobahn bei Tempo 130 plötzlich > beide Scheinwerfer versagen, halte ich für wesentlich kritischer. Zumal > der TE anscheinend eher geringe Kenntnisse der Elektronik hat. Mein Gott... Der Berufsbedenkenträger! Ich könnte hier im Strahl kotzen. Verfass doch einen Artikl, den Du als Stehsatz überall einf+ügen kannst. Das macht's einfacher. :((
Ich kann dir gern was fertiges zusenden. 45€
So Leute, bevor das ganze hier ausartet. Ja Elektrotechnik ist nicht meine größte kompetenz, ich hatte Sie in der Ausbildung als Systemelektroniker kurz angeschnitten und das wars. Danach habe ich Sie nur sehr selten in meinen Beruf als Systemadministrator gebraucht. Wüsste ich alles, hätte ich den Thread hier nicht auf gemacht. Auch das die BE eventuell gefährdet ist, ist mir bewusst. Auch nach den 10. Post darüber habe ich meine Meinung dazu nicht geändert. Ich habe die Schaltung nun eingebaut. 12V + -> 0,15Ohm Widerstand - > Diode - > Kondensator & Scheinwerfer. Alles funktioniert einwandfrei wie es soll. Und um es nochmal klar zu machen, mir geht es nicht ums Geld sparen oder was auch immer. Hätte ich von Kia eine Antwort bekommen, hätte ich den originalen Weg genommen und auch gern 1000€ dafür bezahlt. So hat mich der Spaß mit Scheinwerfern jetzt 380€ gekostet. Trotzdem danke für die auch konstruktiven und hilfreichen Antworten.
Freut mich das es letztendlich funktioniert Und lass Dich von den Reichsbedenkenträgern hier nicht verrückt machen... Durch das bessere Licht haben alle Seiten nur gewonnen
Heinz R. schrieb: > Durch das bessere Licht haben alle Seiten nur gewonnen Nun, ich möchte nachts auf der Autobahn keinem Auto begegnen, welches ohne Licht unterwegs ist. :-(
Hallo Tim, ich finde es super, dass du dich von dem Bedenkenträgern nicht abhalten hast lassen. Und wenn jemand anderes Umrüsten will, ist ihm dein Beitrag sicher hilfreich. Tim K. schrieb: > 12V + -> 0,15Ohm Widerstand -> Diode - > Kondensator & Scheinwerfer. Meist du so?
1 | 12V ----+---- LED-STG |
2 | | |
3 | +------+ |
4 | | | |
5 | 0.15Ω | |
6 | | | |
7 | +-->|--+ |
8 | | Diode |
9 | 3300uF |
10 | | |
11 | Masse --+---- LED-STG |
Siehe Bild. Bei der Diode bin ich mir immer noch unsicher. Schaden wird Sie sicherlich nicht, aber den Zweck habe ich noch nicht zu 100% verstanden. Habe Sie nur aufgrund des ersten Posts von Axel eingebaut. Habe auch oft gegoogelt, aber keine hilfreiche Info gefunden, welche Funktion Sie genau erfüllt.
Na, die Diode verhindert das Entladen des Kondensators durch die Quelle. So bleibt dem Kondensator keine Wahl, als die LED in den Scheinwerfern zu speisen und damit für ein "ruhiges" Licht zu sorgen.
Tim K. schrieb: > Bei der Diode bin ich mir immer noch unsicher. Schaden wird Sie > sicherlich nicht, aber den Zweck habe ich noch nicht zu 100% verstanden. > Habe Sie nur aufgrund des ersten Posts von Axel eingebaut. Habe auch oft > gegoogelt, aber keine hilfreiche Info gefunden, welche Funktion Sie > genau erfüllt. Ich fasse zusammen: Du hast an sicherheitsrelevanten Bauteilen Deines Kfz umhergebastelt, ohne zu verstehen, was Du da tust. wendelsberg
wendelsberg schrieb: > Ich fasse zusammen: > Du hast an sicherheitsrelevanten Bauteilen Deines Kfz umhergebastelt, > ohne zu verstehen, was Du da tust. Meine Zusammenfassung Deines Textes dagegen lautet: Ein übellauniger Nölarsch hängt im Schlafanzug unrasiert vor der Kiste und setzt sein Gesülze vom Vortag unverdrossen fort. Merkst Du nicht, daß das keine Sau interessiert?
Am 08.05. wendelsberg schrieb: > wendelsberg Am 23.05. Erkennungsdienst schrieb: > vom > Vortag Na diese erkennungsdienstliche Behandlung ist, wie so oft, sehr fehlerbehaftet. wendelsberg
@Bruder Grimm, dann habe ich es doch verstanden. @Wendelsberg ich habe ein Elektrolytkondensator eingesetzt um die Pulsweitenmodulierte Rechteck Spannung - welche anliegt sobald die Lichtmaschine Mitläuft- zu Glätten. Der Kondensator muss bei 100Hz 5ms überbrücken und brauch somit bei 2,5A und 13V eine Kapazität von min 960 uF. Um das STG zu schützen habe ich außerdem eine Schottky Diode mit Anode STG seitig und Kathode LED seitig in Serie verbaut. Vor der Diode habe ich Anodenseitig noch ein 0,15ohm Widerstand verbaut um den hohen Ladestrom von 860A im leeren Zustand des Kondensators auf ~40A zu begrenzen. Den Burst von 40A sollte das STG vertragen. Ist das für dich jetzt zufriedenstellender? Anstatt wie ein Großteil einfach zu meckern, hättet ihr mir auch einfach vernünftig meine Fehler erklären können. Ich bin sehr offen was das angeht, und versuche alles zu verstehen (elektrisch, nicht rechtlich zwegs BE). Aber ja stimmt, ein billigen scheinwerfer aus China zu verbauen, welcher seine E Zulassung bei einer korrupten Behörde in Spanien bekommen hat, ist natürlich total i.O. Und viel besser als meine drei Bauteile mit original scheinwerfer. Drei Bauteile im Stromkreis zu verbauen, damit der Originale Scheinwerfer vernünftig funktioniert weil der Hersteller keine Auskunft über die benötigen Umbauarbeiten gibt damit es wie ab Werk funktioniert, ist natürlich ein zig Fach höheres Sicherheitsrisiko wie irgendwelche billig Scheinwerfer mit fragwürdigen E Prüfzeichen.
Wer braucht Scheinwerfer? Ich fahre nach Gehör!
Harald W. schrieb: > Nun, ich möchte nachts auf der Autobahn keinem Auto begegnen, > welches ohne Licht unterwegs ist. :-( 1. Wirst du bei einer Begegnung den Wagen von hinten sehen und somit die funktioniernen Rückleuchten. Wenn das Licht ausgefallen ist, wird er wohl nicht mehr rasen sondern zügig anhalten und dich nicht noch überholen wollen. 2. Wenn er von vorne kommt, ist es ein Geisterfahrer. Dann wirst du egal ob Licht oder nicht ganz andere Probleme haben. :-)
Jörg P. R. schrieb: > 2. Wenn er von vorne kommt, ist es ein Geisterfahrer. Dann wirst du egal > ob Licht oder nicht ganz andere Probleme haben. :-) vielleicht ist auch Harald der Geisterfahrer? :-)
Bitte melde dich an um einen Beitrag zu schreiben. Anmeldung ist kostenlos und dauert nur eine Minute.
Bestehender Account
Schon ein Account bei Google/GoogleMail? Keine Anmeldung erforderlich!
Mit Google-Account einloggen
Mit Google-Account einloggen
Noch kein Account? Hier anmelden.





