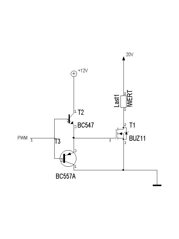
hallo ich wollte nur fragen ob diese treiberschaltung so funktioniert weil hier im forum sehr viele unterschiedliche beschrieben werden. es handeltsich zwar meist um gegentaktstufen aber wo noch vorwiderstände eingebaut werden müssen habe ich noch nicht eindeutig feststellen können. die pwm frequenz liegt bei ca 60kHz. alles andere wichtige steht glaub ich im schaltplan
Sollte da nicht noch ne Totzeit zwischen dem Schalten von T2 und T3 realisiert werden, damit garantiert wird, dass die nicht gleichzeitig leitend sind.
Die Gate-Source-Spannung erreicht maximal die Spannung von PWM minus 0.6V. Reicht das bei dir?
ich wollte das gate eigentlich schon mit 12V laden und gegen GND entladen um möglichst kurze schaltzeiten zu erreichen. ich dachte eigentlich auch dass die schaltung das macht ich war mir nur mit den widerständen nicht sicher.
ich wollte die schaltung eigentlich diskret aufbauen. hab das mit p kanal fets auch schon hinbekommen (siehe schaltplan im anhang). ich weis auch nicht warum ich keinen fertigen treiber nehmen will aber irgendwie kann ich mich damit nicht anfreunden.
sorry ich hab den anhang vergessen der soll nur als beispiel für nen diskreten p fet treiber dienen
36V Gate-Source-Spannung beim BUZ171 -> und Tschüß enan schrieb: > Sollte da nicht noch ne Totzeit zwischen dem Schalten von T2 und T3 > realisiert werden, damit garantiert wird, dass die nicht gleichzeitig > leitend sind. Die Transistoren können infolge der Ube niemals gleichzeitig leitend sein, eine Totzeit ist unnötig.
ein IR2117 oder IR2104 (wenn synchrone Ansteuerung gewünscht) würde doch schon reichen. Allerdings muss man etwas vorsichtig sein beim BUZ11, der hat eine relativ hohe Gate Charge. Die beiden ICs sind gut zu erhalten, kleiner als 3 TO92 Transistoren und verhältnismäßig günstig (1-2€. Teilweise < 1€). Du hast aber eh schon SOT-23 Transistoren drin, das wird dann relativ kompakt und gleichzeitig günstig. Ich würde dir für die Gegentaktendstufe aber BC807/BC817 empfehlen. Die sind etwas grobschlächtiger vom Strom her.
ArnoR schrieb: > 36V Gate-Source-Spannung beim BUZ171 -> und Tschüß Rechne die 36V mal vor :-o Mit (5V-0,7V)/330Ohm = 13mA kommen da max. 13V über dem R1 zusammen...
> ich wollte nur fragen ob diese treiberschaltung so funktioniert
Wenn dein "PWM" Signal schon 12V Pegel hat, dann ja.
Irgendwie glaube ich aber, daß du dort nur 5V hast....
Daniel's Schaltung ist ja nun der P-Kanal high side Treiber.
Deine Schaltung muß wohl um den Pgelwandler ergänzt werden:
+12V
| |
1k |
| |
+--|< NPN
| |E
| +--Gate des MOSFETs
| |E
NPN +--|< PNP
PWM (0-5V)--1k--|< |
|E |
GND
Lothar Miller schrieb: > Rechne die 36V mal vor :-o ..... Hast recht, ich hab nicht so genau hingeschaut.
also würde die schaltung im anhang so funktionieren oder hab ich schon wieder was übersehen? und wie schnell könnte die pwm frequenz ca. sein? und da solche fragen immer wieder auftauchen wärs vllt sinnvoll für die beiden treiber mal nen eigenen artikel zu erstellen oder was meint ihr? danke für eure hilfe
Daniel Münzi schrieb: > also würde die schaltung im anhang so funktionieren oder hab ich schon > wieder was übersehen? Welche Spannung hängt an dem + mit Kreis. Warum baust du nicht exakt die gezeigte Schaltung von Beitrag "Re: n kanal fet treiberschaltung" nach?
Alexander Schmidt schrieb: > Welche Spannung hängt an dem + mit Kreis. Wahrscheinlich sollen da die +12V hin, was auch richtig ist. > Warum baust du nicht exakt die gezeigte Schaltung von > Beitrag "Re: n kanal fet treiberschaltung" nach? Für den N-Mosfet funktioniert die Schaltung nicht, da die Gatespannung nicht wesentlich unter die High-Spannung des PWM-Signals fallen kann. Damit sperrt der Mosfet aber nicht richtig. Daniel Münzi schrieb: > also würde die schaltung im anhang so funktionieren oder hab ich schon > wieder was übersehen? Ich würde sagen, die Schaltung ist so schon in Ordnung. Einziger Makel (den die P-Mosfet-Schaltung nicht hat) ist der, dass T4 sättigt und damit das Einschalten des Mosfets immer mit etwas Verzögerung geschieht. Man kann die Sättigungszeit verkürzen, indem man parallel zu R1 einen kleinen Kondensator schaltet. Unabhängig davon könnte man T2 und T3 durch einen BC337 und einen BC327 (500mA statt 100mA) ersetzen, um dem Treiber mehr Bums zu verleihen. > und wie schnell könnte die pwm frequenz ca. sein? Mit den genannten Änderungen sollte 1MHz möglich sein. Um das genauer sagen zu können, müsste man jetzt rechnen, simulieren oder im Versuch testen.
> und da solche fragen immer wieder auftauchen wärs vllt sinnvoll für die > beiden treiber mal nen eigenen artikel zu erstellen oder was meint ihr? Nützt nichts, solche Artikel gibt es zuhauf, nur du liest sie nicht. > Warum baust du nicht exakt die gezeigte Schaltung von > Beitrag "Re: n kanal fet treiberschaltung" nach? Weil er im Gegensatz zu dir immerhin klug genug ist zu verstehen, daß die Schaltung für den low side NMOSFET nicht taugt, sondern für den high side PMOSFET konstruiert war.
@MaWin (Gast) da geb ich dir recht die gibts zuhauf nur ist jeder anders und keiner schreibt wenn er mal seine antwort hat obs nun funktioniert hat oder nicht. und bevor noch weitere layouts wegwerf frag ich lieber nach
Yalu X. schrieb: > Für den N-Mosfet funktioniert die Schaltung nicht, Habe tatsächlich übersehen, dass es ein N-Fet ist.
hi, ich suche eine Treiberschlatung für einen Frequenzgenerator... würde so eine funktionieren?? ich habe schon so viel gesucht und habe immernoch nicht eine richtige gefunden.. für eine Antwort würde ich mich rießig freuen! danke =)
Bitte melde dich an um einen Beitrag zu schreiben. Anmeldung ist kostenlos und dauert nur eine Minute.
Bestehender Account
Schon ein Account bei Google/GoogleMail? Keine Anmeldung erforderlich!
Mit Google-Account einloggen
Mit Google-Account einloggen
Noch kein Account? Hier anmelden.


