Hallo zusammen! Ich bin auf Fehlersuche in meiner Telefonanlage. Es handelt sich dabei um eine klassische Siedle HT 511-01. Der Türöffner und die Sprechanlage funktionieren einwandfrei, nur die Klingel (bzw. der "Dreiklang-Gong") will nicht mehr. Bei dem Dreiklang-Gong handelt es sich um ein ZGO 511-0 (vgl. Bilder der Platine "vorderseite" & "rückseite"). Ich vermute, dass ich hier den Fehler bereits gefunden habe, nämlich eine defekte Diode (vgl. Bild "bauteil"). Diese möchte ich nun ersetzen. Allerdings weiss ich durch den Schaltplan (vgl. Bild "schaltplan") nur, dass es sich um einer Z-Diode handeln muss. Gibt es nun Möglichkeiten über den Schaltplan, logische Überlegungen, Infoblatt/Datenblatt, Berechnungen... (exklusive Messungen, da kann ich nur mit einem alten Voltmeter dienen) auf das gesuchte Bauteil zu kommen? Bin für jeden Tip dankbar! Vielen Dank im Vorraus! Jokl PS: Das Infoblatt ist für den Nachfolger-Dreiklang-Gong 611.
Die Diode begrenzt/Stabilisiert die Betriebsspannung für IC42, der verträgt laut Datenblatt max 11V. Also vermutlich im Bereich von 5V bis 10V und relativ unkritisch.
Vielen Dank für deine schnelle Hilfe! Würde folgendes Bauteil den Zweck erfüllen? http://de.rs-online.com/web/p/zener-dioden/7104354/ Gruß Jokl
Prinzipiell ja, aber dort ist die Verpackungseinheit ab 100 Stück aufwärts.
Hallo! Ich habe mir jetzt ein paar verschiedene Z-Dioden bestellt und aktuell eine 8,2V 500mW MiniMelf eingelötet. Habe jetzt das Problem dass der Transistor T3 (vgl. Schaltplan) relativ heiss wird und der Dreiklang nach einer Weile dauerauslöst... :( Habt ihr noch irgendwelche Ratschläge, ansonsten wird der ganze Gong ersetzt. Vielen Dank!
Vielleicht hilf das noch weiter: - Es liegen 15V AC zwischen Anschluss b und c an (müssten eigentlich 12V sein !?) - Transistor T3 ist ein BC337 - D44 ist eine Gleichrichterdiode 1N4007 - Kondensator C46 ist ein FRAKO EPZ 1000uF 25V - Kondensator C2 ist ein deltec 22µF 35V - Wenn ich es richtig sehe, steht auf dem WIderstand R1 oben 682 drauf
Ist C10 OK? Das wäre der erste Kandidat, wenn du etwas passendes da hast, könntest du den auf Verdacht tauschen. Falls Z45 mit Unterbrechung gestorben ist, könnte IC42 durch die Überspannung etwas abbekommen haben und jetzt spinnen. Miss mal bitte die Gleichspannung zwischen den Punkten A und G und zwischen B und G. Jeweils auch dann, wenn das Dauerbimmeln anfängt.
Ich frage mich: Funktioniert der Klingeltaster? Was macht das ZGO, wenn man D oder A ansteuert? D sollte ein Dauerton sein, wogegen A für Alphaton steht. G ist, ganz klar der Gong...
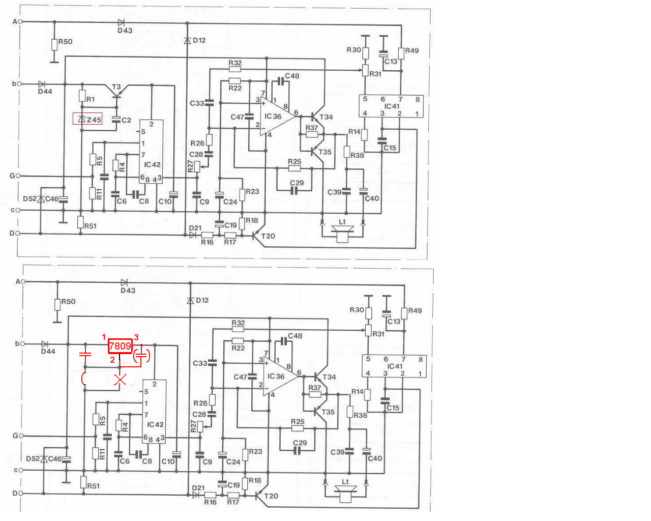
Julian G. schrieb: > Habt ihr noch irgendwelche Ratschläge Angenommen, Dein Verdacht bezüglich des Defektes der Z-Diode stimmt (wie kommst Du zu dem Verdacht?), dann ist es wahrscheinlich die einfachste und zuverlässigste Lösung, die Spannungsversorgung des SAB0600 komplett zu verändern, Gesamtkosten <1Euro: Der SAB0600 muss an Pin 2 mit 7-11V versorgt werden. Diese Werte dürfen nicht unter- oder überschritten werden. Was liegt also näher, als einen 9V-Festspannungsregler einzusetzen? In jedem gutsortierten Haushalt ist dieses Standardteil ohnehin vorhanden ;-), und falls doch nicht, dann kostet es jedenfalls nicht viel: http://www.reichelt.de/TS-7809-CZ/3/index.html?&ACTION=3&LA=446&ARTICLE=115944 http://www.conrad.de/ce/de/overview/0204453/Spannungsregler-positiv-Typ-78;?filterAusgangsspannung=9+V hier die einfachen Änderungen: R1 raus und durch einen C mit pi mal Daumen 100nF ersetzen, C2 ersatzlos raus, T3 durch den 7809 ersetzen (Einbaulage wie eingezeichnet) Z45 raus und durch Drahtbrücke ersetzen (falls nötig, könnte man auch noch einen weiteren ~100nF-Kondensator am Ausgang des 7809 gegen Masse anbringen) Darüberhinaus, wie von Tom bereits gesagt, würde ich noch C10 und C46 prüfen und mich der Frage von Hubert anschließen. Julian G. schrieb: > Es liegen 15V AC zwischen Anschluss b und c an (müssten eigentlich 12V > sein !?) Warum müssten das 12 Volt sein? Wie bzw. woraus wird denn die Schaltung eigentlich versorgt? Auf Deinem Foto sieht der C40 im Halbdunkel ziemlich verrottet aus - ist das tatsächlich so?
Statt des 7809 könntest Du auch einen 7808 einsetzen, damit die Ausgangsspannung plus Dropout-Spannung möglichst sicher unter dem Wert der Eingangsspannung liegt. http://www.reichelt.de/ICs-A-A-/-A-7808/3//index.html?ACTION=3&GROUPID=2908&ARTICLE=23449&OFFSET=16& Bei Versorgung der Schaltung an b-c mit Gleichspannung könnte auch die Diode D44 durch eine Drahtbrücke ersetzt werden, was eine p-n-Durchbruchspannung einspart. Noch schöner wäre ein Brückengleichrichter vor b-c und dazu die Drahtbrücke für D44. Dann wäre aus der Halbwellen- eine Vollwellengleichrichtung geworden, was einige Vorteile hätte. Und falls das Gehäuse des Spannungsreglers zu "hoch" sein sollte, dann könntest Du es am Kühlkörper (bitte nicht am Gehäuse!) im Schraubstock einspannen und den Spannungsregler von seiner eigenen Kühlfahne absägen. Bei der nur kleinen anfallenden Verlustleistung wäre das akzeptabel.
Hey! Vielen Dank für eure Antworten! Tom K. schrieb: > Ist C10 OK? Diodenes D. schrieb: > Darüberhinaus, wie von Tom bereits gesagt, würde ich noch C10 und C46 > prüfen Da mir kein größeres Equipment an Messgeräten (ESR-Tester, Kapazitätsmessung,..) oder Bauteilen (Multivibrator,Schaltung für Be-u. Entladung) für eine Schaltung zur Verfügung stehen, konnte ich die Kondensatoren C10 und C46 nur per Sichtprüfung und mit dem Multimeter auf Durchgang prüfen. Demnach scheinen die Kondensatoren in Takt zu sein. Diodenes D. schrieb: > Auf Deinem Foto sieht der C40 im Halbdunkel ziemlich verrottet aus - ist > das tatsächlich so? Gleiches gilt auch für den C40. Er sieht auf dem Foto aber tatsächlich schlimmer aus als er es tatsächlich ist. Hubert Mueller schrieb: > Funktioniert der Klingeltaster? Das war auch meine erste Vermutung. Der Klingeltaster funktioniert aber einwandfrei. Es müsste am Dreiklangong direkt liegen. Tom K. schrieb: > Miss mal bitte die Gleichspannung zwischen den Punkten A und G und > zwischen B und G. Jeweils auch dann, wenn das Dauerbimmeln anfängt. Das werde ich morgen gleich mal machen und dann schreiben. Diodenes D. schrieb: > Angenommen, Dein Verdacht bezüglich des Defektes der Z-Diode stimmt (wie > kommst Du zu dem Verdacht?) Die Diode hatte in beide Richtungen Durchgang und ist auf der Platine so platziert, dass ich sie eventuell mit dem Schraubenzieher erwischt haben könnte. Diodenes D. schrieb: > Warum müssten das 12 Volt sein? Wie bzw. woraus wird denn die Schaltung > eigentlich versorgt? Das müsste eigentlich so stimmen. Die Anlage wird durch einen Trafo im Sicherungskasten gespeist und liefert wahrscheinlich unbelastet ~14V AC. Ansonsten, danke schonmal für die Schaltplanvorschläge. VG Jokl
Vielen Dank für eure tolle Hilfe! Es funktioniert wieder! Mit euren Umbauten und dem Austausch der Kondensatoren wird nun Nichts mehr heiß und der Gong geht auch wieder. Mal schauen wie lange... VG Jokl
Bitte melde dich an um einen Beitrag zu schreiben. Anmeldung ist kostenlos und dauert nur eine Minute.
Bestehender Account
Schon ein Account bei Google/GoogleMail? Keine Anmeldung erforderlich!
Mit Google-Account einloggen
Mit Google-Account einloggen
Noch kein Account? Hier anmelden.







