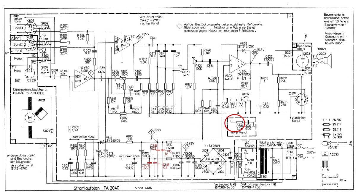
Hallo Gemeinde ... ich habe hier den defekten RFT PA2024 Plattenspieler meiner Tochter auf dem Tisch, er tut es nicht mehr. Ein Drama. Zum Fehler, die F801(T500mA) kommt sofort beim Einschalten. Wenn ich die Platine abziehe (X003/X004) passiert das nicht, die LED leuchtet fröhlich. Also gehe ich mal davon aus, das der Trafo und Co. ok ist. Am Spannungseingang der Platine (X003/X004) messe ich 0.2Ohm. Kurzschluss. Die Dioden (V803,804,805,806) hab ich getauscht. Dann habe ich an X003/X004 O.L. Wenn ich dann wieder Spanung drauf gebe, zerschiesst es die F801 und V805,V806! Achso F802, F803 sind natürlich auch draussen. Die TDA2030 habe ich auch draussen gehabt (F802, F803, dann natürlich wieder drin). Gleiches Thema, die F801(T500mA) fliegt. Need help!
:
Bearbeitet durch User
wenn 802 und 803 raus sind und trotzdem die Netzsicherung fliegt beschränkt sich der Fehler doch auf die wenigen Kondensatoren. Im Zweifelsfall alle rauslöten. Ich tippe eher auf einen der Keramikkondensatoren als die Elkos.
Wird jetzt nicht die Ursache sein, aber die Schaltung scheint auf die damaligen 220V ausgelegt zu sein, während heutzutage 230V im Netz liegen. > Wenn ich die Platine abziehe (X003/X004) passiert das nicht, die LED leuchtet fröhlich. Die (Leerlauf-) Spannung auf der Sekundärseite sollte man mal messen und sich nicht auf die Fröhlichkeit der LED verlassen, wäre nicht der erste Trafo wit kurzgeschlossenen Windungen. > wenn 802 und 803 raus sind und trotzdem die Netzsicherung fliegt > beschränkt sich der Fehler doch auf die wenigen Kondensatoren. Der Motor scheint von der Primärseite gespeist und belastet damit auch die Sicherung. Mal die Schalterstellung S021 prüfen.
:
Bearbeitet durch User
Welle 🧐 S. schrieb: > die F801(T500mA) fliegt. Nach der 220V-Netzsicherung F801 kommt noch C801? Schon neu? Die SY360/1 sind nur für 100V. Das scheint mir bei >230V~ am Trafo HEUTE etwas grenzwertig. Miss mal die Spannungen jetzt.
Lu schrieb: > Die SY360/1 sind nur für 100V. Das scheint mir bei >230V~ am Trafo HEUTE > etwas grenzwertig. Die sind aber auf der Sekundärseite und da gibts nur ca 31V.
Lu schrieb: > Die SY360/1 sind nur für 100V. Das scheint mir bei >230V~ am Trafo HEUTE > etwas grenzwertig. Miss mal die Spannungen jetzt. Was soll daran grenzwertig sein. Die sehen doch nur max. 40V ...
Lu schrieb: > Welle 🧐 S. schrieb: >> die F801(T500mA) fliegt. > > Nach der 220V-Netzsicherung F801 kommt noch C801? Schon neu? > Die SY360/1 sind nur für 100V. Das scheint mir bei >230V~ am Trafo HEUTE > etwas grenzwertig. Miss mal die Spannungen jetzt. Hallo Lu, ich habe schon 1N4004 drin ... der C801 ist soweit, ok, mein Multimeter zeigt die korrekte Kapazität an.
Welle S. schrieb: > Hallo Lu, ich habe schon 1N4004 drin ... der C801 ist soweit, ok, mein > Multimeter zeigt die korrekte Kapazität an. Den Hinweis hast Du verstanden?: Thomas V. schrieb: > Vielleicht hat einer der Elkos C805..807 einen Kurzschluss? Klemme nach der Gleichrichterbrücke parallel zu C805 ein Labornetzgerät an, lasse den maximalen Strom gehen und warte ab, wo es knallt oder zumindest deutlich warm wir.
Da mal ein Thread zu dem Thema aus einem spezialisierten Forum: http://forum.rft-radio.de/thread.php?threadid=15520 Darin wird erwähnt, es einfach mit einer stärkeren Sicherung 800 oder 630 mA statt 500 mA zu versuchen. Es scheinen halt die (induktiven) Einschaltströme zu sein, die die Sicherung sporadisch auslösen. Der Trafo hat wohl einen recht hohen Ruhestrom.
:
Bearbeitet durch User
Bradward B. schrieb: > Einschaltströme zu sein, die die Sicherung sporadisch auslösen. Der > Trafo hat wohl einen recht hohen Ruhestrom. Eingangspost überhaupt gelesen? Und wenn ja auch verstanden?
>> Einschaltströme zu sein, die die Sicherung sporadisch auslösen. Der >> Trafo hat wohl einen recht hohen Ruhestrom. > > Eingangspost überhaupt gelesen? Und wenn ja auch verstanden? "Zum Fehler, die F801(T500mA) kommt sofort beim Einschalten." Nüscht Vernünftiges zu tun am Sonntag-Morgen? Hauptsache sich erst mal als Möchtegern-Wichtig aufgeblasen ?!
:
Bearbeitet durch User
Beitrag #7966827 wurde vom Autor gelöscht.
Schwätzer. Welle 🧐 S. schrieb: > Zum Fehler, die F801(T500mA) kommt sofort beim Einschalten. Bradward B. schrieb: > die die Sicherung sporadisch auslösen. Fällt dir was auf? Da du es mit dem verstehendem Lesen noch nicht zur Perfektion gebracht hast, habe ich dir mal die wichtigsten Sachen zusammengefasst: Welle 🧐 S. schrieb: > Am Spannungseingang der Platine (X003/X004) messe ich 0.2Ohm. > Kurzschluss. Welle 🧐 S. schrieb: > zerschiesst es die F801 und > V805,V806!
> Welle 🧐 S. schrieb: >> zerschiesst es die F801 und >> V805,V806! " Achso F802, F803 sind natürlich auch draussen." Ich geh mal davon aus, der der TO nach Wechseln der Dioden keinen Kurzschluss misst. Und da dein zweiter Post wiedermal dem Thread nicht um neue Information ergänzt, sehe ich die Bezeichnung "Möchtegern-Wichtigtuer" als belegt an.
:
Bearbeitet durch User
Welle 🧐 S. schrieb: > Die Dioden (V803,804,805,806) hab ich getauscht. Bradward B. schrieb: > Ich geh mal davon aus, der der TO nach Wechseln der Dioden keinen > Kurzschluss misst. Echt hoffnungslos mit dir... Und jetzt ist es für mich hier auch genug.
> Echt hoffnungslos mit dir... > Und jetzt ist es für mich hier auch genug. Klar, sobald sich einer wehrt, macht es keinen "Spass" mehr ...
:
Bearbeitet durch User
Welle 🧐 S. schrieb: > Hallo Lu, ich habe schon 1N4004 drin ... der C801 ist soweit, ok, mein > Multimeter zeigt die korrekte Kapazität an. Diese Messung reicht nicht. Wenn Elkos am Sterben sind, wirken die u.U. wie eine Z-Diode. Zeigen den Kurzschluß also erst ab ein paar Volt. Also Labornetzteil ran an 003/004 (bei abgeklemmtem Trafo), und bei niedriger Strom die Spannung langsam erhöhen, bis der Strom merklich steigt. Und das mit beiden Polaritäten. Möglicherweise ist auch einer der KerKos in der Graetz-Brücke der Übeltäter. Ach ja, und immer schön den Unterschied zw. träger und flinker Sicherung beachten. Wenn Du als Ersatz für F801 eine flinke eingesetzt hast, dann haut es die natürlich erst recht durch beim Einschalten (zumindest ist die Chance dafür deutlich höher).
Jensigs Vorschlag hinten mal LAbornetzteil zum Elko-Test anschließen ist durchaus gut. Ein Trafoschluss ist natürlich auch möglich... Matthias S. schrieb: > Die sind aber auf der Sekundärseite und da gibts nur ca 31V. Matthias hat nicht gemessen, sondern nur am alten Schaltplan abgelesen! Ich schrieb messen! Bei heutigen mehr als 230V~ könnte an den 40V-Elkos auch etwas mehr Spannung anliegen? Messen! Bitte Foto von der kaputten F801(T500mA)! Es gab glühende Sicherungsdrähte, die mit der Zeit verzunderten durch hohe Last und dann immer dünner wurden. NUR dann lohnt es sich, über einen etwas höheren Sicherungswert nachzudenken.
:
Bearbeitet durch User
Lu schrieb: > Ich schrieb messen! Bei heutigen mehr als 230V~ könnte an den 40V-Elkos > auch etwas mehr Spannung anliegen? Rechnerisch können dann aus 31.5V bis zu 31.5V·(230÷220)=32.9V werden. Da besteht weder für die Elkos (40V) noch für die ICs (±18V=36V) unmittelbare Gefahr. Welle 🧐 S. schrieb: > Am Spannungseingang der Platine (X003/X004) messe ich 0.2Ohm. > Kurzschluss. Mist gemessen? Trafo noch dran?
Lu schrieb: > Ich schrieb messen! Bei heutigen mehr als 230V~ könnte an den 40V-Elkos > auch etwas mehr Spannung anliegen? Messen! Am Trafo liegen 26.44V im Leerlauf (ok, die LED hängt dran) an.
>> Die sind aber auf der Sekundärseite und da gibts nur ca 31V. > Matthias hat nicht gemessen, sondern nur am alten Schaltplan > abgelesen! Eben, wobei die Frage ist, was der Wert 31.5V konkret aussagt, Effektivwert einer wenig geglätten Spannung, angezeigt von einem trägen Zeigerinstrument der damaligen Zeit ? Das ist nicht unbedingt der Spitzenwert, den die Dioden/C in der Graetz-Bruecke aushalten muessen - ca. 40 Jahre nach der Endprüfung. > Ich schrieb messen! Bei heutigen mehr als 230V~ könnte an den 40V-Elkos > auch etwas mehr Spannung anliegen? Messen! Ja, nochmals Messen was ist. In dem verlinkten Fach-Forum wird auch auf die Möglichkeit von Wicklungsschlüssen und damit veränderten Spannungsverhältnissen hingewiesen. > Am Trafo liegen 26.44V im Leerlauf (ok, die LED hängt dran) an. Klingt erst mal nach Normwert (der soll wohl zwischen 24V bis max 27V liegen)
:
Bearbeitet durch User
Axel S. schrieb: > Welle 🧐 S. schrieb: >> Am Spannungseingang der Platine (X003/X004) messe ich 0.2Ohm. >> Kurzschluss. > > Mist gemessen? Trafo noch dran? Nein, das wäre ja ziemlich blöde. Wenn die Dioden frisch sind, messe ich am Spannungseingang der Platine (X003/X004) O.L. Nach dem ich Spannung anlege (Trafo, EIN), zerschiesst es die 500mA Sicherung inkl. einiger Dioden und am Spannungseingang der Platine (X003/X004) messe ich ~0.2Ohm.
:
Bearbeitet durch User
Lu schrieb: > Bitte Foto von der kaputten F801(T500mA)! Es gab glühende > Sicherungsdrähte, die mit der Zeit verzunderten durch hohe Last und dann Die sind natürlich neu, also frisch.
:
Bearbeitet durch User
Welle 🧐 S. schrieb: > Nach dem ich Spannung anlege (Trafo, EIN), zerschiesst es die 500mA > Sicherung inkl. einiger Dioden und am Spannungseingang der Platine > (X003/X004) messe ich ~0.2Ohm. Ja, sicher, das sind die durchlegierten Dioden. Dann sind ja wirklich nur noch 5 Bauteile, die in Frage kommen. C803...C807 Also die alle durch neue ersetzen.
:
Bearbeitet durch User
Matthias S. schrieb: > Ja, sicher, das sind die durchlegierten Dioden. > Dann sind ja wirklich nur noch 5 Bauteile, die in Frage kommen. > C803...C807 > > Also die alle durch neue ersetzen. Ich tausche alle C in dem Pfad. Kann ich wieder Frolyt nehmen oder ist das altes Zeug?
Welle 🧐 S. schrieb: > Kann ich wieder Frolyt nehmen oder ist das altes Zeug? Kriegst du heute gar nicht mehr. Vernünftige Rubycon, Panasonic sollten es tun. Capxon, Samxon vermeiden. Übrigens, wenns reinpasst, können 50V Typen nicht schaden. ESR spielt hier keine Rolle.
:
Bearbeitet durch User
Matthias S. schrieb: > Welle 🧐 S. schrieb: >> Kann ich wieder Frolyt nehmen oder ist das altes Zeug? > > Kriegst du heute gar nicht mehr. Vernünftige Rubycon, Panasonic sollten > es tun. Capxon, Samxon vermeiden. Übrigens, wenns reinpasst, können 50V > Typen nicht schaden. ESR spielt hier keine Rolle. Doch Frolyt gibt es noch, NOS xD Sind die im Bild ok?
Matthias S. schrieb: > Welle 🧐 S. schrieb: >> Kann ich wieder Frolyt nehmen oder ist das altes Zeug? > > Kriegst du heute gar nicht mehr. Mag sein, dass es Frolyt bei den meisten Distris nicht gibt, aber produzieren tun die noch wie die Bösen: https://frolyt.de/ Und kaufen kann man die als Sterblicher auch: https://www.voelkner.de/products/9197828/Frolyt-E-RF3166-Elektrolyt-Kondensator-radial-bedrahtet-5mm-470-F-50V-20-x-L-12.5mm-x-21mm.html
Welle 🧐 S. schrieb: > Matthias S. schrieb: >> Welle 🧐 S. schrieb: >>> Kann ich wieder Frolyt nehmen oder ist das altes Zeug? >> >> Kriegst du heute gar nicht mehr. Vernünftige Rubycon, Panasonic sollten >> es tun. Capxon, Samxon vermeiden. Übrigens, wenns reinpasst, können 50V >> Typen nicht schaden. ESR spielt hier keine Rolle. > > Doch Frolyt gibt es noch, NOS xD Auch aus laufender Fertigung... https://frolyt.de/aluminium-elektrolytkondensatoren/ > Sind die im Bild ok? Gut abgelagert. Wieviele Jahrzehnte, das könnte man aus dem Datecode lesen, wenn er denn erkennbar wäre.
> Kann ich wieder Frolyt nehmen oder ist das altes Zeug?
Frolyt ist ein DDR Marken-, Handels-name (aus FReiberg (Herstellort) und
ElektrOLYT) und das die Herstellers des DDR-Plattenspielers PA2040
(1985/86) vornehmlich DDR-Bauteile verbauten, lag nicht an deren
speziellen elektrischen Eigenschaften sondern hautpsächlich am Mangel an
(verfügbaren, erlaubten) Alternativen.
:
Bearbeitet durch User
Welle 🧐 S. schrieb: > Doch Frolyt gibt es noch, NOS xD Egal, welches Fabrikat: Wenn dann nur nagelneue aus bekannter Herkunft kaufen! Die Dinger haben ein zähflüssiges Elektrolyt drin, welches über die Jahre austrocknen kann. Wenn man dann welche aus zweifelhafter Quelle ("NOS") kauft, kann es sein dass man vom Regen in die Traufe kommt. > Sind die im Bild ok? Röderstein sind ja noch viel schlimmer! Kauf was vernünftiges! Ein paar Markenfabrikate wurden ja schon genannt.
Verstanden. Sind die besser? https://www.reichelt.de/de/de/shop/produkt/elko_axial_1000_f_50_v_105_c_1000h_20_-249114
Bradward B. schrieb: >> Matthias hat nicht gemessen, sondern nur am alten Schaltplan >> abgelesen! > > Eben, wobei die Frage ist, was der Wert 31.5V konkret aussagt, > Effektivwert einer wenig geglätten Spannung Natürlich nicht. Es ist eine Gleichspannung mit sehr wenig Rippel darauf (gemessen wird ohne Aussteuerung) und von der dann der Mittelwert; was halt ein Drehspulmeßinstrument anzeigt. Welle 🧐 S. schrieb: >> Mist gemessen? Trafo noch dran? > > Nein, das wäre ja ziemlich blöde. > > Wenn die Dioden frisch sind, messe ich am Spannungseingang der > Platine (X003/X004) O.L. > > Nach dem ich Spannung anlege (Trafo, EIN), zerschiesst es die 500mA > Sicherung inkl. einiger Dioden und am Spannungseingang der Platine > (X003/X004) messe ich ~0.2Ohm. Aha. Jetzt ist alles klar. Aus irgendeinem Grund legieren die Dioden durch. Der Kurzschluß muß also dahinter liegen. Und er muß heftig sein. So eine 1N400x hält kurzfristig einige Ampere aus, bevor das Silizium schmilzt. Es wundert mich, daß der Trafo soviel liefert. Welle 🧐 S. schrieb: > Kann ich wieder Frolyt nehmen oder ist das altes Zeug? Wenn sie nicht zu alt sind, durchaus. Ich habe hier Geräte aus DDR-Zeit, die laufen immer noch mit den Original Elkos.
Bradward B. schrieb: > Frolyt ist ein DDR Marken-, Handels-name (aus FReiberg (Herstellort) und > ElektrOLYT) und das die Herstellers des DDR-Plattenspielers PA2040 > (1985/86) vornehmlich DDR-Bauteile verbauten, lag nicht an deren > speziellen elektrischen Eigenschaften sondern hautpsächlich am Mangel an > (verfügbaren, erlaubten) Alternativen. Es lag vornehmlich an den geringen Ansprüchen, die diese Elkos (wie eigentlich alles in dieser Schaltung) in solchen Schaltungen zu erfüllen hatten. Welchen Grund soll es denn gegeben haben, bei solchen 0815-Ansprüchen unbedingt auf Alternativen auszuweichen, wenn der eigene Kram doch gut genug und verfügbar war?
Axel S. schrieb: > Aha. Jetzt ist alles klar. Aus irgendeinem Grund legieren die Dioden > durch. Der Kurzschluß muß also dahinter liegen. Und er muß heftig sein. > So eine 1N400x hält kurzfristig einige Ampere aus, bevor das Silizium > schmilzt. Es wundert mich, daß der Trafo soviel liefert. Hallo Axel, sehe ich auch so, die Sicherung blitzt schnell&hell weg.
Ich war etwas faul und habe den Stromlaufplan meinem neuen Feund hochgeladen der macht mir auch gleich eine Liste für Reichelt. Ich habe ihn nach den Pflichttausch gefragt. Er hatte mir auch gleich die Elkos im Signalweg/Verstärker erklärt und eine Tauschliste erstellt. Das lass ich aber erstmal ;)
Welle 🧐 S. schrieb: > Verstanden. > > Sind die besser? > > https://www.reichelt.de/de/de/shop/produkt/elko_axial_1000_f_50_v_105_c_1000h_20_-249114 Kannst du nehmen. Vishay 021 ASM wären besser, aber auch deutlich teurer.
Gemessenen Elkos und getauschte Elkos sind 2 verschiedene Schuhe. Bei dem Sicherungsbild war es ein kurzer, schneller Tod. Mal Spannung nicht vom Trafo, sondern langsamer mit Labornetzteil hochfahren und auch Strom beobachten. Mein Verdacht ist, dass mach langer Nichtbenutzung die Elkos eine Ursache sein könnten und der hohe Aufladestrom (*4000µF) die Gleichrichter zum Schwitzen gebracht hat oder diese benutzten Dioden keine ausreichende Sperrspannung hatten und dann die Elkos geärgert haben. Dann sind die Gleichrichter durchlegiert und die Sicherung kam?
> Ich war etwas faul und habe den Stromlaufplan meinem neuen Feund > hochgeladen > der macht mir auch gleich eine Liste für Reichelt. In der Liste sollte man aber mal die Bauform vergleichen, die ist m.E. nicht aus dem Stromlaufplan ersichtlich, eher aus einem Platinen-foto wie : https://www.radiomuseum.org/images/radio/fernmeldewerk/pa2040_493178.jpg Nicht das die Elkos dann zu kurze Anschlüße haben oder vom Typ "stehend" sind. Hat man die Platinen (Plural (ist der Trafo mit Glättung/Gleichrichtung abgesetzt?)) ausgebaut, sollte der Bauteil-Wechsel bei der Durchsteckmontage nicht sonderlich schwierig sein, die Kupferbahnen scheinen einiges "Rumbraten" ab zu können. > Ich habe ihn nach den Pflichttausch gefragt. Das mit dem prophylaktischen "Pflichttausch" macht man eher bei boards aus anderen Zeiten: * https://de.wikipedia.org/wiki/Capacitor_Plague * Beitrag "Wie defekte Elkos erkennen? Oder prophylaktisch tauschen?" Ob der pauschale Elko-Tausch hier zum Erfolg führt, kannst du ja in einem späteren Post mitteilen.
:
Bearbeitet durch User
Bradward B. schrieb: > Ob der pauschale Elko-Tausch hier zum Erfolg führt, kannst du ja in > einem späteren Post mitteilen. Klar ich beende das hier auch. Tja, viel bleibt nicht als der Elko tausch, mehr ist ja nach entfernen der F802/F803 im Pfad ... ?
Bradward B. schrieb: > In der Liste sollte man aber mal die Bauform vergleichen, die ist m.E. > nicht aus dem Stromlaufplan ersichtlich, eher aus einem Platinen-foto > wie : > https://www.radiomuseum.org/images/radio/fernmeldewerk/pa2040_493178.jpg > > Nicht das die Elkos dann zu kurze Anschlüße haben oder vom Typ "stehend" > sind. Hat man die Platinen (Plural (ist der Trafo mit > Glättung/Gleichrichtung abgesetzt?)) ausgebaut, sollte der > Bauteil-Wechsel bei der Durchsteckmontage nicht sonderlich schwierig Ich hab das vermessen :-) > sein, die Kupferbahnen scheinen einiges "Rumbraten" ab zu können. Naja ich habe eine Entlötstation ZD-915, bei den A2030 hat es mir zwei Augen angehoben :-/
:
Bearbeitet durch User
>> sein, die Kupferbahnen scheinen einiges "Rumbraten" ab zu können. > > Naja ich habe eine Entlötstation ZD-915, bei den A2030 hat es mir zwei > Augen angehoben :-/ Das ist ja auch ein 5-Pinner mit "breitgekloppten" Anschlüssen und kein Axialkondi mit zwei "runden Sachen" als Anschlüsse. OK, je länger der Anschlussdraht, desto mehr Hitze haut ab. Aber auch wenn eine Platine wegen ihrer 40 Jahre mal Schaden nimmt, das kann man noch mit richtig Draht flicken ... bei abgerissenen SMD-Anschlusspads dagegen ... PS: gutes Bild, daran kann man arbeiten
Welle 🧐 S. schrieb: > Naja ich habe eine Entlötstation ZD-915, bei den A2030 hat es mir zwei > Augen angehoben :-/ Mich hat das immer schon beim (TDA2030) genervt, dass die Pin´s da gebogen sind. Ich würde den auch mal gerne liegend einbauen.
Wenn ich diese Leiterplatte so sehe, hat schon einer fleißig herumgelötet. Da würde ich jetzt nach selbst eingebauten Fehlern und Zinnbrücken sehen. Bei C805 jetzt mal Widerstand messen, ob z.B. irgendwo eine böse Zinnbrücke sein könnte?
Lu schrieb: > Zinnbrücken sehen. Bei C805 jetzt mal Widerstand messen, ob z.B. > irgendwo eine böse Zinnbrücke sein könnte? Kein Befund ...
Welle S. schrieb: > Screenshot_2025-11-16_16-09-30.png > Ich war etwas faul und habe den Stromlaufplan meinem neuen Feund > hochgeladen Was soll diese Idiotenscheiße, erspare uns das. Thomas V. schrieb: > Röderstein sind ja noch viel schlimmer! Blödsinn^3. > Kauf was vernünftiges! Ein paar Markenfabrikate wurden ja schon genannt. Roederstein waren ein Markenfabrikat und funktionieren auch nach xx-Jahren im Lager noch einwandfrei. In (s)einem Aufbau mit Netztrafo ist es vollkommen egal, da funktioniert erstmal jedes beliebige Fabrikat. Jens G. schrieb: > Welchen Grund soll es denn gegeben haben, bei solchen > 0815-Ansprüchen unbedingt auf Alternativen auszuweichen, wenn der eigene > Kram doch gut genug und verfügbar war? Wenn er Frolyt in seiner Schublade hat, kann er die natürlich nehmen. Falls aber nicht, kauft er eben das, was gerade verfügbar ist, eben "0815-Ansprüche" Welle S. schrieb: > Tja, viel bleibt nicht als der Elko tausch, mehr ist ja nach entfernen > der F802/F803 im Pfad ... ? Du liest nicht und bist nicht in der Lage, am Ausgang des Gleichrichters per Labornetzteil einzuspeisen? Das erinnert mich an den Blödmann in der Firma, der ein R&S-Labornetzteil wegen defektem Netztrafo verschrotten ließ. Bei mir zuhause bekam das dann drei neue Elkos und funktioniert damit einwandfrei. Welle S. schrieb: > Screenshot_2025-11-16_20-40-05.png > 1,7 MB Dussel!
Manfred P. schrieb: > Roederstein waren ein Markenfabrikat und funktionieren auch nach > xx-Jahren im Lager noch einwandfrei. Es gab da schon einige Serien, die nach gut 20 Jahren im Lager einfach defekt waren.
Manfred P. schrieb: > Thomas V. schrieb: >> Röderstein sind ja noch viel schlimmer! > > Blödsinn^3. > >> Kauf was vernünftiges! Ein paar Markenfabrikate wurden ja schon genannt. > > Roederstein waren ein Markenfabrikat und funktionieren auch nach > xx-Jahren im Lager noch einwandfrei. In (s)einem Aufbau mit Netztrafo > ist es vollkommen egal, da funktioniert erstmal jedes beliebige > Fabrikat. Da hab ich andere Erfahrungen (allerdings mit bereits eingebauten Rödersteins): In mehreren R&S-Geräten wurden Röderstein-Elkos in den Netzteilen und auch anderswo verbaut. Die Dinger platzen gern auf und sind somit eigentlich gern das erste, was man pauschal wechselt in diesen Geräten. Kann natürlich sein, dass sie sich im Lager gut halten.
Thomas B. schrieb: > Mich hat das immer schon beim (TDA2030) genervt, dass die Pin´s da > gebogen sind. Ich würde den auch mal gerne liegend einbauen. In der DDR hättest Du die Wahl zwischen A2030H und A2030V gehabt. Sollten wir dem Westen was voraus gehabt haben? =;-)
Thomas V. schrieb: > In der DDR hättest Du die Wahl zwischen A2030H und A2030V gehabt. Und praktisch: das gekauft was da war, ohne Wahl.
Thomas V. schrieb: >> Roederstein waren ein Markenfabrikat und funktionieren auch nach >> xx-Jahren im Lager noch einwandfrei. In (s)einem Aufbau mit Netztrafo >> ist es vollkommen egal, da funktioniert erstmal jedes beliebige >> Fabrikat. > > Da hab ich andere Erfahrungen (allerdings mit bereits eingebauten > Rödersteins): > > In mehreren R&S-Geräten wurden Röderstein-Elkos in den Netzteilen und > auch anderswo verbaut. Die Dinger platzen gern auf und sind somit > eigentlich gern das erste, was man pauschal wechselt in diesen Geräten. Autsch, da reden wir vermutlich von bestimmten Typen, nicht pauschal von der Marke. In meinem R&S URE sind dunkelrote Becher massenhaft gebrochen, aber nicht alle. An anderer Stelle gibt es Alubecher, die eher unauffällig sind - ebenso wie die axialen Typen aus dem selben Haus. Ich finde gerade mein Bild nicht, es gab ROE-Plastikbecher in hell-orangerot, die uns schon in der Fertigung von Neugräten um die Ohren flogen.
Manfred P. schrieb: > Autsch, da reden wir vermutlich von bestimmten Typen, nicht pauschal von > der Marke. Gut möglich. > In meinem R&S URE sind dunkelrote Becher massenhaft gebrochen, aber > nicht alle. Ja, diese roten Becher mit Plastikgehäuse meine ich.
Letzte Woche wurde für solche roten Töpfe mit 220µF / 16V mehr als 1€ pro Stück bezahlt! Aktuelle Typen gibt es für einen Bruchteil des Preises. ebay Auktionsnummer 406349804915.
Manfred P. schrieb: > Ich finde gerade mein Bild nicht, es gab ROE-Plastikbecher in > hell-orangerot, die uns schon in der Fertigung von Neugräten um die > Ohren flogen. Naja, dafür habe ich mein Netzteil-Board wieder gefunden, mit zwei Roedersteine direkt nebeneinander, einmal in hell-orangerot und einmal in dunkelrot.
Marcel V. schrieb: > Roedersteine direkt nebeneinander, einmal in hell-orangerot und einmal > in dunkelrot. Gabs ja auch noch mit Siemens Aufdruck.
H. H. schrieb: > Gabs ja auch noch mit Siemens Aufdruck. Wie der Zufall es will, der Elko mit dem Siemensaufdruck befindet sich sogar auf dem gleichen Netzteil-Board. 😅
:
Bearbeitet durch User
Ich bekomme es leider nicht hin Alles was man tauschen sollte getauscht, die F801(500T) fliegt mir fröhlich um die Ohren, es zerschiesst dabei immer gleich Graetz 2-3 Dioden. Am Labornetzteil, zieht das Board 0 Ampere! Die zwei Messspannung (15,7V am A2030) und (13V am B084) kann ich auch nicht messen. Die A2030 hab ich auch getauscht. Interesannterweise sind die mit Ve 28v angegeben, k.A. warum die hier mit 31,5 beliefert werden sollen?! Ich bin sprachlos.
Welle 🧐 S. schrieb: > Die A2030 hab ich auch getauscht. Interesannterweise sind die mit Ve 28v > angegeben, k.A. warum die hier mit 31,5 beliefert werden sollen?! Wo werden die mit 28V angegeben? Offiziell halten die 36V aus.
:
Bearbeitet durch User
Jens G. schrieb: > Welle 🧐 S. schrieb: >> Alles was man tauschen sollte getauscht, die F801(500T) fliegt mir >> fröhlich um die Ohren, es zerschiesst dabei immer gleich Graetz 2-3 >> Dioden. > > Also C803-C807 hast Du schon alle getauscht? Ja.
> Am Labornetzteil, zieht das Board 0 Ampere!
R810 gegrillt? Die Sicherungen F803 und F802 werden ja ersetzt wurden
sein.
Kann natürlich auch eine Kupferbahn zerissen sein.
:
Bearbeitet durch User
Beitrag #7973831 wurde vom Autor gelöscht.
Was ist mit den Si 802 und 803, sind die auch alle drin dabei, und der Trafo im Leerlauf macht was und zieht welchen Strom? Kann doch wohl nicht so schwer sein ein NT zu rep., allerdings nur mit alle Bauteile tauschen wird es wohl schwer einen Fehler auf den Punkt einzugrenzen? Welcher Zustand ist der von C 803 804 u. 802, sind die noch original? Der Fehler lag doch nur im Netzteil auf der LP, u. war Anfangs nur sporadisch, und nun ist der massiv akut? Na dann wurde wohl was komplett vertauscht?
Rein vom Schaltbild her könnte u.U. über C804, C803 kurzzeitig eine Spannungsverdopplung aktiv sein, ich würde daher diese C "innerhalb" der Graetz-Brücke komplett entfernen. https://de.wikipedia.org/wiki/Ladungspumpe Ansonsten vielleicht mit einem scope den Einschaltvorgang über der Grätz-brücke aufzeichnen, es muss doch erkennbar sein, welcher Parameter überschritten wird, was dann infolge zum Tod der BE führt. Vielleicht ne zusätzlich Schutzschaltung (Varistor) einbauen ? Aber wenn alle kritischen BE getauscht sind, bleibt halt nur das PCB, gern Kurzschlüße durch Lötspratzer. Über V806 und den Anschlusshaken ist in dem Bild etwas wie Flüssigkeitsreste (Flußmittel?) zu sehen - das wird wahrscheinlich kein Problem sein, aber so langsam gehen einem die Anhaltspunkte aus.
:
Bearbeitet durch User
Nevs schrieb: > Was ist mit den Si 802 und 803, sind die auch alle drin dabei, und der > Trafo im Leerlauf macht was und zieht welchen Strom? Kann doch wohl > nicht so schwer sein ein NT zu rep., allerdings nur mit alle Bauteile > tauschen wird es wohl schwer einen Fehler auf den Punkt einzugrenzen? Naja, ich habe nicht einfach alle Bauteile getauscht, sondern nur die relevanten C,s in der Stromversorgung, plus die Graetzdioden. > Welcher Zustand ist der von C 803 804 u. 802, sind die noch original? C803 und 804 sind auch neu. > Der Fehler lag doch nur im Netzteil auf der LP, u. war Anfangs nur > sporadisch, und nun ist der massiv akut? Na dann wurde wohl was komplett > vertauscht? Nein, ich habe nirgens sporadisch geschrieben.
Was ich nicht verstehe, am Labornetzteil, zieht das Board 0 Ampere! Die Eingangsspannug kann ich an den Ve der beiden A2030 messen. Die müssen doch aber im Leerlauf wenigstens ein paar mA ziehen?
Welle 🧐 S. schrieb: > Was ich nicht verstehe, am Labornetzteil, zieht das Board 0 Ampere! > Die Eingangsspannug kann ich an den Ve der beiden A2030 messen. > Die müssen doch aber im Leerlauf wenigstens ein paar mA ziehen? Du hast also das Labornetzteil an die beiden Pins zum Netzteil geklemmt und es fließen 0A und dabei bleiben F802/803 ganz? Kann Dein LNT überhaupt wenige Milliamperes anzeigen? Durch Deine Crossposterei (auch im RT-Forum) kommt man mit Deinen Beschreibungen ganz durcheinander! Im RFT-Forum gab es vor vielen Jahren mal einen Thread zum PA2040, auch mit Si-Problemen am Netzteil. Dort vermutete man, dass der Trafo einen Schuss hat. Dieser kann durchaus erst unter Last auftreten. Stöpsel doch mal einen Widerstand so um 47Ohm (mind. 5W) als Last direkt an den Trafo (die Platine bleibt abgesteckt), was passiert dann mit F801? Old-Papa
Old P. schrieb: > Im RFT-Forum gab es vor vielen Jahren mal einen Thread zum PA2040, auch > mit Si-Problemen am Netzteil. Dort vermutete man, dass der Trafo einen > Schuss hat. Dieser kann durchaus erst unter Last auftreten. > Stöpsel doch mal einen Widerstand so um 47Ohm (mind. 5W) als Last direkt > an den Trafo (die Platine bleibt abgesteckt), was passiert dann mit > F801? > > Old-Papa Hallo Old-Papa, Aus dem RFT Forum (http://forum.rft-radio.de/thread.php?threadid=15520)
1 | wenn der Trafo ohne Last nicht heiss wird, hat er sicher keinen Windung Schluss, 230V anschliessen, mit 500mA Sicherung in reihe und liegen lassen, ab und an die Ausgangsspannung messen, die muss 24V bis max 27V betragen. |
2 | |
3 | Einen Windung Schluss kannst du nur mit Wechselspannung erkennen, an zu hoher leerlauf Stromaufnahme und einem heiss werdenden Trafo. |
Tut meiner nicht. 26.5V Leerlaufspannung, 25 Grad (Primär und sekundär) Den Lastwiederstand bekomme ich morgen, 47Ohm/10 Watt ... passt das?
:
Bearbeitet durch User
von Welleschrieb: >Was ich nicht verstehe, am Labornetzteil, zieht das Board 0 Ampere! Und das Gerät funktioniert einwandfrei? Welle 🧐 S. schrieb: > Alles was man tauschen sollte getauscht, die F801(500T) fliegt mir > fröhlich um die Ohren, es zerschiesst dabei immer gleich Graetz 2-3 > Dioden. Auch wenn die Sekundärwicklung vom Graetz getrennt ist? Den Motor mal geprüft, ob der kein Kurzschluß macht? Wenn man ein Labornetzteil hat, kann man ja mal die Strombegrenzung einstellen, damit man nicht so viele Sicherungen und Bauteile durch Überlastung verliert. Ansonsten kann man auch Glühlampen mit Leistug zur Strombegrenzung benutzen. Der Kaltwiderstand ist niedrig, und bei Kurzschluß leuchtet sie. Die verhalten sich wie ein PTC-Widerstand. Damit kann der Kurzschlußpunkt schnell gefunden werden. Das kann doch nicht so schwer sein. 20W Autoglühbirne, und auf der 220V-Seite eine 75W-Birne.
Günter L. schrieb: > Auch wenn die Sekundärwicklung vom Graetz getrennt ist? Du meinst im Leerlauf? Nein, im Leerlauf kommt die Sicherung nicht. > Den Motor mal geprüft, ob der kein Kurzschluß macht? Ist natürlich abgeklemmt. Kein Kurzschluß. Angeklemmt läuft er brav an. > Wenn man ein Labornetzteil hat, kann man ja mal die > Strombegrenzung einstellen, damit man nicht so viele > Sicherungen und Bauteile durch Überlastung verliert. Hallo Günter, ja mein Labornetzteil hat OCP und OVP, hab ich An (27v/200mA). Nachdem ich 20 Feinsicherungen verbraten habe. Aber: an meinem Labornetzteil (27v DC natürlich) zieht die Schaltung kein Strom! DC kann ich doch in den Gleichrichter einspeisen?
:
Bearbeitet durch User
von Welle 🧐 S. schrieb:
>DC kann ich doch in den Gleichrichter einspeisen?
Ja, und wenn du + und - mal hin und her tauscht ist
auch alles OK.? Und wenn du die Sekundärwicklung des
Trafos wieder anschließt fließt wieder ein Kurzschlußstrom?
Prüf mal die Isolation der Sekundärwicklung nach Masse
oder zum Eisenkern.
Und prüf mal mit ein Ohmmeter die Isolation zwischen Primär- und Sekundärwicklung.
Welle 🧐 S. schrieb: > Er hatte mir auch gleich die Elkos im Signalweg/Verstärker erklär Eigentlich ist doch erstmal egal von welcher Marke die Kondensatoren sind, solange man noch nicht sicher den Fehler kennt. Da würde ich das nehmen was ich gerade passend da habe. Danach kannst du immer noch die "das muss jetzt 1000 Jahre halten Reparatur" durchführen.
Guten Abend - Eigentlich wollte ich mich ja raushalten, aber... jetzt halte ich das ja echt nicht mehr aus!! So eine SIMPLE Sache und immer noch nichts gefunden! (Du "schwörst" ja die A2030 sind ganz-hmmm- Glauben wir Dir mal, denn Du hast ja bestimmt F802 und F803 gleichzeitig rausgenommen und mal das Laborbetzteil als Speisepannung an C812 angeschlossen und keine erhöhte Stromaufnahme festgestellt? Es ging auch nicht in den Kurzschlussmodus? Das sollte es nicht. Dann weiter mit der Fehlersuche im Netzteil. Du solltest dabei erst einmal F802 und F803 draußen lassen.) Ich tippe auf C803 und C804. Ja, es sind keine Elkos-auch keramische C's gehen kaputt! Sind das kleine rechteckige Scheibenkondensatoren? Die brachen gern an einer Ecke ab und fabrizierten dann einen Kurzschluss! Stelle doch mal mehrere gute Fotos von der Netzteilplatine rein! Warum ist denn das noch nicht längst geschehen? Amateurhaftes Vorgehen hier. Man sucht einen Fehler im Netzteil und stellt kein einziges Foto davon rein - wie unlogisch ist das denn? Du Kannst auch einfach C803 und 804 gleichzeitig! auslöten und dann mit neuer Sicherung einen neuen Versuch unternehmen. Mit C802-dann das gleiche, wenn auch mit sehr viel geringerer Wahrscheinlichkeit defekt-weil bestimmt Folie. Und die Dioden müssten ganz bleiben, wenn C802 defekt wäre. Noch eines: man ersetzt IMMER alle 4 Dioden, auch wenn nur zwei defekt sind. es sollen alle aus einer Quelle/Hersteller/Lieferung stammen.
:
Bearbeitet durch User
Lothar schrieb: > Ich tippe auf C803 und C804. > Ja, es sind keine Elkos-auch keramische C's gehen kaputt! Welle 🧐 S. schrieb: > Jens G. schrieb: >> Welle 🧐 S. schrieb: >>> Alles was man tauschen sollte getauscht, die F801(500T) fliegt mir >>> fröhlich um die Ohren, es zerschiesst dabei immer gleich Graetz 2-3 >>> Dioden. >> >> Also C803-C807 hast Du schon alle getauscht? > > Ja. Du solltest vielleicht erstmal den Thread lesen ... Lothar schrieb: > Stelle doch mal mehrere gute Fotos von der Netzteilplatine rein! Warum > ist denn das noch nicht längst geschehen? Amateurhaftes Vorgehen hier. Dito ... > Mit C802-dann das gleiche, wenn auch mit sehr viel geringerer > Wahrscheinlichkeit defekt-weil bestimmt Folie. Und die Dioden müssten > ganz bleiben, wenn C802 defekt wäre. Eben. Deswegen wird der C802 wohl nicht die Ursache sein. > Noch eines: man ersetzt IMMER alle 4 Dioden, auch wenn nur zwei defekt Kann man machen. > sind. es sollen alle aus einer Quelle/Hersteller/Lieferung stammen. Quatsch ...
:
Bearbeitet durch User
Bild, naklar. C803/C804 sind neu! WIMA MKP10 PP-Puls-Kondensator, 10 nF, 10 %, 1000 VDC, RM 15 Die Dioden die ich tausche sind von einem hunderter Gurt.
:
Bearbeitet durch User
Welle 🧐 S. schrieb: > Bild, naklar. Das hatten wir schon am 30.11.25, du scheinst von der rel. einfachen Reparatur total überfordert zu sein, das Bild beweist das und die Fragen nach welchen Typen Elkos auch wieder, das Problem hast aber du und nicht wir hier. Meinst du von uns hier Zaubertricks zu bekommen, um den sicherlich simplen Fehler zu finden? Das Phänomen mit der angelich nicht vorhandenen Stromaufnahme bei Speisung aus einem LNT erklärt weiter, dass du ganz sicher einfache Basics mißachtest oder nicht verstehst.
Matthias S. schrieb: > Kriegst du heute gar nicht mehr. Klar, gibt es die noch: https://frolyt.de Welle 🧐 S. schrieb: > Er hatte mir auch gleich die Elkos im Signalweg/Verstärker erklärt und > eine > Tauschliste erstellt. Na klar, Dein Freund ist also ein Elko Schnelltauscher. Wenn man nicht weiter weis oder den gar nicht erst mal richtig analysiert hat, dann tauscht man erst mal die Elektrolytkondensatoren. Den Signalweg würde ich erst mal gar nicht anfassen. Als erstes muß das NT wieder funktionieren. Also, wenn Du den Trafo absteckst dann bleibt die Sicherung heile. Gut wäre es wenn man prüfen würde ob der Trafo incl. Sicherung auch unter Last korrekt funktionieren. Ein geeigneter Lastwiderstand wären z.B. 2 Autoglühlampen 12V/21W in Reihe, da fließen etwas mehr als 0,8A. Im 2. Schritt mal die Kondensatoren C802, C803 und C804 auslöten und auf Kurzschluß prüfen, auch wenn C802 vermutlich nicht die Ursache ist, da lt. Deiner Beschreibung die Dioden kaputt gehen. Jetzt die Dioden raus löten. Bei gezogenen Sicherungen F802 und F803 könnte man jetzt die Elkos C805, C806 und C807 auf Kurzschluß und, wenn möglich, auf Kapazität, prüfen. Achtung bei der Kurzschlußprüfung kann wegen des Ladestroms kurzeitig ein sehr geringer Widerstandwert angezeigt werden - also einen kleinen Moment warten. Bei 3x1000µF müsste man 3000µF +/-20% messen. Wenn die Prüfungen in Ordnung sind, dann können diese C's auch nichts dafür. Jetzt neue und intakte Dioden einlöten. Unbedingt prüfen ob man diese auch richtig herum eingelötet hat, da passieren schnell mal Fehler. Die C's 802, 803 und 804 sowie die Sicherungen F802 und F803 bleiben weiterhin draußen. Jetzt mal den Trafo anstecken. Die Sicherung F801 sollte jetzt nicht mehr fliegen. Funktioniert das jetzt C802, C803 und C804 wieder einlöten, sofern diese in Ordnung sind ansonsten ersetzen.
Welle 🧐 S. schrieb: > Naja ich habe eine Entlötstation ZD-915, bei den A2030 hat es mir zwei > Augen angehoben Recht so, wenn man ohne Sinn und Verstand einfach mal Bauelemente wechselt. Das Teil ist eigentlich so aufgebaut, daß man ohne viel auf der Leiterplatte rum zu braten, eine systematische Fehlersuche machen kann. F802 und F803 raus erlaubt erst mal eine Prüfung des Netzteils. Dann kann man erst mal eine der beiden Sicherungen einsetzen und den zugehörigen Kanal prüfen. Gleiches mit dem anderen Kanal. Wenn beide Kanäle einzeln funktionieren, dann werden halt wieder beide in Betrieb genommen.
Welle 🧐 S. schrieb: > Den Lastwiederstand bekomme ich morgen, 47Ohm/10 Watt ... passt das? Und nun, heute ist ein Tag später, schon dazu gekommen oder noch nicht, und wenn was ist das Resultat? Er über mir, vllt. mal den Thread ganz lesen und dann überlegen wo es klemmt, die ganzen Tips und Anweisungen gab es schon! Als Resultat wird er wohl nicht so in der Materie stehen wir viele von uns.
Lothar schrieb: > Ich tippe auf C803 und C804. > Ja, es sind keine Elkos-auch keramische C's gehen kaputt! Die würde ich ja auch vermuten. Sind allerdings keine Keramik sondern Folien C's (s. hier https://pbs.twimg.com/media/G50LerRWwAAjHDB?format=jpg&name=large)
An den TO, und die 4x Dioden hast du auch richtig herum eingelötet, sonst wäre der Fehler nämlich damit einfach und logisch erklärt, Elkos mögen das nicht so falsch herum gepolt geladen zu werden. Und die beiden Schutz-Dioden am A2030 würden dann ansprechen und das NT kurzschließen, womit eine mögliche Ursache gefunden wäre? Wie lange geht der Thread hier schon? ;-) Er über mir, man sieht doch auf dem Bild und kann auch lesen dass er die Störschutz-C`s in der GB gewechselt hat. Den satten Fehler im Schaltplan hat auch noch keiner gefunden, gleich links neben den beiden Si., die Brücke von Masse nach U-Betr.+ ? Auf den Fotos ist nicht ersichtlich wie herum die 4x Di der GB einzulöten sind, diese komische Beschriftung mit dem Halbkreis ist mir nicht geläufig!
Nevs schrieb: > und die 4x Dioden hast du auch richtig herum eingelötet, Hatte ich ja auch schon geschrieben. Allerdings wenn ich mir das Bild https://www.mikrocontroller.net/attachment/684246/G7BmQH5XAAETpd1.jpeg anschaue, dann sind sie wohl richtig herum drin. Nevs schrieb: > diese komische Beschriftung mit dem Halbkreis ist mir > nicht geläufig! Kannte ich auch nicht, aber das scheint die Katode zu sein (s. hier https://pbs.twimg.com/media/G50LerRWwAAjHDB?format=jpg&name=large) Nevs schrieb: > Und die beiden > Schutz-Dioden am A2030 würden dann ansprechen und das NT kurzschließen, > womit eine mögliche Ursache gefunden wäre? Er soll ja erst mal das NT ohne den Rest der Schaltung prüfen. Dazu muß er nur die 2 Sicherungen raus nehmen. Danach erst mal nur eine Sicherung rein und schauen ob es funktioniert.
:
Bearbeitet durch User
Hans schrieb: ..... > womit eine mögliche Ursache gefunden wäre? > Er soll ja erst mal das NT ohne den Rest der Schaltung prüfen. Dazu muß > er nur die 2 Sicherungen raus nehmen. > Danach erst mal nur eine Sicherung rein und schauen ob es funktioniert. Genau das hatten ihm hier und auch im RT-Forum (wo er parallel geschrieben hat) auch schon mehrere User geraten, eine wirkliche Antwort, was dann passiert, habe ich in dem ganzen Wust seiner Hampeleien nicht gesehen (oder übersehen). Eigentlich ist das Ganze ja durch die beiden Zusatzsicherungen völlig entspannt zu testen, warum er erstmal wild herumlötet, erschließt sich mir auch nicht. old-Papa
der trööt hätte in 5 postings komplett erledigt sein können und müssen, hätte nicht Welles natürliche Intelligenz und AI dazwischengefunkt... Ein unglaublich simples Problem (auf das man mitunter schon neidisch sein kann) wird unglaublich aufgeblasen, verkompliziert und dabei noch nicht mal gelöst. Schöne neue Welt, Hurra. Viel Erfolg weiterhin!
H.Joachim S. schrieb: > der trööt hätte in 5 postings komplett erledigt sein können und müssen, Ach ja, dann hätte er aber hier gar nicht erst fragen brauchen wenn er so ein Genie wie du wäre ;-)! Du bist ja richtig gemein? ;-) Hat denn noch Keiner seinen wirklich schönen Arbeitsplatz bewundert, so einen hätte ich auch gern, aber nur für die Gäste und den Besuch. ;-) Nicht mal so ein gutes DMM habe ich, meines ist von Pollin zu 16,95 €, das war Ein Rückläufer von einem Bekannten der damit nicht klar kam, Gas-/Heizung-Installer. H.Joachim S. schrieb: > Ein unglaublich simples Problem (auf das man mitunter schon neidisch > sein kann) wird unglaublich aufgeblasen, verkompliziert und dabei noch > nicht mal gelöst. Na aber nun mal Butter bei die Fische, was soll es denn nun gewesen oder immer noch sein? Ohne Bilder der LP-Unterseite wird das Rätsel sicher nie gelöst. ;-) Allein die Optik oder Anlassfarbe der Si-Halter gibt schon so eine Richtung.
Nevs schrieb: > so ein Genie wie du wäre ;-)! Du bist ja richtig gemein? ;-) Nö, nur bisschen blöd. Ist schließlich ein verrücktes Pferd ...
Ich habe doch die ganzen Serviceunterlagen in meinem Fundus (allerdings unter "Verstärker") Also, hier zumindest mal Pläne mit roten Anmerkungen von mir und die Platine in Draufsicht (Durchsicht) Die Schaltung vom PA2030 und 2040 unterscheidet sich nur(?) in der Spannung vom Trafo (und wohl höherer Ausgangsleistung) und es gab (für beide Versionen?) noch eine Änderung mit zusätzlichen Kondensatoren. Jetzt sollte das sogar mein Enkel (9 Jahre) schaffen... ;-) Old-Papa
:
Bearbeitet durch User
Wenn bei entfernten Sicherungen F802-803 weiterhin F801 "kommt", könnte es auch C801 (47nF MKT) oder C802 (1µF MKT) sein. Die Dinger sind zwar fast unkaputtbar, doch ausgerechnet bei meinem Fluke Calibrator (5100B) hatte ich einen ähnlichen mit fast Kurzschluss drin (Foto). Das Servicemanual nennt explizit C801 (Foto), vielleicht aus Erfahrung. Old-Papa
:
Bearbeitet durch User
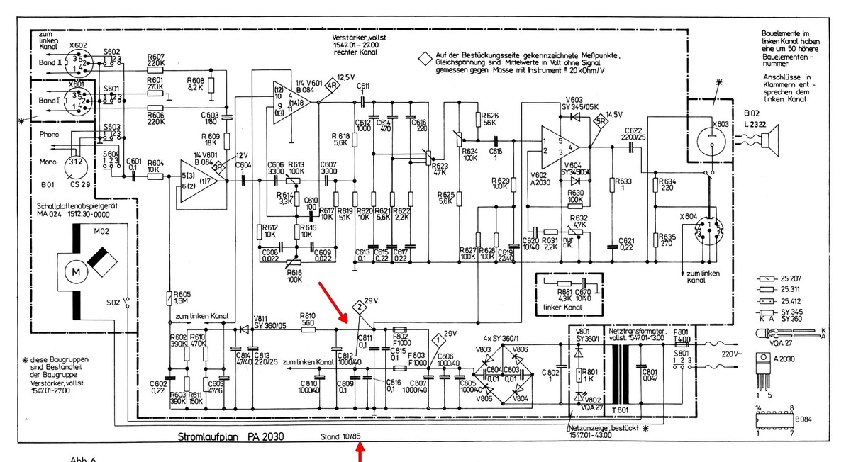
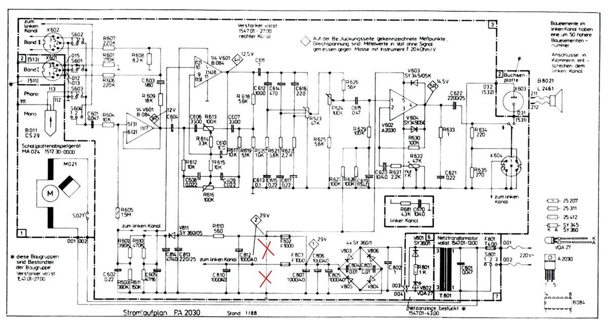
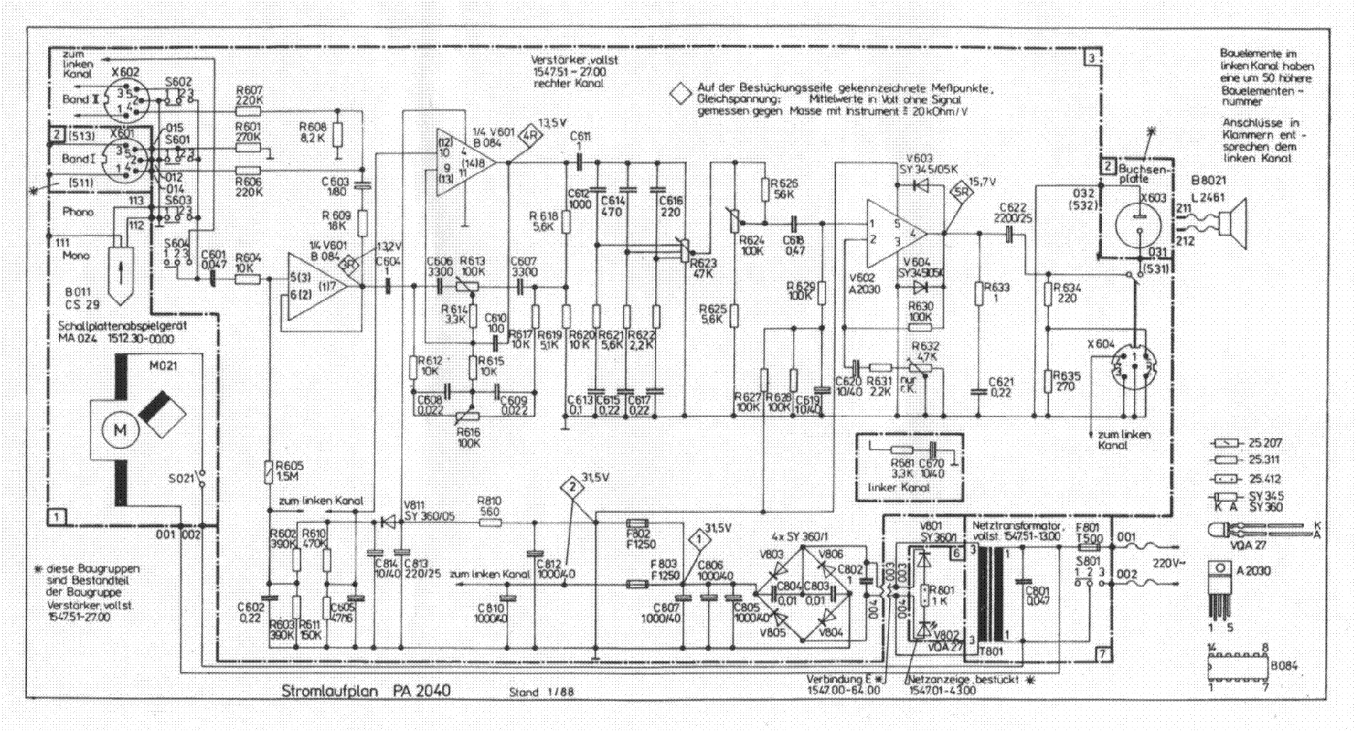
Ich noch mal... Hier noch der Plan zum PA2040 im Stand 1985. Gegenüber dem PA2030 gibt es nur größeren Trafo (mehr NF-Leistung) und ein R ist verändert. In der Version von 1988 sind dann die gekennzeichneten Kondensatoren entfallen. Vielleicht rührt daher auch der Zeichenfehler in der 88er Version. Das Alles hat aber nichts mit dem Fehlerbild, welches der User so krude beschrieben hat, zu tun. Old-Papa PS: Das ganze Servicemanual habe ich mal auf meiner Datenhalde abgelegt: https://www.old-papa.eu/dokumente/PA_2030_Su.pdf
:
Bearbeitet durch User
Old P. schrieb: > Eigentlich ist das Ganze ja durch die beiden Zusatzsicherungen völlig > entspannt zu testen, warum er erstmal wild herumlötet, erschließt sich > mir auch nicht. Na ist doch klar wonach er ging > Elko-Kur, auf dem Bild > Y < gut zu sehen. https://www.mikrocontroller.net/attachment/684246/G7BmQH5XAAETpd1.jpeg Er hat sogar den 1 AusKoppelElko der A2030 getauscht, den C 802 aber nicht, und die 3x vom Netzteil sind eher so vom Hersteller her RisikoKandidaten, wobei das ja nichts mit SNT zu tun hat. Reichelt will für sowas simples nun fast 1,- Euro, bei Elv habe ich die für 26 Cent bekommen, vor 5 Jahren lt. RE 1mF 50 V, jetzt wollen die dafür 1,57 Euro? Die spinnen doch ganz gewaltig Elektrolytkondensator 1000 μF, 40 V, axial Artikel-Nr. 006685 1,57 Euro! Bzgl. der LP von dem Gerät, das Layout hat aber einige Engstellen bzgl. Cu-Bahnbreite der SV-Leiterzüge und dann der prinzipielle Aufbau, links die beiden Endstufen und rechts die Lsp-Ausgänge, quer über die Platine mit dem Ausgangssignal, aber rechts noch etwas Platz, nur für was?
Nevs schrieb: > Er hat sogar den 1 AusKoppelElko der A2030 getauscht, den C 802 aber > nicht, Eben.... > und die 3x vom Netzteil sind eher so vom Hersteller her > RisikoKandidaten, wobei das ja nichts mit SNT zu tun hat. SNT? > Bzgl. der LP von dem Gerät, das Layout hat aber einige Engstellen bzgl. > Cu-Bahnbreite der SV-Leiterzüge und dann der prinzipielle Aufbau, links > die beiden Endstufen und rechts die Lsp-Ausgänge, quer über die Platine > mit dem Ausgangssignal, aber rechts noch etwas Platz, nur für was? Genau das ist mir ja auch aufgefallen als klar war, dass die verdrillten Leitungen zum Lautsprecher gehen. Der Platz mit den fehlenden Teilen ist für irgendein anderes Modell, diese Platine wurde sicher für verschiedene verwendet. Das machen internationale Hersteller ja mitunter auch so. Old-Papa
:
Bearbeitet durch User
Nevs schrieb: > Bzgl. der LP von dem Gerät, das Layout hat aber einige Engstellen bzgl. > Cu-Bahnbreite der SV-Leiterzüge und dann der prinzipielle Aufbau, links > die beiden Endstufen und rechts die Lsp-Ausgänge, quer über die Platine > mit dem Ausgangssignal, aber rechts noch etwas Platz, nur für was? Na endlich mal wieder einer, der ein 40 Jahre altes Design kritisieren muss, als hätte der TO es verbrochen. Noch dazu falsch kritisiert, denn das Ausgangssignal geht nicht quer durch den "small-Signal-Bereich" (was Du ja implizierst), sondern daran vorbei, und rechts sind keine Lsp-Ausgänge, sondern eine Würfelbuchse (KH-Ausgang), die man nun mal idR. vorn haben will ...
Old P. schrieb: > SNT? Schalt-NetzTeil - ist doch ein gängiger Begriff in der Abkürzung? Jens G. schrieb: > Na endlich mal wieder einer, der ein 40 Jahre altes Design kritisieren > muss, als hätte der TO es verbrochen. Na von ihm kommt doch eh nichts mehr, da kann man sich mit dem Gerät etwas beschäftigen? Jens G. schrieb: > Noch dazu falsch kritisiert, denn das Ausgangssignal geht nicht quer > durch den "small-Signal-Bereich" (was Du ja implizierst), sondern daran > vorbei, und rechts sind keine Lsp-Ausgänge, sondern eine Würfelbuchse > (KH-Ausgang), die man nun mal idR. vorn haben will ... Wo habe ich was mit Signal-Einkoppelung impliziert, da musst du schon mal auf der LP selber schauen, und es gibt sonst keine LP-Ausgänge außer die Steckbuchse da vorn rechts, das sieht man ja wohl am Layout der LP? Von den 2 Auskoppelelkos C622/672 geht es nur an diese 1 Buchse, auf dem Stromlaufplan sieht das wieder etwas anders aus. Ich habe mit LP-Layout nichts zu tun, aber selber schon mal welche vor langer Zeit, so vor ca. 40 Jahren welche "entworfen", da waren die A2030 damals brandaktuell. Einfacher und billiger konnte man sich keine vernünftige Endstufe aufbauen. Aber dieses seltsame Konstrukt auf der LP hat dann wohl ein Azubi oder Praktikant verbrochen. Die Massefläche sieht nicht schlecht aus, bis auf die Lötpunkte da drauf, aber die U-Btrb. ist ja grauselig geführt u. oft von der Breite her zu schwach.
Nevs schrieb: > Old P. schrieb: >> SNT? > Schalt-NetzTeil - ist doch ein gängiger Begriff in der Abkürzung? Ja, was SNT bedeutet, weiß ich, doch hier gibt es doch keins. > Aber dieses seltsame Konstrukt auf der LP hat dann wohl ein Azubi oder > Praktikant verbrochen. Die Massefläche sieht nicht schlecht aus, bis auf > die Lötpunkte da drauf, aber die U-Btrb. ist ja grauselig geführt u. oft > von der Breite her zu schwach. Was auch egal ist, hat mit den durchbrennenden Sicherungen und Dioden nichts zu tun. (Wenn keine Kurzschlüsse von Leiterbahnen da sind) Old-Papa
Nevs schrieb: > Wo habe ich was mit Signal-Einkoppelung impliziert, da musst du schon Gut, dann ist die Leiterführung ja erst recht egal ... > mal auf der LP selber schauen, und es gibt sonst keine LP-Ausgänge außer > die Steckbuchse da vorn rechts, das sieht man ja wohl am Layout der LP? Nochmal, diese Steckbuchse vorn rechts ist eine Kopfhörerbuchse. Und die LSp werden oben mitten auf der LP mittels Draht angebunden (also keine LSp-Buchse auf der Platine). Und im Plan sieht man auch, dass die LSp-Buchsen nicht auf dieser LP sind, sondern abgesetzt auf einem separaten "Leiterplättchen". > Von den 2 Auskoppelelkos C622/672 geht es nur an diese 1 Buchse, auf dem > Stromlaufplan sieht das wieder etwas anders aus. Nöö, sieht nicht anders aus. Auskoppel-Elkos gehen auf "diese 1 Buchse", und von dort über deren Schaltkontakt dann weiter zu den Lötpins für die LSp-Anschlußdrähte. Schaltplan entspricht also dem LP-Layout ...
Jens G. schrieb: > Gut, dann ist die Leiterführung ja erst recht egal ... Nöö, eben nicht, weil sich auf dem Layout auch Unsinn ergibt wie man deutlich sieht Jens G. schrieb: > Nochmal, diese Steckbuchse vorn rechts ist eine Kopfhörerbuchse. Ich bin schon in der Lage ein LP-Layout selber zu lesen, Jens G. schrieb: > Und die LSp werden oben mitten auf der LP mittels Draht angebunden (also > keine LSp-Buchse auf der Platine). Ja und, dann verfolge mal wo diese Abgriffstelle ihr Lsp-Signal herbekommt, wieder von ganz unten rechts! Also von Links den Endtsufen nach Mitte bis dann rechst unten und wieder zurück nach da Mitte oben, um dann von dort mit flex. Drähten zu den Lsp-Buchsen rechts oben Rückwand geführt zu werden. Diese Kontaktstelle hätte man auch ganz gut da unten über die Kopfhörer-Buchse platzieren können, da wäre wieder einiges an Platz für Cu-Fläche mittendrin frei gewesen. Jens G. schrieb: > Schaltplan entspricht also dem LP-Layout ... Na wenn du das sagst dann lass ich dich in deinem Glauben, hat ja eh keinen Sinn mit dir über sowas zu diskutieren ;-) Warst du wohl damals Einer derjenigen die das verbrochen haben?
Nevs schrieb: >> Nochmal, diese Steckbuchse vorn rechts ist eine Kopfhörerbuchse. > Ich bin schon in der Lage ein LP-Layout selber zu lesen, Hast ja vorhin noch behauptet, rechts sei die LSp-Buchse ... Nevs schrieb: >> Und die LSp werden oben mitten auf der LP mittels Draht angebunden (also >> keine LSp-Buchse auf der Platine). > Ja und, dann verfolge mal wo diese Abgriffstelle ihr Lsp-Signal > herbekommt, wieder von ganz unten rechts! Also von Links den Endtsufen > nach Mitte bis dann rechst unten und wieder zurück nach da Mitte oben, > um dann von dort mit flex. Drähten zu den Lsp-Buchsen rechts oben > Rückwand geführt zu werden. > Diese Kontaktstelle hätte man auch ganz gut da unten über die > Kopfhörer-Buchse platzieren können, da wäre wieder einiges an Platz für > Cu-Fläche mittendrin frei gewesen. Nöö, da wäre gar nix frei gewesen. Denn wenn Du die LSp-Abgriffe gleich rechts bei der KH-Buchse gemacht hättest, hättest Du stattdessen die Masseleitung von mitte oben nach rechts unten weiterführen müssen. Denn der Konstrukteur hat die LSp-Masse fein säuberlich in der Nähe der A2030 abgegriffen, und nicht irgendwo (wie es für die KH-Buchse gemacht ist - da isses "irgendwo"), so dass in Deinem Falle diese Art der Masseführung beibehalten werden sollte. Nevs schrieb: > Jens G. schrieb: >> Schaltplan entspricht also dem LP-Layout ... > Na wenn du das sagst dann lass ich dich in deinem Glauben, hat ja eh Wissen, nicht Glaube ... Nevs schrieb: > Warst du wohl damals Einer derjenigen die das verbrochen haben? Diese Schaltungen verstehe ich auch, ohne dass ich da selbst Hand mit angelegt haben muss ...
:
Bearbeitet durch User
Nevs schrieb: > Jens G. schrieb: >> Gut, dann ist die Leiterführung ja erst recht egal ... > > Nöö, eben nicht, weil sich auf dem Layout auch Unsinn ergibt wie man > deutlich sieht Von den Geräten wurden Hunderttausende produziert und Du stellst jetzt fest, dass es Unsinn ist? Sehr sportlich, Du bist ein Held! Old-Papa
:
Bearbeitet durch User
Jens G. schrieb: > Nevs schrieb: >> Warst du wohl damals Einer derjenigen die das verbrochen haben? > > Diese Schaltungen verstehe ich auch, ohne dass ich da selbst Hand mit > angelegt haben muss ... Ich könnt aufhören euch zu streiten. Der LP-Designer von damals ist wahrscheinlich schon tot, auf jeden Fall nicht mehr aktiv. Der (TD)A2030 war ja eine rechte Mimose, was das Layout angeht. Es sind sicher tausende von den Geräten gebaut worden und die haben funktioniert. Auf jeden Fall krankt das Gerät des (lang verschollenen) TO nicht an einem schlechten Layout. Aber systematische Fehlersuche ist anscheinend nicht sein Ding, sonst hätte er den Fehler längst gefunden. Laßt den Thread also verdientermaßen sterben ...
Nevs schrieb: > Ja und, dann verfolge mal wo diese Abgriffstelle ihr Lsp-Signal > herbekommt, wieder von ganz unten rechts! Also von Links den Endtsufen > nach Mitte bis dann rechst unten und wieder zurück nach da Mitte oben, > um dann von dort mit flex. Drähten zu den Lsp-Buchsen rechts oben > Rückwand geführt zu werden. Nochmal extra für dich: das Leiterbild von old-papa zeigt nicht die Leiterplatte, sondern den ganzen Nutzen. Die schwarzen Linien zeigen, wo der Nutzen in Einzel-LP getrennt wird. Offensichtlich eine große und 4 kleine. Nur weil sich die Lautsprecherbuchsen auf dem Nutzen oben rechts befinden, müssen sie das nicht im Gerät tun. Siehe dazu das Bild im Beitrag "Re: RFT PA2040 F801". Da sieht man sogar die Sollbruchstellen, an denen der Nutzen geteilt wurde. Außerdem war das ein Plattenspieler. Der war bestimmt 40cm tief. Wenn die Potis und die Kopfhörerbuchse hinter der Front waren, dann können die Lautsprecherbuchsen gar nicht da gewesen sein, wo auf dem Leiterbild gezeichnet.
Axel S. schrieb: > Laßt den Thread also verdientermaßen sterben ... Jetzt wo der TO sich nicht mehr meldet ist doch die Bahn frei für solche Dikussionen wo man sich über das alte Industrie-"Design" auslassen kann? Axel S. schrieb: > Der LP-Designer von damals ist wahrscheinlich schon tot, auf jeden Fall > nicht mehr aktiv. Wer hat wohl damals sowas gemacht, bestimmt keine alten Leute. Dann wird es wohl gescheiter sein sich im RFT-Forum zuu betätigen, weil hier zu viele Supergescheite dabei sind? Wie man an den Ausführungen von Jens G. deutlich erkennt.
Axel S. schrieb: > Nochmal extra für dich: Nö brauchjst du nicht, weil ich so doof bin und das nie erkennen würde, auch wenn man mir das 20 mal erklärt! Axel S. schrieb: > Nur weil sich die Lautsprecherbuchsen auf dem Nutzen oben rechts > befinden, müssen sie das nicht im Gerät tun. Du sag mal, es gibt Bilder von dem Gerät von der Rückseite, die hast du sicher noch nicht gefunden, aber ich. Mehr muß ich dazu nicht sagen. Wenn ihr im Job oder zu Hause zu wenig Aufmerksamkeit habt ist das euer Problem. Den Fehler vom TO kann ja auch noch keiner genau beziffern, also versucht es damit mal! Axel S. schrieb: > Der (TD)A2030 war ja eine rechte Mimose, was das Layout angeht. So wie die Platine aussieht kann das gar nicht gewesen sein, dann hätte das nie gefunzt. Ich habe vom A2030 einige aufgebaut, da gab es keine Probleme wgn. kritischem Layout.
:
Bearbeitet durch User
Nevs schrieb: > Dann wird es wohl gescheiter sein sich im RFT-Forum zuu betätigen, weil > hier zu viele Supergescheite dabei sind? > Wie man an den Ausführungen von Jens G. deutlich erkennt. Tja, wenn Du Leiterplatte und Schaltplan falsch interpretierst, dann müssen eben Supergescheite mal kurz vorbei kommen, um das zu richten ... ;-)
:
Bearbeitet durch User
Old P. schrieb: > Von den Geräten wurden Hunderttausende produziert und Du stellst jetzt > fest, dass es Unsinn ist? Sehr sportlich, Du bist ein Held! Bei dir sind alle Anderen blöd nur dur nicht gelle, merkste selber nicht mehr! Typisches Nerd-Verhalten
Nevs schrieb: > Bei dir sind alle Anderen blöd nur dur nicht gelle, merkste selber nicht > mehr! Typisches Nerd-Verhalten Hör einfach auf zu nerven. Du hast den Längsten, du bist der Geilste, du hättest auch den FIFA-Friedenspreis verdient.
Nevs schrieb: > Old P. schrieb: >> Von den Geräten wurden Hunderttausende produziert und Du stellst jetzt >> fest, dass es Unsinn ist? Sehr sportlich, Du bist ein Held! > Bei dir sind alle Anderen blöd nur dur nicht gelle, merkste selber nicht > mehr! Typisches Nerd-Verhalten Du nervst! Du bist nichtmal in der Lage einen Platinennutzen als solchen zu erkennen, aber hättest damals (also vor ca. 40 Jahren) ganz sicher eine superduper Platine entwickelt, egal was Du vom 5-Jahr-Plan und dem verfügbaren Material für Vorgaben bekommen hättest. Mann, Du hast doch wirklich einen Sockenschuss! Demnächst behauptest Du auch noch, dass Du die Computer für die Mondflüge ganz sicher viel besser gestaltet hättest, weil ja eine Leiterbahn um 2 Ecken ging. Old-Papa
:
Bearbeitet durch User
Bitte melde dich an um einen Beitrag zu schreiben. Anmeldung ist kostenlos und dauert nur eine Minute.
Bestehender Account
Schon ein Account bei Google/GoogleMail? Keine Anmeldung erforderlich!
Mit Google-Account einloggen
Mit Google-Account einloggen
Noch kein Account? Hier anmelden.




















